- Tổng quan
- Nội dung
- Tiêu chuẩn liên quan
- Lược đồ
- Tải về
Tiêu chuẩn quốc gia TCVN 10687-25-4:2025 IEC 61400-25-4:2016 Hệ thống phát điện gió – Phần 25-4: Truyền thông để giám sát và điều khiển nhà máy điện gió – Ánh xạ đến hồ sơ truyền thông
| Số hiệu: | TCVN 10687-25-4:2025 | Loại văn bản: | Tiêu chuẩn Việt Nam |
| Cơ quan ban hành: | Bộ Khoa học và Công nghệ | Lĩnh vực: | Công nghiệp , Điện lực |
| Trích yếu: | IEC 61400-25-4:2016 Hệ thống phát điện gió – Phần 25-4: Truyền thông để giám sát và điều khiển nhà máy điện gió – Ánh xạ đến hồ sơ truyền thông | ||
|
Ngày ban hành:
Ngày ban hành là ngày, tháng, năm văn bản được thông qua hoặc ký ban hành.
|
01/10/2025 |
Hiệu lực:
|
Đã biết
|
| Người ký: | Đang cập nhật |
Tình trạng hiệu lực:
Cho biết trạng thái hiệu lực của văn bản đang tra cứu: Chưa áp dụng, Còn hiệu lực, Hết hiệu lực, Hết hiệu lực 1 phần; Đã sửa đổi, Đính chính hay Không còn phù hợp,...
|
Đã biết
|
TÓM TẮT TIÊU CHUẨN VIỆT NAM TCVN 10687-25-4:2025
Tiêu chuẩn quốc gia TCVN 10687-25-4:2025: Quy định quan trọng cho nhà máy điện gió
Tiêu chuẩn quốc gia TCVN 10687-25-4:2025, thuộc hệ thống phát điện gió, đã được ban hành và có hiệu lực kể từ ngày công bố. Tiêu chuẩn này quy định về truyền thông để giám sát và điều khiển các nhà máy điện gió, với mục tiêu nâng cao tính hiệu quả và khả năng tương tác giữa các hệ thống trong lĩnh vực năng lượng tái tạo.
Đối tượng chịu ảnh hưởng chính của tiêu chuẩn này bao gồm các nhà máy điện gió và các hệ thống điều khiển giám sát như SCADA. Tiêu chuẩn hướng đến việc mô hình hóa và ánh xạ dữ liệu từ các thiết bị như tuabin gió tới các hệ thống điều khiển, đảm bảo việc giao tiếp giữa các thiết bị khác nhau có thể diễn ra một cách đồng bộ và hiệu quả.
Một số quy định quan trọng trong tiêu chuẩn:
- Mô hình thông tin và mô hình trao đổi thông tin: TCVN 10687-25-4 phân định rõ ràng mô hình thông tin của nhà máy và cách thức truyền tải thông tin qua các giao thức cụ thể, nhằm tối ưu hóa việc giám sát và điều khiển.
- Khả năng tương thích giữa các nhà sản xuất: Tiêu chuẩn được thiết kế với tính linh hoạt, cho phép các thiết bị từ các nhà sản xuất khác nhau có thể tương tác và hoạt động đồng bộ với nhau.
- Ánh xạ cụ thể đến các giao thức truyền thông: Tiêu chuẩn định nghĩa nhiều loại ánh xạ cho phép truyền tải dữ liệu qua các giao thức như SOAP, OPC/XML-DA và IEC 61850-8-1, nhằm đơn giản hóa quy trình trao đổi thông tin.
Tiêu chuẩn TCVN 10687-25-4:2025 đã được Ủy ban Tiêu chuẩn Đo lường Chất lượng Quốc gia thẩm định, và do Bộ Khoa học và Công nghệ công bố. Các công ty, doanh nghiệp đang hoạt động trong lĩnh vực phát điện gió cần tuân thủ các quy định nhằm đảm bảo tính hiệu quả và an toàn cho hệ thống của họ. Việc áp dụng tiêu chuẩn này không chỉ thúc đẩy nâng cao kỹ thuật mà còn góp phần vào việc giảm thiểu tác động đến môi trường, khẳng định vai trò của năng lượng tái tạo trong việc phát triển bền vững quốc gia.
Tải tiêu chuẩn Việt Nam TCVN 10687-25-4:2025
TIÊU CHUẨN QUỐC GIA
TCVN 10687-25-4:2025
IEC 61400-25-4:2016
HỆ THỐNG PHÁT ĐIỆN GIÓ - PHẦN 25-4: TRUYỀN THÔNG ĐỂ GIÁM SÁT VÀ ĐIỀU KHIỂN NHÀ MÁY ĐIỆN GIÓ - ÁNH XẠ ĐẾN HỒ SƠ TRUYỀN THÔNG
Wind energy generation systems - Part 25-4: Communications for monitoring and control of wind power plants - Mapping to communication profile
Lời nói đầu
TCVN 10687-25-4:2025 hoàn toàn tương đương với IEC 61400-25-4:2016;
TCVN 10687-25-4:2025 do Ban kỹ thuật tiêu chuẩn quốc gia TCVN/TC/E13 Năng lượng tái tạo biên soạn, Viện Tiêu chuẩn Chất lượng Việt Nam đề nghị, Ủy ban Tiêu chuẩn Đo lường Chất lượng Quốc gia thẩm định, Bộ Khoa học và Công nghệ công bố.
Bộ TCVN 10687 (IEC 61400), Hệ thống phát điện gió gồm các phần sau:
- TCVN 10687-1:2025 (IEC 61400-1:2019), Phần 1: Yêu cầu thiết kế
- TCVN 10687-3-1:2025 (IEC 61400-3-1:2019), Phần 3-1: Yêu cầu thiết kế đối với tuabin gió cố định ngoài khơi
- TCVN 10687-3-2:2025 (IEC 61400-3-2:2025), Phần 3-2: Yêu cầu thiết kế đối với tuabin gió nổi ngoài khơi
- TCVN 10687-4:2025 (IEC 61400-4:2025), Phần 4: Yêu cầu thiết kế hộp số tuabin gió
- TCVN 10687-5:2025 (IEC 61400-5:2020), Phần 5: Cánh tuabin gió
- TCVN 10687-6:2025 (IEC 61400-6:2020), Phần 6: Yêu cầu thiết kế tháp và móng
- TCVN 10687-11:2025 (IEC 61400-11:2012+AMD1:2018), Phần 11: Kỹ thuật đo tiếng ồn âm thanh
- TCVN 10687-12:2025 (IEC 61400-12:2022), Phần 12: Đo đặc tính công suất của tuabin gió phát điện - Tổng quan
- TCVN 10687-12-1:2023 (IEC 61400-12-1:2022), Phần 12-1: Đo hiệu suất năng lượng của tuabin gió phát điện
- TCVN 10687-12-2:2023 (IEC 61400-12-2:2022), Phần 12-2: Hiệu suất năng lượng của tuabin gió phát điện dựa trên phép đo gió trên vỏ tuabin
- TCVN 10687-12-3:2025 (IEC 61400-12-3:2022), Phần 12-3: Đặc tính công suất - Hiệu chuẩn theo vị trí dựa trên phép đo
- TCVN 10687-12-4:2023 (IEC TR 61400-12-4:2020), Phần 12-4: Hiệu chuẩn vị trí bằng số đối với thử nghiệm hiệu suất năng lượng của tuabin gió
- TCVN 10687-12-5:2025 (IEC 61400-12-5:2022), Phần 12-5: Đặc tính công suất - Đánh giá chướng ngại vật và địa hình
- TCVN 10687-12-6:2025 (IEC 61400-12-6:2022), Phần 12-6: Hàm truyền vỏ tuabin dựa trên phép đo của tuabin gió phát điện
- TCVN 10687-13:2025 (IEC 61400-13:2015+AMD1:2021), Phần 13: Đo tải trọng cơ học
- TCVN 10687-14:2025 (IEC/TS 61400-14:2005), Phần 14: Công bố mức công suất âm thanh biểu kiến và giá trị tính âm sắc
- TCVN 10687-21:2018 (IEC 61400-21:2008), Phần 21: Đo và đánh giá đặc tính chất lượng điện năng của tuabin gió nối lưới
- TCVN 10687-22:2018, Phần 22: Hướng dẫn thử nghiệm và chứng nhận sự phù hợp
- TCVN 10687-23:2025 (IEC 61400-23:2014), Phần 23: Thử nghiệm kết cấu đầy đủ của cánh rôto
- TCVN 10687-24:2025 (IEC 61400-24:2019+AMD1:2024), Phần 24: Bảo vệ chống sét
- TCVN 10687-25-1:2025 (IEC 61400-25-1:2017), Phần 25-1: Truyền thông để giám sát và điều khiển các nhà máy điện gió - Mô tả tổng thể các nguyên lý và mô hình
- TCVN 10687-25-2:2025 (IEC 61400-25-2:2015), Phần 25-2: Truyền thông để giám sát và điều khiển nhà máy điện gió - Mô hình thông tin
- TCVN 10687-25-3:2025 (IEC 61400-25-3:2015), Phần 25-3: Truyền thông để giám sát và điều khiển nhà máy điện gió - Mô hình trao đổi thông tin
- TCVN 10687-25-4:2025 (IEC 61400-25-4:2016), Phần 25-4: Truyền thông để giám sát và điều khiển nhà máy điện gió - Ánh xạ đến hồ sơ truyền thông
- TCVN 10687-25-5:2025 (IEC 61400-25-5:2017), Phần 25-5: Truyền thông để giám sát và điều khiển nhà máy điện gió - Thử nghiệm sự phù hợp
- TCVN 10687-25-6:2025 (IEC 61400-25-6:2016), Phần 25-6: Truyền thông để giám sát và điều khiển nhà máy điện gió - Các lớp nút logic và các lớp dữ liệu để giám sát tình trạng
- TCVN 10687-25-71:2025 (IEC/TS 61400-25-71:2019), Phần 25-71: Truyền thông để giám sát và điều khiển nhà máy điện gió - Ngôn ngữ mô tả cấu hình
- TCVN 10687-26-1:2025 (IEC 61400-26-1:2019), Phần 26-1: Tính khả dụng của hệ thống phát điện gió
- TCVN 10687-27-1:2025 (IEC 61400-27-1:2020), Phần 27-1: Mô hình mô phỏng điện - Mô hình chung
- TCVN 10687-27-2:2025 (IEC 61400-27-2:2020), Phần 27-2: Mô hình mô phỏng điện - Xác nhận mô hình
- TCVN 10687-50:2025 (IEC 61400-50:2022), Phần 50: Đo gió - Tổng quan
- TCVN 10687-50-1:2025 (IEC 61400-50-1:2022), Phần 50-1: Đo gió - Ứng dụng các thiết bị đo lắp trên cột khí tượng, vỏ tuabin và mũ hub
- TCVN 10687-50-2:2025 (IEC 61400-50-2:2022), Phần 50-2: Đo gió - Ứng dụng công nghệ cảm biến từ xa lắp trên mặt đất
- TCVN 10687-50-3:2025 (IEC 61400-50-3:2022), Phần 50-3: Sử dụng lidar lắp trên vỏ tuabin để đo gió
HỆ THỐNG PHÁT ĐIỆN GIÓ - PHẦN 25-4: TRUYỀN THÔNG ĐỂ GIÁM SÁT VÀ ĐIỀU KHIỂN NHÀ MÁY ĐIỆN GIÓ - ÁNH XẠ ĐẾN HỒ SƠ TRUYỀN THÔNG
Wind energy generation systems - Part 25-4: Communications for monitoring and control of wind power plants - Mapping to communication profile
1 Phạm vi áp dụng
Nội dung chính của bộ TCVN 10687-25 (IEC 61400-25) là truyền thông giữa các bộ phận của nhà máy điện gió như tuabin gió và các tác nhân như hệ thống SCADA. Truyền thông nội bộ bên trong các bộ phận của nhà máy điện gió không thuộc phạm vi của bộ TCVN 10687-25 (IEC 61400-25).
Bộ TCVN 10687-25 (IEC 61400-25) được xây dựng dựa trên mô hình truyền thông máy khách-máy chủ. Để đảm bảo tính linh hoạt và mở rộng trong triển khai, tiêu chuẩn chia thành ba lĩnh vực được mô hình hóa riêng biệt:
1) Mô hình thông tin nhà máy điện gió,
2) Mô hình trao đổi thông tin, và
3) Ánh xạ của hai mô hình này vào một hồ sơ truyền thông chuẩn.
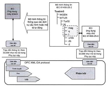
Mô hình thông tin nhà máy điện gió và mô hình trao đổi thông tin, khi được xem xét cùng nhau, thì được xem là một giao diện giữa máy khách và máy chủ. Trong đó, mô hình thông tin nhà máy điện gió đóng vai trò là khung diễn giải để dễ tiếp cận dữ liệu của nhà máy điện gió. Mô hình thông tin nhà máy điện gió được sử dụng bởi máy chủ giúp máy khách truy cập dữ liệu một cách thống nhất và theo hướng bộ phận của dữ liệu nhà máy điện gió. Mô hình trao đổi thông tin phản ánh toàn bộ các chức năng đang hoạt động của máy chủ. Bộ tiêu chuẩn này cho phép kết nối giữa các máy khách và máy chủ từ nhiều nhà sản xuất và cung cấp khác nhau, đảm bảo tính tương thích trong môi trường không đồng nhất.
Như được thể hiện trên Hình 1, bộ TCVN 10687-25 (IEC 61400-25) định nghĩa máy chủ với các khía cạnh sau:
- Thông tin được cung cấp từ bộ phận của nhà máy điện gió, ví dụ, "tốc độ quay của tuabin gió" hoặc "tổng sản lượng điện trong một khoảng thời gian nhất định" được mô hình hóa và chuẩn bị sẵn sàng để truy cập. Thông tin được mô hình hóa trong bộ TCVN 10687-25 (IEC 61400-25) được xác định trong TCVN 10687-25-2 (IEC 61400-25-2) và TCVN 10687-25-6 (IEC 61400-25-6).
- Các dịch vụ để trao đổi giá trị của thông tin đã được mô hình hóa được xác định trong TCVN 10687-25-3 (IEC 61400-25-3).
- Ánh xạ vào một hồ sơ truyền thông, cung cấp một ngăn xếp giao thức để truyền các giá trị trao đổi từ thông tin đã được mô hình hóa trong TCVN 10687-25-4 (IEC 61400-25-4).
Bộ TCVN 10687-25 (IEC 61400-25) chỉ xác định cách mô hình hóa thông tin, cách trao đổi thông tin và cách ánh xạ vào các giao thức truyền thông cụ thể. Bộ TCVN 10687-25 (IEC 61400-25) không xác định cách thức hay vị trí triển khai giao diện truyền thông, giao diện lập trình ứng dụng hay đưa ra các khuyến nghị triển khai. Tuy nhiên, mục tiêu của bộ tiêu chuẩn này là đảm bảo thông tin từ một bộ phận của nhà máy điện gió (như tuabin gió) có thể được truy cập thông qua một thiết bị logic tương ứng.
Tiêu chuẩn này chỉ rõ các ánh xạ cụ thể tới các ngăn xếp giao thức mã hóa các thông báo cần thiết cho việc trao đổi thông tin giữa máy khách và máy chủ từ xa cho:
- truy cập và truy xuất dữ liệu,
- kiểm soát thiết bị,
- báo cáo và ghi nhật ký sự kiện,
- bên phát dữ liệu/bên đăng ký nhận dữ liệu,
- tự mô tả thiết bị (từ điển dữ liệu thiết bị),
- Kiểu dữ liệu và tự động nhận diện các kiểu dữ liệu.
Các ánh xạ được quy định trong phần này của TCVN 10687-25 (IEC 61400-25) bao gồm:
- ánh xạ đến các dịch vụ web dựa trên SOAP,
- ánh xạ đến OPC/XML-DA,
- ánh xạ đến IEC 61850-8-1 MMS,
- ánh xạ đến IEC 60870-5-104,
- ánh xạ đến DNP3.

Hình 1 - Mô hình truyền thông khái niệm của bộ TCVN 10687-25 (IEC 61400-25)
2 Tài liệu viện dẫn
Các tài liệu viện dẫn sau đây rất cần thiết cho việc áp dụng tiêu chuẩn này. Đối với các tài liệu viện dẫn ghi năm công bố thì áp dụng phiên bản được nêu. Đối với các tài liệu viện dẫn không ghi năm công bố thì áp dụng phiên bản mới nhất, bao gồm cả các sửa đổi, bổ sung (nếu có).
IEC 60870-5-4:1993, Telecontrol equipment and systems - Part 5: Transmission protocols - Section 4: Definition and coding of application information elements (Thiết bị và hệ thống điều khiển từ xa - Phần 5: Giao thức truyền tải - Điều 4: Định nghĩa và mã hóa các thành phần thông tin ứng dụng)
IEC 60870-5-5:1995, Telecontrol equipment and systems - Part 5: Transmission protocols - Section 5: Basic application functions (Thiết bị và hệ thống điều khiển từ xa - Phần 5: Giao thức truyền tải - Điều 5: Các chức năng ứng dụng cơ bản)
IEC 60870-5-101:2003, Telecontrol equipment and systems - Part 5-1 01: Transmission protocols - Companion standard for basic telecontrol tasks (Thiết bị và hệ thống điều khiển từ xa - Phần 5-101: Giao thức truyền tải - Tiêu chuẩn đồng hành cho các tác vụ điều khiển từ xa cơ bản)
IEC 6 0870-5-104:2006, Telecontrol equipment and systems - Part 5-1 04: Transmission protocols - Network access for IEC 60870-5-1 01 using standard transport profiles (Thiết bị và hệ thống điều khiển từ xa - Phần 5-104: Giao thức truyền tải - Truy cập mạng cho IEC 60870-5-101 bằng cách sử dụng các cấu hình truyền tải tiêu chuẩn)
IEC 61400-25-1:2006, Wind turbines - Part 25-1: Communications for monitoring and control of wind power plants - Overall description of principles and models (Tuabin gió - Phần 25-1: Truyền thông để giám sát và điều khiển nhà máy điện gió - Mô tả chung về các nguyên tắc và mô hình) 1)
TCVN 10687-25-2:2025 (IEC 61400-25-2:2015), Tuabin gió - Phần 25-2: Truyền thông để giám sát và điều khiển nhà máy điện gió - Mô hình thông tin
TCVN 10687-25-3:2025 (IEC 61400-25-3:2015), Tuabin gió - Phần 25-3: Truyền thông để giám sát và điều khiển nhà máy điện gió - Mô hình trao đổi thông tin
IEC 61400-25-5:2006, Wind turbines - Part 25-5: Communications for monitoring and control of wind power plants - Conformance testing (Tuabin gió - Phần 25-5: Truyền thông để giám sát và điều khiển nhà máy điện gió - Kiểm tra sự phù hợp) 2)
IEC 61850-6:2009, Communication networks and systems for power utility automation - Part 6: Configuration description language for communication in electrical substations related to IEDs (Mạng và hệ thống truyền thông để tự động hóa hệ thống điện - Phần 6: Ngôn ngữ mô tả cấu hình để truyền thông trong các trạm biến áp điện liên quan đến IED)
IEC 61850-7-2:2010, Communication networks and systems for power utility automation - Part 7-2: Basic information and communication structure - Abstract communication service interface (ACSI) (Mạng và hệ thống truyền thông trong tự động hóa hệ thống điện - Phần 7-2: Cấu trúc thông tin và truyền thông cơ bản - Giao diện dịch vụ truyền thông trừu tượng (ACSI)) 3)
IEC 61850-7-3:2010, Communication networks and systems for power utility automation - Part 7-3: Basic communication structure - Common data classes (Mạng và hệ thống truyền thông trong tự động hóa hệ thống điện - Phần 7-3: Cấu trúc truyền thông cơ bản - Lớp dữ liệu chung) 4)
IEC 61850-8-1:2011, Communication networks and systems for power utility automation - Part 8-1: Specific Communication Service Mapping (SCSM) - Mappings to MMS (ISO 9506-1 and ISO 9506-2) and to ISO/IEC 8802-3 (Mạng và hệ thống truyền trong trong tự động hóa hệ thống điện - Phần 8-1: Ánh xạ dịch vụ truyền thông đặc trưng (SCSM) - Ánh xạ đến MMS (ISO 9506-1 và ISO 9506-2) và đến ISO/IEC 8802-3) 5)
IEC TS 61850-80-1:2008, Communication networks and systems for power utility automation - Part 80-1: Guideline to exchanging information from a CDC-based data model using IEC 60870-5-1 01 or IEC 60870-5-1 04 (Mạng và hệ thống truyền thông cho tự động hóa tiện ích điện - Phần 80-1: Hướng dẫn trao đổi thông tin từ mô hình dữ liệu dựa trên CDC sử dụng IEC 60870-5-1 01 hoặc IEC 60870-5-1 04)
IEC 62439-3: 2016, Industrial communication networks - High availability automation networks - Part 3: Parallel Redundancy Protocol (PRP) and High-availability Seamless Redundancy (HSR) (Mạng truyền thông công nghiệp - Mạng tự động hóa có tính khả dụng cao - Phần 3: Giao thức dự phòng song song (PRP) và dự phòng liền mạch có tính khả dụng cao (HSR))
ISO 639-2, Codes for the representation of names of languages - Part 2: Alpha-3 code (Mã biểu diễn tên ngôn ngữ - Phần 2: Mã Alpha-3)
ISO/IEC 8326: 1996, Information technology - Open Systems Interconnection - Session service definition (Công nghệ thông tin - Kết nối hệ thống mở - Định nghĩa dịch vụ phiên)
ISO/IEC 8327-1:1996, Information technology - Open Systems Interconnection - Connectionoriented Session protocol: Protocol specification (Công nghệ thông tin - Kết nối hệ thống mở - Giao thức phiên hướng kết nối: Đặc tả giao thức)
ISO/IEC 8649:1996, Information technology - Open Systems Interconnection - Service definition for the Association Control Service Element (Công nghệ thông tin - Kết nối hệ thống mở - Định nghĩa dịch vụ cho thành phần dịch vụ kiểm soát liên kết)
ISO/IEC 8650-1:1996, Information technology - Open Systems Interconnection - Connectlonoriented protocol for the Association Control Service Element: Protocol specification (Công nghệ thông tin - Kết nối hệ thống mở - Giao thức hướng kết nối cho thành phần dịch vụ kiểm soát liên kết: Đặc tả giao thức)
ISO/IEC 8822:1994, Information technology - Open Systems Interconnection - Presentation service definition (Công nghệ thông tin - Kết nối hệ thống mở - Định nghĩa dịch vụ trình bày)
ISO/IEC 8823-1:1994, Information technology - Open Systems Interconnection - Connectionoriented presentation protocol: Protocol specification (Công nghệ thông tin - Kết nối hệ thống mở - Giao thức trình bày hướng kết nối: Đặc tả giao thức)
ISO/IEC 8824-1:2015, Information technology - Abstract Syntax Notation One (ASN. 1): Specification of basic notation (Công nghệ thông tin - Ký hiệu cú pháp trừu tượng Một (ASN. 1): Đặc tả ký hiệu cơ bản)
ISO/IEC 8825-1:2015, Information technology - ASN. 1 encoding rules: Specification of Basic Encoding Rules (BER), Canonical Encoding Rules (CER) and Distinguished Encoding Rules (DER) (Công nghệ thông tin - Quy tắc mã hóa ASN.1: Đặc tả Quy tắc mã hóa cơ bản (BER), Quy tắc mã hóa chuẩn (CER) và Quy tắc mã hóa phân biệt (DER))
ISO 9506-1:2003, Industrial automation systems - Manufacturing Message Specification - Part 1: Service definition (Hệ thống tự động hóa công nghiệp - Đặc tả tin nhắn sản xuất - Phần 1: Định nghĩa dịch vụ)
ISO 9506-2:2003, Industrial automation systems - Manufacturing Message Specification - Part 2: Protocol specification (Hệ thống tự động hóa công nghiệp - Đặc điểm kỹ thuật sản xuất tin nhắn - Phần 2: Đặc điểm kỹ thuật giao thức)
W3C, Web Services Architecture, http://www.w3.org/TR/2002/WD-ws-arch-20021114 / (Kiến trúc dịch vụ web, http://www.w3.org/TR/2002AND-ws-arch-20021114/)
W3C, Extensible Markup Language (XML) 1.0, http://www.w3.org/TR/2000/REC-xml-20001006 (Ngôn ngữ đánh dấu có thể mở rộng (XML) 1.0, http://www.w3.org/TR/2000/REC-xml-20001006)
SOAP ver.1.1, W3C Note Simple Object Access Protocol (SOAP) 1.1, 8 May 2000.http://www.w3.org/TR/2006/NOTE-soap11-ror-httpbinding-20060321/#reqoptrespbindingand; http://www.w3.org/TR/2000/NOTE - SOAP - 20000508/(Referencedin AnnexB) (SOAP phiên bản 1. 1, Ghi chú W3C Giao thức truy cập đối tượng đơn giản (SOAP) 1. 1, ngày 8 tháng 5 năm 2000. http://www.w3.org/TR/2006/NOTE-soap11-ror-httpbinding - 20060321 /#req optrespbinding và http://www.w3.org/TR/2000/NOTE-SOAP-20000508/ (Xem Phụ lục B)
SOAP ver. 1.2, W3C, 27. tháng 4 năm 2007: http://www.w3.org/TR/soap (Xem Phụ lục A)
RFC 791, Internet Protocol specification (IP) (Đặc tả giao thức Internet (IP))
RFC 792, Internet Control Message Protocol (ICMP) (Giao thức tin nhắn được kiểm soát trên Internet (ICMP))
RFC 793, Transmission Control Protocol (TCP) (Giao thức điều khiển truyền tải (TCP))
RFC 826, Ethernet Address Resolution Protocol (Giao thức phân giải địa chỉ Ethernet)
RFC 919, Broadcasting internet datagrams (Phát sóng dữ liệu internet)
RFC 922, Broadcasting internet datagrams in presence of subnets (Phát sóng các datagram internet khi có mạng con RFC 950, Quy trình chia mạng con chuẩn Internet)
RFC 1006, ISO Transport Service on top of the TCP Version: 3 (Dịch vụ vận chuyển ISO trên phiên bản TCP: 3
RFC 1112, Host Extensions for IP Multicasting (Phần mở rộng máy chủ cho đa hướng IP))
RFC 1122, Requirements for Internet Hosts - Communication Layers, IETF (Yêu cầu đối với máy chủ Internet - Lớp truyền thông, IETF)
RFC 2200, Internet Official Protocol Standards, Request for Comments 2200, June 1997 (Tiêu chuẩn giao thức chính thức của Internet, Yêu cầu bình luận 2200, tháng 6 năm 1997)
RFC 2616, Hypertext Transfer Protocol - HTTP/1 . 1 (Giao thức truyền tải siêu văn bản - HTTP/1.1)
RFC 2817, Upgrading to TLS Within HTTP/1 . 1 (Nâng cấp lên TLS trong HTTP/1 . 1)
RFC 4122, Universally Unique IDentifier (UUID) URN Namespace (Không gian tên URN của Mã định danh duy nhất toàn cầu (UUID) RFC 5246, Giao thức bảo mật lớp truyền tải (TLS phiên bản 1.2))
OPC XML-DA Specification .Version 1. 01,18 December 2004 (Đặc tả OPC XML-DA S. Phiên bản 1.01, ngày 18 tháng 12 năm 2004)
IEEE Std 754 : 1985 , IEEE Standard for Binary Floating-Point Arithmetic (Tiêu chuẩn IEEE cho số học dấu phẩy động nhị phân)
IEEE 802. 1D:2004 , IEEE Standard for Local and Metropolitan Area Networks: Media access control (MAC) Bridges,(Tiêu chuẩn IEEE cho Mạng cục bộ và khu vực đô thị: Cầu điều khiển truy cập phương tiện (MAC))
IEEE P1815.1:2015, Standard for exchanging Information between networks implementing IEC 61 850 and IEEE Std 1 81 5 (Distributed Network Protocol - DNP3) (Tiêu chuẩn trao đổi thông tin giữa các mạng triển khai IEC 61850 và IEEE Std 181 5 (Giao thức mạng phân tán - DNP3))
3 Thuật ngữ và định nghĩa
Tiêu chuẩn này sử dụng các thuật ngữ và định nghĩa dưới đây:
3.1
Chức năng (function)
Nhiệm vụ được thực hiện tại trung tâm điều khiển hoặc nhà máy điện gió.
Chú thích 1: Nhìn chung, chức năng bao gồm các chức năng con trao đổi dữ liệu với nhau. Tùy thuộc vào định nghĩa chức năng, bản thân các chức năng trao đổi dữ liệu với các chức năng khác.
4 Thuật ngữ viết tắt
| ACSI | Abstract Communication Service Interface (defined in IEC61850-7-2) | Giao diện dịch vụ truyền thông trừu tượng (được định nghĩa trong IEC 61850-7-2) |
| A- Profile | Application profile | Hồ sơ ứng dụng |
| ASDU | Application Service Data Unit | Đơn vị dữ liệu dịch vụ ứng dụng |
| CASDU | Common Address of AS DU | Địa chỉ chung của ASDU |
| CI | Counter Interrogation | Phản hồi truy vấn |
| COT | Cause of transmission | Nguyên nhân truyền tải |
| DA | Data Attribute | Thuộc tính dữ liệu |
| DAComp | Data attribute component | Thành phần thuộc tính dữ liệu |
| DNP3 | Distributed Network Protocol version 3.00 | Giao thức mạng phân tán phiên bản 3.00 |
| GI | General Interrogation | Truy vấn tổng quát |
| HTTP | Hyper Text Transfer Protocol | Giao thức truyền tải siêu văn bản |
| ICMP | Internet Control Message Protocol | Giao thức tin nhắn được kiểm soát trên Internet |
| IED | Intelligent Electronic Device | Thiết bị điện tử thông minh |
| IEM | Information Exchange Model | Mô hình trao đổi thông tin |
|
|
| Chú thích Trong Phụ lục B và Phụ lục C, thuật ngữ IEM được sử dụng thay cho ACSI. |
| IM | Information Model | Mô hình thông tin |
| IOA | Information Object Address | Địa chỉ đối tượng thông tin |
| IP | Internet Protocol | Giao thức Internet |
| LCB | Log Control Block | Khối điều khiển nhật ký |
| LD | Logical Device | Thiết bị logic |
| LN | Logical Node | Nút logic |
| LOG | Log | Nhật ký |
| LPHD | Logical Node Physical Device | Thiết bị vật lý nút logic |
| MMS | Manufacturing Message Specification (ISO 9506) | Đặc tả thông điệp sản xuất (ISO 9506) |
| PI | Process Image | Hình ảnh quá trình |
| QDS | Quality Descriptor | Mô tả chất lượng |
| QOI | Qualifier Of Interrogation | Từ định tính của thẩm vấn |
| RCB | Report Control Block | Khối điều khiển báo cáo |
| RFC | Request For Comments | Yêu cầu bình luận |
| S/E | Select/ Execute | Chọn/Thực hiện |
| SCADA | Supervisory Control and Data Acquisition | Điều khiển giám sát và thu thập dữ liệu |
| SCL | Substation Configuration Language (defined in IEC 61850-6) | Ngôn ngữ Cấu hình Trạm biến áp (được định nghĩa trong IEC 61850-6) |
| SCSM | Specific Communication Service Mapping (defined in IEC 61850-8-1) | Đặc điểm ánh xạ dịch vụ truyền thông (được định nghĩa trong IEC 61850-8-1) |
| SOAP | Simple Object Access Protocol | Giao thức truy cập đối tượng đơn giản |
| SSL | Secure Socket Layer | Lớp socket bảo mật |
| TCP | Transmission Control Protocol | Giao thức kiểm soát truyền dẫn |
| TI | Type Identification | Nhận dạng loại |
| T-Profile | Transport profile | Hồ sơ truyền tải |
| TTL | Time To Live | Thời gian tồn tại |
| UDP | User Data gram Protocol | Giao thức Datagram của người dùng |
| URL | Uniform Resource Locator | Hệ thống định vị tài nguyên thống nhất |
| UUID | Universally Unique Identifier | Mã định danh duy nhất toàn cầu |
| WPP | Wind Power Plant | Nhà máy điện gió |
| WSDL | Web Services Description Language | Ngôn ngữ mô tả dịch vụ web |
| WT | Wind Turbine | Tuabin gió |
| XML | Extensible Mark-up Language | Ngôn ngữ đánh dấu mở rộng |
| XPATH | XML Path Language | Ngôn ngữ đường dẫn |
| XML |
|
|
5 Tổng quan chung
5.1 Quy định chung
Việc ánh xạ mô hình thông tin được định nghĩa trong TCVN 10687-25-2 (IEC 61400-25-2) và mô hình trao đổi thông tin được định nghĩa trong TCVN 10687-25-3 (IEC 61400-25-3) được quy định trong tiêu chuẩn này với các ánh xạ cụ thể được đưa ra trong năm Phụ lục.
Phụ lục A: Mô hình trao đổi thông tin nhà máy điện gió được ánh xạ đến một tập hợp các dịch vụ web cung cấp ánh xạ cho các dịch vụ trao đổi thông tin được định nghĩa và tham chiếu trong TCVN 10687-25-3 (IEC 61400-25-3).
Phụ lục B: Mô hình trao đổi thông tin nhà máy điện gió được ánh xạ đến một ngăn xếp giao thức OPC XML-DA cung cấp ánh xạ cho các dịch vụ trao đổi thông tin được xác định và tham chiếu trong IEC 61400-25-3.
Phụ lục C: Mô hình trao đổi thông tin nhà máy điện gió được ánh xạ theo IEC 61850-8-1.
Ngăn xếp giao thức MMS cung cấp ánh xạ cho các dịch vụ trao đổi thông tin được xác định và tham chiếu trong TCVN 10687-25-3 (IEC 61400-25-3).
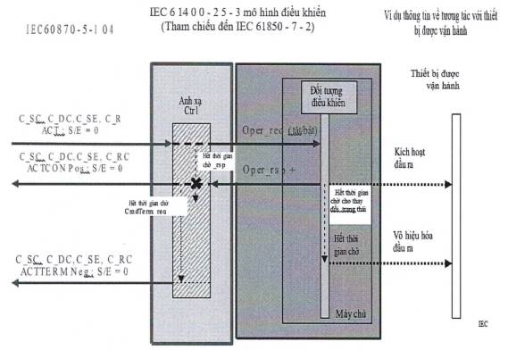
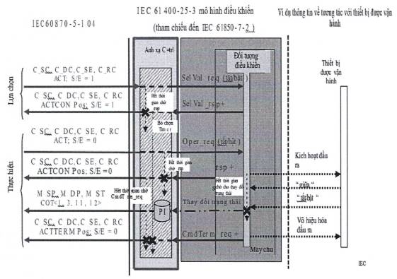
Phụ lục D: Mô hình trao đổi thông tin nhà máy điện gió được ánh xạ theo IEC 60870-5-104 giao thức cung cấp ánh xạ cho các dịch vụ trao đổi thông tin được xác định và tham chiếu trong TCVN 10687-25-3 (IEC 61400-25-3).
Phụ lục E: Mô hình trao đổi thông tin nhà máy điện gió được ánh xạ đến ngăn xếp giao thức DNP3 cung cấp ánh xạ cho các dịch vụ trao đổi thông tin được xác định và tham chiếu trong TCVN 10687-25-3 (IEC 61400-25-3).
Điều 5.2 cung cấp tổng quan về mối quan hệ giữa mô hình thông tin, các dịch vụ trao đổi thông tin và việc ánh xạ đến các ngăn xếp giao thức.
Điều 5.3 cung cấp tổng quan về các dịch vụ trao đổi thông tin được quy định trong TCVN 10687-25-3 (IEC 61400-25-3) và khả năng ánh xạ đến các ngăn xếp giao thức.
Phụ lục F: Cung cấp mô tả về các yêu cầu đồng bộ thời gian cần được thực hiện để tuân thủ tiêu chuẩn này.
Phụ lục G: Cung cấp hướng dẫn cho người đọc để hỗ trợ hiểu biết về bộ TCVN 10687-25 (IEC 61400-25). Một ví dụ với hệ thống thực tế được sử dụng để giải thích.
5.2 Ánh xạ đến các ngăn xếp giao thức
Có nhiều ánh xạ được hỗ trợ bởi TCVN 10687-25-4 (IEC 61400-25-4), tức là nhiều hơn một ánh xạ cụ thể được quy định là chuẩn mực. Ít nhất một ánh xạ phải được chọn để tuân thủ tiêu chuẩn này. Kiến trúc khái niệm của nhiều ánh xạ được thể hiện trong Hình 2.

Hình 2 - Hồ sơ truyền thông
5.3 Các dịch vụ của TCVN 10687-25-3 (IEC 61400-25-3) được ánh xạ đến các ngăn xếp giao thức
Bảng 1 cung cấp tổng quan về các dịch vụ trao đổi thông tin được quy định trong TCVN 10687-25-3 (IEC 61400-25-3) và mức độ hoàn thành được cung cấp bởi các ánh xạ được quy định tới các ngăn xếp giao thức. Đối với mỗi ánh xạ, một cột được cung cấp để mô tả sự tuân thủ các dịch vụ được yêu cầu.
Cột M/O cho biết dịch vụ được định nghĩa trong IEC 61400-25-3 là bắt buộc, có điều kiện hay tùy chọn. Ký hiệu “Y” trong cột cho một ánh xạ nhất định có nghĩa là Có, dịch vụ được hỗ trợ, “N” nghĩa là không hỗ trợ và “P” nghĩa là hỗ trợ một phần, tức là dịch vụ theo định nghĩa trong TCVN 10687-25-3 (IEC 61400-25-3) không được hỗ trợ hoàn toàn.
Bảng 1 - Tổng quan về ánh xạ các dịch vụ TCVN 10687-25-3 (IEC 61400-25-3)
| Tổng quan về khả năng ánh xạ | |||||||
| Dịch vụ TCVN 10687-25-3 (IEC 61400-25-3) | MO C/S | Dịch vụ Web | OPCXML-DA | IEC 61850-8-1 (MMS) | IEC 60870-5-104 | DNP3 | |
| GetServerDirectory | O | cw3 | Y | Y | Y | N | Y |
| Associate | M | M | Y | Y | Y | Y | Y |
| Release | cw4 | cw3 | Y | Y | Y | Y | N |
| Abort | cw4 | cw3 | Y | N | Y | N | N |
| GetLogicalDeviceDirectory | O | cw3 | Y | Y | Y | N | Y |
| GetLogicalNodeDirectory | O | cw3 | Y | Y | Y | N | N |
| GetAllDataValues | O | cw3 | Y | Y | Y | Y | N |
| GetDataValues | O | M | Y | Y | Y | Y | Y |
| SetDataValues | O | O | Y | Y | Y | Y | Y |
| GetDataDirectory | O | cw3 | Y | Y | Y | N | N |
| GetDataDefinition | O | cw3 | Y | Y | Y | N | N |
| GetDataSetValues | O | cw3 | Y | Pa | Y | N | Y |
| SetDataSetValues | O | O | Y | N | Y | N | Y |
| CreateDataSet | O | O | Y | N | Y | N | N |
| DeleteDataSet | O | O | Y | N | Y | N | N |
| GetDataSetDirectory | O | cw3 | Y | N | Y | N | N |
| Report | cw3 | cw3 | Y | Y | Y | Y | N |
| GetBRCBValues | cw5 | cw5 | Y | N | Y | N | N |
| SetBRCBValues | O | O | Y | N | Y | N | N |
| GetURCBValues | cw3 | cw5 | Y | N | Y | N | N |
| SetURCBValues | O | O | Y | N | Y | N | N |
| GetLCBValues | cw3 | cw3 | Y | N | Y | N | N |
| SetLCBValues | O | O | Y | N | Y | N | N |
| QueryLogByTime | cw6 | cw3 | Y | N | Y | N | N |
| QueryLogAfter | cw6 | cw3 | Y | N | Y | N | N |
| GetLogStatusValues | cw3 | cw3 | Y | N | Y | N | N |
| Select | M | O | Y | Y | Y | Y | Y |
| SelectWithValue | M | O | Y | Y | Y | Y | Y |
| Cancel | O | O | Y | Y | Y | Y | N |
| Operate | M | M | Y | Y | Y | Y | Y |
| CommandTermination | M | O | Y | Y | Y | Y | Y |
| TimeActivatedOperate | O | O | Y | Y | Y | N | N |
| TimeActivatedOperateTermination | O | O | Y | Y | Y | N | N |
| a Mức độ hỗ trợ được mô tả thêm trong B.3.7.3.5. cw3 Nếu dịch vụ này được SCSM hỗ trợ thì dịch vụ này là bắt buộc. cw4 Nếu các dịch vụ này được SCSM hỗ trợ thì yêu cầu hủy bỏ hoặc giải phóng phải được máy khách hỗ trợ. Ngoài ra, máy khách phải hiểu yêu cầu Hủy bỏ do máy chủ gửi. cw5 Nếu các dịch vụ này được SCSM hỗ trợ, thì phải tuyên bố hỗ trợ cho ít nhất một dịch vụ (BRCB hoặc URCB). cw6 Nếu các dịch vụ này được SCSM hỗ trợ, hoặc thì phải khai báo hỗ trợ cho ít nhất một dịch vụ (QueryLogByTimeQueryLogAfter). | |||||||
Phụ lục A
(quy định)
Ánh xạ dịch vụ truyền thông cụ thể - Định nghĩa và ánh xạ đến Dịch vụ Web
A.1 Quy định chung
A.1.1 Giới thiệu về định nghĩa và ánh xạ đến Dịch vụ Web
Phụ lục A mô tả một giải pháp bao gồm định nghĩa và ánh xạ TCVN 10687-25-2 (IEC 61400-25-2) và TCVN 10687-25-3 (IEC 61400-25-3) Mô hình thông tin và các Lớp trao đổi thông tin và dịch vụ Mô hình trong các đối tượng và Dịch vụ Web. Nó mô tả một giải pháp truyền thông hoàn chỉnh được định nghĩa bởi tệp WSDL áp dụng cho việc triển khai truyền thông với nhà máy điện gió.
Phụ lục A bao gồm các Điều sau:
- A.1 cung cấp phần giới thiệu chung về việc ánh xạ đến WebServices.
- A.2 cung cấp danh sách các tài liệu tham khảo chuẩn mực để ánh xạ đến WebServices.
- A.3 cung cấp danh sách các thuật ngữ viết tắt được sử dụng trong Phụ lục A.
- A.4 cung cấp việc ánh xạ mô hình thông tin tới WebServices.
- A.5 cung cấp sự ánh xạ của mô hình trao đổi thông tin tới WebServices.
- A.6 cung cấp thông tin chi tiết về ngăn xếp giao thức.
- A.7 cung cấp đặc tả WSDL để ánh xạ đến WebServices. Kiểu liên kết được chọn trong đặc tả WSDL là tài liệu/văn bản được đóng gói.
A.1.2 Phạm vi của định nghĩa và ánh xạ đến dịch vụ Web
Phạm vi định nghĩa và ánh xạ đến Dịch vụ Web là việc trao đổi thông tin quy trình cần thiết cho mục đích vận hành dựa trên sự kết hợp giữa máy khách và máy chủ.
Mô hình thông tin và mô hình trao đổi thông tin tạo nên đặc tả giao diện giữa máy khách và máy chủ. Mô hình thông tin cung cấp một khung diễn giải cho dữ liệu nhà máy điện gió được công khai và được máy chủ sử dụng để cung cấp cho máy khách liên quan một cái nhìn đồng nhất và hướng thành phần về dữ liệu của nhà máy điện gió.
Lượng thông tin do máy chủ cung cấp có thể khác nhau, tùy thuộc vào phạm vi dữ liệu tùy chọn do các nhà sản xuất khác nhau cung cấp.
Máy khách có thể là cục bộ, khu vực hoặc được đặt ở các trung tâm điều khiển trên toàn quốc để trao đổi thông tin nhằm giám sát và điều khiển nhà máy điện gió.
A.1.3 Kiến trúc ánh xạ
Kiến trúc ánh xạ bao gồm ba phần:
a) Ánh xạ mô hình thông tin.
b) Ánh xạ các lớp dữ liệu.
c) Ánh xạ các dịch vụ trao đổi thông tin.
Việc ánh xạ được quy định cho Phụ lục này dựa trên việc sử dụng SOAP/XML để trao đổi thông tin được mô hình hóa của các thành phần nhà máy điện gió trong kiến trúc dựa trên máy chủ - máy khách.
Mô hình thông tin nhà máy điện gió được định nghĩa trong TCVN 10687-25-2 (IEC 61400-25-2) phải được ánh xạ thành cấu trúc phân cấp.
Ánh xạ khái niệm được mô tả trong Hình A.1. Mô hình thông tin nhà máy điện gió của TCVN 10687-25-2 (IEC 61400-25-2) dự kiến phải được bảo toàn khi ánh xạ đến dịch vụ Web. Điều này đặc biệt có nghĩa là:
- Máy chủ triển khai mô hình thông tin phân cấp của nhà máy điện gió của TCVN 10687-25-2 (IEC 61400-25-2) (IM) có thể được truy xuất bởi các dịch vụ theo Bảng A.1.
- Máy khách triển khai mô hình thông tin nhà máy điện gió theo cấu hình.
- Trạm máy khách truy cập vào mô hình thông tin phân cấp của nhà máy điện gió của TCVN 10687-25-2 (IEC 61400-25-2) qua các dịch vụ được cung cấp bởi ánh xạ dịch vụ Web để trao đổi thông tin.

Hình A.1 - Kiến trúc ánh xạ (khái niệm)
Bảng A.1- Tổng quan về ánh xạ dịch vụ web của TCVN 10687-25 (IEC 61400-25) IM và IEM
| TCVN 10687-25-2 (IEC 61400-25-2) lớp IM TCVN 10687-25-3 (IEC 61400-25-3) lớp IEM | TCVN 10687-25-3 (IEC 61400-25-3) Dịch vụ IEM | Ánh xạ dịch vụ web |
| MÁY CHỦ |
|
|
|
| GetServerDirectory | GetServerDirectory |
| LIÊN KẾT |
|
|
|
| Associate | Associate |
| Release | Release | |
| Abort | Abort | |
| THIẾT BỊ LOGIC |
|
|
|
| GetLogicalDeviceDirectory | GetLogicalDeviceDirectory |
| NÚT LOGIC |
|
|
|
| GetLogicalNodeDirectory | GetLogicalNodeDirectory |
| GetAllDataValues | GetAllDataValues | |
| DỮ LIỆU |
|
|
|
| GetDataValues | GetDataValues |
| SetDataValues | SetDataValues | |
| GetDataDirectory | GetDataDirectory | |
| GetDataDefinition | GetDataDefinition | |
| BỘ DỮ LIỆU |
|
|
|
| GetDataSetValues | GetDataSetValues |
| SetDataSetValues | SetDataSetValues | |
| CreateDataSet | CreateDataSet | |
| DeleteDataSet | DeleteDataSet | |
| GetDataSetDirectory | GetDataSetDirectory | |
| BÁO CÁO |
|
|
|
| Report | ReportRequest/Response |
| BRCB |
|
|
|
| GetBRCBValues | GetBRCBValues |
| SetBRCBValues | SetBRCBValues | |
| URCB |
|
|
|
| GetURCBValues | GetURCBValues |
| SetURCBValues | SetURCBValues | |
| LOG |
|
|
|
| GetLogStatusValues | GetLogStatusValues |
| QueryLogByTime | QueryLogByTime | |
| QueryLogAfter | QueryLogAfter | |
| LCB |
|
|
|
| GetLCBValues | GetLCBValues |
| SetLCBValues | SetLCBValues | |
| ĐIỀU KHIỂN |
|
|
|
| Select | Select |
| SelectWithValue | SelectWithValue | |
| Cancel | Cancel | |
|
| Operate | Operate |
|
| CommandTermination | CommandTermination |
|
| TimeActivatedOperate | TimeActivatedOperate |
|
| TimeActivatedOperateTermination | TimeActivatedOperateTermination |
A.2 Ánh xạ mô hình TCVN 10687-25 (IEC 61400-25) tới Dịch vụ Web
A.2.1 Giới thiệu chung về ánh xạ đến các dịch vụ web
Các đặc điểm chính của các lớp được định nghĩa trong TCVN 10687-25-2 (IEC 61400-25-2) được ánh xạ đến các dịch vụ web được liệt kê trong Bảng A.2.
Bảng A.2 - Ánh xạ TCVN 10687-25 (IEC 61400-25) IM tới Dịch vụ Web
| TCVN 10687-25-2 (IEC 61400-25-2) Lớp IM | Ánh xạ đến Dịch vụ Web |
| Các lớp đối tượng DATA | tData |
| Lớp DATA-ATTRIBUTE | tDAType |
| Các kiểu cơ bản, mảng, dấu thời gian và kiểu chất lượng | tDAValueType |
Mô hình thông tin nhà máy điện gió được quy định trong TCVN 10687-25-2 (IEC 61400-25-2) được xác định bởi các lớp LOGICAL-NODES, lớp DATA, lớp COMMON-DATA, kiểu DATA-ATTRIBUTE và kiểu DATA-ATTRIBUTE-VALU E.
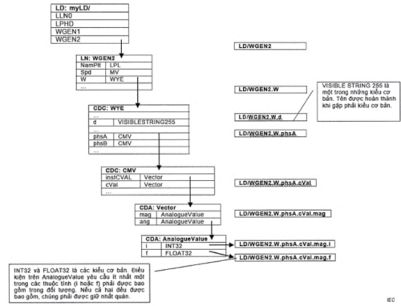
Các đối tượng trong mô hình thông tin được đặt tên theo các phương pháp được định nghĩa trong TCVN 10687-25-2:2025 (IEC 61400-25-2:2015), Điều 5 và 6.
Phần đầu tiên của tên đối tượng là tên Thiết bị logic (LD) do người dùng định nghĩa với độ dài tối đa 64 ký tự, theo sau là dấu gạch chéo ("/") dùng làm dấu phân cách.
Hình A.2 minh họa việc xây dựng phần tên theo dấu gạch chéo được tạo thành từ các thành phần chuẩn hóa. Có ba bộ bảng liên quan đến việc xây dựng tên:
- Định nghĩa về Nút logic (LN) có trong TCVN 10687-25-2:2025 (IEC 61400-25-2:2015), Điều 6.
- Định nghĩa Lớp dữ liệu chung (DATA) có trong TCVN 10687-25-2:2025 (IEC 61400-25-2:2015), Điều 7.3.
- Định nghĩa Thuộc tính Dữ liệu Chung (DA) có trong TCVN 10687-25-2:2025 (IEC 61400-25-2:2015), Điều 7.2.

Hình A.2 - Cấu trúc đặt tên được áp dụng trong bộ TCVN 10687-25 (IEC 61400-25) (khái niệm)
Ngoài các thành phần được xác định, còn có một tập hợp các kiểu dữ liệu cơ bản được định nghĩa trong TCVN 10687-25-2:2025 (IEC 61400-25-2:2015), Bảng 42. Thành phần cuối cùng của tên phải là thuộc tính dữ liệu có kiểu dữ liệu cơ bản.
Định nghĩa nút logic (LN) có danh sách các thành phần là DATA. Định nghĩa DATA có danh sách các thành phần có thể là DA (được gọi là CDC "Simple") hoặc DATA khác (được gọi là CDC "Composite"). Một ví dụ về trường hợp trong đó một DATA sử dụng một thành phần bao gồm một DATA (dữ liệu) khác là đối với các đối tượng điện kết nối hình sao (WYE) trong đó các thành phần đều thuộc lớp Giá trị đo lường phức tạp (CMV) cũng là một lớp DATA.
Các thành phần của DATA là DA, có thể là một thuộc tính có kiểu dữ liệu cơ bản (được gọi là thành phần "Simple", do đó trở thành thành phần cuối cùng trong tên) hoặc là một DA khác (được gọi là thành phần "Composite").
Việc xây dựng tên bắt đầu bằng cách nhập tập hợp các bảng LN và tìm Tên LN, được thêm vào tên ngay sau dấu gạch chéo. Tên LN có thể bắt đầu bằng tiền tố LN tùy chọn theo sau là tên lớp LN chuẩn hóa và kết thúc bằng ID thể hiện LN bắt buộc (ví dụ: WGEN thứ hai trong LD được ký hiệu là WGEN2). ID thể hiện LN được theo sau bởi dấu chấm (".").
Sau khi tìm thấy bảng LN phù hợp, thành phần liên quan tiếp theo trong danh sách phải được chọn. Tên thành phần được thêm vào sau dấu phân cách chấm và theo sau là một dấu phân cách chấm khác.
Bảng LN phải chỉ ra lớp DATA của thành phần đó. Sau đó, bảng phù hợp trong số các định nghĩa DATA phải được chọn và thành phần liên quan tiếp theo trong danh sách cho định nghĩa DATA đó phải được chọn. Tên của thành phần đó được thêm vào sau dấu phân cách chấm cuối cùng.
Nếu thành phần là DA và là kiểu nguyên thủy, tên phải được hoàn thành. Nếu không, thành phần có thể là một DATA khác hoặc DA có định nghĩa trong các bảng DA. Trong bất kỳ trường hợp nào sau, bảng thích hợp phải được nhập lại và thành phần có liên quan tiếp theo phải được chọn từ danh sách. Nếu thành phần đó không phải là DA kiểu nguyên thủy, các bảng thích hợp phải được nhập lại, thêm tên và dấu chấm phân cách cho đến khi đạt đến thành phần kiểu nguyên thủy.
Sơ đồ phải được sử dụng cho tất cả các dịch vụ mang cấu trúc và/hoặc giá trị dữ liệu của một trường hợp nhất định của mô hình thông tin nhà máy điện gió có nguồn gốc từ các lớp được định nghĩa trong phần này của IEC61400-25.
Cấu trúc WSDL được trình bày trong Bảng A.3 nhằm mục đích giúp hiểu rõ hơn về đặc tả. Các đặc tả WSDL chính xác được nêu trong Điều A.5, phải được triển khai để tuân thủ tiêu chuẩn này.
Bảng A.3 - Sơ đồ XML cho mô hình thông tin năng lượng gió

A.2.2 Lớp DATA OBJECT
Lớp DATA phải được ánh xạ như được định nghĩa trong văn bản sau.

Đối tượng dữ liệu bao gồm các đối tượng dữ liệu cấp thấp hoặc các thuộc tính dữ liệu được tổ chức thành các hàm chức năng (FC).
A.2.3 Định nghĩa DATA ATTRIBUTE
Thuộc tính dữ liệu có thể bao gồm thuộc tính dữ liệu cấp thấp hoặc kiểu cơ bản của dữ liệu.

A.3 Ánh xạ mô hình trao đổi thông tin tới dịch vụ web
A.3.1 Quy định chung
Các dịch vụ trao đổi thông tin nhà máy điện gió được quy định trong TCVN 10687-25-3 (IEC 61400-25-3) IEM phải được ánh xạ đến các dịch vụ được định nghĩa trong Điều A.5.
Tất cả tên dịch vụ và định nghĩa được đưa ra trong Điều A.5 đều được kế thừa từ IEC 61850-7-2.
Tất cả các định nghĩa được đưa ra trong Điều A.5 sử dụng CODED ENUM phải bắt đầu bằng 1, ngoại trừ trường hợp các giá trị được định nghĩa rõ ràng trong TCVN 10687-25-2 (IEC 61400-25-2).
A.3.2 Ánh xạ dịch vụ lớp SERVER (MÁY CHỦ)
A.3.2.1 Quy định chung
Các dịch vụ lớp SERVER phải được ánh xạ đến Dịch vụ Web như được mô tả trong Bảng A.4.
Bảng A.4 Các dịch vụ lớp máy chủ được ánh xạ đến Dịch vụ Web
| TCVN 10687-25-2 (IEC 61400-25-2) lớp IM IEC 61400-25-3 lớp IEM | IEC 61400-25-3 dịch vụ IEM | Ánh xạ đến các đối tượng và Dịch vụ Web |
| SERVER |
|
|
|
| GetServerDirectory | GetServerDirectory |
| ASSOCIATION |
|
|
|
| Associate | Associate |
|
| Release | Release |
|
| Abort | Abort |
A.3.2.2 GetServerDirectory
A.3.2.2.1 Quy định chung
Máy khách phải sử dụng dịch vụ GetServerDirectory để truy xuất không gian tên của LOGICAL- DEVICE được hiển thị và do đó có thể truy cập được đối với máy khách đang định địa chỉ tới SERVER.
A.3.2.2.2 GetServerDirectoryRequest
Dịch vụ GetServerDirectoryRequest phải được xác định như sau:

Tên thẻ phải được xác định theo Bảng A.5.
Bảng A.5 - GetServerDirectoryRequest
| Tên thẻ | Mô tả |
| GetServerDirectoryRequest | Một dịch vụ cho phép máy khách yêu cầu Danh sách tên của tất cả các thiết bị logic được hiển thị và do đó có thể truy cập được đối với máy khách yêu cầu. |
| UUID | Universal UniqueID được sử dụng làm định danh dịch vụ duy nhất cho mối quan hệ yêu cầu/phản hồi. Chi tiết UUID phải được quy định trong RF C4122. |
| AssocID | AssocID được sử dụng để xác định người khởi tạo liên kết - máy khách cụ thể. AssocID phải được sử dụng để xác định, ví dụ, các đăng ký và nhật ký đã thiết lập trên máy chủ. |
A.3.2.2.3 GetServerDirectoryResponse
Dịch vụ GetServerDirectoryResponse được định nghĩa như sau:

Tên thẻ được xác định theo Bảng A.6.
Bảng A.6 - GetServerDirectoryResponse
| Tên thẻ | Mô tả |
| GetServerDirectoryResponse | Phản hồi của máy chủ đối với yêu cầu của máy khách trên danh sách các thiết bị logic được máy chủ lưu trữ. |
| LDRef | Tham chiếu đối tượng Thiết bị logic. Phần tử phải là một tên đường dẫn duy nhất của một thiết bị logic. |
| ServiceError | Lỗi nhúng. Máy chủ phải sử dụng phần tử này để chỉ ra rằng dịch vụ được yêu cầu không thành công. Khi phần tử này có trong thông báo phản hồi, máy khách phải cho rằng yêu cầu bị máy chủ từ chối. |
| UUID | Universal Unique ID được sử dụng như một định danh dịch vụ duy nhất cho mối quan hệ yêu cầu/phản hồi. Chi tiết UUID phải được quy định trong RFC 41 22. Máy chủ phải phản ánh giá trị UUID nhận được trong tin nhắn yêu cầu và trả về cùng giá trị đó trong tin nhắn phản hồi. |
| AssocID | AssocID được sử dụng để xác định người khởi tạo liên kết - máy khách cụ thể. AssocID phải được sử dụng để xác định, ví dụ, các đăng ký và nhật ký đã thiết lập trên máy chủ. |
A.3.2.3 Ánh xạ dịch vụ ASSOCIATION (LIÊN KẾT)
Quá trình tạo liên kết với máy chủ phải là bước diễn ra trước khi diễn ra trao đổi dữ liệu. Máy khách phải tự nhận dạng chính nó với máy chủ. Máy chủ phải chấp thuận các giá trị tham số được cung cấp trong yêu cầu liên kết trước khi tiếp tục phiên giữa máy khách và máy chủ.
Máy khách và máy chủ có thể có nhiều liên kết, điều này chỉ bị giới hạn bởi cách triển khai và do đó nằm ngoài phạm vi của tiêu chuẩn này.
Bước cuối cùng trong phiên giao tiếp phải là Giải phóng liên kết. Nó cho phép máy khách thông báo cho máy chủ về ý định Giải phóng liên kết, do đó máy chủ có thể giải phóng tài nguyên liên quan đến liên kết.
Máy chủ phải giữ thời gian chờ liên kết với mỗi liên kết được thiết lập. Nếu thời gian chờ này vượt quá mà không có bất kỳ yêu cầu dịch vụ nào từ máy khách, thì phải coi như giao tiếp đã kết thúc và Giải phóng bất kỳ tài nguyên nào được phân bổ. Bất kỳ yêu cầu dịch vụ nào nhận được với mã định danh liên kết không hợp lệ (không sử dụng) phải trả về lỗi dịch vụ "connection - lost" ("kết nối - mất") như sau:
<s: enumeration value-'connection - lost"/>
Về phía máy khách, việc nhận được lỗi dịch vụ "mất kết nối" phải được coi là mất kết nối nên cần yêu cầu kết nối mới để trao đổi dịch vụ với máy chủ.
Nếu máy khách phát hiện tình huống bất thường khiến việc trao đổi dịch vụ bị gián đoạn hoặc nếu máy chủ từ chối Giải phóng liên kết, máy khách có thể Hủy liên kết bằng dịch vụ "AbortRequest".
Máy chủ không thể từ chối dịch vụ này. Lỗi dịch vụ duy nhất được ghi nhận trong AbortResponse là "kết nối - mất" có nghĩa là máy chủ coi liên kết đã được giải phóng.
A.3.2.4 Liên kết
A.3.2.4.1 AssociateRequest
Dịch vụ AssociateRequest phải được xác định như sau:

Tên thẻ phải được xác định theo Bảng A.7.
Bảng A.7 - AssociateRequest
| Tên thẻ | Mô tả |
| AssociateRequest | AssociateRequest phải là thông điệp đầu tiên được gửi khi thiết lập kết nối đến máy chủ. Điều này cho phép máy khách thiết lập các thuộc tính cho phiên và máy chủ để xác minh rằng các thuộc tính này được đặt thành giá trị phù hợp. Nếu máy khách cố gắng gửi bất kỳ thông điệp nào trước AssociateRequest, phản hồi phải là SOAP Fault với mã lỗi là: Client. MustAssociate, nhưng không có bất kỳ hạn chế nào về cách diễn đạt cụ thể của chuỗi lỗi. Nếu máy khách đã đăng nhập vào máy chủ và gửi AssociateRequest, AssociateResponse phải chứa ServiceError. |
| UserName | Máy chủ phải sử dụng UserName để xác định máy khách là người dùng đã đăng ký và nếu không thể thực hiện được điều này, máy chủ phải trả về lỗi trong AssociateResponse. |
| Password | Thuộc tính Mật khẩu phải được máy chủ sử dụng để xác minh rằng máy khách Yêu cầu được phép liên kết với hệ thống. Nếu xác minh mật khẩu bị từ chối, máy chủ phải trả về lỗi trong AssociateResponse. |
| Local ID | Thuộc tính ID cục bộ phải là tùy chọn và có thể được máy chủ sử dụng để phản hồi yêu cầu của máy khách để chọn, ví dụ, ngôn ngữ nào phải được sử dụng để hiển thị thông tin được yêu cầu. Nếu không cung cấp ID cục bộ, các lựa chọn mặc định được định nghĩa trong Nameplate phải được sử dụng. Nếu thuộc tính này được đặt thành giá trị không hợp lệ, máy chủ phải trả lời với một lỗi. Phạm vi hợp lệ của ID địa phương phải là mã ba chữ cái theo ISO 639-2. |
| MaxMessageSize | Số lượng octet tối đa mà máy khách có thể nhận được trong một tin nhắn phản hồi SOAP từ máy chủ. |
| UUID | Universal Unique ID được sử dụng làm định danh dịch vụ duy nhất cho mối quan hệ Yêu cầu/phản hồi. Chi tiết UUID phải được quy định trong RFC 41 22. |
VÍ DỤ Nội dung của thông báo SOAP tương ứng cho AssociateRequest:

Local ID quy định rằng ngôn ngữ tiếng Đức phải được áp dụng trong liên kết. MaxMessageSize do máy khách chỉ định cung cấp số lượng octet tối đa mà máy khách có thể nhận được trong một tin nhắn trả lời SOAP.
A.3.2.4.2 AssociateResponse
AssociateResponse được định nghĩa như sau:

Tên thẻ được xác định theo Bảng A.8.
Bảng A.8 - AssociateResponse
| Tên thẻ | Mô tả |
| AssociateResponse | AssociateResponse phải là tin nhắn phản hồi của máy chủ khi nhận được AssociateRequest. Thông báo này chỉ chứa một lỗi tùy chọn và một ClientRequestHandle tùy chọn. Máy khách phải sử dụng AssociateResponse để xác minh rằng AssociateRequest đã được thực hiện thành công. |
| ServiceError | Lỗi nhúng. Máy chủ phải sử dụng phần tử này để chỉ ra rằng dịch vụ được yêu cầu không thành công. Khi phần tử này có trong phản hồi tin nhắn, máy khách phải cho rằng yêu cầu đã bị máy chủ từ chối. |
| MaxMessageSize | Số lượng octet tối đa được gửi trong bất kỳ tin nhắn nào giữa máy khách và máy chủ. kích thước tin nhắn tối đa phải nhỏ hơn hoặc bằng MaxMessageSize được quy định trong AssociateRequest của máy khách. |
| UUID | Universal Unique ID được sử dụng như một định danh dịch vụ duy nhất cho mối quan hệ Yêu cầu/phản hồi. Chi tiết UUID phải được quy định trong RFC 41 22. Máy chủ phải phản ánh giá trị UUID nhận được trong tin nhắn yêu cầu và trả về cùng giá trị đó trong tin nhắn phản hồi. |
| AssocID | AssocID được sử dụng để xác định người khởi tạo liên kết - máy khách cụ thể. AssocID phải được sử dụng để xác định các đăng ký và nhật ký đã thiết lập trên máy chủ. |

VÍ DỤ Nội dung của thông báo SOAP tương ứng cho AssociateResponse:
A.3.2.5 Giải phóng (Release)
A.3.2.5.1 ReleaseRequest
ReleaseRequest được định nghĩa như sau:

Tên thẻ được xác định theo Bảng A.9.
Bảng A.9 - ReleaseRequest
| Tên thẻ | Mô tả |
| ReleaseRequest | ReleaseRequest là tin nhắn cuối cùng được gửi khi kết thúc phiên. Điều này cho phép máy khách chuẩn bị máy chủ để kết thúc phiên. Nếu một hoặc nhiều đăng ký của máy khách đang chạy trên máy chủ tại thời điểm ReleaseRequest được chấp nhận, mã định danh AssocID được sử dụng để xác định chủ sở hữu đăng ký. |
| UUID | ID duy nhất toàn cầu được sử dụng như một định danh dịch vụ duy nhất cho mối quan hệ yêu cầu/phản hồi. Chi tiết UUID phải được quy định trong RFC 4122. |
| AssocID | AssocID được sử dụng để xác định người khởi tạo liên kết- máy khách cụ thể. AssocID phải được sử dụng để xác định các đăng ký và nhật ký đã thiết lập trên máy chủ. |
A.3.2.5.2 ReleaseResponse
ReleaseResponse phải được xác định như sau:

Tên thẻ phải được xác định theo Bảng A.10.
Bảng A.10 - ReleaseResponse
| Tên thẻ | Mô tả |
| ReleaseResponse | ReleaseResponse phải là thông điệp phản hồi của máy chủ khi nhận được ReleaseRequest. Máy khách phải sử dụng ReleaseResponse để xác minh rằng ReleaseRequest đã được thực hiện thành công. |
| Result | Chuỗi kết quả đơn giản “Ok” nêu rõ yêu cầu Giải phóng đã được chấp nhận. |
| ServiceError | Lỗi nhúng. Máy chủ phải sử dụng phần tử này để chỉ ra rằng dịch vụ được yêu cầu không thành công. Khi phần tử này có trong tin nhắn phản hồi , máy khách phải cho rằng yêu cầu đã bị máy chủ từ chối. |
| UUID | Universal Unique ID được sử dụng như một định danh dịch vụ duy nhất cho mối quan hệ Yêu cầu/phản hồi. Chi tiết UUID phải được quy định trong RFC 41 22. Máy chủ phải phản ánh giá trị UUID nhận được trong tin nhắn yêu cầu và trả về cùng giá trị đó trong tin nhắn phản hồi. |
| AssocID | AssocID được sử dụng để xác định người khởi tạo liên kết - máy khách cụ thể. AssocID phải được sử dụng để xác định các đăng ký và nhật ký đã thiết lập trên máy chủ. |
A.3.2.6 Hủy bỏ (Abort)
A.3.2.6.1 AbortRequest
AbortRequest phải được xác định như sau:

Tên thẻ phải được xác định theo Bảng A.11.
Bảng A.11 - AbortRequest
| Tên thẻ | Mô tả |
| AbortRequest | Nếu máy khách phát hiện tình huống bất thường khiến việc trao đổi dịch vụ bị gián đoạn hoặc trong trường hợp máy chủ từ chối Giải phóng liên kết, máy khách có thể Hủy liên kết bằng dịch vụ "AbortRequest". Máy chủ không thể từ chối dịch vụ này. Lỗi dịch vụ duy nhất được phép trong AbortResponse là "connection-lost" ("mất kết nối") có nghĩa là liên kết được xem là kết thúc từ góc độ máy chủ. |
| UUID | ID duy nhất toàn cầu được sử dụng như một định danh dịch vụ duy nhất cho mối quan hệ yêu cầu/phản hồi. Chi tiết UUID phải được quy định trong RFC 4122. |
| AssocID | AssocID được sử dụng để xác định người khởi tạo liên kết- máy khách cụ thể. AssocID phải được sử dụng để xác định, ví dụ, các đăng ký và nhật ký đã thiết lập trên máy chủ. |
A.3.2.6.2 AbortResponse
AbortResponse phải được xác định như sau:

Tên thẻ phải được xác định theo Bảng A.12.
Bảng A.12 - AbortResponse
| Tên thẻ | Mô tả |
| AbortResponse | Bất kỳ yêu cầu dịch vụ nào nhận được mã định danh liên kết không hợp lệ (không sử dụng) phải trả về lỗi dịch vụ "connection - lost" ("kết nối - mất"): <s: enumeration value=' connection - lost" /> Về phía máy khách, việc nhận được lỗi dịch vụ "mất kết nối" phải được coi là mất liên lạc, do đó cần Yêu cầu kết nối mới để trao đổi dịch vụ với phía máy chủ. |
| Result | Chuỗi kết quả đơn giản “Ok” cho biết yêu cầu Giải phóng đã được chấp nhận. |
| ServiceError | Lỗi nhúng. Máy chủ phải sử dụng phần tử này để chỉ ra rằng dịch vụ được yêu cầu không thành công. Khi phần tử này có trong tin nhắn phản hồi, máy khách phải cho rằng yêu cầu đã bị máy chủ từ chối. |
| UUID | Universal Unique ID được sử dụng như một định danh dịch vụ duy nhất cho mối quan hệ Yêu cầu/phản hồi. Chi tiết UUID phải được quy định trong RFC 41 22. Máy chủ phải phản ánh giá trị UUID nhận được trong tin nhắn yêu cầu và trả về cùng giá trị đó trong tin nhắn phản hồi. |
| AssocID | AssocID được sử dụng để xác định người khởi tạo liên kết - máy khách cụ thể. AssocID phải được sử dụng để xác định ví dụ các đăng ký và nhật ký đã thiết lập trên máy chủ. |
A.3.3 Ánh xạ dịch vụ lớp LOGICAL-DEVICE (thiết bị logic)
A.3.3.1 Quy định chung
Dịch vụ lớp LOGICAL-DEVICE phải được ánh xạ đến các dịch vụ web như được đưa ra trong Bảng A.13
Bảng A.13 - Ánh xạ dịch vụ LOGICAL-DEVICE
| TCVN 10687-25-2 (IEC 61400-25-2) lớp IM TCVN 10687-25-3 (IEC 61400-25-3) lớp IEM | TCVN 10687-25-3 (IEC 61400-25-3) dịch vụ IEM | Ánh xạ đến các đối tượng và Dịch vụ Web |
| LOGICAL-DEVICE |
|
|
|
| GetLogical DeviceDirectory | GetLogical DeviceDirectory |
A.3.3.2 GetLogicalDeviceDirectory
A.3.3.2.1 Quy định chung
Máy khách phải sử dụng dịch vụ GetLogical DeviceDirectory để truy xuất không gian tên LD với tất cả các LOGICAL-NODE được hiển thị và do đó có thể truy cập được đối với máy khách đang định địa chỉ đến Thiết bị logic.
A.3.3.2.2 GetLogicalDeviceDirectoryRequest
Dịch vụ GetLogical DeviceDirectoryRequest phải được xác định như sau:

Tên thẻ phải được xác định theo Bảng A.14.
Bảng A.14 - GetLogicalDeviceDirectoryRequest
| Tên thẻ | Mô tả |
| GetLogical DeviceDirectoryRequest | Một dịch vụ cho phép máy khách yêu cầu danh sách các tham chiếu đối tượng của tất cả các thiết bị logic được hiển thị và do đó có thể truy cập được đối với máy khách yêu cầu. |
| LDRef | Tham chiếu đối tượng Thiết bị logic. Phần tử này phải là một tên đường dẫn (path-name) duy nhất của một thiết bị logic. |
| UUID | Universal Unique ID được sử dụng làm định danh dịch vụ duy nhất cho mối quan hệ Yêu cầu/phản hồi. Chi tiết UUID phải được quy định trong RFC 41 22. |
| AssocID | AssocID được sử dụng để xác định người khởi tạo liên kết - máy khách cụ thể. AssocID phải được sử dụng để xác định các đăng ký và nhật ký đã thiết lập trên máy chủ. |
A.3.3.2.3 GetLogicalDeviceDirectoryResponse
Dịch vụ GetLogical DeviceDirectoryResponse phải được xác định như sau:

Tên thẻ phải được xác định theo Bảng A.15.
Bảng A.15 - GetLogicalDeviceDirectoryResponse
| Tên thẻ | Mô tả |
| GetLogical DeviceDirectoryResponse | Phản hồi của máy chủ cho yêu cầu của máy khách về danh sách tham chiếu đối tượng có trong các thiết bị logic. |
| LNRef | Tham chiếu đối tượng Logical Node. Phần tử phải là một tên đường dẫn duy nhất của một nút logic. |
| ServiceError | Lỗi nhúng. Máy chủ phải sử dụng phần tử này để chỉ ra rằng dịch vụ được yêu cầu không thành công. Khi phần tử này có trong thông báo phản hồi, máy khách phải cho rằng yêu cầu đã bị máy chủ từ chối. |
| UUID | Universal Unique ID được sử dụng làm định danh dịch vụ duy nhất cho mối quan hệ Yêu cầu/phản hồi. Chi tiết UUID phải được quy định trong RFC 41 22. Máy chủ phải phản ánh giá trị UUID nhận được trong tin nhắn yêu cầu và trả về cùng giá trị đó trong tin nhắn phản hồi. |
| AssocID | AssocID được sử dụng để xác định người khởi tạo liên kết - máy khách cụ thể. AssocID phải được sử dụng để xác định ví dụ như các đăng ký và nhật ký đã thiết lập trên máy chủ. |
A.3.4 Ánh xạ dịch vụ lớp LOGICAL-NODE
A.3.4.1 Quy định chung
Các dịch vụ lớp LOGICAL-NODE phải được ánh xạ đến các dịch vụ web như được định nghĩa trong Bảng A.16.
Bảng A.16 - Ánh xạ LOGICAL-NODE
| TCVN 10687-25-2 (IEC 61400-25-2) lớp IM TCVN 10687-25-3 (IEC 61400-25-3) lớp IEM | TCVN 10687-25-3 (IEC 61400-25-3) dịch vụ IEM | Ánh xạ đến các đối tượng và Dịch vụ Web |
| LOGICAL-NODE |
|
|
|
| GetLogicalNodeDirectory | GetLogicalNodeDirectory |
A.3.4.2 GetLogicalNodeDirectory
A.3.4.2.1 Quy định chung
Máy khách phải sử dụng dịch vụ GetLogicalNodeDirectory hoặc GetAllDataValues với bộ lọc ràng buộc chức năng để truy xuất không gian tên LN với tất cả các Khối DỮ LIỆU và Khối điều khiển (ví dụ: RCB hoặc LCB) được hiển thị và do đó có thể truy cập được đối với máy khách đang kết nối với Nút logic đó.
A.3.4.2.2 GetLogicalNodeDirectoryRequest
Dịch vụ GetLogicalNodeDirectoryRequest phải được xác định như sau:

Tên thẻ phải được xác định theo Bảng A.17.
Bảng A.17 - GetLogicalNodeDirectoryRequest
| Tên thẻ | Mô tả |
| GetLogicalNodeDirectoryRequest | Một dịch vụ cho phép máy khách yêu cầu danh sách các tham chiếu đối tượng của tất cả các phiên bản của lớp được yêu cầu được hiển thị và do đó có thể truy cập được đối với máy khách yêu cầu. |
| LNRef | Tham chiếu đối tượng Logical Node. Phần tử phải là một tên đường dẫn duy nhất của một nút logic. |
| IEMcls | Liệt kê (“DATA”, “DATASET”, “BRCB”, “URCB”, “LCB”, “LOG”) |
| AssocID | AssocID được sử dụng để xác định người khởi tạo liên kết - máy khách cụ thể. AssocID phải được sử dụng để xác định các đăng ký và nhật ký đã thiết lập trên máy chủ. |
A.3.4.2.3 GetLogicalNodeDirectoryResponse
Dịch vụ GetLogicalNodeDirectoryResponse phải được xác định như sau:

Tên thẻ phải được xác định theo Bảng A.18.
Bảng A.18 - GetLogicalNodeDirectoryResponse
| Tên thẻ | Mô tả |
| GetLogicalNodeDirectoryResponse | Phản hồi của máy chủ cho yêu cầu của máy khách về danh sách các tham chiếu đối tượng tới tất cả các thể hiện của một lớp có trong nút logic được định địa chỉ. |
| DATAName | Một phần tử xác định rõ ràng DATA (DỮ LIỆU) trong phạm vi của một nút logic. |
| DSName | Một phần tử xác định rõ ràng một Bộ dữ liệu trong phạm vi của một nút logic hoặc trong một liên kết máy khách-máy chủ. |
| BRCBName | Tên phần tử xác định rõ ràng BRCB trong phạm vi của một nút logic. |
| URCB Name | Tên phần tử xác định rõ ràng URCB trong phạm vi của một nút logic. |
| LCB Name | Tên phần tử xác định rõ ràng LCB trong phạm vi của một nút logic. |
| LOG Name | Tên phần tử xác định rõ ràng LOG trong phạm vi của một nút logic. |
| ServiceError | Lỗi nhúng. Máy chủ phải sử dụng phần tử này để chỉ ra rằng dịch vụ được yêu cầu không thành công. Khi phần tử này có trong thông báo phản hồi, máy khách phải cho rằng yêu cầu đă bị máy chủ từ chối. |
| UUID | Universal Unique ID được sử dụng làm định danh dịch vụ duy nhất cho mối quan hệ Yêu cầu/phản hồi. Chi tiết UUID phải được quy định trong RFC 41 22. Máy chủ phải phản ánh giá trị UUID nhận được trong tin nhắn yêu cầu và trả về cùng giá trị đó trong tin nhắn phản hồi. |
| AssocID | AssocID được sử dụng để xác định người khởi tạo liên kết - máy khách cụ thể. AssocID phải được sử dụng để xác định các đăng ký và nhật ký đã thiết lập trên máy chủ. |
A.3.4.2.4 GetAllDataValuesRequest
Dịch vụ GetAllDataValuesRequest phải được xác định như sau:

Tên thẻ phải được xác định theo Bảng A.19.
Bảng A.19 - GetAllDataValuesRequest
| Tên thẻ | Mô tả |
| GetAllDataValuesRequest | Một máy khách phải sử dụng dịch vụ GetAllDataValues để iấy tất cả các giá trị DataAttribute (có cùng ràng buộc chức năng) của tất cả dữ liệu được hiển thị và do đó có thể truy cập được đối với máy khách yêu cầu bởi nút logic được tham chiếu |
| LNRef | Tham chiếu đối tượng Logical Node. Phần tử này phải là tên đường dẫn duy nhất của một nút logic. |
| FC | Chèn ràng buộc chức năng để lọc phản hồi (ST, MX, SP, SV, CF, DC, SG, SE, SR, OR, BL, EX). |
| UUID | ID duy nhất toàn cầu được sử dụng như một định danh dịch vụ duy nhất cho mối quan hệ yêu cầu/phản hồi. Chi tiết UUID phải được quy định trong RFC 4122. |
| AssocID | AssocID được sử dụng để xác định người khởi tạo liên kết- máy khách cụ thể. AssocID phải được sử dụng để xác định ví dụ các đăng ký và nhật ký đã thiết lập trên máy chủ. |
A.3.4.2.5 GetAllDataValuesResponse
Dịch vụ GetAllDataValuesResponse phải được xác định như sau:

Tên thẻ phải được xác định theo Bảng A.20.
Bảng A.20 - GetAllDataValuesResponse
| Tên thẻ | Mô tả |
| GetAllDataValuesResponse | Phản hồi của máy chủ cho yêu cầu của máy khách nhằm truy xuất tất cả các giá trị DataAttribute (có cùng Ràng buộc chức năng). |
| DO | Danh sách các đối tượng dữ liệu bên trong nút logic. Nếu bộ lọc FC được gửi trong Yêu cầu, chỉ ràng buộc chức năng Yêu cầu phải được trả về trong phản hồi. |
| ServiceError | Lỗi nhúng. Máy chủ phải sử dụng phần tử này để chỉ ra rằng dịch vụ được yêu cầu không thành công. Khi phần tử này có trong phản hồi tin nhắn, máy khách phải cho rằng yêu cầu đã bị máy chủ từ chối. |
| UUID | Universal Unique ID được sử dụng như một mã định danh dịch vụ duy nhất cho một mối quan hệ yêu cầu/phản hồi. Chi tiết UUID phải được quy định trong RFC 41 22. Máy chủ phải phản ánh giá trị UUID nhận được trong tin nhắn yêu cầu và trả về cùng giá trị đó trong tin nhắn phản hồi. |
| AssocID | AssocID được sử dụng để xác định người khởi tạo liên kết - máy khách cụ thể. AssocID phải được sử dụng để xác định các đăng ký và nhật ký đã thiết lập trên máy chủ. |
A.3.5 Ánh xạ dịch vụ lớp DATA (DỮ LIỆU)
A.3.5.1 Quy định chung
Các dịch vụ lớp DATA phải được ánh xạ đến các dịch vụ web như được định nghĩa trong Bảng A.21.
Bảng A.21 - Ánh xạ dữ liệu
| TCVN 10687-25-2 (IEC 61400-25-2) Lớp IM TCVN 10687-25-3 (IEC 61400-25-3) lớp IEM | TCVN 10687-25-3 (IEC 61400-25-3) dịch vụ IEM | Ánh xa đến các đối tượng và Dịch vụ Web |
| DATA |
| tData |
|
| GetDataValues | GetDataValues |
|
| SetDataValues | SetDATAValues |
|
| GetDataDirectory | GetDataDirectory |
|
| GetDataDefinition | GetDataDefinition |
A.3.5.2 GetDataValues
A.3.5.2.1 GetDataValuesRequest
Dịch vụ GetDataValuesRequest phải được xác định như sau:

Tên thẻ phải được xác định theo Bảng A.22.
Bảng A.22 - GetDataValuesRequest
| Tên thẻ | Mô tả |
| GetDataValuesRequest | Truy xuất các giá trị của DataAttributes của DATA (DỮ LIỆU) được tham chiếu được hiển thị và do đó có thể truy cập được đối với máy khách thông qua Logical - Node được tham chiếu. |
| Ref | Tham số Tham chiếu phải xác định dữ liệu bị ràng buộc chức năng (FCD) hoặc thuộc tính dữ liệu bị ràng buộc chức năng (FCDA) của DATA có giá trị DataAttribute cần đọc. Tham chiếu phải là FCD hoặc FCDA. |
| UUID | Universal Unique ID được sử dụng làm định danh dịch vụ duy nhất cho mối quan hệ Yêu cầu/phản hồi. Chi tiết UUID phải được quy định trong RFC 41 22. |
| AssocID | AssocID được sử dụng để xác định người khởi tạo liên kết - máy khách cụ thể. AssocID phải được sử dụng để xác định các đăng ký và nhật ký đã thiết lập trên máy chủ. |
A.3.5.2.2 GetDataValuesResponse
Dịch vụ GetDataValuesResponse phải được xác định như sau:

Tên thẻ phải được xác định theo Bảng A.23.
Bảng A.23 - GetDataValuesResponse
| Tên thẻ | Mô tả |
| GetDataValuesResponse | Một máy khách phải sử dụng dịch vụ GetDataValue để lấy giá trị của DataAttributes của DỮ LIỆU được tham chiếu được hiển thị và do đó có thể truy cập được đối với máy khách Yêu cầu bởi tham chiếu LOGICAL-NODE. |
| DO | Danh sách các đối tượng dữ liệu bên trong dữ liệu. Chỉ có ràng buộc chức năng (FC) được yêu cầu phải được trả về trong phản hồi. |
| DA | Danh sách các thuộc tính dữ liệu bên trong dữ liệu có ràng buộc chức năng (FC) được yêu cầu. |
| ServiceError | Lỗi nhúng. Máy chủ phải sử dụng phần tử này để chỉ ra rằng dịch vụ được yêu cầu không thành công. Khi phần tử này có trong phản hồi tin nhắn, máy khách phải cho rằng yêu cầu đã bị máy chủ từ chối. |
| UUID | Universal Unique ID được sử dụng như một mã định danh dịch vụ duy nhất cho một Mối quan hệ yêu cầu/phản hồi. Chi tiết UUID phải được quy định trong RFC 41 22. Máy chủ phải phản ánh giá trị UUID nhận được trong tin nhắn yêu cầu và trả về cùng giá trị đó trong tin nhắn phản hồi. |
| AssocID | AssocID được sử dụng để xác định người khởi tạo liên kết - máy khách cụ thể. AssocID phải được sử dụng để xác định các đăng ký và nhật ký đã thiết lập trên máy chủ. |
VÍ DỤ 1. Đọc một đối tượng dữ liệu phức tạp



VÍ DỤ 2. Đọc dữ liệu chỉ với các kiểu cơ bản

VÍ DỤ 3. Đọc một kiểu cơ bản cụ thể

A.3.5.3 SetDataValues
A.3.5.3.1 SetDataValuesRequest
Dịch vụ SetDataValuesRequest phải được xác định như sau:

Tên thẻ phải được xác định theo Bảng A.24.
Bảng A.24 - SetDataValuesRequest
| Tên thẻ | Mô tả |
| SetDATAValues Request | Một máy khách phải sử dụng dịch vụ SetDATAValues để thiết lập giá trị của DataAttributes của DATA được tham chiếu được hiển thị và do đó có thể truy cập được đối với máy khách Yêu cầu bởi LOGICAL-NODE được tham chiếu. |
| Ref | Tham số Tham chiếu phải xác định dữ liệu bị ràng buộc chức năng (FCD) hoặc thuộc tính dữ liệu bị ràng buộc chức năng (FCDA) của DATA có giá trị DataAttribute cần ghi. Tham chiếu phải là FCD hoặc FCDA. |
| DO | Danh sách các đối tượng dữ liệu có giá trị được gửi tới máy chủ. |
| DA | Danh sách các thuộc tính dữ liệu có giá trị được gửi tới máy chủ. |
| UUID | Universal Unique ID được sử dụng làm định danh dịch vụ duy nhất cho mối quan hệ Yêu cầu/phản hồi. Chi tiết UUID phải được quy định trong RFC 4122. |
| AssocID | AssocID được sử dụng để xác định người khởi tạo liên kết - máy khách cụ thể. AssocID phải được sử dụng để xác định các đăng ký và nhật ký đã thiết lập trên máy chủ. |
A.3.5.3.2 SetDataValuesResponse
Dịch vụ SetDataValuesResponse phải được xác định như sau:

Tên thẻ phải được xác định theo Bảng A.25.
Bảng A.25 - SetDataValuesResponse
| Tên thẻ | Mô tả |
| SetDataValuesResponse | Phản hồi của máy chủ cho máy khách Yêu cầu dịch vụ SetDATAValues để đặt giá trị của DataAttributes của DATA được tham chiếu được hiển thị và do đó có thể truy cập được đối với máy khách Yêu cầu bởi LOGICAL-NODE được tham chiếu. |
| Result | Chuỗi kết quả đơn giản “Ok” nêu rõ yêu cầu SetDATAValues đã được chấp nhận. |
| ServiceError | Lỗi nhúng. Máy chủ phải sử dụng phần tử này để chỉ ra rằng dịch vụ được yêu cầu không thành công. Khi phần tử này có trong thông báo phản hồi, máy khách phải cho rằng yêu cầu đã bị máy chủ từ chối. |
| UUID | Universal Unique ID được sử dụng làm định danh dịch vụ duy nhất cho mối quan hệ Yêu cầu/phản hồi. Chi tiết UUID phải được quy định trong RFC 41 22. Máy chủ phải phản ánh giá trị UUID nhận được trong tin nhắn yêu cầu và trả về cùng giá trị đó trong tin nhắn phản hồi. |
| Assoc ID | AssocID được sử dụng để xác định người khởi tạo liên kết - máy khách cụ thể. AssocID phải được sử dụng để xác định ví dụ như các đăng ký và nhật ký đã thiết lập trên máy chủ. |
A.3.5.4 GetDataDirectory
A.3.5.4.1 Quy định chung
Máy khách phải sử dụng dịch vụ GetDataDirectory để truy xuất không gian tên của tất cả các DATA-ATTRIBUTES được hiển thị và do đó có thể truy cập được đối với máy khách có địa chỉ là lớp DATA.
A.3.5.4.2 GetDataDirectoryRequest
Dịch vụ GetDataDirectoryRequest phải được xác định như sau:

Tên thẻ phải được xác định theo Bảng A.26.
Bảng A.26 - GetDataDirectoryRequest
| Tên thẻ | Mô tả |
| GetDataDirectoryRequest | Máy khách phải sử dụng dịch vụ GetDataDirectory để truy xuất danh sách tất cả DataAttributeNames của DỮ LIỆU được tham chiếu được hiển thị và do đó có thể truy cập được đối với máy khách Yêu cầu thông qua LOGICAL-NODE được tham chiếu. |
| DATARef | Tham số DATAReference phải chứa ObjectReference của DATA. ObjectReference phải là DataRef. |
| UUID | Universal Unique ID được sử dụng làm định danh dịch vụ duy nhất cho mối quan hệ Yêu cầu/phản hồi. Chi tiết UUID phải được quy định trong RFC 41 22. |
| AssocID | AssocID được sử dụng để xác định người khởi tạo liên kết - máy khách cụ thể. AssocID phải được sử dụng để xác định ví dụ như các đăng ký và nhật ký đã thiết lập trên máy chủ. |
A.3.5.4.3 GetDataDirectoryResponse
Dịch vụ GetDataDirectoryResponse phải được xác định như sau:

Tên thẻ phải được xác định theo Bảng A.27.
Bảng A.27 - GetDataDirectoryResponse
| Tên thẻ | Mô tả |
| GetDataDirectoryResponse | Phản hồi của máy chủ cho máy khách yêu cầu dịch vụ GetDataDirectory để truy xuất danh sách tất cả DataAttributeNames của DỮ LIỆU được tham chiếu được hiển thị và do đó có thể truy cập được đối với máy khách yêu cầu thông qua LOGICAL-NODE được tham chiếu. |
| DO | Thuộc tính DO phải xác định rõ ràng một DỮ LIỆU trong phạm vi của một LOGICAL-NODE. |
| DA | Tham số DataAttributeName phải chứa tên của thuộc tính dữ liệu của cấp dữ liệu được yêu cầu |
| DAValue | Tham số DAValue phải chứa tên của loại cơ bản của mức dữ liệu được yêu cầu |
| ServiceError | Lỗi nhúng. Máy chủ phải sử dụng phần tử này để chỉ ra rằng dịch vụ được yêu cầu không thành công. Khi phần tử này có trong thông báo phản hồi, máy khách phải cho rằng yêu cầu đã bị máy chủ từ chối. |
| UUID | Universal Unique ID được sử dụng làm định danh dịch vụ duy nhất cho mối quan hệ Yêu cầu/phản hồi. Chi tiết UUID phải được quy định trong RFC 41 22. Máy chủ phải phản ánh giá trị UUID nhận được trong tin nhắn yêu cầu và trả về cùng giá trị đỏ trong tin nhắn phản hồi. |
| AssocID | AssocID được sử dụng để xác định người khởi tạo liên kết - máy khách cụ thể. AssocID phải được sử dụng để xác định ví dụ như các đăng ký và nhật ký đã thiết lập trên máy chủ. |
VÍ DỤ 1. Lấy thư mục dữ liệu của một đối tượng dữ liệu phức tạp

A.3.5.5 GetDataDefinition
A.3.5.5.1 Quy định chung
Máy khách phải sử dụng dịch vụ GetDataDefinition để truy xuất định nghĩa của tất cả các DATA-ATTRIBUTES được hiển thị và do đó có thể truy cập được đối với máy khách đang định địa chỉ đến lớp DATA.
A.3.5.5.2 GetDataDefinitionRequest
Dịch vụ Yêu cầu GetDataDefinition phải được xác định như sau:

Tên thẻ phải được xác định theo Bảng A.28.
Bảng A.28 - GetDataDefinitionRequest
| Tên thẻ | Mô tả |
| GetDataDefinitionRequest | A Client shall use the GetDataDefinition service to retrieve the complete list of all DataAttribute definitions of the referenced DATA made visible and thus accessible to the requesting client by the referenced LOGICAL-NODE. |
| DATARef | The parameter DataReference shall contain the ObjectReference of the DATA. The ObjectReference shall be DataRef. |
| UUID | Universal Unique ID is used as a unique service identification for a request/response relationship. The UUID details shall be as specified in RFC 4122. |
| Assoc ID | AssocID is used to identify the association originator - the specific client. The AssocID shall be used to identify e.g. established subscriptions and loggings on the server. |
A.3.5.5.3 GetDataDefinition Response
The GetDataDefinitionResponse shall be defined as follows:

Tên thẻ phải được xác định theo Bảng A.29.
Bảng A.29 - GetDataDefinitionResponse
| Tên thẻ | Mô tả |
| GetDataDefinitionResponse | Phản hồi của máy chủ cho máy khách yêu cầu dịch vụ GetDataDefinition với danh sách đầy đủ tất cả các định nghĩa DataAttribute của DỮ LIỆU được tham chiếu, được hiển thị và do đó có thể truy cập được đối với máy khách yêu cầu thông qua LOGICAL-NODE được tham chiếu. |
| DO | Thuộc tính DO phải xác định rõ ràng DATA trong phạm vi của LOGICAL-NODE. |
| FCDA | Tham số FCDA phải chứa tên của thuộc tính dữ liệu của mức dữ liệu được yêu cầu |
| ServiceError | Lỗi nhúng. Máy chủ phải sử dụng phần tử này để chỉ ra rằng dịch vụ được yêu cầu không thành công. Khi phần tử này có trong thông báo phản hồi, máy khách phải cho rằng yêu cầu bị máy chủ từ chối. |
| UUID | Universal Unique ID được sử dụng như một định danh dịch vụ duy nhất cho mối quan hệ yêu cầu/phản hồi. Chi tiết UUID phải được quy định trong RFC 4122. Máy chủ phải phản ánh giá trị UUID nhận được trong tin nhắn yêu cầu và trả về cùng giá trị đó trong tin nhắn phản hồi. |
| AssocID | AssocID được sử dụng để xác định người khởi tạo liên kết - máy khách cụ thể. AssocID phải được sử dụng để xác định ví dụ như các đăng ký và nhật ký đã thiết lập trên máy chủ. |
Kiểu định nghĩa thuộc tính dữ liệu phải bao gồm một tham chiếu, một ràng buộc chức năng và một phần tử kiểu DA với định nghĩa về cấu trúc của thuộc tính dữ liệu


tDAValueTypeDef bao gồm tùy chọn trường “len”. Trường “len” chỉ được sử dụng trong CodedEnums để nêu chi tiết số bit khả dụng và bên trong các kiểu chuỗi như VisibleString, Octetstring và UnicodeString để nêu chi tiết độ dài tối đa của các kiểu chuỗi cơ bản này.

VÍ DỤ 1. GetDataDefinition của một đối tượng dữ liệu phức tạp


Ví dụ 2. GetDataDefinition của dữ liệu chỉ có các kiểu cơ bản

A.3.6 Ánh xạ dịch vụ lớp DATA-SET
A.3 6.1 Quy định chung
Lớp DataSet phải được ánh xạ đến một danh sách các mục như được định nghĩa trong Bảng A.30.
Bảng A.30 - Ánh xạ DATA-SET
| TCVN 10687-25-2 (IEC 61400-25-2) lớp IM TCVN 10687-25-3 (IEC 61400-25-3) lớp IEM | TCVN 10687-25-3 (IEC 61400-25-3) dịch vụ IEM | Ánh xạ đến các đối tượng và Dịch vụ Web |
| DATA-SET |
|
|
|
| GetDataSetValues | GetDataSetValues |
|
| SetDATASetValues | SetDATASetValues |
|
| Create DATASet | Create DATASet |
|
| DeleteDataSet | DeleteDATASet |
|
| GetDataSetD i recto ry | GetDataSetD i recto ry |
A.3.6.2 GetDataSetValues
A.3.6.2.1 GetDataSetValuesRequest
Dịch vụ GetDataSetValuesRequest phải được xác định như sau:

Tên thẻ phải được xác định theo Bảng A.31.
Bảng A.31 - GetDataSetValuesRequest
| Tên thẻ | Mô tả |
| GetDataSetValuesRequest | Máy khách phải sử dụng dịch vụ Lấy giá trị tập dữ liệu để truy xuất các giá trị của tất cả các Thuộc tính dữ liệu được tham chiếu được hiển thị và do đó có thể truy cập được đối với máy khách Yêu cầu thông qua DATA-SE T được tham chiếu. |
| DSRef | Thuộc tính DSRef phải là tên đường dẫn duy nhất của một thể hiện của DATA-SE T. |
| UUID | Universal Unique ID được sử dụng làm định danh dịch vụ duy nhất cho mối quan hệ Yêu cầu/phản hồi. Chi tiết UUID phải được quy định trong RFC 4122. |
| Assoc ID | AssocID được sử dụng để xác định người khởi tạo liên kết - máy khách cụ thể. AssocID phải được sử dụng để xác định ví dụ như các đăng ký và nhật ký đã thiết lập trên máy chủ. |
A.3.6.2.2 GetDataSetValuesResponse
Dịch vụ GetDataSetValuesResponse phải được xác định như sau:

Tên thẻ phải được xác định theo Bảng A.32.
Bảng A.32 - GetDataSetValuesResponse
| Tên thẻ | Mô tả |
| GetDataSetValuesResponse | Phản hồi của máy chủ cho máy khách yêu cầu dịch vụ GetDataSetValues với các giá trị của tất cả DataAttribute được tham chiếu được hiển thị và do đó có thể truy cập được đối với máy khách yêu cầu thông qua DATA-SET được tham chiếu. |
| FCDE | Kiểu tham chiếu Giá trị từ FCDE có trong tập dữ liệu |
| ServiceError | Lỗi nhúng. Máy chủ phải sử dụng phần tử này để chỉ ra rằng dịch vụ được yêu cầu không thành công. Khi phần tử này có trong thông báo phản hồi, máy khách phải cho rằng yêu cầu đã bị máy chủ từ chối. |
| UUID | Universal Unique ID được sử dụng làm định danh dịch vụ duy nhất cho mối quan hệ Yêu cầu/phản hồi. Chi tiết UUID phải được quy định trong RFC 4122. Máy chủ phải phản ánh giá trị UUID nhận được trong tin nhắn yêu cầu và trả về cùng giá trị đó trong tin nhắn phản hồi. |
| AssocID | AssocID được sử dụng để xác định người khởi tạo liên kết - máy khách cụ thể. AssocID phải được sử dụng để xác định ví dụ như các đăng ký và nhật ký đã thiết lập trên máy chủ. |


A.3.6.3 SetDataSetValues
A.3.6.3.1 SetDataSetValuesRequest
Dịch vụ SetDataSetValuesRequest phải được xác định như sau:

Tên thẻ phải được xác định theo Bảng A.3 3.
Bảng A.33 - SetDataSetValuesRequest
| Tên thẻ | Mô tả |
| SetDATASetValues Request | Máy khách phải sử dụng dịch vụ SetDataSetValues để đặt giá trị của DataAttributes của DATA (DỮ LIỆU) được tham chiếu, được hiển thị và do đó có thể truy cập được đối với máy khách yêu cầu thông qua DATA-SET được tham chiếu. |
| DSRef | Thuộc tính DSRet phải là tên đường dẫn duy nhất của một thể hiện của DATA-SET. |
| FCDE | Tham chiếu kiểu Giá trị từ DataRef có trong kiểu tFCDE. |
| UUID | Universal Unique ID được sử dụng làm định danh dịch vụ duy nhất cho mối quan hệ yêu cầu/phản hồi. Chi tiết UUID phải được quy định trong RFC 4122. |
| AssocID | AssocID được sử dụng để xác định người khởi tạo liên kết - máy khách cụ thể. AssocID phải được sử dụng để xác định ví dụ như các đăng ký và nhật ký đã thiết lập trên máy chủ. |
A.3.6.3.2 SetDataSetValuesResponse
Dịch vụ SetDataSetValuesResponse phải được xác định như sau:

Tên thẻ phải được xác định theo Bảng A.34.
Bảng A.34 - SetDataSetValuesResponse
| Tên thẻ | Mô tả |
| SetDATASetValues Response | Phản hồi của máy chủ cho máy khách yêu cầu dịch vụ SetDataValue bằng cách đặt giá trị của DataAttributes của DỮ LIỆU được tham chiếu, được hiển thị và do đó có thể truy cập được đối với máy khách yêu cầu thông qua DATA-SET được tham chiếu. |
| Result | Chuỗi kết quả đơn giản “Ok” cho biết yêu cầu SetValue đã được chấp nhận. |
| ServiceError | Lỗi nhúng. Máy chủ phải sử dụng phần tử này để chỉ ra rằng dịch vụ được yêu cầu không thành công. Khi phần tử này có trong thông báo phản hồi, máy khách phải cho rằng yêu cầu bị máy chủ từ chối. |
| UUID | Universal Unique ID được sử dụng như một định danh dịch vụ duy nhất cho mối quan hệ yêu cầu/phản hồi. Chi tiết UUID phải được quy định trong RFC 4122. Máy chủ phải phản ánh giá trị UUID nhận được trong tin nhắn yêu cầu và trả về cùng giá trị đó trong tin nhắn phản hồi. |
| AssocID | AssocID được sử dụng để xác định người khởi tạo liên kết - máy khách cụ thể. AssocID phải được sử dụng để xác định ví dụ như các đăng ký và nhật ký đã thiết lập trên máy chủ. |
A.3.6.4 CreateDataSet
A.3.6.4.1 CreateDataSetRequest
Dịch vụ CreateDataSetRequest phải được xác định như sau:

Tên thẻ phải được xác định theo Bảng A.35.
Bảng A.35 - CreateDataSetRequest
| Tên thẻ | Mô tả |
| Create DataSetRequest | Máy khách phải sử dụng dịch vụ Tạo Bộ dữ liệu để yêu cầu máy chủ tạo một DATA- SET (Bộ DỮ LIỆU) có danh sách các thành viên được xác định bằng dữ liệu bị ràng buộc chức năng (FCD) hoặc thuộc tính dữ liệu bị ràng buộc chức năng (FCDA) được hiển thị và do đó có thể truy cập được đối với máy khách Yêu cầu. |
| DSRef | Thuộc tính DSRef phải là tên đường dẫn duy nhất của một thể hiện của DATA- SET. |
| DSMemberRef | Thuộc tính DSMemberRef phải xác định dữ liệu bị ràng buộc chức năng (FCD) hoặc thuộc tính dữ liệu bị ràng buộc chức năng (FCDA) của DATA. |
| UUID | Universal Unique ID được sử dụng làm định danh dịch vụ duy nhất cho mối quan hệ Yêu cầu/phản hồi. Chi tiết UUID phải được quy định trong RFC 4122. |
| AssocID | AssocID được sử dụng để xác định người khởi tạo liên kết - máy khách cụ thể. AssocID phải được sử dụng để xác định ví dụ như các đăng ký và nhật ký đã thiết lập trên máy chủ. |
A.3.6.4.2 CreateDataSetResponse
Dịch vụ CreateDataSetResponse phải được xác định như sau:

Tên thẻ phải được xác định theo Bảng A.36.
Bảng A.36 - CreateDataSetResponse
| Tên thẻ | Mô tả |
| Create DataSetResponse | Phản hồi của máy chủ cho máy khách yêu cầu dịch vụ CreateDataSet bằng cách tạo một DATA-SET có danh sách các thành viên được xác định bằng dữ liệu bị ràng buộc chức năng (FCD) hoặc thuộc tính dữ liệu bị ràng buộc chức năng (FCDA) được hiển thị và do đó có thể truy cập được đối với máy khách yêu cầu. |
| Result | Chuỗi kết quả đơn giản “Ok” cho biết yêu cầu CreateDataSet đã được chấp nhận. |
| ServiceError | Lỗi nhúng. Máy chủ phải sử dụng phần tử này để chỉ ra rằng dịch vụ được yêu cầu không thành công. Khi phần tử này có trong responsemessage, máy khách phải cho rằng yêu cầu bị máy chủ từ chối. |
| UUID | Universal Unique ID được sử dụng như một định danh dịch vụ duy nhất cho mối quan hệ yêu cầu/phản hồi. Chi tiết UUID phải được quy định trong RFC 4122. Máy chủ phải phản ánh giá trị UUID nhận được trong tin nhắn yêu cầu và trả về cùng giá trị đó trong tin nhắn phản hồi. |
| AssocID | AssocID được sử dụng để xác định người khởi tạo liên kết - máy khách cụ thể. AssocID phải được sử dụng để xác định ví dụ như các đăng ký và nhật ký đã thiết lập trên máy chủ. |
A.3.6.5 DeleteDataSet
A.3.6.5.1 DeleteDataSetRequest
Dịch vụ DeleteDataSetRequest phải được xác định như sau:

Tên thẻ phải được xác định theo Bảng A.37.
Bảng A.37 - DeleteDataSetRequest
| Tên thẻ | Mô tả |
| DeleteDATASetRequest | Máy khách phải sử dụng dịch vụ Delete DATASet (Xóa Bộ dữ liệu) để yêu cầu máy chủ xóa DATA- SET (Bộ dữ liệu) được hiển thị và do đó có thể truy cập được đối với máy khách Yêu cầu. |
| DSRef | Thuộc tính DSRef phải là tên đường dẫn duy nhất của một thể hiện của DATASET. |
| UUID | Universal Unique ID được sử dụng làm định danh dịch vụ duy nhất cho mối quan hệ Yêu cầu/phản hồi. Chi tiết UUID phải được quy định trong RFC 4122. |
| AssocID | AssocID được sử dụng để xác định người khởi tạo liên kết - máy khách cụ thể. AssocID phải được sử dụng để xác định ví dụ như các đăng ký và nhật ký đã thiết lập trên máy chủ. |
A.3.6.5.2 DeleteDataSetResponse
Dịch vụ DeleteDataSetResponse phải được xác định như sau:

Tên thẻ phải được xác định theo Bảng A.38.
Bảng A.38 - DeleteDataSetResponse
| Tên thẻ | Mô tả |
| DeleteDATASetResponse | Phản hồi của máy chủ cho máy khách yêu cầu dịch vụ Delete DATASet (Xóa tập dữ liệu) bằng cách xóa một DATA- SET (TẬP DỮ LIỆU) được hiển thị và do đó có thể truy cập được đối với máy khách yêu cầu. |
| Result | Chuỗi kết quả đơn giản “Ok” cho biết yêu cầu SetValue đã được chấp nhận. |
| ServiceError | Lỗi nhúng. Máy chủ phải sử dụng phần tử này để chỉ ra rằng dịch vụ được yêu cầu không thành công. Khi phần tử này có trong thông báo phản hồi, máy khách phải cho rằng yêu cầu đã bị máy chủ từ chối. |
| UUID | Universal Unique ID được sử dụng làm định danh dịch vụ duy nhất cho mối quan hệ Yêu cầu/phản hồi. Chi tiết UUID phải được quy định trong RFC 4122. Máy chủ phải phản ánh giá trị UUID nhận được trong tin nhắn yêu cầu và trả về cùng giá trị đó trong tin nhắn phản hồi. |
| AssocID | AssocID được sử dụng để xác định người khởi tạo liên kết - máy khách cụ thể. AssocID phải được sử dụng để xác định ví dụ như các đăng ký và nhật ký đã thiết lập trên máy chủ. |
A.3.6.6 GetDataSetDirectory
A.3.6.6.1 Quy định chung
Máy khách phải sử dụng dịch vụ GetDataSetDirectory để truy xuất không gian tên có chứa tất cả Dữ liệu được hiển thị và do đó có thể truy cập được đối với máy khách có địa chỉ là DATA- SET (BỘ DỮ LIỆU).
A.3.6.6.2 GetDataSetDirectoryRequest
GetDataSetDirectoryRequest phải được xác định như sau:

Tên thẻ phải được xác định theo Bảng A.39.
Bảng A.39 - GetDataSetDirectoryRequest
| Tên thẻ | Mô tả |
| GetDataSetDirectoryRequest | Máy khách phải sử dụng dịch vụ GetDataSetDirectory để lấy danh sách các Object- References (Tham chiếu Đối tượng) của tất cả các thành viên Bộ dữ liệu được tham chiếu bởi DATA - SET (Bộ dữ liệu), được hiển thị và do đó có thể truy cập được đối với máy khách Yêu cầu. |
| DSRef | Thuộc tính DSRef phải là tên đường dẫn duy nhất của một thể hiện của DATA-SET. |
| UUID | Universal Unique ID được sử dụng làm định danh dịch vụ duy nhất cho mối quan hệ Yêu cầu/phản hồi. Chi tiết UUID phải được quy định trong RFC 4122. |
| AssocID | AssocID được sử dụng để xác định người khởi tạo liên kết - máy khách cụ thể. AssocID phải được sử dụng để xác định ví dụ như các đăng ký và nhật ký đã thiết lập trên máy chủ. |
A.3.6.6.3 GetDataSetDirectoryResponse
GetDataSetDirectoryResponse phải được xác định như sau:

Tên thẻ phải được xác định theo Bảng A.40.
Bảng A.40 - GetDataSetDirectoryResponse
| Tên thẻ | Mô tả |
| GetDataSetDirectoryResponse | Phản hồi của máy chủ cho máy khách yêu cầu dịch vụ GetDataSetDirectory bằng cách cung cấp danh sách ObjectReferences của tất cả các thành viên tập dữ liệu được DATA-SET tham chiếu, được hiển thị và do đó có thể truy cập được đối với máy khách yêu cầu. |
| DSMemberRef | Thuộc tính DSMemberRef phải xác định dữ liệu bị ràng buộc chức năng (FCD) hoặc thuộc tính dữ liệu bị ràng buộc chức năng (FCDA) của DATA. |
| ServiceError | Lỗi nhúng. Máy chủ phải sử dụng phần tử này để chỉ ra rằng dịch vụ được yêu cầu không thành công. Khi phần tử này có trong thông báo phản hồi, máy khách phải cho rằng yêu cầu bị máy chủ từ chối. |
| UUID | Universal Unique ID được sử dụng như một định danh dịch vụ duy nhất cho mối quan hệ yêu cầu/phản hồi. Chi tiết UUID phải được quy định trong RFC 4122. Máy chủ phải phản ánh giá trị UUID nhận được trong tin nhắn yêu cầu và trả về cùng giá trị đó trong tin nhắn phản hồi. |
| AssocID | AssocID được sử dụng để xác định người khởi tạo liên kết - máy khách cụ thể. AssocID phải được sử dụng để xác định ví dụ như các đăng ký và nhật ký đã thiết lập trên máy chủ. |
A.3.7 Ánh xạ dịch vụ lớp REPORT-CONTROL-BLOCK (RCB)
A.3.7.1 Quy định chung
Các dịch vụ lớp RCB phải được ánh xạ đến các dịch vụ web như được định nghĩa trong Bảng A.41. Trong TCVN 10687-25-3:2025 (IEC 61400-25-3:2015), Điều A.1, có một ví dụ về cách các dịch vụ REPORT (BÁO CÁO) dự định hoạt động trong thực tế.
Bảng A.41 - Ánh xạ dịch vụ khối kiểm soát báo cáo (Report control block)
| TCVN 10687-25-2 (IEC 61400-25-2) lớp IM TCVN 10687-25-3 (IEC 61400-25-3) lớp IEM | TCVN 10687-25-3 (IEC 61400-25-3) dịch vụ IEM | Ánh xạ đến các đối tượng và Dịch vụ Web |
| REPORT-CONTROL-BLOCK |
|
|
|
| Report | ReportRequest/ReportResponse |
| BRCB |
|
|
|
| GetBRCBValues | GetBRCBValues |
|
| SetBRCB Values | SetBRCBValues |
| URCB |
|
|
|
| GetURCB Values | GetURCBValues |
|
| SetURCBValues | SetURCBValues |
Phương pháp Dịch vụ Web áp đặt rằng máy chủ phản hồi các yêu cầu do máy khách gửi. Cơ chế báo cáo được định nghĩa trong các dịch vụ trao đổi thông tin được quy định có phương pháp mà máy chủ, sau khi được Yêu cầu, thông báo các sự kiện được lưu trữ để báo cáo cho máy khách.
Máy khách kích hoạt báo cáo buộc thuộc tính RptEna thành true bằng cách sử dụng các dịch vụ SetU RCBValues hoặc SetBRCBValues. Ánh xạ máy khách phải gửi thông báo tương ứng. Ngoài ra, ánh xạ Dịch vụ Web phải định kỳ gửi thông báo ReportRequest đến máy chủ trong khoảng thời gian giữa MinRequestTime và MaxRequestTime.
Hành vi của máy khách trong khái niệm báo cáo phải được mô tả như trong Hình A.3, phác thảo cách hành vi yêu cầu báo cáo của máy khách được kiểm soát bởi các cài đặt Request - (Yêu cầu) và ResponseTime (Thời gian phản hồi).

Hình A.3 - Hành vi của máy khách trong dịch vụ báo cáo (khái niệm)
Nếu không nhận được ReportResponse trước khi MaxResponseTime hết hạn, máy khách phải cho rằng máy chủ không hoạt động.
Máy khách phải giữ lại ReportRequest tiếp theo cho đến khi Min RequestTime hết hạn.
Yêu cầu dịch vụ máy khách phải được phát hành sau khi Min RequestTime đã trôi qua và trước khi đạt được MaxRequestTime. MinRequestTime được định nghĩa bởi máy chủ và báo cáo cho máy khách trong ReportResponse. Điều này cho phép máy chủ cân bằng tải theo cách được kiểm soát. MaxResponseTime được định nghĩa bởi máy khách. Nó cho phép máy khách cân bằng tải của một liên kết theo cách được kiểm soát.
Khi máy khách muốn chấm dứt việc tiếp nhận báo cáo, máy khách phải cấp các dịch vụ SetURCBValues hoặc SetBRCBValues bằng cách buộc các thuộc tính RptEna thành false. Ánh xạ phải gửi tin nhắn ReportRequest cuối cùng theo sau tin nhắn liên quan đến dịch vụ IEM được yêu cầu (Setu RCBValuesRequest hoặc SerBRCBValuesRequest).
Khung thời gian được xác định bởi Min-MaxRequestTime và Min-MaxResponseTime cũng phải được áp dụng khi kết thúc quy trình báo cáo yêu cầu-phản hồi.
Hành vi của máy chủ trong quy trình báo cáo phải như dưới đây.
Khi ứng dụng máy chủ nhận dịch vụ ReportRequest từ máy khách thì ánh xạ đến máy chủ phải giữ nó được lưu trữ cùng với AsocID cho đến khi máy chủ muốn gửi báo cáo. Khi nhận ReportRequest từ máy khách, tất cả các báo cáo lưu trữ phù hợp với yêu cầu AssocID phải được bao gồm trong phản hồi.
Hình A.4 chỉ ra cách máy chủ báo cáo phản hồi được điều khiển bởi chế độ đặt Request-and ResponseTime:

Hình A.4 - Hành vi của máy chủ trong dịch vụ báo cáo (khái niệm)
Nếu không nhận được ReportRequest trước khi MaxRequestTime hết hạn, máy khách liên quan phải được coi là không hoạt động.
Máy chủ phải giữ lại ReportResponse cho đến khi MinResponseTime hết hạn.
Nếu dữ liệu cần báo cáo có khi MinResponseTime hết hạn, thì ReportResponse phải được gửi ngay lập tức.
Nếu không có dữ liệu cần báo cáo khi MinResponseTime hết hạn, ReportResponse phải được gửi ngay lập tức, ngay khi có dữ liệu mới.
Nếu không có dữ liệu báo cáo nào khả dụng, ReportResponse trống (không có ReportFormats) phải được gửi trước khi MaxResponseTime hết hạn.
Các cửa sổ thời gian được xác định bởi Min-MaxRequestTime và Min-MaxResponseTime cũng phải được áp dụng khi chấm dứt quy trình yêu cầu-phản hồi báo cáo.
Để theo dõi trình tự báo cáo trong trường hợp liên kết trục trặc, mất kết nối, tràn bộ đệm, v.v., số trình tự do máy chủ tạo ra được cung cấp bởi SqNum trong ReportForemat. Ánh xạ máy khách là khi nhận được SqNum có thể theo dõi trình tự báo cáo và phát hiện xem có báo cáo nào bị mất hay báo cáo trùng lặp nào đã được nhận hay không. Bằng cách sử dụng EntryID, máy khách có thể yêu cầu một báo cáo cụ thể bị mất trong quá trình liên kết. Việc xử lý chi tiết hơn của SqNum và khôi phục các báo cáo bị mất là cụ thể cho việc triển khai và không nằm trong mục tiêu của tiêu chuẩn này. SqNum phải là duy nhất cho mỗi liên kết. Hình A.5 mô tả cơ chế được mô tả ở trên của quy trình báo cáo.

Hình A.5 - Cơ chế dịch vụ báo cáo (khái niệm)
Các dịch vụ liên quan đến báo cáo phải được quy định trong A.3.7.2 đến A.3.7.6.4.
A.3.7.2 ReportFormat (định dạng báo cáo)
Cấu trúc ReportFormat phải được xác định như sau

![]()
Tên thẻ phải được xác định theo Bảng A.42
Bảng A.42 - ReportFormat
| Tên thẻ | Mô tả |
| tReportFormat | Dịch vụ ReportFormat phải chỉ định thông tin cần đưa vào báo cáo. |
| RptID | Thuộc tính RptID phải là ID báo cáo do máy khách chỉ định của BRCB đã gây ra việc tạo báo cáo. Nếu giá trị ID báo cáo của BRCB là NULL, thì tham chiếu của BRCB phải được báo cáo là ID báo cáo. |
| OptFIds | Thuộc tính OptFId phải là các trường tùy chọn do máy khách chỉ định để đưa vào báo cáo do BRCB này ban hành. |
| SqNum | Thuộc tính SqNum phải chỉ định số thứ tự cho mỗi BRCB có báo cáo cho phép được đặt thành TRUE, số này phải được BRCB tăng lên cho mỗi báo cáo được tạo và gửi đi. Việc tăng lên phải diễn ra sau khi BRCB đã Định dạng báo cáo và Yêu cầu truyền. Báo cáo đầu tiên sau khi thiết lập cho phép báo cáo được đặt thành TRUE phải chứa số thứ tự 0. Số thứ tự phải quay vòng về 0 khi đạt giá trị tối đa. Số thứ tự phải được đưa vào báo cáo nếu các trường tùy chọn đưa vào thuộc tính báo cáo (OptFIds) của BRCB bao gồm số thứ tự (= TRUE); nếu không, nó phải bị bỏ qua. |
| SubSqNum | Trong trường hợp báo cáo dài không vừa với một tin nhắn, một báo cáo riêng lẻ phải được chia thành các báo cáo con. Mỗi phân đoạn - của một báo cáo - phải được đánh số bởi cùng một số thứ tự và một SubSqNum duy nhất. BRCB phải duy trì một số thứ tự con cho mỗi báo cáo. Số này phải được tăng lên cho mỗi báo cáo con được tạo và gửi dựa trên phiên bản kiểm soát báo cáo. Việc tăng lên phải xảy ra sau khi máy chủ đã Định dạng các báo cáo con và xếp hàng đợi báo cáo con để truyền. Báo cáo con đầu tiên của báo cáo phải có số thứ tự con bằng không. Số thứ tự con phải quay vòng về 0 sau khi tất cả các báo cáo con của một báo cáo cụ thể đã được xếp hàng đợi. Số thứ tự con phải được bao gồm trong báo cáo nếu các trường tùy chọn để bao gồm trong thuộc tính báo cáo (OptFIds) của BRCB bao gồm số thứ tự (=TRUE); nếu không, nó phải bị bỏ qua. |
| MoreSegFlw | Tham số MoreSeg ments Follow cho biết có nhiều phân đoạn báo cáo có cùng số thứ tự theo sau. |
| DatSet | Tham số DatSet phải được lấy từ thuộc tính tương ứng trong BRCB. |
| BufOvfl | Tham số BufOvfl phải chỉ ra cho máy khách rằng các mục nhập trong bộ đệm có thể đã bị mất. Việc phát hiện mất thông tin có thể xảy ra khi máy khách yêu cầu đồng bộ lại với mục nhập không tồn tại hoặc với mục nhập đầu tiên trong hàng. |
| ConfRev | Thuộc tính ConfRev phải biểu thị số lần cấu hình của DATA-SET được DatSet tham chiếu đã bị thay đổi. |
| TimeOfEntry | Thuộc tính TimeOfEntry phải là thời điểm mà thông báo sự kiện nội bộ được nhận bởi bộ xử lý báo cáo. Giá trị này được gán cho một EntryID cụ thể cũng được gán tại thời điểm nhận thông báo nội bộ. |
| EntryID | Giá trị của EntryID, trả về trong phản hồi GetBRCB Values phải được xác định như sau: - Khi trạng thái BRCB là RptEna= FALSE: GetBRCBValues phải trả về giá trị EntryID biểu thị mục nhập cuối cùng (tức là mục nhập mới nhất) được nhập vào bộ đệm. - Khi BRCB RptEna=TRUE: Giá trị của EntryID, được trả về trong một Phản hồi GetBRCBValues phải là EntryID của EntryID cuối cùng được định dạng và xếp hàng để truyền. Giá trị EntryID toàn số không (0) được dành riêng để chỉ ra bộ đệm trống, không có EntryID nào được báo cáo phải có giá trị bằng không (0). |
| EntryData | Tham số EntryDATA phải chứa tham chiếu dữ liệu, giá trị và Mã lý do của một thành viên trong DATA-SET phải được đưa vào báo cáo. Giá trị phải bao gồm giá trị của tất cả các thuộc tính Data của thành viên trong DATA-SET. |
A.3.7.3 GetBRCBValues
A.3.7.3.1 GetBRCBValuesRequest
Dịch vụ GetBRCBvaluesRequest phải được xác định như sau:

Tên thẻ phải được xác định theo Bảng A.43.
Bảng A.43 - GetBRCBValuesRequest
| Tên thẻ | Mô tả |
| GetBRCBValuesRequest | Máy khách phải sử dụng dịch vụ Lấy giá trị RGB để lấy các giá trị thuộc tính của BRCB được hiển thị và do đó có thể truy cập được đối với máy khách Yêu cầu thông qua LOGICAL-NODE được tham chiếu. |
| BRCB Ref | Thuộc tính BRCB Ref phải là tên đường dẫn duy nhất của BRCB. |
| UUID | Universal Unique ID được sử dụng làm định danh dịch vụ duy nhất cho mối quan hệ Yêu cầu/phản hồi. Chi tiết UUID phải được quy định trong RFC 41 22. |
| AssocID | AssocID được sử dụng để xác định người khởi tạo liên kết - máy khách cụ thể. AssocID phải được sử dụng để xác định ví dụ như các đăng ký và nhật ký đã thiết lập trên máy chủ. |
A.3.7.3.2 GetBRCBValuesResponse
Dịch vụ GetBRCBvaluesResponse phải được xác định như sau:


Tên thẻ phải được xác định theo Bảng A.44.
Bảng A.44 - GetBRCBValuesResponse
| Tên thẻ | Mô tả |
| PurgeBuf | Thuộc tính PurgeBuf phải chỉ ra yêu cầu loại bỏ các sự kiện đệm. Sau khi đặt thành TRUE, BRCB phải loại bỏ tất cả các sự kiện đệm chưa được gửi đến máy khách. Sau khi loại bỏ các sự kiện đệm, thuộc tính này phải tự động được BRCB đặt thành FALSE. |
| EntryID | Giá trị của EntryID, được trả về trong phản hồi GetBRCBValues phải được xác định như sau: Khi trạng thái BRCB là RptEna=FALSE: GetBRCBValues phải trả về giá trị EntryID biểu thị mục nhập cuối cùng (tức là mục nhập mới nhất) đã được nhập vào bộ đệm. Khi BRCB RptEna=TRUE: Giá trị của EntryID, được trả về trong phản hồi GetBRCBValues, phải là EntryID của EntryID cuối cùng được định dạng và xếp hàng để truyền. Giá trị EntryID toàn số không (0) được dành riêng để chỉ ra bộ đệm trống, không có EntryID nào được báo cáo phải có giá trị là không (0). |
| TimeOfEntry | Thuộc tính TimeOfEntry phải là thời điểm thông báo sự kiện nội bộ được trình xử lý báo cáo nhận được. Giá trị này được gán cho một EntryID cụ thể cũng được gán tại thời điểm nhận thông báo nội bộ. |
| ResvTms | Thời gian đặt chỗ. Nó chỉ định thời gian đặt chỗ của khối điều khiển nếu liên kết bị mất. Sintax của nó được định nghĩa trong 17.2.2.17 của IEC 61850-7-2:2010. |
| Owner | Xác định máy khách sở hữu phiên bản khối điều khiển. |
| ServiceError | Lỗi nhúng. Máy chủ phải sử dụng phần tử này để chỉ ra rằng dịch vụ được yêu cầu không thành công. Khi phần tử này có trong thông báo phản hồi, máy khách phải cho rằng yêu cầu bị máy chủ từ chối. |
| UUID | Universal Unique ID được sử dụng như một định danh dịch vụ duy nhất cho mối quan hệ yêu cầu/phản hồi. Chi tiết UUID phải được quy định trong RFC 4122. Máy chủ phải phản ánh giá trị UUID nhận được trong tin nhắn yêu cầu và trả về cùng giá trị đó trong tin nhắn phản hồi. |
| AssocID | AssocID được sử dụng để xác định người khởi tạo liên kết - máy khách cụ thể. AssocID phải được sử dụng để xác định ví dụ như các đăng ký và nhật ký đã thiết lập trên máy chủ. |
A.3.7.4 SetBRCB Values
A.3.7.4.1 SetBRCBValuesRequest
Dịch vụ SetBRCBvaluesRequest phải được xác định như sau

Tên thẻ phải được xác định theo Bảng A.45
Bảng A.45 - SetBRCB ValuesRequest
| Tên thẻ | Mô tả |
| SetBRCBValuesRequest | Máy khách phải sử dụng dịch vụ SetBRCB Values để thiết lập các giá trị thuộc tính của BRCB được hiển thị và do đó có thể truy cập được đối với máy khách Yêu cầu thông qua LOGICAL-NODE được tham chiếu. |
| BRCB Ref | Thuộc tính BRCB Ref phải là tên đường dẫn duy nhất của BRCB. |
| RptID | Thuộc tính RptID phải là mã xác thực ID báo cáo do máy khách chỉ định của BRCB đã tạo ra báo cáo. Nếu giá trị mã xác nhận ID báo cáo của BRCB là NULL thì tham chiếu của BRCB phải được báo cáo dưới dạng mã xác thực ID báo cáo. |
| RptEna | Thuộc tính RptEna phải được sử dụng để kiểm soát và chỉ ra trạng thái hiện tại của BRCB. |
| DatSet | Thuộc tính DatSet phải chỉ định ObjectReference của DATA-SET đang được theo dõi và giá trị của các thành viên của DATA-SET (một, một tập hợp con hoặc tất cả) phải được báo cáo. |
| OptFIds | Thuộc tính OptFIds phải là trường tùy chọn do máy khách chỉ định để đưa vào báo cáo do BRCB này phát hành. |
| BufTm | Thuộc tính BufTm phải chỉ định khoảng thời gian tính bằng mili giây để lưu vào bộ đệm các thông báo nội bộ do thay đổi dữ liệu (dchg), thay đổi chất lượng (qchg), cập nhật dữ liệu (dupd) bởi BRCB để đưa vào một báo cáo duy nhất. |
| TrgOp | Thuộc tính TrgOps phải chỉ định điều kiện kích hoạt s phải được BRCB này giám sát. Các giá trị sau được xác định: - thay đổi dữ liệu (dchg) - thay đổi chất lượng (sthg) - cập nhật dữ liệu (dupd) - tính toàn vẹn - truy vấn chung |
| IntgPd | Nếu TrgOps bao gồm cài đặt biểu thị tính toàn vẹn thì thuộc tính IntgPd phải chỉ ra khoảng thời gian tính bằng mili giây được sử dụng để tạo báo cáo tính toàn vẹn. Báo cáo về tính toàn vẹn phải báo cáo giá trị của tất cả các thành viên của DATA-SET có liên quan. BufTm phải không có hiệu lực Khi thay đổi này đưa ra một báo cáo. |
| GI | Thuộc tính GI phải chỉ ra yêu cầu bắt đầu quá trình truy vấn tổng quát. Sau khi thiết lập thành TRUE, BRCB phải bắt đầu quá trình truy vấn tổng quát. Sau khi bắt đầu cuộc truy vấn tổng quát, thuộc tính này phải được BRCB tự động đạt thanh FALSE |
| PurgeBuf | Thuộc tính PurgeBuf phải chỉ ra yêu cầu loại bỏ các sự kiện được lưu vào bộ đệm. Sau khi được đặt thành TRUE, BRCB phải loại bỏ tất cả các sự kiện được lưu vào bộ đệm chưa được gửi đến máy khách. Sau khi loại bỏ các sự kiện được lưu vào bộ đệm, thuộc tính này phải được BRCB tự động đặt thành FALSE. |
| EntryID | Giá trị của EntryID, được trả về trong phản hồi GetBRCBValues phải được xác định như sau: - Khi trạng thái BRCB là RptEna=FALSE: GetBRCBValues phải trả về giá trị EntryID đại diện cho mục nhập cuối cùng (tức là mới nhất) đã được nhập vào bộ đệm. - Khi BRCB RptEna=TRUE: Giá trị của EntryID được trả về trong phản hồi GetBRCBValues phải là EntryID của EntryID cuối cùng được định dạng và xếp hàng để truyền. Giá trị EntryID toàn số 0 (0) được dành riêng để biểu thị bộ đệm trống, không có EntryID nào được báo cáo phải có giá trị bằng 0 (0). |
| ResvTms | Thời gian đặt chỗ. Máy khách có thể sửa đổi thời gian đặt trước đã định cấu hình bằng cách ghi một giá trị dương hoặc nó có thể Giải phóng việc ghi đặt chỗ bằng 0 (0) cho thuộc tính này. |
| UUID | ID duy nhất toàn cầu được sử dụng làm thông tin nhận dạng dịch vụ duy nhất cho mối quan hệ Yêu cầu/phản hồi. Chi tiết UUID phải như được quy định trong RFC 41 22. |
| AssocID | PGSID được sử dụng để xác định người khởi tạo liên kết - máy khách cụ thể. PGSID phải được sử dụng để xác định, ví dụ, đăng ký và hồ sơ được thiết lập trên máy chủ. |
A.3.7.4.2 SetBRCBValuesResponse
Dịch vụ SetBRCBvaluesResponse phải được xác định như sau:

A.3.7.4.2 SetBRCBValuesResponse
Dịch vụ SetBRCBvaluesResponse phải được xác định như sau:

Tên thẻ phải được xác định theo Bảng A.46.
Bảng A.46 - SetBRCBValuesResponse
| Tên thẻ | Mô tả |
| SetB RCBValuesResponse | Phản hồi của máy chủ cho máy khách yêu cầu dịch vụ SetBRCBValues bằng cách thiết lập các giá trị thuộc tính của BRCB được hiển thị và do đó có thể truy cập được đối với máy khách yêu cầu thông qua LOGICAL-NODE được tham chiếu. |
| Result | Chuỗi kết quả đơn giản “Ok” nêu rõ yêu cầu SetBRCBValues đã được chấp nhận. |
| ServiceError | Lỗi nhúng. Máy chủ phải sử dụng phần tử này để chỉ ra rằng dịch vụ được yêu cầu không thành công. Khi phần tử này có trong thông báo phản hồi, máy khách phải cho rằng yêu cầu đã bị máy chủ từ chối. |
| UUID | Universal Unique ID được sử dụng làm định danh dịch vụ duy nhất cho mối quan hệ Yêu cầu/phản hồi. Chi tiết UUID phải được quy định trong RFC 4122. Máy chủ phải phản ánh giá trị UUID nhận được trong tin nhắn yêu cầu và trả về cùng giá trị đó trong tin nhắn phản hồi. |
| AssocID | AssocID được sử dụng để xác định người khởi tạo liên kết - máy khách cụ thể. AssocID phải được sử dụng để xác định ví dụ như các đăng ký và nhật ký đã thiết lập trên máy chủ. |
A.3.7.5 GetURCBValues
A.3.7.5.1 GetURCBValuesRequest
Dịch vụ GetURCBvaluesRequest phải được xác định như sau:

Tên thẻ phải được xác định theo Bảng A.47.
Bảng A.47 - GetURCBValuesRequest
| Tên thẻ | Mô tả |
| GetURCB ValuesRequest | Máy khách phải sử dụng dịch vụ GetURCBValues để truy xuất các giá trị thuộc tính của URCB được hiển thị và do đó có thể truy cập được đối với máy khách Yêu cầu thông qua LOGICAL-NODE được tham chiếu. |
| URCBRef | Thuộc tính URCBRef phải là tên đường dẫn duy nhất của URCB. |
| UUID | Universal Unique ID được sử dụng làm định danh dịch vụ duy nhất cho mối quan hệ Yêu cầu/phản hồi. Chi tiết UUID phải được quy định trong RFC 41 22. |
| AssocID | AssocID được sử dụng để xác định người khởi tạo liên kết - máy khách cụ thể. AssocID phải được sử dụng để xác định ví dụ như các đăng ký và nhật ký đã thiết lập trên máy chủ. |
A.3.7.5.2 GetURCBValuesResponse
Dịch vụ GetURCBvaluesResponse phải được xác định như sau:

Tên thẻ phải được xác định theo Bảng A.48.
Bảng A.48 - GetURCBValuesResponse
| Tên thẻ | Mô tả |
| GetURCBValuesResponse | Phản hồi của máy chủ cho máy khách yêu cầu dịch vụ GetURCBValues bằng cách cung cấp các giá trị thuộc tính của URCB được hiển thị và do đó có thể truy cập được đối với máy khách yêu cầu thông qua LOGICAL-NODE được tham chiếu. |
| RptID | Thuộc tính RptID phải là định danh báo cáo do máy khách chỉ định của BRCB đã gây ra việc tạo báo cáo. Nếu giá trị định danh báo cáo của BRCB là NULL, thì tham chiếu của BRCB phải được báo cáo là định danh báo cáo. |
| RptEna | Thuộc tính RptEna phải được sử dụng để kiểm soát và chỉ ra trạng thái hiện tại của BRCB. |
| Resv | Thuộc tính Resv (nếu được đặt thành TRUE) phải chỉ ra rằng URCB hiện được dành riêng cho máy khách đã đặt giá trị thành TRUE. Các máy khách khác phải không được phép đặt bất kỳ thuộc tính nào của URCB đó. |
| DatSet | Thuộc tính DatSet phải chỉ định ObjectReference của DATA-SET đang được giám sát và các giá trị của các thành viên trong DATA-SET (một, một tập hợp con hoặc tất cả) phải được báo cáo.. |
A.3.7.6 SetURCBValues
A.3.7.6.1 SetURCBValuesRequest
Dịch vụ SetURCBvaluesRequest phải được xác định như sau:

Tên thẻ phải được xác định theo Bảng A.49.
Bảng A.49 - SetURCBValuesRequest
| Tên thẻ | Mô tả |
| SetURCBValuesRequest | Máy khách phải sử dụng dịch vụ SetURCBValues để thiết lập các giá trị thuộc tính của URCB được hiển thị và do đó có thể được máy khách yêu cầu truy cập thông qua LOGICAL-NODE được tham chiếu. |
| URCBRef | Thuộc tính URCBRef phải là tên đường dẫn duy nhất của URCB. |
| RptID | Thuộc tính RptID phải là định danh báo cáo do máy khách chỉ định của BRCB đã gây ra việc tạo báo cáo. Nếu giá trị định danh báo cáo của BRCB là NULL, thì tham chiếu của BRCB phải được báo cáo là định danh báo cáo. |
| RptEna | Thuộc tính RptEna (nếu được đặt thành TRUE) phải chỉ ra rằng URCB hiện đang được bật để báo cáo các giá trị của DATA-SET. Nếu được đặt thành TRUE, URCB phải theo dõi giá trị được tham chiếu của DATA-SET và tạo báo cáo như được quy định trong URCB. Nếu được đặt thành FALSE, URCB phải dừng phát hành báo cáo. |
| Resv | Thuộc tính Resv (nếu được đặt thành TRUE) phải chỉ ra rằng URCB hiện đang được dành riêng cho máy khách đã đặt giá trị thành TRUE. Các máy khách khác phải không được phép đặt bất kỳ thuộc tính nào của URCB đó. Nếu thuộc tính Resv không được đặt thành TRUE, thì việc đặt thuộc tính RptEna thành TRUE phải ngầm định dành riêng cho minh họa đó. |
| DatSet | Thuộc tính DatSet phải chỉ định ObjectReference của DATA-SET đang được giám sát và các giá trị của các thành viên trong DATA-SET (một, một tập hợp con hoặc tất cả) phải được báo cáo. |
| OptFIds | Thuộc tính OptFIds phải là các trường tùy chọn do máy khách chỉ định để đưa vào báo cáo do BRCB này ban hành. |
| BufTm | Thuộc tính BufTm phải chỉ định khoảng thời gian tính bằng mili giây để lưu vào bộ đệm các thông báo nội bộ do thay đổi dữ liệu (dchg), thay đổi chất lượng (qchg), cập nhật dữ liệu (dupd) của BRCB để đưa vào một báo cáo duy nhất. |
| TrgOp | Thuộc tính TrgOps phải chỉ định các điều kiện kích hoạt phải được BRCB này giám sát. Các giá trị sau được định nghĩa: thay đổi dữ liệu (dchg) thay đổi chất lượng (qchg) cập nhật dữ liệu (dupd) tính toàn vẹn truy vấn tổng quát |
| IntgPd | Nếu TrgOps bao gồm một thiết lập chỉ ra tính toàn vẹn, thuộc tính IntgPd phải chỉ ra khoảng thời gian tính bằng mili giây được sử dụng để tạo báo cáo tính toàn vẹn. Một báo cáo tính toàn vẹn phải báo cáo các giá trị của tất cả các thành viên của DATA-SET liên quan. BufTm phải không có hiệu lực khi thay đổi này đưa ra báo cáo. |
| GI | Thuộc tính GI phải chỉ ra yêu cầu bắt đầu quá trình truy vấn tổng quát. Sau khi thiết lập thành TRUE, BRCB phải bắt đầu quá trình truy vấn tổng quát. Sau khi bắt đầu truy vấn tổng quát, thuộc tính này phải tự động được BRCB thiết lập thành FALSE. |
| UUID | Universal Unique ID được sử dụng làm định danh dịch vụ duy nhất cho mối quan hệ yêu cầu/phản hồi. Chi tiết UUID phải được quy định trong RFC 4122. |
| AssocID | AssocID được sử dụng để xác định người khởi tạo liên kết - máy khách cụ thể. AssocID phải được sử dụng để xác định ví dụ như các đăng ký và nhật ký đã thiết lập trên máy chủ. |
A.3.7.6.2 SetURCBValuesResponse
Dịch vụ SetURCBvaluesResponse phải được xác định như sau:

Tên thẻ phải được xác định theo Bảng A.50.
Bảng A.50 - SetURCBValuesResponse
| Tên thẻ | Mô tả |
| SetURCBValuesResponse | Phản hồi của máy chủ cho máy khách yêu cầu dịch vụ SetURCBValues bằng cách thiết lập các giá trị thuộc tính của URCB được hiển thị và do đó có thể truy cập được đối với máy khách yêu cầu thông qua LOGICAL-NODE được tham chiếu. |
| Result | Chuỗi kết quả đơn giản “Ok” cho biết yêu cầu SetURCBValues đã được chấp nhận. |
| ServiceError | Lỗi nhúng. Máy chủ phải sử dụng phần tử này để chỉ ra rằng dịch vụ được yêu cầu không thành công. Khi phần tử này có trong thông báo phản hồi, máy khách phải cho rằng yêu cầu bị máy chủ từ chối. |
| UUID | Universal Unique ID được sử dụng như một định danh dịch vụ duy nhất cho mối quan hệ yêu cầu/phản hồi. Chi tiết UUID phải được quy định trong RFC 4122. Máy chủ phải phản ánh giá trị UUID nhận được trong tin nhắn yêu cầu và trả về cùng giá trị đó trong tin nhắn phản hồi. |
| AssocID | AssocID được sử dụng để xác định người khởi tạo liên kết - máy khách cụ thể. AssocID phải được sử dụng để xác định ví dụ như các đăng ký và nhật ký đã thiết lập trên máy chủ. |
A.3.7.6.3 ReportRequest
Dịch vụ ReportRequest phải được xác định như sau:

Tên thẻ phải được xác định theo Bảng A.51
Bảng A.51 - ReportRequest
| Tên thẻ | Mô tả |
| ReportRequest | Máy khách phải sử dụng dịch vụ ReportRequest để nhận báo cáo |
| MaxResponseTime | MaxResponseTime được máy khách xác định và báo cáo cho máy chủ để cho phép máy khách xử lý thời gian chờ một cách có kiểm soát. Khi MaxResponseTime hết hạn, mấy khách phải coi máy chủ không hoạt động. |
| MinResponseTime | MinResponseTime do máy khách xác định và được báo cáo cho máy chủ trong ReportRequest và là dấu hiệu cho thấy thời gian tối thiểu mà máy chủ phải đợi trước khi phản hồi ReportRequest. Thời gian này được máy khách sử dụng để cân bằng tải một cách có kiểm soát. |
| UUID | ID duy nhất toàn cầu được sử dụng làm thông tin nhận dạng dịch vụ duy nhất cho mối quan hệ yêu cầu/phản hồi. Chi tiết UUID phải như được quy định trong RFC 4122. |
| AssocID | AssocID được sử dụng để xác định người khởi tạo liên kết - máy khách cụ thể. AssocID phải được sử dụng để xác định, ví dụ: các đăng ký và nhật ký đã được thiết lập trên máy chủ. |
A.3.7.6.4 ReportResponse
Dịch vụ ReportResponse phải được xác định như sau:

Tên thẻ phải được xác định theo Bảng A.52.
Bảng A.52 - ReportResponse
| Tên thẻ | Mô tả |
| ReportResponse | Máy chủ phải phản hồi dịch vụ ReportRequest của máy khách bằng cách cung cấp báo cáo được yêu cầu. |
| ReportFormat | ReportFormat chỉ định thông tin được đưa vào báo cáo. |
| MaxRequestTime | MaxRequestTime được máy chủ xác định và thông báo cho máy khách trong dịch vụ ReportResponse để cho phép máy chủ xử lý thời gian chờ một cách có kiểm soát. Khi MaxRequestTime hết hạn, máy chủ phải coi máy khách không hoạt động. |
| MinRequestTime | MinRequestTime được xác định bởi máy chủ và được thông báo cho máy khách trong ReportRespeonse và là dấu hiệu cho thấy thời gian tối thiểu mà máy khách phải đợi từ khi nhận được ReportResponse đến khi gửi ReportRequest tiếp theo trên cùng một liên kết. Thời gian này được máy chủ sử dụng để cân bằng tải một cách có kiểm soát. |
| ServiceError | Lỗi nhúng. Máy chủ phải sử dụng phần tử này để chỉ ra rằng dịch vụ được yêu cầu không thành công. Khi phần tử này xuất hiện trong bản tin phản hồi, máy khách phải cho rằng yêu cầu đó bị máy chủ từ chối. |
| UUID | Universal Unique ID được sử dụng làm thông tin nhận dạng dịch vụ duy nhất cho mối quan hệ yêu cầu/phản hồi. Chi tiết UUID phải như được quy định trong RFC 4122. Máy chủ phải phản ánh giá trị UUID nhận được trong thông báo yêu cầu và trả về cùng giá trị đó trong thông báo phản hồi. |
| AssocID | AssocID được sử dụng để xác định người khởi tạo liên kết - máy khách cụ thể. AssocID phải được sử dụng để xác định, ví dụ: các đăng ký và hồ sơ đã được thiết lập trên máy chủ. |
| moreFollows | Tiếp theo là các phân đoạn báo cáo khác có cùng số thứ tự. |
A.3.8 Ánh xạ lớp dịch vụ LOG -CONTROL-BLOCK (LCB)
A.3.8.1 Quy định chung
Các dịch vụ lớp LCB phải được ánh xạ đến các dịch vụ web như được định nghĩa trong Bảng A.53.
| TCVN 10687-25-2 (IEC 61400-25-2) lớp IM TCVN 10687-25-3 (IEC 61400-25-3) lớp IEM | TCVN 10687-25-3 (IEC 61400-25-3) dịch vụ IEM | Ánh xạ đến các đối tượng và Dịch vụ Web |
| LOG-CONTROL-BLOCK |
|
|
|
| GetLCBValues | GetLCBValues |
|
| SetLCBValues | SetLCBValues |
A.3.8.2 GetLCBValues
A.3.8.2.1 GetLCBValuesRequest
Dịch vụ GetLCBValuesRequest phải được xác định như sau:

Tên thẻ phải được xác định theo Bảng A.54.
Bảng A.54 - GetLCBValuesRequest
| Tên thẻ | Mô tả |
| GetLCBValuesRequest | Máy khách phải sử dụng dịch vụ GetLCBValues để truy xuất các giá trị thuộc tính của LCB được hiển thị và do đó máy khách yêu cầu có thể truy cập được bằng LOGICAL-NODE được tham chiếu. |
| LCBRef | Thuộc tính LCBRef phải là tên đường dẫn duy nhất của LCB. |
| UUID | Universal Unique ID được sử dụng làm thông tin nhận dạng dịch vụ duy nhất cho mối quan hệ yêu cầu/phản hồi. Chi tiết UUID phải như được quy định trong RFC 4122. |
| AssocID | AssocID được sử dụng để xác định người khởi tạo liên kết - máy khách cụ thể. AssocID phải được sử dụng để xác định, ví dụ: các đăng ký và hồ sơ đã được thiết lập trên máy chủ. |
A.3.8.2.2 GetLCBValuesResponse
Dịch vụ GetLCBValuesResponse phải được xác định như sau:

Tên thẻ phải được xác định theo Bảng A.55.
Bảng A.55 - GetLCBValuesResponse
| Tên thẻ | Mô tả |
| GetLCBValuesResponse | Phản hồi của máy chủ đối với máy khách yêu cầu dịch vụ GetLCBValues bằng cách cung cấp các giá trị thuộc tính của LCB được hiển thị và do đó có thể truy cập được đối với máy khách yêu cầu bằng LOGICAL-NODE được tham chiếu. |
| LogEna | Tham số LogEnable phải chứa giá trị cho thuộc tính LogEna tương ứng của LCB được tham chiếu. |
| DatSet | Tham số DataSetReference phải chứa giá trị cho thuộc tính DatSet tương ứng của LCB được tham chiếu. |
| TrgOp | Tham số TriggerOptions phải chứa giá trị cho thuộc tính TrgOps tương ứng của LCB được tham chiếu. |
| IntgPd | Tham số IntegrityPeriod phải chứa giá trị cho thuộc tính tương ứng IntgPd của LCB được tham chiếu. |
| LogRef | Tham số LogReference phải chứa giá trị cho thuộc tính LogRef tương ứng của LCB được tham chiếu. |
| ServiceError | Lỗi nhúng. Máy chủ phải sử dụng phần tử này để chỉ ra rằng dịch vụ được yêu cầu không thành công. Khi phần tử này xuất hiện trong bản tin phản hồi, máy khách phải cho rằng yêu cầu đó bị máy chủ từ chối. |
| UUID | Universal Unique ID được sử dụng làm thông tin nhận dạng dịch vụ duy nhất cho mối quan hệ yêu cầu/phản hồi. Chi tiết UUID phải như được quy định trong RFC 4122. Máy chủ phải phản ánh giá trị UUID nhận được trong thông báo yêu cầu và trả về cùng giá trị đó trong thông báo phản hồi. |
| AssocID | AssocID được sử dụng để xác định người khởi tạo liên kết - máy khách cụ thể. AssocID phải được sử dụng để xác định, ví dụ: các đăng ký và hồ sơ đã được thiết lập trên máy chủ. |
A.3.8.3 SetLCBValues
A.3.8.3.1 Quy định chung
Các thuộc tính và hành vi của LCB phải như được định nghĩa trong TCVN 10687-25-3 (IEC 61400-25-3) (có tham chiếu đến IEC 61 850 -7- 2).
A.3.8.3.2 SetLCBValuesRequest
Dịch vụ SetLCBValuesRequest phải được xác định như sau:


Tên thẻ phải được xác định theo Bảng A.56.
Bảng A.56 - SetLCBValuesRequest
| Tên thẻ | Mô tả |
| SetLCBValues Request | Một máy khách phải sử dụng dịch vụ SetLCBValues để thiết lập các giá trị thuộc tính của LCB được hiển thị và do đó có thể truy cập được đối với máy khách yêu cầu bởi LOGICAL-NODE được tham chiếu. |
| LCBRef | Tham số LCBReference phải chứa giá trị của thuộc tính LCBRef tương ứng của LCB được tham chiếu. |
| LogEna | Tham số LogEnable phải chứa giá trị cho thuộc tính LogEna tương ứng của LCB được tham chiếu. |
| DatSet | Tham số DataSetReference phải chứa giá trị cho thuộc tính DatSet tương ứng của LCB được tham chiếu. |
| OptFIds | Thuộc tính OptFIds phải là các trường tùy chọn do máy khách chỉ định để đưa vào báo cáo do BRCB này ban hành. |
| IntgPd | Tham số Integrity Period phải chứa giá trị cho thuộc tính IntgPd tương ứng của LCB được tham chiếu. |
| LogRef | Tham số LogReterence phải chứa giá trị cho thuộc tính LogRet tương ứng của LCB được tham chiếu. |
| UUID | Universal Unique ID được sử dụng làm định danh dịch vụ duy nhất cho mối quan hệ yêu cầu/phản hồi. Chi tiết UUID phải được quy định trong RFC 4122. |
| AssocID | AssocID được sử dụng để xác định người khởi tạo liên kết - máy khách cụ thể. AssocID phải được sử dụng để xác định ví dụ như các đăng ký và nhật ký đã thiết lập trên máy chủ. |
A.3.8.3.3 SetLCBValuesResponse
Dịch vụ SetLCBValuesResponse phải được xác định như sau:

Tên thẻ phải được xác định theo Bảng A.57.
Bảng A.57 - SetLCBValuesResponse
| Tên thẻ | Mô tả |
| SetLCBValuesResponse | Phản hồi của máy chủ cho máy khách yêu cầu dịch vụ SetLCB Values bằng cách thiết lập các giá trị thuộc tính của LCB được hiển thị và do đó có thể truy cập được đối với máy khách yêu cầu thông qua LOGICAL-NODE được tham chiếu. |
| Result | Chuỗi kết quả đơn giản “Ok” cho biết yêu cầu SetLCB Values đã được chấp nhận. |
| ServiceError | Lỗi nhúng. Máy chủ phải sử dụng phần tử này để chỉ ra rằng dịch vụ được yêu cầu không thành công. Khi phần tử này có trong thông báo phản hồi, máy khách phải cho rằng yêu cầu đã bị máy chủ từ chối. |
| UUID | Universal Unique ID được sử dụng làm định danh dịch vụ duy nhất cho mối quan hệ Yêu cầu/phản hồi. Chi tiết UUID phải được quy định trong RFC 41 22. Máy chủ phải phản ánh giá trị UUID nhận được trong tin nhắn yêu cầu và trả về cùng giá trị đó trong tin nhắn phản hồi. |
| AssocID | AssocID được sử dụng để xác định người khởi tạo liên kết - máy khách cụ thể. AssocID phải được sử dụng để xác định ví dụ như các đăng ký và nhật ký đã thiết lập trên máy chủ. |
A.3.9 Ánh xạ dịch vụ lớp LOG
A.3.9.1 Quy định chung
Các dịch vụ lớp LOG phải được ánh xạ đến các Dịch vụ Web như được định nghĩa trong Bảng A.58. Trong IEC61400-25-3: 2015, Điều A.2 đưa ra ví dụ về cách thức hoạt động của dịch vụ LOG trong thực tế.
Bảng A.58 - Ánh xạ dịch vụ lớp LOG
| TCVN 10687-25-2 (IEC 61400-25-2) lớp IM TCVN 10687-25-3 (IEC 61400-25-3) lớp IEM | TCVN 10687-25-3 (IEC 61400-25-3) dịch vụ IEM | Ánh xạ đến các đối tượng và Dịch vụ Web |
| LOG |
|
|
|
| GetLogStatusValues | GetLogStatusValues |
|
| QueryLogByTime | QueryLogByTime |
|
| QueryLogAfter | QueryLogAfter |
A.3.9.2 GetLogStatusValues
A.3.9.2.1 GetLogStatusValuesRequest
Dịch vụ GetLogStatusValuesRequest phải được xác định như sau:

Tên thẻ phải được xác định theo Bảng A.59.
Bảng A.59 - GetLogStatusValuesRequest
| Tên thẻ | Mô tả |
| GetLogStatusValuesRequest | Máy khách phải sử dụng dịch vụ GetLogStatusValues để truy xuất các giá trị thuộc tính của LCB được hiển thị và do đó có thể truy cập được đối với máy khách yêu cầu thông qua LOGICAL-NODE được tham chiếu. |
| LogRef | Thuộc tính LogRef phải là tên đường dẫn duy nhất của LOG. |
| UUID | Universal Unique ID được sử dụng như một định danh dịch vụ duy nhất cho mối quan hệ. yêu cầu/phản hồi. Chi tiết UUID phải được quy định trong RFC 4122. |
| AssocID | AssocID được sử dụng để xác định người khởi tạo liên kết - máy khách cụ thể. AssocID phải được sử dụng để xác định ví dụ như các đăng ký và nhật ký đã thiết lập trên máy chủ. |
A.3.9.2.2 GetLogStatusValuesResponse
Dịch vụ GetLogStatusValuesResponse phải được xác định như sau

Tên thẻ phải được xác định theo Bảng A.60.
Bảng A.60 - GetLogStatusValuesResponse
| Tên thẻ | Mô tả |
| GetLogStatusValuesResponse | Phản hồi của máy chủ cho máy khách yêu cầu dịch vụ GetLogStatusValues bằng cách truy xuất các giá trị thuộc tính của LCB được hiển thị và do đó có thể truy cập được đối với máy khách yêu cầu thông qua LOGICAL-NODE được tham chiếu. |
| OldEntrTm | Thuộc tính OldEntrTm phải chỉ ra thời điểm mục nhập nhật ký cũ nhất được lưu trữ. Chú thích: Đây là thời điểm mục nhập được lưu trữ trong nhật ký. Điều này khác với dấu thời gian của chính mục nhập, cho biết thời điểm sự kiện gây ra việc tạo mục nhập nhật ký đã xảy ra. |
| NewEntrTm | Thuộc tính NewEntrTm phải chỉ ra thời điểm mục nhật ký mới nhất được lưu trữ. |
| OldEntr | Thuộc tính OldEntr phải chỉ ra EntryID cho mục nhập cũ nhất có trong nhật ký. |
| NewEntr | Thuộc tính NewEntr phải chỉ ra EntryID cho mục nhập mới nhất có trong nhật ký. |
| ServiceError | Lỗi nhúng. Máy chủ phải sử dụng phần tử này để chỉ ra rằng dịch vụ được yêu cầu không thành công. Khi phần tử này có trong thông báo phản hồi, máy khách phải cho rằng yêu cầu bị máy chủ từ chối. |
| UUID | Universal Unique ID được sử dụng như một định danh dịch vụ duy nhất cho mối quan hệ yêu cầu/phản hồi. Chi tiết UUID phải được quy định trong RFC 4122. Máy chủ phải phản ánh giá trị UUID nhận được trong tin nhắn yêu cầu và trả về cùng giá trị đó trong tin nhắn phản hồi. |
| AssocID | AssocID được sử dụng để xác định người khởi tạo liên kết - máy khách cụ thể. AssocID phải được sử dụng để xác định ví dụ như các đăng ký và nhật ký đã thiết lập trên máy chủ. |
A.3.9.3 QueryLogByTime
A.3.9.3.1 QueryLogByTimeRequest
Dịch vụ QueryLogByTimeRequest phải được xác định như sau:

![]()
Tên thẻ phải được xác định theo Bảng A.61.
Bảng A.61 - QueryLogByTimeRequest
| Tên thẻ | Mô tả |
| QueryLogByTimeRequest | Máy khách phải sử dụng dịch vụ QueryLogByTime để truy xuất một bộ tiêu chuẩn mục LOG từ LOG dựa trên các khoảng thời gian (StartTime và StopTime). |
| LogRef | Thuộc tính LogRef phải là tên đường dẫn duy nhất của LOG. |
| StartTime | Tham số StartTime phải chứa thời gian bắt đầu để truy xuất các mục nhật ký. Mục nhật ký đầu tiên được chọn phải là mục đầu tiên trong nhật ký có StartTime lớn hơn hoặc bằng StartTime. Trong trường hợp không chỉ định StartTime, mục nhật ký đầu tiên có trong nhật ký phải là mục đầu tiên được chọn để truyền. |
| StopTime | Tham số StopTime phải chứa thời gian dừng để truy xuất các mục nhật ký. Mục nhật ký cuối cùng được chọn phải là mục cuối cùng trong nhật ký có StopTime nhỏ hơn hoặc bằng StopTime. Đối với trường hợp không chỉ định StopTime, mục nhật ký cuối cùng có trong nhật ký phải là mục cuối cùng được chọn. |
| DataFilter | DataFilter chỉ định FCD hoặc FCDA có giá trị phải được lấy từ Nhật ký trong phản hồi. Đây là cơ chế lọc: máy chủ phải chỉ bao gồm các mục nhập nhật ký có chứa các tham chiếu DataFilter được quy định trong khoảng thời gian do máy khách yêu cầu. Nếu không yêu cầu DataFilter, máy chủ phải lấy tất cả các LogEntries thuộc về khoảng thời gian được yêu cầu. |
| UUID | Universal Unique ID được sử dụng làm định danh dịch vụ duy nhất cho mối quan hệ yêu cầu/phản hồi. Chi tiết UUID phải được quy định trong RFC 4122. |
| AssocID | AssocID được sử dụng để xác định người khởi tạo liên kết - máy khách cụ thể. AssocID phải được sử dụng để xác định ví dụ như các đăng ký và nhật ký đã thiết lập trên máy chủ. |
A.3.9.3.2 QueryLogByTimeResponse
Dịch vụ QueryLogByTimeResponse phải được xác định như sau:


Tên thẻ phải được xác định theo Bảng A.62.
Bảng A.62 - QueryLogByTimeResponse
| Tên thẻ | Mô tả |
| QueryLogByTimeResponse | Phản hồi của máy chủ cho máy khách yêu cầu dịch vụ QueryLogByTime bằng cách truy xuất các mục LOG từ LOG dựa trên phạm vi thời gian (StartTime và StopTime). |
| LogEntry | Tham số LogEntry phải tham chiếu đến mục LOG của StartTime đã chọn sau đó các mục nhật ký phải được chọn. |
| ServiceError | Lỗi nhúng. Máy chủ phải sử dụng phần tử này để chỉ ra rằng dịch vụ được yêu cầu không thành công. Khi phần tử này có trong thông báo phản hồi, máy khách phải cho rằng yêu cầu bị máy chủ từ chối. |
| UUID | Universal Unique ID được sử dụng như một định danh dịch vụ duy nhất cho mối quan hệ yêu cầu/phản hồi. Chi tiết UUID phải được quy định trong RFC 4122. Máy chủ phải phản ánh giá trị UUID nhận được trong tin nhắn yêu cầu và trả về cùng giá trị đó trong tin nhắn phản hồi. |
| AssocID | AssocID được sử dụng để xác định người khởi tạo liên kết - máy khách cụ thể. AssocID phải được sử dụng để xác định ví dụ như các đăng ký và nhật ký đã thiết lập trên máy chủ. |
A.3.9.4.1 Query Log AfterRequest
Dịch vụ QueryLogAfterRequest phải được xác định như sau:

Tên thẻ phải được xác định theo Bảng A.63
Bảng A.63 - QueryLog AfterRequest
| Tên thẻ | Mô tả |
| QueryLogAfterRequest | Máy khách phải sử dụng dịch vụ QueryLogAfter để truy xuất một bộ tiêu chuẩncác mục LOG từ LOG được tham chiếu dựa trên các bộ tiêu chuẩnID sau StartTime và EntryID. |
| LogRef | The parameter LogReference shall specify the ObjectReference LogRef of the LOG. |
| StartTime | Tham số RangeStartTime phải chứa thời gian của mục nhập nhật ký (hoặc các mục nhập nhật ký - trong trường hợp có nhiều mục nhập cho một dấu thời gian duy nhất) được chọn. |
| EntryID | Tham số EntryID phải tham chiếu đến mục nhập LOG của StartTime đã chọn sau đó các mục nhập nhật ký phải được chọn. |
| DataFilter | DataFilter chỉ định FCD hoặc FCDA có giá trị phải được lấy từ Nhật ký trong phản hồi. Đây là cơ chế lọc: máy chủ phải chỉ bao gồm các mục nhập nhật ký có chứa các tham chiếu DataFilter được quy định trong khoảng thời gian do máy khách yêu cầu. Nếu không yêu cầu DataFilter, máy chủ phải lấy tất cả các LogEntries thuộc về khoảng thời gian được yêu cầu. |
| UUID | Universal Unique ID được sử dụng làm định danh dịch vụ duy nhất cho mối quan hệ yêu cầu/phản hồi. Chi tiết UUID phải được quy định trong RFC 4122. |
| AssocID | AssocID được sử dụng để xác định người khởi tạo liên kết - máy khách cụ thể. AssocID phải được sử dụng để xác định ví dụ như các đăng ký và nhật ký đã thiết lập trên máy chủ. |
A.3.9.4.2 QueryLogAfterResponse
Dịch vụ QueryLogAfterResponse phải được xác định như sau:

Tên thẻ phải được xác định theo Bảng A.64.
Bảng A.64 - QueryLog AfterResponse
| Tên thẻ | Mô tả |
| QueryLogAfterResponse | Phản hồi của máy chủ cho máy khách yêu cầu dịch vụ QueryLogAfter để truy xuất một phạm vi mục LOG từ LOG được tham chiếu dựa trên các phạm vi ID sau StartTime và EntryID. |
| LogEntry | Tham số LogEntry phải tham chiếu đến mục LOG của StartTime đã chọn sau đó các mục nhật ký phải được chọn. |
| ServiceError | Lỗi nhúng. Máy chủ phải sử dụng phần tử này để chỉ ra rằng dịch vụ được yêu cầu không thành công. Khi phần tử này có trong thông báo phản hồi, máy khách phải cho rằng yêu cầu bị máy chủ từ chối. |
| UUID | Universal Unique ID được sử dụng như một định danh dịch vụ duy nhất cho mối quan hệ yêu cầu/phản hồi. Chi tiết UUID phải được quy định trong RFC 4122. Máy chủ phải phản ánh giá trị UUID nhận được trong tin nhắn yêu cầu và trả về cùng giá trị đó trong tin nhắn phản hồi. |
| AssocID | AssocID được sử dụng để xác định người khởi tạo liên kết - máy khách cụ thể. AssocID phải được sử dụng để xác định ví dụ như các đăng ký và nhật ký đã thiết lập trên máy chủ. |
A.3.10 Ánh xạ dịch vụ lớp CONTROL
A.3.10.1 Quy định chung
Mô hình điều khiển cung cấp một cách cụ thể để thay đổi trạng thái của các quy trình bên trong và bên ngoài của máy khách. Mô hình điều khiển chỉ có thể được áp dụng cho DATA (DỮ LIỆU) có thuộc tính ctlModel. DATA (DỮ LIỆU) đó phải được gọi là "đối tượng điều khiển".
Mô hình điều khiển bao gồm:
- chỉ định các dịch vụ;
- hành vi được mô tả bằng máy trạng thái.
Mô hình điều khiển định nghĩa các dịch vụ sau:
- Select
- SelectWithValue
- Cancel
- Operate
- CommandTermination
Các dịch vụ lớp CONTROL phải được ánh xạ đến các dịch vụ web như được định nghĩa trong Bảng A.65.
Bảng A.65 - Ánh xạ dịch vụ lớp Control
| TCVN 10687-25-2 (IEC 61400-25-2) lớp IM TCVN 10687-25-3 (IEC 61400-25-3) lớp IEM | TCVN 10687-25-3 (IEC 61400-25-3) dịch vụ IEM | Ánh xạ đến các đối tượng và Dịch vụ Web |
| CONTROL |
|
|
|
| Select | Select |
|
| SelectWithValue | SelectWithValue |
|
| Cancel | Cancel |
|
| Operate | Operate |
|
| CommandTermination | CommandTermination |
|
| TimeActivatedOperate | TimeActivatedOperate |
A.3.10.2 Select
A.3.10.2.1 Quy định chung
Các dịch vụ Select phải được xác định như sau:
A.3.10.2.2 SelectRequest

Tên thẻ phải được xác định theo Bảng A.66.
Bảng A.66 - SelectRequest
| Tên thẻ | Mô tả |
| SelectRequest | Máy khách phải gửi yêu cầu Select bao gồm đối tượng điều khiển hợp lệ được hiển thị cho máy khách trong LOGICAL-NODE được tham chiếu. |
| ControlObjectRef | Tham số ControlObjectRef phải chứa ObjectReference của DATA có thể kiểm soát được để truy cập. |
| UUID | Universal Unique ID được sử dụng làm định danh dịch vụ duy nhất cho mối quan hệ yêu cầu/phản hồi. Chi tiết UUID phải được quy định trong RFC 4122. |
| AssocID | AssocID được sử dụng để xác định người khởi tạo liên kết - máy khách cụ thể. AssocID phải được sử dụng để xác định ví dụ như các đăng ký và nhật ký đã thiết lập trên máy chủ. |
A.3.10.2.3 SelectResponse

Tên thẻ phải được xác định theo Bảng A.67
Bảng A.67 - SelectResponse
| Tên thẻ | Mô tả |
| SelectResponse | Máy chủ phải phản hồi yêu cầu Select bằng đối tượng điều khiển liên quan bằng cách xác định xem máy khách có quyền truy cập phù hợp hay không, đối tượng điều khiển hiện không được máy khách khác chọn và thiết bị được biểu thị bằng LOGICAL-NODE liên quan có thể hoạt động và không được gắn thẻ để hạn chế hoạt động. Nếu thao tác Select không hợp lệ, đối tượng điều khiển phải đưa ra phản hồi tiêu cực cho máy khách yêu cầu. Nếu thao tác Select hợp lệ, đối tượng điều khiển phải đưa ra phản hồi tích cực cho máy khách yêu cầu, phải thay đổi trạng thái thành sẵn sàng và bắt đầu bộ đếm thời gian hủy chọn trong khoảng thời gian được xác định bởi thuộc tính SelTimOut hoặc, nếu chưa triển khai, một số khoảng thời gian được xác định cục bộ. |
| ControlObjectRef | Tham số ControlObjectRef phải chứa ObjectReference của DATA có thể kiểm soát được để truy cập. |
| ServiceError | Lỗi nhúng. Máy chủ phải sử dụng phần tử này để chỉ ra rằng dịch vụ được yêu cầu không thành công. Khi phần tử này có trong thông báo phản hồi, máy khách phải cho rằng yêu cầu bị máy chủ từ chối. |
| UUID | Universal Unique ID được sử dụng như một định danh dịch vụ duy nhất cho mối quan hệ yêu cầu/phản hồi. Chi tiết UUID phải được quy định trong RFC 4122. Máy chủ phải phản ánh giá trị UUID nhận được trong tin nhắn yêu cầu và trả về cùng giá trị đó trong tin nhắn phản hồi. |
| AssocID | AssocID được sử dụng để xác định người khởi tạo liên kết - máy khách cụ thể. AssocID phải được sử dụng để xác định ví dụ như các đăng ký và nhật ký đã thiết lập trên máy chủ. |
A.3.10.3 SelectWithValue
A.3.10.3.1 Quy định chung
Các dịch vụ SelectWithValue phải được xác định như sau
A.3.10.3.2 SelectWithValueRequest

Tên thẻ phải được xác định theo Bảng A.68
Bảng A.68 - SelectWithValueRequest
| Tên thẻ | Mô tả |
| SelectWithValueRequest | Máy khách phải gửi yêu cầu SelectWithValue bao gồm một đối tượng điều khiển hợp lệ được hiển thị cho máy khách trong LOGICAL-NODE được tham chiếu. |
| ControlObjectRef | Tham số ControlObjectRef phải chứa ObjectReference của DATA (DỮ LIỆU) có thể kiểm soát được để truy cập. |
| ctlVal | Tham số dịch vụ ctlVal xác định hoạt động điều khiển. Tất cả các nguyên hàm dịch vụ thuộc về một chuỗi điều khiển phải mang cùng giá trị đó điều khiển. |
| operTM | NULL |
| origin | Tham số dịch vụ origin xác định nguồn gốc của dịch vụ điều khiển. Origin là một ConstructedAttribute, TypeDefinition của nó phải giống hệt với ST ràng buộc chức năng tương ứng MXDataAttribute origin được định nghĩa trong lớp dữ liệu chung có thể điều khiển của IEC 61850-7-3 được đối tượng điều khiển sử dụng. Tất cả các nguyên hàm dịch vụ thuộc về một chuỗi điều khiển phải được xác định bằng cùng một origin. |
| ctlNum | Tham số dịch vụ ctlNum xác định số thứ tự điều khiển của dịch vụ điều khiển. Tất cả các nguyên thủy dịch vụ thuộc về một trình tự điều khiển phải được xác định bằng cùng một số thứ tự điều khiển. Việc sử dụng ctlNum là vấn đề của khách hàng. |
| T | Tham số T phải chứa thời gian mà dịch vụ được yêu cầu. |
| Test | Tham số Test phải chỉ ra giá trị TRUE rằng các giá trị của thông báo phải không được sử dụng cho mục đích vận hành. |
| Check | Việc thay đổi từ trạng thái này sang trạng thái tiếp theo trong một quy trình vận hành phải được kiểm soát bởi tham số Check (Kiểm tra). Điều kiện kiểm tra có thể được quy định bởi một tham số dịch vụ (ví dụ: kiểm tra đồng bộ). Bên cạnh điều kiện kiểm tra được quy định bởi tham số dịch vụ, đối tượng điều khiển có thể thực hiện các kiểm tra bổ sung. |
| UUID | Universal Unique ID được sử dụng làm định danh dịch vụ duy nhất cho mối quan hệ yêu cầu/phản hồi. Chi tiết UUID phải được quy định trong RFC 4122. |
| AssocID | AssocID được sử dụng để xác định người khởi tạo liên kết - máy khách cụ thể. AssocID phải được sử dụng để xác định ví dụ như các đăng ký và nhật ký đã thiết lập trên máy chủ. |
A.3.10.3.3 SelectWithValueResponse

Tên thẻ phải được xác định theo Bảng A.69.
Bảng A.69 - SelectWithValueResponse
| Tên thẻ | Mô tả |
| SelectWithValueResponse | Khi máy chủ nhận được yêu cầu SelectWithValue, đối tượng điều khiển phải xác định xem máy khách có quyền truy cập phù hợp hay không, đối tượng điều khiển hiện không được máy khách khác chọn và thiết bị được biểu thị bởi LOGICAL-NODE liên quan có thể hoạt động và không được gắn thẻ để hoạt động. - Nếu thao tác SelectWithValue không hợp lệ, đối tượng điều khiển phải đưa ra phản hồi tiêu cực cho máy khách yêu cầu. Nếu thao tác SelectWithValue hợp lệ, đối tượng điều khiển phải đưa ra phản hồi tích cực cho máy khách yêu cầu, phải thay đổi trạng thái thành sẵn sàng và bắt đầu bộ đếm thời gian bỏ chọn trong khoảng thời gian được xác định bởi thuộc tính sboTimOut hoặc, nếu chưa triển khai, một khoảng thời gian xác định cục bộ. |
| ControlObjectRef | Tham số ControlObjectRef phải chứa ObjectReference của DATA (DỮ LIỆU) có thể kiểm soát được để truy cập. |
| ctlVal | Tham số dịch vụ ctlVal xác định hoạt động điều khiển. Tất cả các nguyên thủy dịch vụ thuộc về một chuỗi điều khiển phải mang cùng giá trị đó điều khiển. |
| operTm | NULL |
| origin | Tham số dịch vụ origin xác định nguồn gốc của dịch vụ điều khiển. Origin là một ConstructedAttribute, TypeDefinition của nó phải giống hệt với ST ràng buộc chức năng tương ứng MXDataAttribute origin được định nghĩa trong lớp dữ liệu chung có thể điều khiển của IEC 61850-7-3 được đối tượng điều khiển sử dụng. Tất cả các nguyên mẫu dịch vụ thuộc về một chuỗi điều khiển phải được xác định bởi cùng một nguồn gốc. |
| ctlNum | Tham số dịch vụ ctlNum xác định số thứ tự điều khiển của dịch vụ điều khiển. Tất cả các nguyên thủy dịch vụ thuộc về một trình tự điều khiển phải được xác định bằng cùng một số thứ tự điều khiển. Việc sử dụng ctlNum là vấn đề của máy khách. |
| T | Tham số T phải chứa thời gian mà dịch vụ được yêu cầu. |
| Test | Tham số Test phải chỉ ra giá trị TRUE rằng các giá trị của thông báo phải không được sử dụng cho mục đích vận hành. |
| AddCause | Tham số AddCause phải xác định lý do trong trường hợp lỗi phản hồi dịch vụ điều khiển. Xem Bảng A.80 để biết giá trị phản hồi. |
| UUID | Universal Unique ID được sử dụng như một định danh dịch vụ duy nhất cho mối quan hệ yêu cầu/phản hồi. Chi tiết UUID phải được quy định trong RFC 4122. Máy chủ phải phản ánh giá trị UUID nhận được trong tin nhắn yêu cầu và trả về cùng giá trị đó trong tin nhắn phản hồi. |
| AssocID | AssocID được sử dụng để xác định người khởi tạo liên kết - máy khách cụ thể. AssocID phải được sử dụng để xác định ví dụ như các đăng ký và nhật ký đã thiết lập trên máy chủ. |
A.3.10.4 Cancel
A.3.10.4.1 Quy định chung
Dịch vụ Cancel phải được xác định như sau:
A.3.10.4.2 CancelRequest

Tên thẻ phải được xác định theo Bảng A.70.
Bảng A.70 – Cancel Request
| Tên thẻ | Mô tả |
| CancelRequest | Máy khách phải yêu cầu Cancel (Hủy) dịch vụ khi cần hủy chọn một dịch vụ đang hoạt động. |
| ControlObjectRef | Tham số ControlObjectRef phải chứa ObjectReference của DỮ LIỆU có thể kiểm soát được để truy cập. |
| ctlVal | Tham số dịch vụ ctlVal xác định hoạt động điều khiển. Tất cả các nguyên thủy dịch vụ thuộc về một chuỗi điều khiển phải mang cùng giá trị đó điều khiển. |
| operTm | If the operation cancels a timeOperated command operTM holds a Timestamp, otherwise operTM is NULL. Nếu thao tác hủy lệnh timeOperated thì operTM giữ một Timestamp (Dấu thời gian), nếu không thì operTM là NULL. |
| origin | Tham số dịch vụ origin xác định nguồn gốc của dịch vụ điều khiển. Origin là một ConstructedAttribute, TypeDefinition của nó phải giống hệt với ST ràng buộc chức năng tương ứng MXDataAttribute origin được định nghĩa trong lớp dữ liệu chung có thể điều khiển của IEC 61850-7-3 được đối tượng điều khiển sử dụng. Tất cả các nguyên thủy dịch vụ thuộc về một chuỗi điều khiển phải được xác định bởi cùng một nguồn gốc. |
| ctlNum | Tham số dịch vụ ctlNum xác định số thứ tự điều khiển của dịch vụ điều khiển. Tất cả các nguyên thủy dịch vụ thuộc về một trình tự điều khiển phải được xác định bằng cùng một số thứ tự điều khiển. Việc sử dụng ctlNum là vấn đề của máy khách. |
| T | Tham số T phải chứa thời gian mà dịch vụ được yêu cầu. |
| Test | Tham số Test phải chỉ ra giá trị TRUE rằng các giá trị của thông báo phải không được sử dụng cho mục đích vận hành. |
| UUID | Universal Unique ID is used as a unique service identification for a request/response relationship. The UUID details shall be as specified in RFC 4122. |
| AssocID | AssocID is used to identify the association originator - the specific client. The AssocID shall be used to identify e.g. established subscriptions and loggings on the server. |
A.3.10.4.3 CancelResponse

Tên thẻ phải được xác định theo Bảng A.71.
Bảng A.71 - CancelResponse
| Tên | Mô tả |
| CancelResponse | Máy chủ phải gửi phản hồi Cancel (Hủy) khi việc hủy chọn dịch vụ vận hành được hoàn tất hoặc bị từ chối bằng tham số AddCause. |
| ControlObjectRef | Tham số ControlObjectRef phải chứa ObjectReference của DỮ LIỆU có thể kiểm soát được để truy cập. |
| ctlVal | Tham số dịch vụ ctlVal xác định hoạt động điều khiển. Tất cả các nguyên thủy dịch vụ thuộc về một chuỗi điều khiển phải mang cùng giá trị đó điều khiển. |
| operTm | NULL |
| origin | Tham số dịch vụ origin xác định người khởi tạo dịch vụ điều khiển. Origin là một ConstructedAttribute, TypeDefinition của nó phải giống hệt với ST ràng buộc chức năng tương ứng MXDataAttribute origin được định nghĩa trong lớp dữ liệu chung có thể điều khiển của IEC 61850-7-3 được đối tượng điều khiển sử dụng. Tất cả các nguyên thủy dịch vụ thuộc về một chuỗi điều khiển phải được xác định bởi cùng một nguồn gốc. |
| ctlNum | Tham số dịch vụ ctlNum xác định số thứ tự điều khiển của dịch vụ điều khiển. Tất cả các nguyên thủy dịch vụ thuộc về một trình tự điều khiển phải được xác định bằng cùng một số thứ tự điều khiển. Việc sử dụng ctlNum là vấn đề của máy khách. |
| T | Tham số T phải chứa thời gian mà dịch vụ được yêu cầu. |
| Test | Tham số Test phải chỉ ra giá trị TRUE rằng các giá trị của thông báo phải không được sử dụng cho mục đích vận hành. |
| AddCause | Tham số AddCause phải xác định lý do trong trường hợp lỗi phản hồi dịch vụ điều khiển. Xem Bảng A.80 để biết giá trị phản hồi. |
| UUID | Universal Unique ID được sử dụng như một định danh dịch vụ duy nhất cho mối quan hệ yêu cầu/phản hồi. Chi tiết UUID phải được quy định trong RFC 4122. Máy chủ phải phản ánh giá trị UUID nhận được trong tin nhắn yêu cầu và trả về cùng giá trị đó trong tin nhắn phản hồi. |
| AssocID | AssocID được sử dụng để xác định người khởi tạo liên kết - máy khách cụ thể. AssocID phải được sử dụng để xác định ví dụ như các đăng ký và nhật ký đã thiết lập trên máy chủ. |
A.3.10.5 Operate
A.3.10.5.1 Quy định chung
Các dịch vụ Operate (vận hành) được định nghĩa như sau:
A.3.10.5.2 OperateRequest

Tên thẻ phải được xác định theo Bảng A.72.
Bảng A.72 - OperateRequest
| Tên thẻ | Mô tả |
| OperateRequest | Máy khách phải yêu cầu dịch vụ Operate (Vận hành) bao gồm ControlObjectRef khi cần dịch vụ vận hành. |
| ControlObjectRef | Tham số ControlObjectRef phải chứa ObjectReference của DATA có thể kiểm soát được để truy cập. |
| ctlVal | Tham số dịch vụ ctlVal xác định hoạt động điều khiển. Tất cả các nguyên thủy dịch vụ thuộc về một chuỗi điều khiển phải mang cùng giá trị đó điều khiển. |
| operTm | NULL |
| origin | Tham số dịch vụ origin xác định người khởi tạo dịch vụ điều khiển. Origin là một ConstructedAttribute, TypeDefinition của nó phải giống hệt với ST ràng buộc chức năng tương ứng MXDataAttribute origin được định nghĩa trong lớp dữ liệu chung có thể điều khiển của IEC 61850-7-3 được đối tượng điều khiển sử dụng. Tất cả các nguyên thủy dịch vụ thuộc về một chuỗi điều khiển phải được xác định bởi cùng một nguồn gốc. |
| ctlNum | Tham số dịch vụ ctlNum xác định số thứ tự điều khiển của dịch vụ điều khiển. Tất cả các nguyên mẫu dịch vụ thuộc về một chuỗi điều khiển phải được xác định bằng cùng một số chuỗi điều khiển. Việc sử dụng ctlNum là vấn đề của máy khách. |
| T | Tham số T phải chứa thời gian mà dịch vụ được yêu cầu. |
| Test | Tham số Test phải chỉ ra giá trị TRUE rằng các giá trị của thông báo phải không được sử dụng cho mục đích vận hành. |
| Check | Việc thay đổi từ trạng thái này sang trạng thái tiếp theo trong một quy trình vận hành phải được kiểm soát bởi tham số Kiểm tra. Điều kiện kiểm tra có thể được quy định bởi một tham số dịch vụ (ví dụ: synchrocheck). Bên cạnh điều kiện kiểm tra được quy định bởi tham số dịch vụ, đối tượng điều khiển có thể thực hiện các kiểm tra bổ sung. |
| UUID | Universal Unique ID được sử dụng làm định danh dịch vụ duy nhất cho mối quan hệ yêu cầu/phản hồi. Chi tiết UUID phải được quy định trong RFC 4122. |
| AssocID | AssocID được sử dụng để xác định người khởi tạo liên kết - máy khách cụ thể. AssocID phải được sử dụng để xác định ví dụ như các đăng ký và nhật ký đã thiết lập trên máy chủ. |
A.3.10.5.3 OperateResponse

Tên thẻ phải được xác định theo Bảng A.73
Bảng A.73 - OperateResponse
| Tên thẻ | Mô tả |
| OperateResponse | Máy chủ phải gửi phản hồi Operate (Vận hành) khi dịch vụ hoàn tất hoặc bị từ chối với tham số AddCause. |
| ControlObjectRef | Tham số ControlObjectRef phải chứa ObjectReference của DATA (DỮ LIỆU) có thể kiểm soát được để truy cập. |
| ctlVal | Tham số dịch vụ ctlVal xác định hoạt động điều khiển. Tất cả các nguyên thủy dịch vụ thuộc về một chuỗi điều khiển phải mang cùng giá trị đó điều khiển. |
| operTm | NULL |
| origin | Tham số dịch vụ origin xác định người khởi tạo dịch vụ điều khiển. Origin là một ConstructedAttribute, TypeDefinition của nó phải giống hệt với ST ràng buộc chức năng tương ứng MXDataAttribute origin được định nghĩa trong lớp dữ liệu chung có thể điều khiển của IEC 61850-7-3 được đối tượng điều khiển sử dụng. Tất cả các nguyên thủy dịch vụ thuộc về một chuỗi điều khiển phải được xác định bởi cùng một nguồn gốc. |
| ctlNum | Tham số dịch vụ ctlNum xác định số thứ tự điều khiển của dịch vụ điều khiển. Tất cả các nguyên mẫu dịch vụ thuộc về một chuỗi điều khiển phải được xác định bằng cùng một số chuỗi điều khiển. Việc sử dụng ctlNum là vấn đề của máy khách. |
| T | Tham số T phải chứa thời gian mà dịch vụ được yêu cầu. |
| Test | Tham số Test phải chỉ ra giá trị TRUE rằng các giá trị của thông báo phải không được sử dụng cho mục đích vận hành. |
| AddCause | Tham số AddCause phải xác định lý do trong trường hợp lỗi phản hồi dịch vụ điều khiển. Xem Bảng A.80 để biết giá trị phản hồi. |
| UUID | Universal Unique ID được sử dụng như một định danh dịch vụ duy nhất cho mối quan hệ yêu cầu/phản hồi. Chi tiết UUID phải được quy định trong RFC 4122. Máy chủ phải phản ánh giá trị UUID nhận được trong tin nhắn yêu cầu và trả về cùng giá trị đó trong tin nhắn phản hồi. |
| AssocID | AssocID được sử dụng để xác định người khởi tạo liên kết - máy khách cụ thể. AssocID phải được sử dụng để xác định ví dụ như các đăng ký và nhật ký đã thiết lập trên máy chủ. |
A.3.10.6 CommandTermination
A.3.10.6.1 Quy định Chung
Các dịch vụ CommandTermination phải được xác định như sau:
A.3.10.6.2 CommandTerminationRequest

Tên thẻ phải được xác định theo Bảng A.74.
Bảng A.74 - CommandTerminationRequest
| Tên thẻ | Mô tả |
| CommandTerminationRequest | Máy khách phải yêu cầu dịch vụ CommandTermination bao gồm ControlObjectRef khi cần chấm dứt lệnh trước đó. |
| ControlObjectRef | Tham số ControlObjectRef phải chứa ObjectReference của DATA (DỮ LIỆU) có thể kiểm soát được để truy cập. |
| T | Tham số T phải chứa thời gian mà dịch vụ được yêu cầu. |
| Test | Tham số Test phải chỉ ra giá trị TRUE rằng các giá trị của thông báo phải không được sử dụng cho mục đích vận hành. |
| UUID | Universal Unique ID được sử dụng làm định danh dịch vụ duy nhất cho mối quan hệ yêu cầu/phản hồi. Chi tiết UUID phải được quy định trong RFC 4122. |
| AssocID | AssocID được sử dụng để xác định người khởi tạo liên kết - máy khách cụ thể. AssocID phải được sử dụng để xác định ví dụ như các đăng ký và nhật ký đã thiết lập trên máy chủ. |
A.3.10.6.3 CommandTerminationResponse

Tên thẻ phải được xác định theo Bảng A.75.
Bảng A.75 - CommandTerminationResponse
| Tên thẻ | Mô tả |
| CommandterminationResponse | Máy chủ phải gửi phản hồi CommandTermination khi dịch vụ hoàn tất hoặc bị từ chối với tham số AddCause. |
| ControlObjectRef | The parameter ControlObjectRef shall contain the ObjectReference of the controllable DATA to be accessed. Tham số ControlObjectRef phải chứa ObjectReference của DATA (DỮ LIỆU) có thể kiểm soát được để truy cập. |
| T | Tham số T phải chứa thời gian mà dịch vụ được yêu cầu. |
| Test | Tham số Test phải chỉ ra giá trị TRUE rằng các giá trị của thông báo phải không được sử dụng cho mục đích vận hành. |
| AddCause | Tham số AddCause phải xác định lý do trong trường hợp lỗi phản hồi dịch vụ điều khiển. Xem Bảng A.80 để biết giá trị phản hồi. |
| UUID | Universal Unique ID được sử dụng như một định danh dịch vụ duy nhất cho mối quan hệ yêu cầu/phản hồi. Chi tiết UUID phải được quy định trong RFC 4122. Máy chủ phải phản ánh giá trị UUID nhận được trong tin nhắn yêu cầu và trả về cùng giá trị đó trong tin nhắn phản hồi. |
| AssocID | AssocID được sử dụng để xác định người khởi tạo liên kết - máy khách cụ thể. AssocID phải được sử dụng để xác định ví dụ như các đăng ký và nhật ký đã thiết lập trên máy chủ. |
A.3.10.7 TimeActivatedOperate
A.3.10.7.1 Quy định chung
Dịch vụ TimeActivatedOperate phải được xác định như sau:
A.3.10.7.2 TimeActivatedOperateRequest

Tên thẻ phải được xác định theo Bảng A.76.
Bảng A.76 - TimeActivatedOperateRequest
| Tên thẻ | Mô tả |
| TimeActivatedOperateRequest | Máy khách phải gửi yêu cầu TimeActivatedOperate bao gồm ControlObjectRef hợp lệ cho LOGICAL-NODE được tham chiếu. |
| ControlObjectRef | Tham số ControlObjectRef phải chứa ObjectReference của DATA (DỮ LIỆU) có thể kiểm soát được để truy cập. |
| ctIVal | Tham số dịch vụ ctlVal xác định hoạt động điều khiến. Tất cả các nguyên mẫu dịch vụ thuộc về một chuỗi điều khiển phải mang cùng giá trị đó điều khiển. |
| operTM | Timestamp (dấu thời gian) |
| origin | Tham số dịch vụ origin xác định nguồn gốc của dịch vụ điều khiển. Origin là một ConstructedAttribute, TypeDefinition của nó phải giống hệt với ST ràng buộc chức năng tương ứng MXDataAttribute origin được định nghĩa trong lớp dữ liệu chung có thể điều khiển của IEC 61850-7-3 được đối tượng điều khiển sử dụng. Tất cả các nguyên thủy dịch vụ thuộc về một chuỗi điều khiển phải được xác định bằng cùng một origin. |
| ctINum | Tham số dịch vụ ctlNum xác định số thứ tự điều khiển của dịch vụ điều khiển. Tất cả các nguyên thủy dịch vụ thuộc về một trình tự điều khiển phải được xác định bằng cùng một số thứ tự điều khiển. Việc sử dụng ctlNum là vấn đề của khách hàng. |
| T | Tham số T phải chứa thời gian mà dịch vụ được yêu cầu. |
| Test | Tham số Test phải chỉ ra giá trị TRUE rằng các giá trị của thông báo phải không được sử dụng cho mục đích vận hành. |
| Check | Việc thay đổi từ trạng thái này sang trạng thái tiếp theo trong một quy trình vận hành phải được kiểm soát bởi tham số Kiểm tra. Điều kiện kiểm tra có thể được quy định bởi một tham số dịch vụ (ví dụ: synchrocheck). Bên cạnh điều kiện kiểm tra được quy định bởi tham số dịch vụ, đối tượng điều khiển có thể thực hiện các kiểm tra bổ sung. |
| UUID | Universal Unique ID được sử dụng làm định danh dịch vụ duy nhất cho mối quan hệ yêu cầu/phản hồi. Chi tiết UUID phải được quy định trong RFC 4122. |
| AssocID | AssocID được sử dụng để xác định người khởi tạo liên kết - máy khách cụ thể. AssocID phải được sử dụng để xác định ví dụ như các đăng ký và nhật ký đã thiết lập trên máy chủ. |
A.3.10.7.3 TimeActivatedOperateResponse


Tên thẻ phải được xác định theo Bảng A.77.
Bảng A.77 - TimeActivatedOperateResponse
| Tên thẻ | Mô tả |
| TimeActivatedOperateResponse | Máy chủ phải gửi phản hồi TimeActiveatedOperate khi dịch vụ hoàn tất hoặc bị từ chối với tham số AddCause. |
| ControlObjectRef | Tham số ControlObjectRef phải chứa ObjectReference của DATA (DỮ LIỆU) có thể kiểm soát được để truy cập. |
| ctlVal | Các tham số Giá trị phải chứa các giá trị cụ thể của dịch vụ nếu máy khách yêu cầu. |
| T | Tham số T phải chứa thời gian mà dịch vụ được yêu cầu. |
| Test | Tham số Test phải chỉ ra giá trị TRUE rằng các giá trị của thông báo phải không được sử dụng cho mục đích vận hành. |
| AddCause | Tham số AddCause phải xác định lý do trong trường hợp lỗi phản hồi dịch vụ điều khiển. Xem Bảng A.80 để biết giá trị phản hồi. |
| TimeOperRsp | Tham số TimOperRsp này phải chỉ định chi tiết phản hồi trên dịch vụ TimeActivatedOperate. TimOperRsp thuộc loại ENUMERATED và có thể có các giá trị timer-activated I command-executed |
| UUID | Universal Unique ID được sử dụng như một định danh dịch vụ duy nhất cho mối quan hệ yêu cầu/phản hồi. Chi tiết UUID phải được quy định trong RFC 4122. Máy chủ phải phản ánh giá trị UUID nhận được trong tin nhắn yêu cầu và trả về cùng giá trị đó trong tin nhắn phản hồi. |
| AssocID | AssocID được sử dụng để xác định người khởi tạo liên kết - máy khách cụ thể. AssocID phải được sử dụng để xác định ví dụ như các đăng ký và nhật ký đã thiết lập trên máy chủ. |
A.3.10.7.4 TimeActivatedOperateTerminationRequest

Tên thẻ phải được xác định theo Bảng A.78.
Bảng A.78 - TimeActivatedOperateTerminationRequest
| Tên thẻ | Mô tả |
| TimeActivatedOperate TerminationRequest | Máy khách phải yêu cầu dịch vụ TimeActivatedOperateTermination bao gồm ControlObjectRef khi cần chấm dứt lệnh trước đó. |
| ControlObjectRef | Tham số ControlObjectRef phải chứa ObjectReference của DATA (DỮ LIỆU) có thể kiểm soát được để truy cập. |
| T | Tham số T phải chứa thời gian mà dịch vụ được yêu cầu. |
| Test | Tham số Test phải chỉ ra với giá trị TRUE rằng các giá trị của thông báo phải không được sử dụng cho mục đích hoạt động. |
| UUID | Universal Unique ID được sử dụng làm định danh dịch vụ duy nhất cho mối quan hệ yêu cầu/phản hồi. Chi tiết UUID phải được quy định trong RFC 4122. |
| AssocID | AssocID được sử dụng để xác định người khởi tạo liên kết - máy khách cụ thể. AssocID phải được sử dụng để xác định ví dụ như các đăng ký và nhật ký đã thiết lập trên máy chủ. |
A.3.10.7.5 TimeActivatedOperateTerminationResponse

Tên thẻ phải được xác định theo Bảng A.79.
Bảng A.79 - TimeActivatedOperateTerminationResponse
| Tên thẻ | Mô tả |
| TimeActivatedOperate TerminationResponse | Máy chủ phải gửi phản hồi TimeActivatedOperateTermination khi dịch vụ hoàn tất hoặc bị từ chối với tham số AddCause. |
| ControlObjectRef | Tham số ControlObjectRef phải chứa ObjectReference của DATA (DỮ LIỆU) có thể kiểm soát được để truy cập. |
| T | Tham số T phải chứa thời gian mà dịch vụ được yêu cầu. |
| Test | Tham số Test phải chỉ ra với giá trị TRUE rằng các giá trị của thông báo phải không được sử dụng cho mục đích hoạt động. |
| AddCause | Tham số AddCause phải xác định lý do trong trường hợp lỗi phản hồi dịch vụ điều khiển. Xem Bảng A.80 để biết giá trị phản hồi. |
| UUID | Universal Unique ID được sử dụng như một định danh dịch vụ duy nhất cho mối quan hệ yêu cầu/phản hồi. Chi tiết UUID phải được quy định trong RFC 4122. Máy chủ phải phản ánh giá trị UUID nhận được trong tin nhắn yêu cầu và trả về cùng giá trị đó trong tin nhắn phản hồi. |
| AssocID | AssocID được sử dụng để xác định người khởi tạo liên kết - máy khách cụ thể. AssocID phải được sử dụng để xác định ví dụ như các đăng ký và nhật ký đã thiết lập trên máy chủ. |
A.3.10.8 AddCause Parameter response (T A.80)
Bảng A.80 - Phản hồi tham số AddCause
| Tên thẻ | Mô tả |
| AddCause | Tham số AddCause phải xác định lý do trong trường hợp lỗi trên phản hồi dịch vụ điều khiển. Phạm vi giá trị như sau: instance-not-available (phiên bản không có sẵn) instance-in-use (phiên bản đang sử dụng) access-violation (vi phạm quyền truy cập) access-not-allowed-in-current-state (truy cập trái phép trong trạng thái hiện tại) parameter-value-inappropriate (giá trị tham số không phù hợp) parameter-value-inconsistent (giá trị tham số không nhất quán) class-not-supported (lớp không được hỗ trợ) instance-locked-by-other-client (phiên bản bị khóa bởi máy khách khác) control-must-be- selected (lệnh-phải-được-chọn) type-conflict (kiểu xung đột) failed-due-to-communications-constraint (thất bại do ràng buộc giao tiếp) failed-due-to-server-constraint (lỗi do ràng buộc của máy chủ) application-unreachable (ứng dụng không thể truy cập được) connection-lost (mất kết nối) memory-unavailable (không có bộ nhớ) processor-resource-unavailable (bộ xử lý-tài nguyên-không có sẵn) blocked-by-switching-hierarchy (hệ thống phân cấp bị khóa theo chuyển đổi) select-failed (lựa chọn thất bại) invalid-position (vị trí không hợp lệ) position-reached (đạt được vị trí) parameter-change-in-execution (sửa đổi tham số đang thực thi) command-already-in- execution (lệnh đã được thực thi) step-limit (giới hạn bước) blocked-by-mode (chế độ bị khóa) blocked-by-process (quá trình bị khóa) blocked-by-interlocking (chặn bởi khóa truyền) blocked-by-synchrocheck (kiểm tra đồng bộ bị khóa) blocked-by-health (bị khóa bởi tính toàn vẹn) 1-of-n-control (thứ tự-1-of-n) abortion-by-cancel (gián đoạn do hủy bỏ) time-limit-over (hết thời gian) abortion-by-trip (ngắt theo kích hoạt) unknown (không rõ) not-supported (không được hỗ trợ) |
A.4 Chi tiết về ngăn xếp giao thức
Để tuân thủ ánh xạ này, việc lựa chọn ngăn xếp giao thức được nêu trong Bảng A.81 phải được sử dụng.
Giao thức TCP phải là giao thức tầng truyền tải cơ bản, và IP phải là giao thức tầng mạng cơ bản được cung cấp cho ánh xạ dịch vụ Web (Web Services). Các đặc tả cho tầng liên kết dữ liệu và tầng vật lý là phụ thuộc vào từng hệ thống cụ thể và nằm ngoài phạm vi của bộ TCVN 10687-25 (IEC 61400-25).
Bảng A.81 - Chọn ngăn xếp giao thức
| Lớp mô hình OSI | Đặc tả |
| ||
| Tên | Đặc tả dịch vụ | Đặc tả giao thức | M/O | |
| ứng dụng | Dịch vụ Web | Kiến trúc dịch vụ web, http://www.w3.org/TR/ws-arch/ | M | |
| SOAP | SOAP ver 1.2 | M | ||
| HTTP | RFC 2616, RFC 2817 | M | ||
| SSL/TLS | RFC 5246 | O | ||
| Trình diễn | - | - |
| |
| Phiên làm việc | - | - |
| |
| Truyền tải | Giao thức kiểm soát truyền tải(TCP) | RFC 793 | M | |
| Mạng lưới | Giao thức Internet IPver. 4 (ICMPv4) hoặc IP ver.6(ICMPv6) | RFC 792, RFC 791 | M | |
| Giao thức phân giải địa chỉ Ethernet (ARP) | RFC 826 | M | ||
| Phát sóng dữ liệu Internet | RFC 922 RFC 950 RFC 919 | M | ||
| Phần mở rộng máy chủ cho IP Multicasting | RFC 1112 | M | ||
| Lớp liên kết dữ liệu | Việc triển khai cụ thể và vượt ra ngoài phạm vi của bộ TCVN 10687-25 (IEC 61400-25). |
|
| |
| Lớp vật lý | Việc triển khai cụ thể và vượt ra ngoài phạm vi của bộ TCVN 10687- 25 (IEC 61400-25). |
|
| |
A.5 Đặc tả WSDL để định nghĩa và ánh xạ đến Dịch vụ Web
Đặc tả WSDL để ánh xạ cho các dịch vụ web phải được xác định như trong văn bản sau. Kiểu được sử dụng cho mô tả WSDL là kiểu chữ/đóng gói.
Tất cả các URL được quy định trong tệp WSDL hiện tại đều có mục đích tạo tham chiếu đến các không gian tên được áp dụng trong các dịch vụ.
Tệp WSDL là tệp đầu vào cho các công cụ tạo mã của bộ công cụ Dịch vụ Web tạo ra mã mà lập trình viên có thể sử dụng kết hợp với các thư viện bộ công cụ để triển khai các thông báo khác nhau.
Để thuận tiện cho người dùng, một tệp chứa văn bản của Điều A.7 được bao gồm trong tiêu chuẩn này.
Văn bản tệp WSDL được đưa ra trong Điều A.7 bao gồm tất cả các định nghĩa và ánh xạ. Phần định nghĩa không được truyền qua dây trong liên kết máy khách-máy chủ được quy định là các chú thích trong tệp WSDL được đưa ra bên dưới.

TCVN 10687-25-4 (IEC 61400-25-4) Tệp WSDL, Version 3. 3, ngày 29. 01 . 2015/PKK
->
<Ị-
Tài liệu tham khảo: TCVN 10687-25-4 (IEC 61400-25-4); DraftCDV, Phụ lục A.7.
Tệp WSDL được xác định dưới đây bao gồm chỉ dịch vụ Web được truyền dẫn..
Đoạn nội dung được nêu tại TCVN 10687-25-4 (IEC61400-25-4), Phụ lục A.7 bao gồm tất cả các mô tả dịch vụ và các định nghĩa được đưa ra như các nhận xét.
Các quy ước đặt tên được sử dụng trong Lược đồ này.:
Tên các kiểu lược đồ bắt đầu với chữ cái t nhỏ (Ví dụ: tObjectName)
Tệp WSDL là hợp lệ cho tới khi có các công cụ dưới đây:
AltovaXMLSpy201 5 Lịch sử sửa đổi:
29.01 .201 5 - PKK - Được sửa đổi để hỗ trợ TCVN 10687-25-2 (61400-25-2) và TCVN 10687-25-3 (61400-25-3)
->
<Ị--
Mô hình thông tin TCVN 10687-25-2 (IEC 61400-25-2) các định nghĩa kiểu dữ liệu.





































Phụ lục B
(quy định)
Ánh xạ dịch vụ truyền thông cụ thể - Ánh xạ đến OPC XML-DA
B.1 Quy định chung
B.1.1 Giới thiệu về ánh xạ đến OPC XML-DA
Phụ lục B mô tả việc ánh xạ các dịch vụ TCVN 10687-25-3 (IEC 61400-25-3) sang các dịch vụ OPC XML-DA. Việc ánh xạ này dựa trên hai nguyên tắc:
a) Mô hình thông tin được định nghĩa trong TCVN 10687-25-2 (IEC 61400-25-2) phải có thể truy cập được bằng cách sử dụng các dịch vụ OPC XML-DA.
b) Máy chủ OPC XML-DA phải tuân theo các quy tắc được quy định trong Đặc tả OPC XML-DA 1.01. Phụ lục B bao gồm các điều khoản sau:
- B.1 cung cấp phần giới thiệu chung về ánh xạ đến OPC XML-DA.
- B.2 cung cấp ánh xạ của mô hình thông tin TCVN 10687-25-2 (IEC 61400-25-2) tới OPC XML-DA.
- B.3 cung cấp ánh xạ của mô hình trao đổi thông tin TCVN 10687-25-3 (IEC 61400-25-3) tới OPC XML-DA.
- B.4 cung cấp thông tin chi tiết về ngăn xếp giao thức.
B.1.2 Phạm vi ánh xạ đến OPC XML-DA
Phạm vi của việc ánh xạ đến các dịch vụ OPC XML-DA là việc trao đổi thông tin quy trình cần thiết cho mục đích hoạt động. Lượng thông tin do máy chủ cung cấp có thể thay đổi tùy thuộc vào nhu cầu hoạt động. Các tác nhân có thể là các trung tâm kiểm soát cục bộ, khu vực hoặc toàn quốc nhận thông tin để giám sát và kiểm soát quy trình.
B.1.3 Kiến trúc ánh xạ
Kiến trúc ánh xạ bao gồm hai phần:
a) Ánh xạ mô hình thông tin.
b) Ánh xạ các dịch vụ trao đổi thông tin.
Mô hình thông tin nhà máy điện gió được định nghĩa trong TCVN 10687-25-2 (IEC 61400-25-2) phải được ánh xạ thành một cấu trúc phân cấp.
Ánh xạ khái niệm được mô tả trong Hình B.1. Mô hình thông tin nhà máy điện gió của TCVN 10687-25- 2 (IEC 61400-25-2) được dự định phải được bảo toàn khi ánh xạ đến các dịch vụ OPC XML-DA. Điều này có nghĩa là:
- máy chủ triển khai mô hình thông tin nhà máy điện gió phân cấp của TCVN 10687-25-2 (IEC 61400-25-2) có thể được các dịch vụ truy xuất theo Bảng B.1.
- máy khách triển khai mô hình thông tin nhà máy điện gió theo cấu hình hoặc có thể truy xuất mô hình này bằng cách sử dụng các dịch vụ tự mô tả.
- ứng dụng máy khách truy cập mô hình thông tin nhà máy điện gió phân cấp của TCVN 10687-25-2 (IEC 61400-25-2) thông qua các dịch vụ do ánh xạ OPC XML-DA cung cấp để trao đổi dữ liệu mô hình thông tin.

Hình B.1 - Kiến trúc ánh xạ (khái niệm)
Phụ lục B
(quy định)
Ánh xạ dịch vụ truyền thông cụ thể - Ánh xạ đến OPC XML-DA
B.1 Quy định chung
B.1.1 Giới thiệu về ánh xạ đến OPC XML-DA
Phụ lục B mô tả việc ánh xạ các dịch vụ TCVN 10687-25-3 (IEC 61400-25-3) sang các dịch vụ OPC XML-DA. Việc ánh xạ này dựa trên hai nguyên tắc:
a) Mô hình thông tin được định nghĩa trong TCVN 10687-25-2 (IEC 61400-25-2) phải có thể truy cập được bằng cách sử dụng các dịch vụ OPC XML-DA.
b) Máy chủ OPC XML-DA phải tuân theo các quy tắc được quy định trong Đặc tả OPC XML-DA 1.01.
Phụ lục B bao gồm các điều khoản sau:
- B.1 cung cấp phần giới thiệu chung về ánh xạ đến OPC XML-DA.
- B.2 cung cấp ánh xạ của mô hình thông tin TCVN 10687-25-2 (IEC 61400-25-2) tới OPC XML-DA.
- B.3 cung cấp ánh xạ của mô hình trao đổi thông tin TCVN 10687-25-3 (IEC 61400-25-3) tới OPC XML-DA.
- B.4 cung cấp thông tin chi tiết về ngăn xếp giao thức.
B.1.2 Phạm vi ánh xạ đến OPC XML-DA
Phạm vi của việc ánh xạ đến các dịch vụ OPC XML-DA là việc trao đổi thông tin quy trình cần thiết cho mục đích hoạt động. Lượng thông tin do máy chủ cung cấp có thể thay đổi tùy thuộc vào nhu cầu hoạt động. Các tác nhân có thể là các trung tâm kiểm soát cục bộ, khu vực hoặc toàn quốc nhận thông tin để giám sát và kiểm soát quy trình.
B.1.3 Kiến trúc ánh xạ
Kiến trúc ánh xạ bao gồm hai phần:
a) Ánh xạ mô hình thông tin.
b) Ánh xạ các dịch vụ trao đổi thông tin.
Mô hình thông tin nhà máy điện gió được định nghĩa trong TCVN 10687-25-2 (IEC 61400-25-2) phải được ánh xạ thành một cấu trúc phân cấp.
Ánh xạ khái niệm được mô tả trong Hình B.1. Mô hình thông tin nhà máy điện gió của TCVN 10687-25-2 (IEC 61400-25-2) được dự định phải được bảo toàn khi ánh xạ đến các dịch vụ OPC XML-DA. Điều này có nghĩa là:
- máy chủ trìển khai mô hình thông tin nhà máy điện gió phân cấp của TCVN 10687-25-2 (IEC 61400-25-2) có thể được các dịch vụ truy xuất theo Bảng B.1.
- máy khách triển khai mô hình thông tin nhà máy điện gió theo cấu hình hoặc có thể truy xuất mô hình này bằng cách sử dụng các dịch vụ tự mô tả.
- Ứng dụng máy khách truy cập mô hình thông tin nhà máy điện gió phân cấp của TCVN 10687-25-2 (IEC 61400-25-2) thông qua các dịch vụ do ánh xạ OPC XML-DA cung cấp để trao đổi dữ liệu mô hình thông tin.

Hình B.1 - Kiến trúc ánh xạ (khái niệm)
Bảng B.1 - Ánh xạ dịch vụ TCVN 10687-25-3 (IEC 61400-25-3) IEM vào dịch vụ OPC XML-DA
| Dịch vụ IEM TCVN 10687-25-3 (IEC 61400-25-3) | Bao gồm trong ánh xạ | Dịch vụ OPC XML-DA |
| GetServerDirectory | Y | Browse |
| Associate | Y | - |
| Release | Y | - |
| Abort | N | - |
| GetLogicalDeviceDirectory | Y | Browse |
| GetLogicalNodeDirectory | Y | Browse |
| GetDataValues | Y | Read |
| SetDataValues | Y | Write |
| GetDataDirectory | Y | Browse |
| GetDataDefinition | Y | Browse |
| GetDataSetValues | P | (xem chú thích) |
| SetDataSetValues | N |
|
| CreateDataSet | N |
|
| DeleteDataSet | N |
|
| GetDataSetDirectory | N |
|
| Report | Y | Mô hình báo cáo được ánh xạ đến các dịch vụ OPC XML-DA Subscribe, SubscriptionPolledRefresh và SubscriptionCancel |
| GetBRCBValues | Y |
|
| SetBRCBValues | Y |
|
| GetURCBValues | Y |
|
| SetURCBValues | Y |
|
| GetLCBValues | N |
|
| SetLCBValues | N |
|
| QueryLogByTime | N |
|
| QueryLogAfter | N |
|
| GetLogStatusValues | N |
|
| Select | Y | Write |
| SelectWithValue | Y | Write |
| Cancel | Y | Write |
| Operate | Y | Write |
| CommandTermination | Y | Read or Subscribe, SubscriptionPolledRefresh, SubscriptionCancel |
| TimeActivatedOperate | Y | Write |
| TimeActivatedOperateTermination | Y | Read or Subscribe, SubscriptionPolledRefresh, SubscriptionCancel |
CHÚ THÍCH "P" có nghĩa là dịch vụ được hỗ trợ một phần. Khái niệm về Bộ dữ liệu không tồn tại ở phía máy chủ, nhưng ánh xạ bao gồm mô tả thông tin về cách máy khách có thể sử dụng dịch vụ IEM DataSet để xử lý Bộ dữ liệu bằng dịch vụ OPC XML-DA.
B.2 Ánh xạ Mô hình thông tin TCVN 10687-25 (IEC 61400-25) tới OPC XML-DA
B.2.1 Ánh xạ các lớp Mô hình thông tin TCVN 10687-25-2 (IEC 61400-25-2) tới OPC XML-DA
Mối quan hệ giữa các lớp IM và các khái niệm được sử dụng trong OPC XML-DA được mô tả trong Bảng B.2.
Bảng B.2 - Ánh xạ các lớp TCVN 10687-25-2 (IEC 61400-25-2) IM sang OPC XML-DA
| TCVN 10687-25-2 (IEC 61400-25-2) Lớp IN | Khái niệm OPC XML-DA | Dịch vụ liên quan đến OPC XML-DA |
| Server | Dịch vụ Web | Browse |
|
|
|
|
| Logical Device Logical Node Data Object DataAttribute (Thuộc tính được xây dựng) | Nhánh | Browse |
| DataAttribute (Loại cơ bản hoặc loại ACSI phổ biến) | Mục | Browse Read Write Subscribe SubscriptionPolledRefresh SubscriptionCancel |
| CHÚ THÍCH: Các khái niệm Branch (Nhánh) và Item (Mục) không phải là các đối tượng có thể truy cập được. Chúng được sử dụng bởi các phương pháp web OPC XML-DA khác nhau. | ||
B.2.2 Máy chủ
Máy chủ TCVN 10687-25 (IEC 61400-25) được biểu diễn bằng máy chủ web OPC XML-DA.
Dịch vụ web OPC XML-DA là mỗi dịch vụ web chạy bên trong máy chủ web theo các quy tắc được định nghĩa trong thông số kỹ thuật OPC XML-DA. Mỗi dịch vụ web được quy định một địa chỉ giao tiếp, Điểm truy cập dịch vụ (Service Access Point) mà qua đó các dịch vụ OPC XML-DA có thể được trao đổi. Định dạng của địa chỉ là một URL, chẳng hạn như:
http://machineName/virtualDirectory/serviceName.asmx
hoặc https://machineName/virtualDirectory/serviceName.asmx
Máy chủ IEM được bao phủ bởi máy chủ web chứa các dịch vụ OPC XML-DA. Các thuộc tính lớp máy chủ được ánh xạ như được đưa ra trong Bảng B.3.
Bảng B.3 - Thuộc tính lớp máy chủ
| TCVN 10687-25-2 (IEC 61400-25-2) (tham chiếu IEC 61850-7-2) | OPC XML-DA | Bình luận |
| ServiceAccessPoint [1..n] | URL of the OPC XML-DA web service |
|
| LogicalDevice [1..n] | Child/Branch |
|
| TPAppAssociation [0..n] | -- | HTTP-Session |
| CHÚ THÍCH: IEC 61850-7-2 được tham chiếu định nghĩa FileSystem và MCAppAssociations là các thuộc tỉnh lớp Server. Files và MCAppAssociations không phải là một phần của Mô hình thông tin TCVN 10687-25-2 (IEC 61400-25-2). | ||
B.2.3 Thiết bị logic
Các thiết bị logic được ánh xạ đến các nhánh trong hệ thống phân cấp OPC. Đối với mỗi thiết bị logic phải có một nhánh trong hệ thống phân cấp OPC. Tên nhánh phải là LDName của thiết bị logic. ItemName của nhánh phải là ObjectReference của thiết bị logic.
Các thuộc tính lớp thiết bị logic được ánh xạ như được đưa ra trong Bảng B.4.
Bảng B.4 - Thuộc tính lớp thiết bị logic
| TCVN 10687-25-2 (IEC 61400-25-2) (tham chiếu IEC 61850-7-2) | OPC XML-DA | Bình luận |
| LDName | tên |
|
| (ObjectReference của thiết bị logic) | (ItemName) | Không được định nghĩa là thuộc tính |
| LogicalNode [1..n] | Nhánh | Ít nhất phải có LLN0, LPHD và một LN nữa |
B.2.4 Nút logic
Các nút logic phải được ánh xạ đến các nhánh trong hệ thống phân cấp OPC. Đối với mỗi nút logic, phải có một nhánh trong hệ thống phân cấp OPC. Tên nhánh phải là LNName của nút logic. ItemName của nhánh phải là ObjectReference của nút logic (LNRef).
Thuộc tính lớp nút logic được ánh xạ như trong Bảng B.5.
Bảng B.5 - Thuộc tính lớp nút logic (Logical Node Class)
| TCVN 10687-25-2 (IEC 61400-25-2) (tham chiếu IEC 61850-7-2) | OPC XML-DA | Bình luận |
| LNName | Tên |
|
| LNRef | ItemName |
|
| DataObject [1..n] | Nhánh |
|
| DataSet [0..n] | Không ánh xạ | Cần được xử lý trong ứng dụng máy khách |
| BufferedReportControlBlock [0..n] | Không ánh xạ | Mô hình báo cáo được ánh xạ đến các dịch vụ OPC XML-DA Subscribe, SubscriptionPolledRefresh và SubscriptionCancel |
| UnbufferedReportControlBlock [0..n] | Không ánh xạ | |
| LogControlBlock [0..n] | Không ánh xạ |
|
| Log [0..n] | Không ánh xạ |
|
| CHÚ THÍCH: IEC 61850-7-2 được tham chiếu định nghĩa các thuộc tính bổ sung (SettingGroupControlBlock, GOOSSEControlBlock, MululticastSampledValueControlBlock và UnicastSampledValueControlBlock) không phải là một phần của Mô hình thông tin TCVN 10687-25-2 (IEC 61400-25-2). | ||
B.2.5 Đối tượng dữ liệu
Đối tượng dữ liệu phải được ánh xạ đến các nhánh trong hệ thống phân cấp OPC. Đối với mỗi đối tượng dữ liệu, phải có một nhánh trong hệ thống phân cấp OPC. Tên nhánh phải là DataObjectName của đối tượng dữ liệu. ItemName của nhánh phải là ObjectReference của đối tượng dữ liệu (DataObjectRef).
Thuộc tính lớp đối tượng dữ liệu phải được ánh xạ như được đưa ra trong Bảng B.6.
Bảng B.6 - Thuộc tính lớp đối tượng dữ liệu (Data Object Class)
| TCVN 10687-25-2 (IEC 61400-25-2) (tham chiếu IEC 61850-7-2) | OPC XML-DA | Bình luận | |
| DataObjectName | Tên |
| |
| DataObjectRef | ItemName |
| |
| m/o/c | Không ánh xạ |
| |
| DataObjectType |
|
| |
|
| CDC-ID | Mục hoặc nhánh |
|
| SubDataObject [0..n] | nhánh |
| |
| DataAttribute [0..n] | nhánh hoặc Mục | Được ánh xạ đến nhánh hoặc mục - phụ thuộc vào loại thuộc tính dữ liệu | |
B.2.6 Data Attribute
B.2.6.1 Quy định chung
Tùy thuộc vào kiểu thuộc tính, các thuộc tính dữ liệu phải được ánh xạ đến các nhánh hoặc các mục trong phân cấp OPC XML-DA. Phải có một nhánh cho mỗi thuộc tính dữ liệu thuộc kiểu ConstructedAttributeClass và phải có một mục cho mỗi thuộc tính dữ liệu thuộc loại BaseType hoặc CommonACSIType. Các mục tạo thành các lá trong phân cấp OPC XML-DA. Các thuộc tính lớp thuộc tính dữ liệu được ánh xạ như được đưa ra trong Bảng B.7.
Bảng B.7 - Thuộc tính lớp thuộc tính dữ liệu (Data Attribute Class)
| TCVN 10687-25-2 (IEC 61400-25-2) (tham chiếu IEC 61850-7-2) | OPC XML-DA | Bình luận |
| DataAttributeName | Tên |
|
| (ObjectReference of data attribute) | (ItemName) | Không được định nghĩa là thuộc tính |
| Functional Constraint | Thuộc tính mục tùy chỉnh | Chỉ được xác định cho các thuộc tính dữ liệu (không phải cho các thuộc tính dữ liệu phụ) |
| TrgOp | Không ánh xạ | Chỉ được xác định cho các thuộc tính dữ liệu (không phải cho các thuộc tính dữ liệu phụ) |
| SubDataAttribute[0..n] | Nhánh hoặc Mục | Được ánh xạ đến nhánh hoặc mục - phụ thuộc vào loại thuộc tính dữ liệu phụ |
| Functional Constraint | Thuộc tính mục tùy chỉnh | Chỉ được xác định cho các thuộc tính dữ liệu (không phải cho các thuộc tính dữ liệu phụ) |
B.2.6.2 Ánh xạ của BasicTypes
B.2.6.2.1 Quy định chung
Các BasicTypes phải được ánh xạ như được đưa ra trong Bảng B.8.
Bảng B.8 - Ánh xạ của Basic Types
| TCVN 10687-25-2 (IEC 61400-25-2) BasicType | Kiểu OPC XML-DA | Phạm vi giá trị | Bình luận |
| BOOLEAN | boolean | Giá trị logic nhị phân. False (sai) (0) | True (đúng) (1) |
|
| INT8 | byte | 8-bit giá trị số nguyên có dấu: -128 đến 127 |
|
| INT16 | short | 16-bit giá trị số nguyên có dấu: -32 768 đến 32 767 |
|
| INT24 | int | 32-bit giá trị số nguyên có dấu: -2**31 đến (2**31 )-1 | Extends the value range. |
| INT32 | int | 32-bit giá trị số nguyên có dấu: -2**31 đến (2**31 )-1 |
|
| INT64 | long | 64-bit giá trị số nguyên có dấu: -2**63 đến (2**63)-1 | Reduces the value range. |
| INT8U | unsignedByte | 8-bit giá trị số nguyên không dấu: 0 đến 255 |
|
| INT16U | unsignedShort | 16-bit giá trị số nguyên không dấu: 0 đến 65 535 |
|
| INT24U | unsignedInt | 32-bit giá trị số nguyên không dấu: 0 đến 4 294 967 295 | Mở rộng phạm vi giá trị. |
| INT32U | unsignedInt | 32-bit giá trị số nguyên không dấu: 0 đến 4 294 967 295 |
|
| FLOAT32 | float | IEEE giá trị dấu phẩy động 32 bít độ chính xác đơn |
|
| ENUMERATED | unsignedInt | Bộ giá trị được sắp xếp, được xác định khi sử dụng kiểu; cho phép sử dụng phần mở rộng tùy chỉnh |
|
| CODED ENUM | unsignedInt | Bộ giá trị được sắp xếp, được xác định khi sử dụng kiểu; không được phép sử dụng phần mở rộng tùy chỉnh | Xem định nghĩa bên dưới bảng |
| VISIBLE STRING | string | Chuỗi ký tự Unicode (thay vì chuỗi ASCII) | Độ dài được quy định trong định nghĩa CDC |
| UNICODE STRING | string | Chuỗi ký tự Unicode | Độ dài được quy định trong định nghĩa CDC |
| OCTET STRING | Hexadecimal string |
| Xem định nghĩa bên dưới bảng |
B.2.6.2.2 CODED ENUM
CODED ENUM phải ánh xạ đến unsignedlnt. Bit 0 của CODED ENUM phải là bit quan trọng nhất trong unsignedInt.
Value = bit[0] × 2 N-1 + bit[1] × 2 N-2 +...+ bit[N] × 2 0
trong đó N là số bit trong enum được mã hóa.
B.2.6.2.3 OCTET STRING
IEC Octetstring phải ánh xạ đến chuỗi thập lục phân OPC XML-DA. Chỉ các ký tự từ 0 đến 9, a đến f và A đến F phải được sử dụng.
B.2.6.3 Các loại ACSI phổ biến
B.2.6.3.1 ObjectName
Thuộc tính IEM ObjectName (VisibleString32) phải ánh xạ đến thuộc tính "Name" (string) bên trong các dịch vụ OPC XML-DA.
B.2.6.3.2 ObjectReference
Thuộc tính IEM ObjectReference (VisibleString255) phải ánh xạ đến thuộc tính "ItemName" (string) bên trong các dịch vụ OPC XML-DA.
B.2.6.3.3 Array
Kiểu "ARRAY OF xxx" theo tiêu chuẩn TCVN 10687-25-2 (IEC 61400-25-2) phải được ánh xạ đến OPC XML-DA "ArrayOfXXX", trong đó XXX được xác định khi kiểu này được sử dụng.
Kiểu ACSI phổ biến Array được xác định là ARRAY 0..m OF p với m ≥ 0 và
| p = | GenCommonDataClass không chứa một kiểu array |
|
| hoặc GenDataAttributeClass hoặc GenConstructedAttributeClass hoặc TypeDefinitions (trừ kiểu ARRAY) |
p = TypeDefinitions (except ARRAY type)
Mảng phải được ánh xạ đến Kiểu OPC XML-DA Array tương đương (ví dụ: ArrayOfFloat, ArrayOfString).
p = GenCommonDataClass, GenDataAttributeClass, GenContructedAttributeClass
Mỗi phần tử của Array phải được ánh xạ đến một cây con trong hệ thống phân cấp OPC XML-DA, tức là mỗi phần tử của mảng phải được ánh xạ đến một nhánh. Tên nhánh phải là "array" + chỉ số của phần tử mảng - bắt đầu bằng 0. ItemName của nhánh phải là sự nối tiếp của ObjectReference + ".array" + chỉ số của phần tử array
VÍ DỤ: Bộ đếm hàng tháng cho Tổng sản lượng năng lượng hoạt động (TotWh.mly) được xác định là ARRAY OF [0..11] BCR.
• Đối tượng dữ liệu TotWh được ánh xạ đến một nhánh - WTUR
• Thuộc tính dữ liệu mly được ánh xạ đến một nhánh - WTUR.mly
• Mỗi phần tử array của mly được ánh xạ đến một nhánh - WTUR.mly.array0, WTUR.mly.array11
• Mỗi thuộc tính dữ liệu phụ actVal được ánh xạ đến một mục - WTUR.mly.array0.actVal,.. , WTUR.mly.array11.actVal.
B.2.6.3.4 ServiceError
IEM ServiceError (ENUMERATED) phải ánh xạ đến phần tử OPC XML-DA Text (string) của phần tử OPCError. Danh sách các mã lỗi OPC XML-DA chuẩn đã được mở rộng với các mã lỗi sau được đưa ra trong Bảng B.9.
Bảng B.9 - Mã lỗi OPC XML-DA mới
| Mã lỗi OPC XML-DA mới |
| E_61400_25_INSTANCE_NOT_AVAILABLE |
| E_61400_25_INSTANCE_IN_USE |
| E_61400_25_ACCESS_VIOLATION |
| E_61400_25_ACCESS_NOT_ALLOWED_IN_CURRENT_STATE |
| E_61400_25_PARAMETER_VALUE_INAPPROPRIATE |
| E_61400_25_PARAMETER_VALUE_INCONSISTENT |
| E_61400_25_CLASS_NOT_SUPPORTED |
| E_61400_25_INSTANCE_LOCKED_BY_OTHER_CLIENT |
| E_61400_25_CONTROL_MUST_BE_SELECTED |
| E_61400_25_TYPE_CONFLICT |
| E_FAILED_DUE_TO_COMMUNICATIONS_CONSTRAINT |
| E_FAILED_DUE_TO_SERVER_CONSTRAINT |
B.2.6.3.5 Dấu thời gian (Timestamp)
Ánh xạ đến kiểu dateTime của OPC XML-DA.
Trong ánh xạ này, thuộc tính OPC XML-DA Timestamp không được sử dụng. Lý do là TimeStamp của Mô hình thông tin (Information Model) phản ánh thời điểm cuối cùng khi giá trị thay đổi trong khi OPC XML-DA Timestamp phản ánh thời điểm mà máy chủ biết giá trị tương ứng là chính xác.

Hình B.2 - Sự khác biệt giữa dấu thời gian OPC XML-DA và Mô hình thông tin
Hình B.2 cho thấy sự khác biệt giữa các giá trị của thuộc tính Timestamp (dấu thời gian) OPC và Item (mục) phản ánh Information Model Timestamp (dấu thời gian của mô hình thông tin).
Ánh xạ dấu thời gian (Timestamp) được mô tả chi tiết trong Bảng B.10.
Bảng B.10 - Ánh xạ Timestamp mapping
| Thuộc tính Timestamp IM | Ánh xạ OPC | Ràng buộc | |
| SecondSince Epoch | OPC XML-DA dateTime |
| |
| FractionOfSecond | |||
| TimeQuality | LeapSecondsKnown | Không ánh xạ |
|
| ClockFailure | Thuộc tính chất lượng của mục Timestamp | "xấu" | |
| ClockNotSynchronized | Thuộc tính chất lượng của mục Timestamp | "không chắc chắn" | |
| TimeAccuracy | Không ánh xạ | Cố định tới n =10. | |
B.2.6.4 Lớp thuộc tính Constructed quality
Mô hình thông tin được định nghĩa trong TCVN 10687-25-2 (IEC 61400-25-2) chỉ rõ sự tồn tại của thuộc tính chất lượng được tham chiếu đến giá trị của một số thuộc tính trạng thái hoặc đo lường.
Các giá trị mà thuộc tính Quality IEM có thể chứa là khá khác với các giá trị bên trong thuộc tính Quality OPC XML-DA. Trong ánh xạ này, thuộc tính Quality OPC XML-DA không được sử dụng. Chất lượng IEM phải là một mục trong hệ thống phân cấp OPC XML-DA.
Các thuộc tính Quality bên trong mô hình thông tin phải được coi là ENUM CODED được hình thành bởi 13 bít và được ánh xạ đến OPC XML-DA unsignedlnt như được đưa ra trong Bảng B.11. Giá trị chất lượng phải được tính toán như định nghĩa trong B.2.6.2 đối với enum được mã hóa.
Bảng B.11 - Ánh xạ của thuộc tính Quality
| Bit(s) | Tên thuộc tính | Giá trị thuộc tính | Bình luận |
| 0 to 1 | validity | Good (tốt) | Giá trị = 0 0 |
|
| Invalid (không hợp lệ) | Giá trị = 0 1 | |
|
| Reserved (dự trù) | Giá trị = 1 0 | |
|
| Questionable (nghi ngờ) | Giá trị = 1 1 | |
| 2 | overflow |
|
|
| 3 | outOfRange |
|
|
| 4 | badReference |
|
|
| 5 | oscillatory |
|
|
| 6 | failure |
|
|
| 7 | oldData |
|
|
| 8 | inconsistent |
|
|
| 9 | inaccurate |
|
|
| 10 | source |
|
|
| 11 | test |
|
|
| 12 | operatorBlocked |
|
|
B.2.6.5 Định nghĩa thuộc tính mục tùy chỉnh
B.2.6.5.1 Quy định chung
Các dịch vụ GetDataDirectory và GetDataDefinition yêu cầu thông tin phản hồi mà các thành phần được ánh xạ không thể cung cấp. Để cung cấp thông tin này, các thuộc tính mục tùy chỉnh sau phải được thêm vào.
B.2.6.5.2 Thuộc tính mục tùy chỉnh "FC"
Thuộc tính mục tùy chỉnh "FC" phải được thêm vào. Thuộc tính mục tùy chỉnh này, được gán cho mọi đối tượng dữ liệu (phụ) và thuộc tính dữ liệu, xác định FC nào được sử dụng bên trong phần tử tương ứng. Nó được giới thiệu để cung cấp FC trong phản hồi của dịch vụ GetDataDirectory. Sự hiện diện của thuộc tính mục này là bắt buộc, nhưng việc sử dụng nó của máy khách OPC XML-DA là tùy chọn.
| ItemName | ObjectReference. FC |
| ItemPath | "(chuỗi trống)" |
| Type | CODEDENUM (ST(0) | MX(1) | SP(3) | CF(4) | DC(5) | EX(6) | not available(10) | SV (11) | SG(12) | SE(13) | SR(14) | OR(15) | BL(16) | XX(17)) NOTE: 2,7,8,9 were assigned to FCs that were present in IEC 61850-7-2:2003 but are no longer present in IEC 61850-7-2:2010. For compatibility reasons these numbers were not assigned to other FCs. |
B.2.6.5.3 Thuộc tính mục tùy chỉnh "IMCIass"
Thuộc tính mục tùy chỉnh "IMCIass" phải được thêm vào. Thuộc tính mục tùy chỉnh này, được gán cho mọi phần tử, chứa thông tin lớp về phần tử. Nó được giới thiệu để cung cấp trong phản hồi của dịch vụ GetDataDirectory thông tin liệu phần tử được trả về là đối tượng dữ liệu phụ hay thuộc tính dữ liệu.
Sự hiện diện của thuộc tính mục này là bắt buộc, nhưng việc sử dụng nó bởi máy khách OPC XML-DA là tùy chọn.
| ItemName | ObjectReference.IMClass |
| ItemPath | "(chuỗi trống)" |
| Type | ENUMERATED |
| LD (Logical Device) (1) | LN (Logical Node) (2) | | |
| DO ((Sub) Data Object) (3) | | |
| CDA ((Sub) DataAttribute oType "ContructedDataAttribute") (4) | |
B.2.6.5.4 Thuộc tính mục tùy chỉnh "IMType"
Thuộc tính mục tùy chỉnh "IMType" phải được thêm vào. Thuộc tính mục tùy chỉnh này, được gán cho mọi phần tử, chứa kiểu của phần tử (Type of the element). Nó được giới thiệu để cung cấp thông tin này trong phản hồi của dịch vụ GetDataDefinition.
Sự hiện diện của thuộc tính mục này là bắt buộc, nhưng việc sử dụng nó bởi máy khách OPC XML-DA là tùy chọn.
| ItemName | ObjectReference.IMType |
| ItemPath | “” (chuỗi trống) |
| Type | UNICODE STRING |
| Cho LD: WPP | |
| Cho LN: WROT | WMET | WGEN | ....... | |
| Cho DO: INS | INC | ALM | .......... | |
| Cho DA: AnalogueValue | Vector | .... BOOLEAN | INT16 | ... |
B.3 Ánh xạ Mô hình trao đổi thông tin tới các dịch vụ OPC XML-DA
B.3.1 Quy định chung
Trong định nghĩa về ánh xạ dịch vụ IEM, các định nghĩa sau đây được áp dụng:
- M: Bắt buộc. Thuộc tính/phần tử này được yêu cầu theo OPC XML-DA hoặc thông số kỹ thuật ánh xạ này.
- C: Có điều kiện. Thuộc tính/phần tử này có điều kiện đối với một thuộc tính khác hoặc việc tiếp nhận một tham số trong yêu cầu.
- O: Tùy chọn. Có thể được bao gồm, nhưng không bắt buộc, do đó không thể mong đợi nó trong bất kỳ triển khai nào.
- N: Không được sử dụng. Thuộc tính/phần tử này phải không được bao gồm trong ánh xạ.
Các dịch vụ trao đổi thông tin nhà máy điện gió được quy định trong TCVN 10687-25-3 (IEC 61400-25-3) IEM phải được ánh xạ đến các dịch vụ được định nghĩa trong Điều B.3.
B.3.2 Mô hình liên kết
B.3.2.1 Quy định chung
Dịch vụ web được xây dựng dưới dạng dịch vụ không kết nối để cải thiện khả năng mở rộng so với dịch vụ hướng kết nối. Dịch vụ không kết nối có thể hoạt động như dịch vụ được kết nối bằng cách xây dựng dịch vụ đó như dịch vụ có trạng thái.
Điều B.3 mô tả phương pháp sử dụng tiêu đề HTTP để chuyển thông tin nhằm chia sẻ mã định danh kết nối trong quá trình trao đổi các dịch vụ OPC XML-DA khác nhau. Việc ánh xạ này không bắt buộc phải áp dụng hành vi này, nhưng khuyến nghị rằng nếu thông tin này được cung cấp bởi máy chủ, thì nên sử dụng phương pháp được mô tả.
Lớp liên kết ứng dụng hai bên và các dịch vụ của nó, được định nghĩa trong TCVN 10687-25-2 (IEC 61400-25-2) và TCVN 10687-25-3 (IEC 61400-25-3), chỉ định khái niệm về kết nối có trạng thái. Ngược lại, OPC XML-DA dựa trên SOAP và giao thức HTTP không trạng thái, tức là máy chủ xử lý mỗi yêu cầu như một giao dịch độc lập, không liên quan đến bất kỳ yêu cầu nào trước đó. Ánh xạ này yêu cầu các yêu cầu được đóng gói bằng cách thiết lập một phiên ảo trong lớp ứng dụng.
Phiên ảo phải được thiết lập bằng cách sử dụng ID của phiên duy nhất do máy chủ tạo ra và được truyền đi với ít nhất mọi yêu cầu. ID của phiên phải là duy nhất trong máy chủ (tức là có kết nối một - một giữa máy khách và ID của phiên) và trong máy khách (tức là có kết nối một-một giữa máy chủ, được biểu diễn bằng URL của máy chủ và ID của phiên). Việc ánh xạ không quy định cách trao đổi ID của phiên phải được triển khai (ví dụ thông qua cookie HTML hoặc như một phần của URL).
Máy chủ phải giữ một bộ đếm thời gian cho mỗi ID của phiên. Bộ đếm thời gian phải được thiết lập lại với mọi yêu cầu của máy khách liên quan. Nếu bộ đếm thời gian hết hạn, tức là không có yêu cầu nào khác của máy khách trong một khoảng thời gian nhất định, máy chủ phải coi phiên đã đóng và xóa ID của phiên.
Ánh xạ này không quy định cách thức xác thực máy khách phải được triển khai nhưng yêu cầu máy khách không phải tự xác thực lại với mọi yêu cầu. Điều này có thể đạt được bằng cách sử dụng ID của phiên để xác định máy khách yêu cầu.
Rất khuyến khích mã hóa dữ liệu được truyền đi (ví dụ bằng cách sử dụng https), đặc biệt là dữ liệu được truyền đi vì mục đích xác thực (tên người dùng/mật khẩu).
B.3.2.2 AssociationID
Định dạng và nội dung AssociationID phải là vấn đề cục bộ. Ở phía máy chủ, phải có sự tương ứng một-một giữa AssociationID và kết nối giữa máy khách và máy chủ web. Ở phía máy khách, sự kết hợp của AssociationID và URL của máy chủ phải là duy nhất.
B.3.2.3 Dịch vụ liên kết
B.3.2.3.1 Liên kết
Xác thực tiêu đề HTTP có thể được sử dụng nếu muốn xác thực máy khách. Cách tiếp cận này chỉ có thể được sử dụng nếu cả máy chủ và máy khách đều hỗ trợ xác thực. Tất cả các khía cạnh bảo mật đều nằm ngoài phạm vi của tiêu chuẩn này.
Dịch vụ liên kết không được ánh xạ đến bất kỳ dịch vụ OPC XML-DA cụ thể nào. Mỗi lần máy khách gửi yêu cầu dịch vụ OPC XML-DA mà không có associationsID trong tiêu đề HTTP, máy chủ phải coi đó là một liên kết mới và trong phản hồi cho dịch vụ, máy chủ phải bao gồm mã định danh của liên kết đó.
Tiêu đề HTTP được sử dụng phải tuân theo cú pháp sau:
Set-Cookie: AssociationID = AssocValue; expires=date; path=/SERVICE1; domain=url.
Các tham số được gửi trong cookie được mô tả trong Bảng B.12.
Bảng B.12 - Giải thích tham số cookie
| Tham số | Giải thích |
| AssociationID | Mã định danh của liên kết. Máy chủ phải gửi các mã định danh khác nhau cho tất cả các kết nối mà nó nắm giữ. |
| Expires | Tham số này phải được coi là Thời gian tồn tại tối đa của kết nối. Định dạng là: Wdy, dd-mmm-yyyy hh:mm:ss GMT |
| path | Dịch vụ cần sự liên kết. |
| Domain | URL máy chủ. |
Nếu cần AssociationID trong nhiều dịch vụ OPC XML-DA, máy chủ phải bao gồm các cookie khác nhau, mỗi cookie liên quan đến một dịch vụ OPC XML-DA.
Khi máy khách nhận được thông tin này, mã định danh liên kết phải được gửi trong tất cả các yêu cầu được gửi đến máy chủ: Cookie: AssociationID= Giá trị liên kết.
Khi nhận được tiêu đề này, máy chủ có thể gửi cùng một associationsID với ngày hết hạn mới để giữ kết nối mở lâu hơn TTL trước đó.
Máy chủ phải giữ một bộ đếm thời gian để nếu không nhận được tin nhắn nào có một trong các AssociationID được coi là đang hoạt động, thì liên kết phải được coi là đã mất. Khi nhận được tin nhắn có AssociationID không hợp lệ ở phía máy chủ, một AssociationID mới phải được cung cấp để tạo kết nối mới.
Trình tự các dịch vụ được sử dụng để thiết lập liên kết được mô tả trong Hình B.3.

Hình B.3 - Trình tự dịch vụ để thành lập hiệp hội
B.3.2.3.2 Release
Dịch vụ Release phải không ánh xạ đến bất kỳ dịch vụ OPC XML-DA cụ thể nào. Máy khách muốn đóng liên kết phải ngừng sử dụng cookie AssociationID trong tin nhắn của mình. Khi bộ đếm thời gian được đặt trong máy chủ hết hạn, kết nối phải được coi là đã được giải phóng.
B.3.2.3.2 Release
Dịch vụ Release phải không ánh xạ đến bất kỳ dịch vụ OPC XML-DA cụ thể nào. Máy khách muốn đóng liên kết phải ngừng sử dụng cookie AssociationID trong tin nhắn của mình. Khi bộ đếm thời gian được đặt trong máy chủ hết hạn, kết nối phải được coi là đã được giải phóng.
B.3.2.3.3 Abort
B.3.2.3.3.1 Quy định chung
B.3.2.3.3 mô tả cách cơ chế Abort có thể được triển khai trong chuỗi thông báo OPC XML-DA.
B.3.2.3.3.2 Phía máy khách
Yêu cầu Abort (Hủy) phải xóa Cookie có AssociationID để liên kết được coi là đã hoàn tất.
Chỉ báo Abort được gửi đến ứng dụng mỗi lần máy chủ trả lời bằng AssociationID khác với AssociationID được cung cấp trong yêu cầu. Trong trường hợp đó, chỉ báo Abort được theo sau bởi chỉ báo Association và xác nhận dịch vụ OPC được yêu cầu.
B.3.2.3.3.3 Phía máy chủ
B.3.3 Dịch vụ lớp máy chủ- GetServerDirectory
Dịch vụ này cho phép máy khách truy xuất danh sách tất cả các thiết bị logic mà máy chủ nắm giữ. Dịch vụ này phải ánh xạ đến OPC XML-DA Browse. Các tham số của dịch vụ Browse phải được xác định trong Bảng B.13 và Bảng B.14. Bất kỳ mã lỗi nào được trả về đều phải ánh xạ đến IEM ServiceError "failed-due-to-server-constraint"
Bảng B.13 - Ánh xạ IEM GetServerDirectory
| TCVN 10687-25-2 (IEC 61400-25-2) (tham chiếu IEC 61850-7-2) | OPC XML-DA | Bình luận |
| Request - ObjectClass | Browse - không ánh xạ | Luôn luôn là "logical-device" vì hệ thống tệp không được hỗ trợ trong IEC 61400-25 |
| Response + - Reference [1 ..n] | BrowseResponse (+) - Elements: ItemName | ObjectReferences của thiết bị logic |
| Response - - ServiceError | BrowseResponse (-) - Errors (OPCErrors) |
|
Bảng B.14 - Ánh xạ IEM GetServerDirectory chi tiết
| Tham số GetServerDirectory | Tham số OPC XML-DA | M/C/O/I/N | Ràng buộc | |
| Request | Browse |
|
| |
|
| E | PropertyNames | N |
|
|
| @ | LocaleID | O |
|
|
| @ | ClientRequestHandle | O |
|
|
| @ | Item Path | N or “” | Cả hai đều thiếu hoặc cả hai đều trống |
|
| @ | ItemName | N or “” | Cả hai đều thiếu hoặc cả hai đều trống |
|
| @ | ContinuationPoint | O | Xem chú thích 1 |
|
| @ | MaxElementsReturned | O | Xem chú thích 1 |
|
| @ | BrowseFilter | N |
|
|
| @ | ElementNameFilter | N |
|
|
| @ | VendorFilter | N |
|
|
| @ | ReturnAllProperties | N |
|
|
| @ | ReturnPropertyValues | N |
|
|
| @ | ReturnErrorText | O |
|
| Response+ | BrowseResponse |
|
| |
|
| E | BrowseResult | M |
|
|
| E | Elements | M | Số lượng phần tử phải bằng số lượng thiết bị logic mà máy chủ giữ. Ít nhất một phần tử phải có mặt. |
|
| E | Properties | N |
|
| Reference | @ | Name | M |
|
|
| @ | ItemPath | M |
|
| Reference | @ | ItemName | M | ObjectReference của thiết bị logic |
|
| @ | IsItem | M |
|
|
| @ | HasChildren | M | Phải là "true" |
|
| E | Errors | N | Không xuất hiện trong một phản hồi tích cực |
|
| @ | ContinuationPoint | C |
|
|
| @ | MoreElements | C |
|
| Response- | BrowseResponse |
|
| |
|
| E | BrowseResult | M |
|
|
| E | Elements | N | Trong phản ứng tiêu cực, không nên có phần tử |
|
| E | Properties | N |
|
|
| @ | Name | N |
|
|
| @ | ItemPath | N |
|
|
| @ | ItemName | N |
|
|
| @ | IsItem | N |
|
|
| @ | HasChildren | N |
|
| ServiceError | E | Errors | M | Xem chú thích 2 |
|
| E | Text | C |
|
|
| @ | ID | M |
|
|
| @ | ContinuationPoint | N |
|
|
| @ | MoreElements | N |
|
| E: phần tử của dịch vụ OPC XML-DA @: thuộc tính OPC XML-DA | ||||
| CHÚ THÍCH 1 Việc sử dụng là tùy chọn ở phía máy khách. CHÚ THÍCH 2 Bất kỳ mã lỗi nào được trả về trong dịch vụ này đều phải liên quan đến lỗi IEM ServiceError "failed- due-to-server- constraints". | ||||
B.3.4 Dịch vụ lớp thiết bị logic - GetLogicalDeviceDirectory
Dịch vụ này cho phép máy khách để lấy danh sách các nút logic mà thiết bị logic nắm giữ. Việc ánh xạ dịch vụ này phải được xác định trong Bảng B.15 và Bảng B.16.
Bảng B.15 - Ánh xạ IEM GetLogicalDeviceDirectory
| TCVN 10687-25-2 (IEC 61400-25-2) (tham chiếu IEC 61850-7-2) | OPC XML-DA | Bình luận |
| Request | Browse | ObjectReference của thiết bị logic |
| - LDName | - ItemName |
|
| Response + | BrowseResponse (+) |
|
| - LNRef [1..n] | - Elements: ItemName |
|
| Response - | BrowseResponse (-) |
|
| - ServiceError | - Errors (OPCErrors) |
|
Bảng B.16 - Ánh xạ IEM GetLogicalDeviceDirectory chi tiết
| Tham số GetLogicalDevice Directory | Tham số OPC XML-DA | M/C/O/I/N | Ràng buộc | |
| Request | Browse |
|
| |
|
| E | PropertyNames | N |
|
| @ | LocaleID | O |
| |
| @ | ClientRequestHandle | O |
| |
| @ | ItemPath | M |
| |
| @ | ItemName | M | ObjectReference của thiết bị logic | |
| @ | ContinuationPoint | O |
| |
| @ | MaxElementsReturned | O |
| |
| @ | BrowseFilter | N |
| |
| @ | ElementNameFilter | N |
| |
| @ | VendorFilter | N |
| |
| @ | ReturnAllProperties | N |
| |
| @ | ReturnPropertyValues | N |
| |
| @ | ReturnErrorText | O |
| |
| Response+ | BrowseResponse |
|
| |
|
| E | BrowseResult | M |
|
|
| E | Elements | M | Số lượng phần tử phải bằng số lượng nút logic mà thiết bị logic nắm giữ. Phải có ít nhất một phần tử cho LLN0. |
|
| E | Properties | N |
|
|
| @ | Name | M |
|
|
| @ | ItemPath | M |
|
| Reference | @ | ItemName | M |
|
|
| @ | IsItem | M |
|
|
| @ | HasChildren | M | Phải là "true" |
|
| E | Errors | N | Không xuất hiện trong phản hồi tích cực |
|
| @ | ContinuationPoint | C |
|
|
| @ | MoreElements | C |
|
| Response- | BrowseResponse |
|
| |
|
| E | BrowseResult | M |
|
|
| E | Elements | N | Trong phản ứng tiêu cực, không nên có phần tử |
|
| E | Properties | N |
|
|
| @ | Name | N |
|
|
| @ | Item Path | N |
|
|
| @ | ItemName | N |
|
|
| @ | IsItem | N |
|
|
| @ | HasChildren | N |
|
| ServiceError | E | Errors | M | Xem bảng B.17. |
|
| E | Text | C |
|
|
| @ | ID | M |
|
|
| @ | ContinuationPoint | N |
|
|
| @ | MoreElements | N |
|
| E: Phần tử dịch vụ OPC XML-DA @: thuộc tính OPC XML-DA | ||||
Ánh xạ của ServiceError được định nghĩa trong Bảng B.17.
Bảng B.17 - Ánh xạ phản hồi tiêu cực của GetLogicalDeviceDirectory tới IEM ServiceError
| IEM ServiceError | Mã lỗi OPC |
| Parameter-value-inappropriate (Tham số-giá trị-không phù hợp) | E_INVALIDITEMNAME, E_UNKNOWNITEMNAME |
| Failed-due-to-server-constraint (Không thành công do ràng buộc của máy chủ) | Bất kỳ mã nào khác |
B.3.5.1 GetLogicalNodeDirectory
"Data Object" ("Đối tượng dữ liệu") là lớp ACSI duy nhất được hỗ trợ bởi ánh xạ OPC XML-DA. Vì vậy, dịch vụ này cho phép máy khách truy xuất danh sách tất cả các đối tượng dữ liệu ở cấp cao nhất mà nút logic nắm giữ.
Ánh xạ của dịch vụ phải được xác định trong Bảng B.18 và Bảng B.19.
Bảng B.18 - Ánh xạ IEM GetLogicalNodeDirectory mapping
| TCVN 10687-25-2 (IEC 61400-25-2) (tham chiếu IEC 61850-7-2) | OPC XML-DA | Bình luận |
| Request | Browse | ObjectReference của lớp ACSI của nút logic luôn là đối tượng dữ liệu |
| LNRef | ItemName |
|
| ACSI class | Not mapped |
|
| Response + | BrowseResponse (+) | ObjectName của đối tượng dữ liệu |
| - DataObjectName [1..n] | - Elements: Name |
|
| Response - | BrowseResponse (-) |
|
| - ServiceError | - Errors (OPCErrors) |
|
Bảng B.19 - IEM GetLogicalNodeDirectory mapping detailed
| Tham số GetLogicalNode Directory | Tham số OPC XML-DA | M/C/O/I/N | Ràng buộc | |
| Request | Browse |
|
| |
|
| E | PropertyNames | N |
|
|
| @ | LocaleID | O |
|
|
| @ | ClientRequestHandle | O |
|
|
| @ | ItemPath | M | Phải trống |
|
| @ | ItemName | M | ObjectReference của nút logic |
|
| @ | ContinuationPoint | O |
|
|
| @ | MaxElementsReturned | O |
|
|
| @ | BrowseFilter | N |
|
|
| @ | ElementNameFilter | N |
|
|
| @ | VendorFilter | N |
|
|
| @ | ReturnAllProperties | N |
|
|
| @ | ReturnPropertyValues | N |
|
|
| @ | ReturnErrorText | O |
|
| Response+ | BrowseResponse |
|
| |
|
| E | BrowseResult | M |
|
|
| E | Elements | M | Số lượng phần tử phải bằng số lượng đối tượng dữ liệu mà nút logic giữ ở cấp cao nhất. |
|
| E | Properties | N |
|
| Reference | @ | Name | M | ObjectName của đối tượng dữ liệu |
|
| @ | ItemPath | M |
|
|
| @ | ItemName | M | ObjectReference của đối tượng dữ liệu |
|
| @ | IsItem | M | Phải là "true" |
|
| @ | HasChildren | M | Phải là "true" |
|
| E | Errors | N | Không xuất hiện trong phản hồi tích cực |
|
| @ | ContinuationPoint | C |
|
|
| @ | MoreElements | C |
|
| Response- | BrowseResponse |
|
|
|
|
| E | BrowseResult | M |
|
|
| E | Elements | N | Trong phản ứng tiêu cực, không nên có phần tử |
|
| E | Properties | N |
|
|
| @ | Name | N |
|
|
| @ | Item Path | N |
|
|
| @ | ItemName | N |
|
|
| @ | IsItem | N |
|
|
| @ | HasChildren | N |
|
| ServiceError | E | Errors | M | Xem bảng B.20. |
|
| E | Text | C |
|
|
| @ | ID | M |
|
|
| @ | ContinuationPoint | N |
|
|
| @ | MoreElements | N |
|
| E: phần tử dịch vụ OPC XML-DA @: thuộc tính OPC XML-DA | ||||
Ánh xạ của ServiceError được định nghĩa trong Bảng B.20.
Bảng B.20 - Phản hồi tiêu cực của GetLogicalNodeDirectory ánh xạ đến IEM ServiceError
| IEM ServiceError | Mã lỗi OPC |
| Parameter-value-inappropriate | E_INVALIDITEMNAME, E_UN KNOWN ITEM NAME |
| Failed-due-to-server-constraint | Bất kỳ mã nào khác |
B.3.5.2 GetAllDataValues
Dịch vụ này cho phép máy khách truy xuất tất cả các giá trị thuộc tính dữ liệu (có cùng FC) của tất cả các đối tượng dữ liệu của nút logic được tham chiếu. Dịch vụ phải được ánh xạ đến Browsing (Duyệt) đệ quy để lấy tất cả các thuộc tính dữ liệu có FC được yêu cầu, theo sau là yêu cầu Read (Đọc) với các thuộc tính dữ liệu này.
Khi tiếp nhận dịch vụ GetAllDataValues , máy khách phải yêu cầu dịch vụ Browse (Duyệt) cho nút logic được tham chiếu để nhận tất cả các đối tượng dữ liệu của nút logic được tham chiếu. Ánh xạ cũng giống như đối với dịch vụ GetLogicalDeviceDirectory.
Sau đó, khách hàng phải tiếp tục yêu cầu đệ quy các dịch vụ duyệt cho từng đối tượng dữ liệu để có được một tập hợp tất cả các thuộc tính dữ liệu cấp thấp nhất có FC phù hợp (không cần phải tiếp tục đệ quy đối với các phần tử trả về có FC không khớp) . Thông tin về FC được cung cấp bởi thuộc tính mục tùy chỉnh "FC". Ánh xạ gần giống như đối với dịch vụ GetDataDescription - điểm khác biệt duy nhất là IMType không bắt buộc đối với các phần tử trả về.
Sau đó, máy khách phải yêu cầu dịch vụ Read (Đọc) cho tập hợp các thuộc tính dữ liệu mức thấp nhất phù hợp này. Việc ánh xạ cũng giống như đối với dịch vụ GetDataValues .
B.3.6 Dịch vụ lớp dữ liệu
B.3.6.1 Quy định chung
Đối tượng dữ liệu IEM phải được ánh xạ đến một nhánh trong hệ thống phân cấp OPC. Các thuộc tính dữ liệu của nó ở mức lồng sâu nhất phải là các mục trong các lá của cây OPC XML-DA.
Dữ liệu ràng buộc chức năng (FCD) và Thuộc tính dữ liệu ràng buộc chức năng (FCDA)
Khái niệm FCD và FCDA không được OPC XML-DA hỗ trợ. Trách nhiệm của máy khách là phân tích FCD/FCDA thành các thuộc tính dữ liệu cấp thấp nhất (phụ) thuộc về FCD/FCD này. Sau đó, máy khách có thể sử dụng tập hợp các thuộc tính dữ liệu cấp thấp nhất (phụ) này để tạo danh sách mục cho yêu cầu.
B.3.6.2 GetDataValues
IEM GetDataValues phải được ánh xạ đến dịch vụ Read OPC XML-DA. Việc ánh xạ các tham số IEM phải được xác định trong Bảng B.21 và Bảng B.22.
Bảng B.21 - Ánh xạ IEM GetDataValues
| TCVN 10687-25-2 (IEC 61400-25-2) (tham chiếu IEC 61850-7-2) | OPC XML-DA | Nhận xét |
| Request - Reference (FCD or FCDA) | Read - ItemList/Items [1..n]: ItemName | Phân tích FCD/FCDA do máy khách thực hiện |
| Response + - DataAttributeValue[1 ..n] | ReadResponse (+) - RItemList/Items [1..n]: Value |
|
| Response - - ServiceError | ReadResponse (-) RItemList/Items [1..n]: ResultID Errors (OPCErrors) |
|
Bảng B.22 - Ánh xạ IEM GetDataValues chi tiết
| Tham số GetDataValues | Tham số OPC XML-DA | M/C/O/I/N | Hạn chế | |
| Request | Read |
|
| |
|
| E | Options | M |
|
| @ | ReturnErrorText | O |
| |
| @ | ReturnDiagnosticInfo | O |
| |
| @ | ReturnItemTime | N |
| |
| @ | ReturnItemPath | C | ItemName và ItemPath hoặc ItemHandle phải được trả về trong phản hồi | |
| @ | ReturnItemName | C | ItemName và ItemPath hoặc ItemHandle phải được trả về trong phản hồi | |
| @ | RequestDeadline | N |
| |
| @ | ClientRequestHandle | C | ItemName và ItemPath hoặc ItemHandle phải được trả về trong phản hồi | |
| @ | LocaleID | O |
| |
| Reference | E | ItemList | M |
|
| @ | ItemPath | N |
| |
| @ | ReqType | N |
| |
| @ | MaxAge | N |
| |
| E | Items | M |
| |
| @ | ItemPath | O |
| |
| @ | ReqType | N |
| |
| @ | ItemName | M | ObjectReference của thuộc tính dữ liệu (phụ) | |
| @ | ClientItemHandle | C |
| |
| @ | MaxAge | N |
| |
| Response+ | ReadResponse |
|
| |
|
| E | ReadResult | M |
|
|
| E | RItemList | M |
|
| DataAttributeValue | E | Items | M |
|
| E | Diagnostic Info | C |
| |
| E | Value | M |
| |
| E | Quality | C | Xem giải thích tại B.2.6.4 | |
| @ | ValueType Qualifier | N |
| |
| @ | ItemPath | C | Nếu được quy định trong yêu cầu | |
| @ | ItemName | C | Nếu được quy định trong yêu cầu | |
| @ | ClientItem Handle | C | Nếu được quy định trong yêu cầu | |
| @ | Timestamp | M | Xem giải thích tại B.2.6.3.5 | |
| @ | ResultID | O |
| |
|
| E | Errors | N | Phải không xuất hiện trong một phản ứng tích cực. |
| Response- | ReadResponse |
|
| |
|
| E | ReadResult | M |
|
|
| E | RItemList | M |
|
|
| E | Items | M | Các mục có thể Đọc phải xuất hiện |
|
| E | Diagnostic Info | C |
|
|
| E | Value | M |
|
|
| E | Quality | C |
|
|
| @ | ValueType Qualifier | C |
|
|
| @ | ItemPath | C | Nếu được quy định trong yêu cầu |
|
| @ | ItemName | C | Nếu được quy định trong yêu cầu |
|
| @ | ClientItem Handle | C | Nếu được quy định trong yêu cầu |
|
| @ | Timestamp | N | Xem giải thích tại B.2.6.3.5 |
|
| @ | ResultID | C | Các mục có quá trình đọc không thành công phải bao gồm trường này |
| ServiceError | E | Errors | M | Phải như được định nghĩa trong Bảng B.23 |
|
| E | Text | O |
|
|
| @ | ID | M |
|
| E: phần tử dịch vụ OPC XML-DA @: thuộc tính OPC XML-DA | ||||
ItemName và ItemPath hoặc ItemHandle phải được trả về trong phản hồi.
Nếu "Reference" ("Tham chiếu") chỉ định do ứng dụng chỉ định FCDA chứa loại cơ bản bên trong thì dịch vụ Read (Đọc) phải chỉ bao gồm một Mục trong yêu cầu. Nếu "Reference" ("Tham chiếu") là FCD hoặc FCDA tổng hợp, ánh xạ máy khách tới OPC XML-DA phải tách FCD hoặc FCDA thành các thuộc tính kiểu nguyên thủy của nó và phải bao gồm tất cả chúng trong dịch vụ Read (Đọc) OPC XML-DA. Cách thức thực hiện quá trình phân tách này là vấn đề cục bộ ở phía máy khách.
Lớp ánh xạ ở phía máy chủ phải ánh xạ dịch vụ ghi OPC tới Chỉ báo IEM GetDataValues.
Việc nhận được bất kỳ kết quả tiêu cực nào đối với bất kỳ mục nào được yêu cầu phải được coi là phản hồi tiêu cực của dịch vụ GetDataValues . Ánh xạ của ServiceError được định nghĩa trong Bảng B.23.
Bảng B.23 - Ánh xạ phản hồi tiêu cực GetDataValues tới IEM ServiceError
| IEM ServiceError | Mã lỗi OPC |
| Access-violation (Vi phạm quyền truy cập) | E_ACCESS_DENIED |
| Parameter-value-inappropriate (Tham số-giá trị-không phù hợp) | E_INVALIDITEMNAME |
| Parameter-value-inconsistent (Tham số-giá trị không nhất quán) | E_INVALIDITEMPATH |
| Parameter-value-inappropriate (Tham số-giá trị-không phù hợp) | E_UNKNOWNITEMNAME |
| Parameter-value-inconsistent (Tham số-giá trị không nhất quán) | E_UNKNOWNITEMPATH |
| Failed-due-to-server-constraint (Không thành công do ràng buộc máy chủ) | Bất kỳ mã lỗi khác |
B.3.6.3 SetDataValues
IEM SetDataValues phải được ánh xạ đến dịch vụ OPC XML-DA Write. Việc ánh xạ các tham số IEM phải như được định nghĩa trong Bảng B.24 và Bảng B.25.
Bảng B.24 - Ánh xạ IEM SetDataValues
| TCVN 10687-25-2 (IEC 61400-25-2) (tham chiếu IEC 61850-7-2) | OPC XML-DA | Bình luận |
| Request | Write |
|
| Reference (FCD or FCDA) | ItemList/Items [1..n]: |
|
| DataAttributeValue[1 ..n] | ItemName
ItemList/Items [1..n]:Value | Phân tích FCD/FCDA thực hiện bởi máy khách |
| Response + | WriteResponse (+) |
|
| Response - | WriteResponse (-) |
|
| - ServiceError | - Errors (OPCErrors) |
|
Bảng B.25 - Ánh xạ IEM SetDataValues chi tiết
| Tham số SetĐataValues | Tham số OPC XML-DA | M/C/O/I/N | Hạn chế | |
| Request | Write |
|
| |
|
| E | Options | M |
|
| @ | Return ErrorText | O |
| |
| @ | ReturnDiagnosticInfo | N |
| |
| @ | ReturnItemTime | N |
| |
| @ | ReturnItemPath | O |
| |
| @ | ReturnItemName | M | Giá trị phải là "true" | |
| @ | RequestDeadline | N |
| |
| @ | ClientRequestHandle | O |
| |
|
| E | ItemList |
|
|
| E | Items | M |
| |
| E | Diagnostic Info | N |
| |
| DataAttributeValue | E | Value | M |
|
|
| E | Quality | N |
|
| @ | ValueType Qualifier | N |
| |
| Reference | @ | ItemPath | O |
|
| Reference | @ | ItemName | M | ObjectReference thuộc tính dữ liệu (phụ) |
|
| @ | ClientItem Handle | O |
|
| @ | Timestamp | O |
| |
| @ | ResultID | O |
| |
|
| @ | Return ValuesOnReply | M |
|
| Response+ | WriteResponse |
|
| |
|
| E | WriteResult | M |
|
|
| E | RItemList | M |
|
|
| E | Items | M | Các mục có thể được ghi phải xuất hiện |
|
| E | Diagnostic Info | C |
|
|
| E | Value | C |
|
|
| E | Quality | C |
|
|
| @ | ValueType Qualifier | N |
|
|
| @ | ItemPath | C |
|
|
| @ | ItemName | C |
|
|
| @ | ClientItem Handle | C |
|
|
| @ | Timestamp | M |
|
|
| @ | ResultID | C |
|
|
| E | Errors | N | Phải không xuất hiện trong một phản ứng tích cực |
| Response- | WriteResponse |
|
|
|
|
| E | WriteResult | M |
|
|
| E | RItemList | O |
|
|
| E | Items | O |
|
|
| E | Diagnostic Info | C |
|
|
| E | Value | C |
|
|
| E | Quality | C |
|
|
| @ | ValueType Qualifier | C |
|
|
| @ | ItemPath | C |
|
|
| @ | ItemName | C |
|
|
| @ | ClientItem Handle | C |
|
|
| @ | TimeStamp | C |
|
|
| @ | ResultID | M |
|
| ServiceError | E | Errors | M | Như được xác định trong Bảng B.26 |
| E | Text | C |
| |
| @ | ID | M |
| |
| E: phần tử dịch vụ OPC XML-DA @: thuộc tính OPC XML-DA | ||||
Nếu "Tham chiếu" ("Reference") được quy định do ứng dụng chỉ định FCDA chứa kiểu cơ bản hoặc kiểu ACSI phổ biến bên trong thì dịch vụ Write (Ghi) phải chỉ bao gồm một mục trong yêu cầu. Nếu "Tham chiếu" ("Reference") là FCD hoặc FCDA tổng hợp chứa thuộc tính dữ liệu được xây dựng thì ánh xạ máy khách tới OPC XML-DA phải tách FCD hoặc FCDA thành các thuộc tính dữ liệu mức thấp nhất của nó và nó phải bao gồm tất cả chúng trong dịch vụ Write OPC XML-DA. Cách thức thực hiện quá trình phân tách này là vấn đề cục bộ ở phía máy khách.
Lớp ánh xạ ở phía máy chủ phải ánh xạ dịch vụ ghi OPC tới Chỉ báo IEM SetDataValues. Dịch vụ Ghi phải được thực thi như một dịch vụ duy nhất, tức là giá trị cho mỗi mục hoặc không có mục nào được ghi. Trong WriteResponse, phải có ResultID cho mỗi mục hoặc không có mục nào trong số đó.
Trong phản hồi tiêu cực, IEM ServiceError phải ánh xạ đến Mã lỗi OPC của tất cả các mục được yêu cầu. Ánh xạ của ServiceError được định nghĩa trong Bảng B.26.
Bảng B.26 - Ánh xạ phản hồi tiêu cực SetDataValues tới IEM ServiceError
| IEM ServiceError | Mã lỗi OPC |
| Access-violation (Vi phạm quyền truy cập) | E_ACCESS_DENIED |
| Access-violation (Vi phạm quyền truy cập) | E_READONLY |
| Parameter-value-inappropriate (Tham số-giá trị-không phù hợp) | E_INVALIDITEMNAME |
| Parameter-value-inconsistent (Tham số-giá trị không nhất quán) | E_INVALIDITEMPATH |
| Parameter-value-inappropriate (Tham số-giá trị-không phù hợp) | E_UNKNOWNITEMNAME |
| Parameter-value-inconsistent (Tham số-giá trị không nhất quán) | E_UNKNOWNITEMPATH |
| Kiểu xung đột | E_BADTYPE |
| Failed-due-to-server-constraint (Không thành công do ràng buộc máy chủ) | Bất kỳ mã lỗi khác |
B.3.6.4 GetDataDirectory
Dịch vụ này cho phép máy khách truy xuất danh sách các đối tượng dữ liệu con và thuộc tính dữ liệu của đối tượng dữ liệu (phụ) được tham chiếu - được giới hạn ở những đối tượng nằm dưới đối tượng dữ liệu (phụ) được tham chiếu một cấp. IEM GetDataDirectory phải ánh xạ đến dịch vụ Duyệt (Browse) OPC XML-DA. Nếu số lượng phần tử vượt quá số lượng tham chiếu tối đa được khách hàng chỉ định trong yêu cầu thì một chuỗi các dịch vụ Duyệt của tham chiếu phải được đưa ra.
Cách tiếp cận trước hay cách sau tùy thuộc vào số lượng tham chiếu được trả về và giới hạn do máy khách áp đặt trong thuộc tính MaxElementsReturned của máy chủ Duyệt (Browse) hoặc giới hạn của máy chủ: "MaxItemsReturned".
Máy khách OPC XML-DA có thể yêu cầu giá trị của thuộc tính mục tùy chỉnh IMCIass để phát hiện xem phần tử được trả về là đối tượng dữ liệu phụ hay thuộc tính dữ liệu. Thuộc tính mục tùy chỉnh IMCIass được định nghĩa trong B.2.6.5.3.
Việc ánh xạ dịch vụ GetDataDirectory được mô tả trong Bảng B.27 và Bảng B.28.
Bảng B.27 - Ánh xạ IEM GetDataDirectory
| TCVN 10687-25-2 (IEC 61400-25-2) (tham khảo IEC 61850-7-2) | OPC XML-DA | Bình luận |
| Request | Browse |
|
| - DataRef | - ItemName |
|
| Response + | BrowseResponse (+) |
|
| DataAttributeName[0..n] | - Elements: Name |
|
| DataName[0..n] |
|
|
| Response - | BrowseResponse (-) |
|
| - ServiceError | - Errors (OPCErrors) |
|
Bảng B.28 - Ánh xạ IEM GetDataDirectory
| Tham số GetDataDirectory | Tham số OPC XML-DA | M/C/O/I/N | Hạn chế | |
| Request | Browse |
|
| |
|
| E | PropertyNames | O | IMCIass |
| @ | LocaleID | O |
| |
| @ | ClientRequestHandle | O |
| |
| @ | ItemPath | M |
| |
| @ | ItemName | M | Chuỗi phải là tham chiếu dữ liệu (Data) | |
| @ | ContinuationPoint | O |
| |
| @ | MaxElementsReturned | O |
| |
| @ | BrowseFilter | N |
| |
| @ | ElementNameFilter | N |
| |
| @ | VendorFliter | N |
| |
| @ | ReturnAllProperties | N |
| |
| @ | ReturnPropertyValues | O |
| |
| @ | ReturnErrorText | O |
| |
| Response+ | BrowseResponse |
|
| |
|
| E | BrowseResult | M |
|
|
| E | Elements | M | Phải xuất hiện càng nhiều "Elements" ("phần tử") là số lượng mục ở cấp độ phụ thuộc đầu tiên của Dữ liệu (Data) |
|
| E | Properties | C | nếu thuộc tính được yêu cầu |
|
| E | Value | M | nếu thuộc tính được yêu cầu |
|
| @ | Name | O | nếu thuộc tính được yêu cầu |
|
| @ | Description | O | nếu thuộc tính được yêu cầu |
|
| @ | ItemPath | M | nếu thuộc tính được yêu cầu |
|
| @ | ItemName | M | nếu thuộc tính được yêu cầu |
|
| @ | ResultID | N | Phải không xuất hiện trong một phản hồi tích cực |
| Reference | @ | Name | M |
|
|
| @ | ItemPath | M |
|
|
| @ | ItemName | M |
|
|
| @ | IsItem | M | Phải là "true" |
|
| @ | HasChildren | M | Phải là "true" |
|
| @ | Errors | N | Phải không xuất hiện trong một phản hồi tích cực |
|
| @ | ContinuationPoint | C |
|
|
| @ | MoreElements | C |
|
| Response- | BrowseResponse |
|
| |
|
| E | BrowseResult | M |
|
|
| E | Elements | N | Trong phản hồi tiêu cực, không được co phần tử |
|
| E | Properties | N |
|
|
| @ | Name | N |
|
|
| @ | ItemPath | N |
|
|
| @ | ItemName | N |
|
|
| @ | IsItem | N |
|
|
| @ | HasChildren | N |
|
| ServiceError | E | Errors | M | Xem bảng B.29 |
|
| E | Text | C |
|
|
| @ | ID | M |
|
|
| @ | ContinuationPoint | N |
|
|
| @ | MoreElements | N |
|
| E: phần tử dịch vụ OPC XML-DA @: thuộc tính OPC XML-DA | ||||
Ánh xạ của ServiceError được định nghĩa trong Bảng B.29.
Bảng B.29 - Ánh xạ phản hồi tiêu cực GetDataDirectory tới IEM ServiceError
| IEM ServiceError | Mã lỗi OPC |
| Access-violation (Vi phạm quyền truy cập) | E_ACCESS_DENIED |
| Parameter-value-inappropriate (Tham số-giá trị-không phù hợp) | E_INVALIDITEMNAME |
| Parameter-value-inappropriate (Tham số-giá trị-không phù hợp) | E_UNKNOWNITEMNAME |
| Failed-due-to-server-constraint (Không thành công do ràng buộc máy chủ) | Any other error code |
B 3.6.5 GetDataDefinition
Dịch vụ này cho phép máy khách truy xuất danh sách đầy đủ tất cả các định nghĩa đối tượng dữ liệu con và định nghĩa thuộc tính dữ liệu của đối tượng dữ liệu được tham chiếu. Dịch vụ IEM GetDataDefinition phải ánh xạ theo trình tự các dịch vụ Duyệt XML-DA OPC để biết "type" ("kiểu") của tất cả các mục bên dưới trong hệ thống phân cấp của tham chiếu được yêu cầu của Data (Dữ liệu).
Khi nhận được dịch vụ GetDataDefinltion, máy khách phải yêu cầu dịch vụ Browse (Duyệt) như trong GetDataDirectory. Đối với mỗi phần tử được trả về có thuộc tính "HasChildren" được đặt thành "true", dịch vụ Browse (Duyệt) mới phải được yêu cầu. Khi danh sách đầy đủ các thuộc tính xây dựng dữ liệu ở phía máy khách, xác nhận phải được gửi đến ứng dụng máy khách.
Việc ánh xạ đến các phần tử và thuộc tính OPC XML-DA hầu hết giống như đối với dịch vụ GetDataDefinition (xem Bảng B.28). Sự khác biệt bao gồm các thuộc tính mục mà máy khách có thể tùy chọn yêu cầu.
| Tên thuộc tính | Mục đích |
| FC | để lấy FC của thuộc tính dữ liệu |
| IMType | để lấy kiểu đối tượng dữ liệu phụ/thuộc tính dữ liệu (phụ) |
Ánh xạ của ServiceError được định nghĩa trong Bảng B.29.
B.3.7 Mô hình Data set (bộ dữ liệu)
Chú thích Khái niệm Data set (Bộ dữ liệu) không tồn tại ở phía máy chủ. B.3.7 mô tả cách máy khách có thể sử dụng các dịch vụ IEM DataSet để xử lý các Tập dữ liệu bằng dịch vụ OPC XML-DA. Nó được mô tả như một ví dụ và không được yêu cầu cho bất kỳ loại triển khai nào yêu cầu sự phù hợp với ánh xạ này.
B.3.7.1 Quy định chung
Đặc tả OPC XML-DA không bao gồm bất kỳ phần tử nào có thể nhóm danh sách các mục (FCD hoặc FCDA) theo cách tĩnh.
Trong ánh xạ này, phía máy chủ không cho phép cấu hình DATA-SET.
Chức năng của máy khách chỉ cho phép tạo DATA-SET không liên tục. DATA-SET được máy khách tạo động và được lưu trữ nội bộ trên phía máy khách.
Lớp IEM DATA-SET chỉ khả dụng ở phía máy khách. Máy khách lưu trữ thông tin về nội dung của DATA-SET bên trong để ứng dụng xử lý chúng như thể DATA-SET được triển khai vật lý ở phía máy chủ.
Truy xuất thông tin bằng dịch vụ DataSets cho phép ứng dụng máy khách khôi phục giá trị hiện tại của một nhóm mục đã chọn mà không cần phải chỉ định danh sách đầy đủ các mục.
B.3.7.2 Thuộc tính Data set (bộ dữ liệu)
Không được ánh xạ
B.3.7.3 Dịch vụ Data set
B.3.7.3.1 Quy định chung
Việc tạo DATA-SET phải kiểm tra xem các thành phần mà máy khách yêu cầu để xây dựng DATA-SET có tồn tại trong máy chủ hay không. Sau khi điều này xảy ra, máy khách phải lưu trữ nội bộ danh sách các mục tạo nên DATA-SET được yêu cầu.
Việc truy xuất các giá trị DATA-SET gây ra việc gửi dịch vụ Read (Đọc) của tất cả các mục xây dựng DATA-SET. Với dịch vụ này, ứng dụng máy khách có thể thao tác các nhóm dữ liệu của các nhánh khác nhau của mô hình mà không cần phải chỉ định danh sách tham chiếu đầy đủ.
B.3.7.3.2 CreateDataSet
Dịch vụ IEM CreateDataSet phải ánh xạ đến một chuỗi các dịch vụ Browse để có được danh sách đầy đủ các mục kiểu nguyên thủy được xác định bởi danh sách các phần tử phải tạo nên DATA-SET.
Nếu bất kỳ dịch vụ OPC Browse nào trả về lỗi, dịch vụ CreateDataSet phải trả về ServiceError cho ứng dụng máy khách.
Chỉ cho phép DATA-SET không liên tục.
Nếu dịch vụ trả về xác nhận tích cực, máy khách phải lưu trữ danh sách các thuộc tính dữ liệu cơ bản được liên kết với DataSetReference do ứng dụng yêu cầu. Cách thông tin này được lưu trữ là vấn đề cục bộ.
Bộ dịch vụ cần thiết để tạo DataSet được mô tả trong Hình B.4. Bảng B.30 và Bảng B.31 mô tả việc ánh xạ các tham số dịch vụ

Bảng B.30 - Ánh xạ các tham số dịch vụ CreateDataSet
| Tham số dịch vụ CreateDataSet | Dịch vụ hoặc tham số OPC XML-DA | Ràng buộc |
| Request | Browse request services |
|
| DataSetRefence | - |
|
| DSMemberRef[1 ..n] | ItemName |
|
| Confirmation+ | Browse response services | Nếu tất cả các dịch vụ duyệt đều thành công |
| Result |
|
|
| Confirmation - | Browse response services | Nếu bất kỳ dịch vụ duyệt nào bị lỗi |
| ServiceError | OPC Errorcode | ServiceError phải được xác định như trong Bảng B.31 |
Bảng B.31 - Ánh xạ phản hồi tiêu cực của CreateDataSet tới IEM ServiceError
| IEM ServiceError | Mã lỗi OPC XML-DA |
| Failed-due-to-server-constraint (Không thành công do ràng buộc máy chủ) | Lỗi máy khách nội bộ. Máy khách yêu cầu một DATA-SET liên tục |
| lnstance-in-use (Phiên bản đang sử dụng) | Lỗi máy khách nội bộ. Máy khách phát hiện DATA-SET đã tồn tại |
| Parameter-value-inconsistent (Tham số-giá trị-không nhất quán) | E_INVALIDITEMNAME |
| E_INVALIDITEMPATH | |
| Failed-due-to-communication-constraint (Thất bại do ràng buộc giao tiếp) | Bất kỳ mã lỗi nào chưa được ánh xạ |
B.3.7.3.3 DeleteDataSet
Dịch vụ này xóa cấu trúc bên trong lưu trữ danh sách các thuộc tính dữ liệu cơ bản tạo nên máy chủ.
Không cần dịch vụ truyền thông.
B.3.7.3.4 GetDataSetDirectory
Dịch vụ này không được bao gồm trong ánh xạ này. Sử dụng bản đồ này, tất cả các DATA-SET được cấu hình trực tuyến bởi máy khách để thông tin về các thành phần tạo nên DATA-SET đã được biết đến.
B.3.7.3.5 GetDataSetValues
Dịch vụ IEM GetDataSetValues ánh xạ đến dịch vụ Read (Đọc) OPC XML-DA. Danh sách các mục OPC xây dựng DATA-SET đã được SCSM lưu trữ ở phía máy khách trong dịch vụ CreateDataSet. Việc ánh xạ các tham số dịch vụ IEM giống như các tham số được định nghĩa trong dịch vụ GetDataValues.
Nếu DataSetReference được quy định không có danh sách các mục được lưu trữ, dịch vụ phải trả về ServiceError như được quy định trong Bảng B.32.
Bảng B.32 - GetDataSetValues phản hồi tiêu cực ánh xạ đến IEM ServiceError
| IEM ServiceError | OPC XML-DA ErrorCode (mã lỗi) |
| Instance-not-available (Phiên bản không khả dụng) | DATA-SET được yêu cầu không có trong danh sách DATA-SET của máy khách |
| Access-violation (Vi phạm quyền truy cập) | E_ACCESS_DENIED |
| Failed-due-to-server-constraint (Không thành công do ràng buộc của máy chủ) | Bất kỳ mã lỗi nào chưa được ánh xạ |
B.3.7.3.6 SetDataSetValues
Dịch vụ IEM SetDataSetValues ánh xạ đến dịch vụ Write OPC XML-DA của danh sách đầy đủ các thuộc tính dữ liệu cơ bản tạo nên DATA-SET. Danh sách các mục OPC xây dựng DATA-SET đã được SCSM lưu trữ ở phía máy khách trong dịch vụ CreateDataSet.
Việc ánh xạ các tham số dịch vụ IEM giống như các tham số được định nghĩa trong dịch vụ SetDataValues.
Nếu Data Set Reference được quy định không có danh sách các mục, dịch vụ phải trả về ServiceError như được quy định trong Bảng B.33.
Bảng B.33 - SetDataSetValues negative response mapping to IEM ServiceError
| IEM ServiceError | OPC XML-DA ErrorCode |
| Instance-not-available (Phiên bản không khả dụng) | DATA-SET được yêu cầu không có trong danh sách DATA-SET của máy khách |
| Access-violation (Vi phạm quyền truy cập) | E_ACCESS_DENIED |
| Type-conflict (kiểu xung đột) | E_BAD_TYPE |
| Failed-due-to-server-constraint (Không thành công do ràng buộc của máy chủ) | Bất kỳ mã lỗi nào chưa được ánh xạ |
B.3.8 Mô hình báo cáo
B.3.8.1 Quy định chung
TCVN 10687-25-3 (IEC 61400-25-3) mô tả cơ chế báo cáo do máy chủ hướng dẫn, trong đó máy chủ phát hiện những thay đổi trong mô hình thông tin (sự kiện), gửi thông tin này trong cấu trúc của tin nhắn báo cáo theo các quy tắc do máy khách chỉ định trong cấu hình của cơ chế báo cáo.
Bên trong OPC XML-DA, cơ chế báo cáo sử dụng một cách tiếp cận khác. Máy khách phải định kỳ thẩm vấn máy chủ để nhận nhóm thay đổi cuối cùng (sự kiện).
Các dịch vụ báo cáo TCVN 10687-25-3 (IEC 61400-25-3) (Report, GetBRCBValues, SetBRCBValues, GetURCBValues, SetURCBValues) không có ánh xạ trực tiếp đến các dịch vụ báo cáo OPC XML-DA (Subscribe, SubscriptionPolledRefresh, SubscriptionCancel).
Chức năng tạo và gửi báo cáo có được bằng cách sử dụng dịch vụ OPC XML-DA "Report". OPC XML-DA cho phép lưu trữ đệm các sự kiện để chức năng này tương tự như báo cáo được lưu trữ đệm (BRCB) của TCVN 10687-25-3 (IEC 61400-25-3).
Chức năng bật và tắt báo cáo có được bằng các dịch vụ OPC XML-DA "Subscribe" và "Subscription Cancel". Trong TCVN 10687-25-3 (IEC 61400-25-3), chức năng này có được bằng dịch vụ "SetBRCBValues" (tham số dịch vụ "ReportEnable" để thay đổi giá trị của thuộc tính dữ liệu BRCB "RptEna").
Chức năng chỉ định thuộc tính dữ liệu nào phải được xem xét để báo cáo có được bằng dịch vụ OPC XML-DA "Subscribe". Trong TCVN 10687-25-3 (IEC 61400-25-3), chức năng này có được bằng dịch vụ "SetBRCBValues" (tham số dịch vụ "DataSetReference" để thay đổi giá trị của thuộc tính dữ liệu BRCB "DatSet").
B.3.8.2 Thuộc tính báo cáo OPC XML-DA
Cách phản hồi OPC XML-DA được gửi phụ thuộc vào một số thuộc tính có trong yêu cầu dịch vụ do máy khách gửi. Các thuộc tính quan trọng nhất trong OPC XML-DA là:
HoldTime - hướng dẫn máy chủ giữ lại việc trả về từ lệnh gọi SubscriptionPolledRefresh cho đến khi đạt đến thời gian máy chủ tuyệt đối đã chỉ định.
WaitTime - hướng dẫn máy chù chờ trong khoảng thời gian đã chỉ định (số mili giây) sau khi đạt đến Holdtime trước khi trả về nếu không có thay đổi nào để báo cáo. Một thay đổi trong một trong các mục đã đăng ký, trong khoảng thời gian chờ này, phải dẫn đến việc máy chủ trả về ngay lập tức thay vì hoàn tất thời gian chờ.
EnableBuffering - bằng cách chỉ định EnableBuffering = True, máy chủ phải lưu tất cả các thay đổi giá trị được phát hiện ở tốc độ đã chỉ định trong bộ đệm để trả về cho máy khách tại yêu cầu SubscriptionPolledRefresh tiếp theo.
Các thuộc tính đăng ký OPC được mô tả trong Bảng B.34.
Bảng B.34 - Giá trị ràng buộc của thuộc tính đăng ký OPC
| Thuộc tính OPC | Ràng buộc IEC 61400-25 |
| HoldTime | Gần bằng không |
| WaitTime | Lớn hơn 0 |
| EnableBuffering | TRUE |
Sử dụng HoldTime và WaitTime bằng 0, máy chủ phải trả lời ngay lập tức với tập hợp các thay đổi cuối cùng được phát hiện.
Các thay đổi phải được đệm (EnableBuffering được đặt thành true) để không bị mất bất kỳ sự kiện nào.
B.3.8.3 Dịch vụ báo cáo OPC XML-DA
B.3.8.3.1 Quy định chung
OPC XML-DA hỗ trợ các dịch vụ dựa trên đăng ký sau: Subscribe, SubscriptionPolledRefresh và SubscriptionCancel. Subscribe được sử dụng để khởi tạo giao kết đăng ký với máy chủ. SubscriptionPolledRefresh được gọi định kỳ để lấy các thay đổi giá trị mục mới nhất. SubscriptionCancel được sử dụng để chấm dứt giao kết đăng ký với máy chủ.
B.3.8.3.2 Subscribe (Đăng ký)
Đăng ký dịch vụ OPC XML-DA được sử dụng như được định nghĩa trong Bảng B.35
Bảng B.35 - Subscribe
|
| Tham số OPC XML-DA | M/C/O/I/N | Ràng buộc | |
| Request | Subscribe |
|
| |
|
| @ | Return ValuesInReply | N |
|
|
| @ | SubscriptionPingRate | M |
|
|
| E | Options | N |
|
|
| E | ItemList | M |
|
|
| @ | ItemPath | N |
|
|
| @ | ReqType | N |
|
|
| @ | Deadband | N |
|
|
| @ | RequestedSample Time | C | Vấn đề cục bộ; M nếu không được đặt ở cấp Danh sách |
|
| @ | EnableBuffering | M | Luôn luôn "True" |
|
| E | Items |
|
|
|
| @ | ItemPath | M |
|
|
| @ | ReqType | O |
|
|
| @ | ItemName | M | ObjectReference |
|
| @ | ClientItemHandle | O |
|
|
| @ | Deadband | M | Giá trị "0" |
|
| @ | RequestedSampleTime | C | Vấn đề cục bộ; M nếu không được đặt cho mọi mục ở cấp Mục |
|
| @ | EnableBuffering | M | Luôn luôn "True" |
| Response+ | SubscribeResponse |
|
| |
|
| @ | ServerSubHandle | M |
|
|
| E | SubscribeResult | M |
|
|
| E | RItemList | M |
|
|
| @ | RevisedSamplingRate |
|
|
|
| E | Items | M |
|
|
| @ | RevisedSamplingRate | O |
|
|
| E | ItemValue | M |
|
|
| E | Errors | N | Không xuất hiện trong phản hồi tích cực |
| Response- | SubscribeResponse |
|
| |
|
| @ | ServerSubHandle | M |
|
|
| E | SubscribeResult | M |
|
|
| E | RItemList | M |
|
|
| @ | RevisedSamplingRate | C |
|
|
| E | Items | M |
|
|
| @ | RevisedSamplingRate | C |
|
|
| E | ItemValue | M |
|
|
| E | Errors | M | Xem bảng B.37. |
| E: Phần tử dịch vụ OPC XML-DA @: thuộc tính OPC XML-DA | ||||
Đăng ký OPC XML-DA phải được tạo nếu ít nhất một trong các mục được quy định là hợp lệ. Khi nhận được OPC XML-DA SubscribeResponse, ánh xạ máy khách phải:
a) lưu trữ ServerSubHandle nội bộ.
b) bắt đầu bộ đếm thời gian định kỳ phải yêu cầu SubscriptionPolledRefresh với các thuộc tính sau cho mỗi chu kỳ toàn vẹn:
| HoldTime | 0 |
| WaitTime | 0 |
| ReturnAllItems | True |
Nếu thời gian toàn vẹn bằng không, bộ đếm thời gian này phải không được tạo.
a) bắt đầu một bộ đếm thời gian định kỳ phải yêu cầu SubscriptionPolledRefresh cho mỗi BufferTime với các thuộc tính:
| HoldTime | 0 |
| WaitTime | 0 |
| ReturnAllItems | False |
Nếu khoảng thời gian đệm bằng không, máy khách phải gửi yêu cầu nhanh nhất có thể để tránh làm sập băng thông mạng.
Khi sử dụng ánh xạ này, nên sử dụng BufferTime cao hơn 500 ms để cải thiện hiệu suất trên mạng.
B.3.8.3.3 Subscription Cancel (Hủy đăng ký)
Dịch vụ OPC XML-DA Hủy đăng ký phải được sử dụng như được xác định định trong Bảng B.36.
Bảng B.36 - Subscription Cancel
| Tham số RemoveSubscription | Tham số OPC XML-DA | M/C/O/I/N | Constraint | |
| Request | SubscriptionCancel |
|
| |
|
| @ | ServerSubHandle | M |
|
|
| @ | ClientRequestHandle | M |
|
| Response+ | SubscriptionCancel Response |
|
| |
|
| @ | ClientRequestHandle | M |
|
| Response- | SubscriptionCancel Response |
|
| |
|
| @ | ClientRequestHandle | M |
|
| E: phần tử dịch vụ OPC XML-DA @: thuộc tính OPC XML-DA | ||||
Bảng B.37 - Ánh xạ lỗi tới IEM ServiceError
| IEM ServiceError | Mã lỗi OPC |
| Instance-not-available (Phiên bản không khả dụng) | E_NOSUBSCRIPTION |
| Failed-due-to-server-constraint (Không thành công do ràng buộc của máy chủ) | E_SERVERSTATE, any other fault code |
B.3.8.3.4 SubscriptionPolledRefresh
Dịch vụ OPC XML-DA Subscription Cancel (Hủy đăng ký) phải được sử dụng như được xác định trong Bảng B.38.
Bảng B.38 - Ánh xạ các tham số dịch vụ Report (Báo cáo)
| Tham số Report | Tham số OPC XML-DA | M/C/O/I/N | Ràng buộc | |
|
| SubscriptionPolledRefresh |
|
| |
|
| @ | HoldTime | M | Đặt thành 0 |
|
| @ | WaitTime | M | Đặt thành 0 |
|
| @ | ReturnAllItems | M | Toàn vẹn: TRUE dchg và qchg: FALSE |
|
| E | Options |
|
|
|
| E | ServerSubHandle | M |
|
| Report | SubscriptionPolledRefresh Response |
|
| |
|
| @ | DataBufferOverflow |
|
|
|
| E | SubscriptionPolledRefreshResult | M |
|
|
| E | InvalidServerSubHandles | M |
|
|
| E | RitemList | M |
|
|
| @ | SubscriptionHandle | M |
|
|
| E | Items | M |
|
|
| E | Errors | M |
|
| E: phần tử dịch vụ OPC XML-DA @: thuộc tính OPC XML-DA | ||||
B.3.9 Mô hình điều khiển
B.3.9.1 Quy định chung
Mô hình điều khiển TCVN 10687-25 (IEC 61400-25) được truy cập thông qua các dịch vụ OPC XML-DA sau:
- Read,
- Write,
- Subscribe, SubscriptionPolledRefresh, RemoveSubscription.
B.3.9.2 Các mô hình điều khiển IEM được hỗ trợ
Bảng B.39 chỉ định các mô hình điều khiển được ánh xạ này hỗ trợ.
Bảng B.39 - Các mô hình điều khiển được hỗ trợ trong ánh xạ này
| TCVN 10687-25-3 (IEC 61400-25-3) (IEC 61850-7-2)CtlModels | Hỗ trợ |
| 1 direct-control -with-normal-security (1 điều khiển trực tiếp -với-bảo mật-bình-thường) | Y |
| 2 sbo-control -with-normal-security (2 sbo-control -với-bảo-mật-bình-thường) | Y |
| 3 direct-control -with-enhanced-security (3 điều khiển trực tiếp - với bảo mật nâng cao) | Y |
| 4 sbo-control -with-enhanced-security (4 sbo-control -với-bảo-mật-tăng-cường) | Y |
B.3.9.3 Dịch vụ điều khiển IEM (IEM Control services) được hỗ trợ
Bảng B.40 chỉ rõ các dịch vụ điều khiển được cung cấp bởi ánh xạ này.
Bảng B.40 - Dịch vụ điều khiển được hỗ trợ
| TCVN 10687-25-3 (IEC 61400-25-3) (IEC 61850-7-2) | Hỗ trợ |
| Select | Y |
| SelectWithValue | Y |
| Cancel | Y |
| Operate | Y |
| TimeActivatedOperate | Y |
| TimeActivatedOperateTermination | Y |
| CommandTermination | Y |
B.3.9.4 Tham số dịch vụ điều khiển Control Service
ctlVal
Tham số dịch vụ điều khiển "ctlVal" được ánh xạ đến một mục bổ sung thuộc nhánh biểu diễn đối tượng dữ liệu có thể điều khiển. Tên phải là "ctlVal". ItemName phải là "DataObjectRef.ctlVal" trong đó DataObjectRef phải là DataObjectRef của đối tượng dữ liệu có thể điều khiển.
origin
Tham số dịch vụ điều khiển "origin" được ánh xạ đến mục biểu thị thuộc tính dữ liệu DataObjectRef.origin, trong đó DataObjectRef là DataObjectRef của đối tượng dữ liệu có thể điều khiển.
ctlNum
Tham số dịch vụ điều khiển "ctlNum" được ánh xạ đến mục biểu thị thuộc tính dữ liệu DataObjectRef.ctlNum, trong đó DataObjectRef là DataObjectRef của đối tượng dữ liệu có thể điều khiển.
operTm
Tham số dịch vụ điều khiển "operTm" được ánh xạ đến một mục bổ sung thuộc nhánh biểu diễn đối tượng dữ liệu có thể điều khiển. Tên phải là "operTm", ItemName phải là "DataObjectRef.operTm", trong đó DataObjectRef phải là DataObjectRef của đối tượng dữ liệu có thể điều khiển.
Các tham số còn lại được ánh xạ đến các thuộc tính mục tùy chỉnh có thể ghi được được gán cho mục "DataObjectRef.ctlVal".
B.3.9.5 Thuộc tính mục tùy chỉnh có thể ghi
Các tham số dịch vụ điều khiển T, Test, Check được ánh xạ đến các thuộc tính mục tùy chỉnh có thể ghi "t", "test" và "check".
Hầu hết các dịch vụ điều khiển được ánh xạ đến dịch vụ Write. Thuộc tính mục tùy chỉnh có thể ghi "service" được thêm vào để chỉ định dịch vụ điều khiển đang được máy khách yêu cầu
Thuộc tính mục tùy chỉnh có thể ghi "taoState" được thêm vào để ánh xạ hoạt động được kích hoạt theo thời gian.
Thuộc tính mục tùy chỉnh "cmdState" được thêm vào để ánh xạ tham số dịch vụ điều khiển AddCause và ánh xạ các mô hình điều khiển với bảo mật nâng cao - chủ yếu là CommandTermination.
Danh sách các thuộc tính mục tùy chỉnh có thể ghi được được mô tả trong Bảng B.41.
Bảng B.41 - Mô hình điều khiển có thể ghi thuộc tính mục tùy chỉnh
|
| Thuộc tính mục tùy chỉnh có thể ghi | |
| ItemName | TCVN 10687-25-2 (IEC 61400-25-2) BasicType | |
| control service parameter: T | DataObjectRef.ctlVal.t | Timestamp |
| control service parameter: Test | DataObjectRef.ctlVal.test | Boolean |
| control service parameter: Check | DataObyecfRef.ctlVal.check | CodedEnum |
| control service parameter for negative response: AddCause | OPCError in WriteResponse DataObjectRef.ctlVal.cmdState DataObjectRef.operTm.taoState |
|
| requested control service | DataObjecfRef.ctlVal.service | ENUMERATED (operate | taOperate | sbo | sbow | cancel) 1= operate 2 = taOperate3 = sbo 4= sbow 5 = cancel |
| enhanced security | DataObjectRef.ctlVal.cmdState | ENUMERATED (not-in-use | executing-command | command - terminated | AddCause) 0 = not-in-use (không sử dụng) 1 = executing-command (thực hiện lệnh) 2 = command-terminated (lệnh kết thúc) AddCause = nếu bộ đếm thời gian hết hạn nhưng trạng thái không thay đổi thành giá trị được yêu cầu; đầu ra bị vô hiệu hóa |
| time activated operate | DataObjectRef.operTm.taoState | ENUMERATED (not-in-use | waiting/timer-activated | command-activated | AddCause) 0= not-in-use (không sử dụng) 1= timer-activated (hẹn giờ kích hoạt) 2= command-activated (lệnh kích hoạt) AddCause: nếu thời gian hết hạn nhưng hành động được yêu cầu không thể thực hiện được |
| CHÚ THÍCH 1 DataObjectRef được sử dụng như một trình giữ chỗ cho ObjectReference của đối tượng dữ liệu có thể điều khiển. CHÚ THÍCH 2 Nếu dịch vụ CommandTermination không được máy chủ hỗ trợ, thuộc tính mục "cmdState" không cần phải được cung cấp cho bất kỳ đối tượng điều khiển nào. CHÚ THÍCH 3 Nếu dịch vụ Vận hành bắt buộc là dịch vụ điều khiển duy nhất được máy chủ hỗ trợ thì không cần phải cung cấp thuộc tính mục «service». CHÚ THÍCH 4 Nếu máy chủ không hỗ trợ dịch vụ TimeActivatedOperate, thuộc tính mục "taoState" không cần phải được cung cấp. CHÚ THÍCH 5 Các giá trị của thuộc tính mục "cmdState" và "taoState" phải không được thiết lập với phản hồi điều khiển phủ định. | ||
"cmdState" chỉ có trong các đối tượng dữ liệu có thể kiểm soát được khi mô hình bảo mật nâng cao được sử dụng.
Ánh xạ của AddCause được mô tả trong Bảng B.42.
Bảng B.42 - AddCause mapping to OPC Error Code
| AddCause | Mã lỗi OPC mở rộng | Giá trị được liệt kê |
| Not-supported (không hỗ trợ) | E_ADDCAUSE_NOT_SUPPORTED | 3 |
| Blocked-by-switching- hierarchy (Bị khóa bởi-chuyển đổi phân cấp) | E_ADDCAUSE_BLOCKED_BY_SWITCH_HIERARCHY | 4 |
| Select-failed (Lựa chọn không thành công) | E_ADDCAUSE_SELECT_FAILED | 5 |
| Invalid-position (Vị trí không hợp lệ) | E_ADDCAUSE_INVALID_POSITION | 6 |
| Position-reached (Đã đạt được vị trí) | E_ADDCAUSE_POSITION_REACHED | 7 |
| Parameter-change-in- execution (Sửa đổi tham số khi thực thi) | E_ADDCAUSE_PARAMETER_CHANGE_IN_EXEC | 8 |
| Step-limit (Giới hạn bước) | E_ADDCAUSE_STEP_LIMIT | 9 |
| Blocked-by-mode (Bị chặn theo chế độ) | E_ADDCAUSE_BLOCKED_BY_MODE | 10 |
| Blocked-by-process (Bị chặn theo quy trình) | E_ADDCAUSE_BLOCKED_BY_PROCESS | 11 |
| Blocked-by-interlocking (chặn bởi khóa truyền) | E_ADDCAUSE_BLOCKED_BY_INTERLOCK | 12 |
| Blocked-by- synchrocheck (Bị chặn bằng cách kiểm tra đồng bộ) | E_ADDCAUSE_BLOCKED_BY_SYNC | 13 |
| Command-already-in- execution (Lệnh đã được thực hiện) | E_ADDCAUSE_COMMAND_ALREADY_IN_EXEC | 14 |
| Blocked-by-health (Bị chặn bởi tính toàn vẹn) | E_ADDCAUSE_BLOCKED_BY_HEALTH | 15 |
| 1-of-n-control (1 trong n điều khiển) | E_ADDCAUSE_1_OF_N_CONTROL | 16 |
| Abortion-by-cancel (gián đoạn do hủy bỏ) | E_ADDCAUSE_BY_CANCEL | 17 |
| Time-limit-over (hết thời gian) | E_ADDCAUSE_TIME_LIMIT_OVER | 18 |
| Abortion-by-trip (ngắt theo kích hoạt) | E_ADDCAUSE_ABORT_BY_TRIP | 19 |
| Object-not-seiected (Đối tượng không được chọn) | E_ADDCAUSE_OBJ_NOT_SELECTED | 20 |
| Object-already-selected (Đối tượng đã được chọn) | E_ADDCAUSE_OBJ_ALREADY_SELECTED | 21 |
| No-access-authority (Không có quyền truy cập) | E_ADDCAUSE_NO_ACCESS_AUTH | 22 |
| Ended-with-overshoot (Hoàn thành vượt mức) | E_ADDCAUSE_ENDED_OVERSHOOT | 23 |
| Abortion-due-to- deviation (Gián đoạn- do-sai lệch) | E_ADDCAUSE_ABORT_DUE_TO_DEVIATION | 24 |
| Abortion-by-communication-loss | E_ADDCAUSE_ABORT_COMMS_LOST | 25 |
| Unknown (không rõ) | E_ADDCAUSE_UNKNOWN | 26 |
| Blocked-by-command (bị chặn bởi lệnh) | E_ADDCAUSE_BLOCKED_BY_COMMAND | 27 |
| None (không) | E_ADDCAUSE_NONE | 28 |
| Inconsistent-parameters (Các tham số không nhất quán) | E_ADDCAUSE_INCONSISTENT_PARAMS | 29 |
| Locked-by-other-client (Bị khóa bởi máy khách khác) | E_ADDCAUSE_LOCKED_BY_OTHER | 30 |
B.3.9.6 Ánh xạ dịch vụ điều khiển
B.3.9.6.1 Select
B.3.9.6.1.1 SelectRequest
Dịch vụ Chọn phải được ánh xạ đến dịch vụ Write XML-DA OPC của thuộc tính mục tùy chỉnh có thể ghi "service" với giá trị "sbo". Bảng B.43 mô tả ánh xạ dịch vụ Select request (yêu cầu Chọn).
Bảng B.43 - Ánh xạ dịch vụ Select request
| Tham số TCVN 10687-25-3 (IEC 61400-25-3) | Thuộc tính OPC XML-DA Item/Item | Ràng buộc |
| ControlObjectReference |
| ItemName của đối tượng dữ liệu có thể điều khiển. |
|
| DataObjectRef.ctlVal.service | "sbo" |
B.3.9.6.1.2 Select Response+
Dịch vụ phản hồi tích cực Select phải được ánh xạ đến dịch vụ OPC XML-DA WriteResponse với kết quả tích cực.
Sau phản hồi, các giá trị của thuộc tính mục taoState và cmdState (nếu có) phải được đặt như sau:
| Thuộc tính mục tùy chỉnh có thể ghi | Giá trị | Nghĩa |
| DataObjectRef.operTm.taoState | "0" | Không sử dụng |
| DataObjectRef.ctlVal.cmdState | "0" | Không sử dụng |
B.3.9.6.1.3 Select Response-
Dịch vụ phản hồi tiêu cực Select phải được ánh xạ đến dịch vụ OPC XML-DA WriteResponse với ErrorCode chỉ ra lỗi.
Các thuộc tính mục tùy chỉnh "taoState" và "cmdState" phải không được sửa đổi.
B.3.9.6.2 SelectWithValue
B.3.9.6.2.1 SelectWithValue Request
Dịch vụ SelectWithValue phải được thực hiện thông qua việc sử dụng OPC XML-DA Write các giá trị của các mục và thuộc tính mục của đối tượng có thể điều khiển được hiển thị trong Bảng B.44
Bảng B.44 - Ánh xạ tham số dịch vụ SelectWithValue
| Tham số TCVN 10687-25-3 (IEC 61400-25-3) | Thuộc tính OPC XML-DA Item/Item | Ràng buộc |
| ControlObjectReference |
| ItemName của đối tượng dữ liệu có thể điều khiển. |
| ctlVal | DataObjectRef.ctlVal |
|
| operTm[0..1] | DataObjectRef.operTm |
|
| origin | DataObjectRef.origin |
|
| ctlNum | DataObjectRef.ctlNum |
|
| T | DataObjectRef.ctlVal.T |
|
| Test | DataObjectRef.ctlVal.Test |
|
| Check | DataObjectRef.ctlVal.Check |
|
|
| DataObjectRef.ctlVal.service | "sbow" |
B.3.9.6.2.2 SelectWithValue Response+
Phản hồi tích cực SelectWithValue phải được thực hiện thông qua việc sử dụng phản hồi tích cực OPC XML-DA Write. Chỉ khi tất cả các mục trả về kết quả tích cực thì dịch vụ SelectWithValue mới được coi là đã được chấp nhận.
Sau khi phản hồi, giá trị của thuộc tính mục taoState và cmdState (nếu có) phải được đặt như sau.
| Thuộc tính mục tùy chỉnh có thể ghi | Giá trị | Nghĩa |
| DataObjectRef.operTm.taoState | "0" | Không sử dụng |
| DataObjectRef.ctlVal.cmdState | "0" | Không sử dụng |
B.3.9.6.2.3 SelectWithValue Response-
Phản hồi tiêu cực SelectWithValue phải được thực hiện thông qua việc sử dụng phản hồi tiêu cực Write OPC XML-DA. Mã lỗi OPC phải bao gồm AdditionalCause của lỗi cung cấp lý do cho phản hồi tiêu cực.
Các thuộc tính mục tùy chỉnh "taoState" và "cmdState" phải không bị sửa đổi.
B.3.9.6.3 Cancel
B.3.9.6.3.1 Cancel Request
Dịch vụ Cancel phải được thực hiện thông qua việc sử dụng Write OPC XML-DA các giá trị của các mục và thuộc tính mục của đối tượng có thể điều khiển. Việc ánh xạ các tham số được quy định trong Bảng B.45.
Bảng B.45 - Ánh xạ tham số dịch vụ Cancel
| Tham số TCVN 10687-25-3 (IEC 61400-25-3) | Thuộc tính OPC XML-DA Item/Item | Ràng buộc |
| ControlObjectReference |
| ItemName của đối tượng dữ liệu có thể điều khiển. |
| ctlVal | DataObjectRef.ctlVal |
|
| operTm[0..1] | DataObjectRef.operTm |
|
| origin | DataObjectRef.origin |
|
| ctlNum | DataObjectRef.ctlNum |
|
| T | DataObjectRef.ctlVal.T |
|
| Test | DataObjectRef.ctlVal.Test |
|
|
| DataObjectRef.ctlVal.service | "cancel" |
B.3.9.6.3.2 Cancel Response+
Phản hồi hủy tích cực (Cancel response+) phải được thực hiện thông qua việc sử dụng OPC XML-DA WriteResponse không chứa Errors (Lỗi).
Sau phản hồi, các giá trị của thuộc tính mục taoState và cmdState (nếu có) phải được đặt như sau.
| Thuộc tính mục tùy chỉnh có thể ghi | Giá trị | Nghĩa |
| DataObjectRef.operTm.taoState | "0" | Không sử dụng |
| DataObjectRef.ctlVal.cmdState | "0" | Không sử dụng |
B.3.9.6.3.3 Cancel Response-
Phản hồi hủy tiêu cực (Cancel response-) phải được thực hiện thông qua việc sử dụng WriteResponse OPC XML-DA có chứa "Errors" ("Lỗi") cho biết lỗi của dịch vụ. Mã lỗi phải được ánh xạ như được quy định trong Bảng B.46. Mã lỗi AddCause được định nghĩa trong Bảng B.42 cũng có thể được sử dụng.
Bảng B.46 - Hủy ánh xạ phản hồi tiêu cực cho tham số IEM ServiceError
| IEC 61850-7-2 ServiceError | Mã lỗi OPC |
| Not-supported (không hỗ trợ) | E_NOTSUPPORTED |
| Object-not-selected (Đối tượng không được chọn) | E_SERVERSTATE |
| Accesss-violation (Vi phạm quyền truy cập) | E_ACCESS_DENIED |
| Instance-not-available (phiên bản không khả dụng) | E_UNKNOWNITEMNAME |
Các thuộc tính mục tùy chỉnh "taoState" và "cmdState" phải không bị sửa đổi.
B.3.9.6.4 Operate
B.3.9.6.4.1 Operate Request
Dịch vụ operate request (yêu cầu vận hành) phải được thực hiện thông qua việc sử dụng Write OPC XML-DA các giá trị của các mục và thuộc tính mục của đối tượng có thể điều khiển, như được mô tả trong Bảng B.47.
Bảng B.47 - Ánh xạ tham số dịch vụ vận hành (Operate service)
| Tham số TCVN 10687-25-3 (IEC 61400-25-3) | Thuộc tính OPC XML-DA Item/Item | Ràng buộc |
| ControlObjectReference |
| ItemName của đối tượng dữ liệu có thể điều khiển. |
| ctlVal | DataObjectRef.ctlVal |
|
| origin | DataObjectRef.origin |
|
| originDataOb/ecfRef.originctlNum | DataObjectRef.ctlNum |
|
| T | DataObjectRef.ctlVal.T |
|
| Test | DataObjectRef.ctlVal.Test |
|
| Check | DataObjectRef.ctlVal.Check |
|
|
| DataObjectRef.ctlVal.service | "operate" |
B.3.9.6.4.2 Operate Response+
Operate response+ (Phản hồi vận hành tích cực) phải được thực hiện thông qua việc sử dụng OPC XML-DA WriteResponse có chứa WriteResult cho biết thành công.
Sau khi phản hồi, giá trị của thuộc tính mục taoState và cmdState (nếu có) phải được đặt như sau.
| Thuộc tính mục tùy chỉnh có thể ghi | Giá trị | Nghĩa | Ràng buộc |
| DataObjectRef.operTm.taoState | "0" | Không sử dụng |
|
| DataObjectRef.ctlVal.cmdState | "0" | Không sử dụng | Nếu Operate được sử dụng trong một mô hình điều khiển với bảo mật thông thường |
| "1" | Thực hiện lệnh | Nếu Operate được sử dụng trong một mô hình điều khiển với bảo mật nâng cao |
B.3.9.6.4.3 Operate Response-
Operate response- (Phản hồi vận hành tiêu cực) phải được thực hiện thông qua việc sử dụng OPC XML-DA WriteResponse có chứa Error (Lỗi) cho biết lỗi của dịch vụ. Mã lỗi phải được ánh xạ như được quy định trong Bảng B.48 và Bảng B.42.
Bảng B.48 - Phản hồi vận hành tiêu cực ánh xạ tới IEM ServiceError
| IEC 61850-7-2 ServiceError | Mã lỗi OPC |
| Not-supported (không hỗ trợ) | E_NOTSUPPORTED |
| Object-not-selected (Đối tượng không được chọn) | E_SERVERSTATE |
| Access-violation (Vi phạm quyền truy cập) | E_ACCESS_DENIED |
| Instante-not-available (phiên bản không khả dụng) | E_UNKNOWNITEMNAME |
| Failed-due-to-server-constraint (Không thành công do ràng buộc của máy chủ) | Bất kỳ mã lỗi OPC nào khác |
Sau khi phản hồi, các giá trị của thuộc tính hạng mục taoState và cmdState (nếu có) phải được đặt như sau
| Writeable custom item property | Value | Meaning | Constraint |
| DataObjectRef.operTm.taoState | "0" | Not-in-use |
|
| DataObjectRef.ctlVal.cmdState | "0" | Not-in-use | If Operate is used within a simple security control model |
B.3.9.6.5 TimeActivatedOperate
B.3.9.6.5.1 TimeActivatedOperateRequest
Dịch vụ yêu cầu TimeActivatedOperate phải được thực hiện thông qua việc sử dụng OPC XML-DA Write của các giá trị của các mục và thuộc tính mục của đối tượng có thể điều khiển. Các tham số của dịch vụ TimeActivatedOperate được mô tả trong Bảng B.49.
Bảng B.49 - Ánh xạ tham số dịch vụ TimeActivatedOperate
| Tham số TCVN 10687-25-3 (IEC 61400-25-3) | Thuộc tính OPC XML-DA Item/Item | Ràng buộc |
| ControlObjectReference |
| ItemName của đối tượng dữ liệu có thể điều khiển. |
| ctlVal | DataObjectRef.ctlVal |
|
| operTm[0..1] | DataObjectRef.operTm |
|
| origin | Data ObjectRef.origin |
|
| ctlNum | DataObjectRef.ctlNum |
|
| T | DataObjectRef.ctlVal.T |
|
| Test | DataObjectRef.ctlVal.Test |
|
| Check | DataObjectRef.ctlVal.Check |
|
|
| DataObjectRef.ctlVal.service | "taOperate" |
B.3.9.6.5.2 TimeActivatedOperateResponse+
Phản hồi tích cực TimeActivatedOperate phải được thực hiện thông qua việc sử dụng OPC XML-DA WriteResponse không chứa ErrorCodes. Với phản hồi này, các giá trị của thuộc tính mục taoState và cmdState phải được đặt như sau.
| Thuộc tính mục tùy chình có thể ghi | Giá trị | Nghĩa | Ràng buộc |
| DataObjectRef.operTm.taoState | "1" | Chờ đợi/hẹn giờ được kích hoạt |
|
| DataObjectRef.ctlVal.cmdState | "0" | Không sử dụng |
|
B.3.9.6.5.3 TimeActivatedOperateResponse-
Phản hồi tiêu cực TimeActivatedOperate phải được thực hiện thông qua việc sử dụng OPC XML-DA WriteResponse để chỉ ra lỗi trong ErrorCodes như được định nghĩa trong Bảng B.50 hoặc sử dụng bất kỳ mã AddCause nào được định nghĩa trong Bảng B.42.
Bảng B.50 - Phản hồi tiêu cực ánh xạ TimeActivatedOperate tới IEM ServiceError
| IEC 61850-7-2 ServiceError | OPC Error Code |
| Not-supported (không hỗ trợ) | E_NOTSUPPORTED |
| Object-not-selected (đối tượng không được chọn) | E_SERVERSTATE |
| Access-violation (vi phạm quyền truy cập) | E_ACCESS_DENIED |
| Instante-not-available (phiên bản không khả dụng) | E_UNKNOWNITEMNAME |
| Failed-due-to-server-constraint (Không thành công do ràng buộc của máy chủ) | Bất kỳ mã lỗi OPC nào khác |
B.3.9.6.6 TimeActivatedOperateTermination
B.3.9.6.6.1 Quy định chung
TimeActivatedOperateTermination không được ánh xạ đến dịch vụ OPC XML-DA mà tới sự thay đổi giá trị của các thuộc tính mục "taoState" và "cmdState".
Máy khách OPC XML-DA có thể yêu cầu "taoState" và "cmdState" thông qua dịch vụ Read (Đọc) hoặc cơ chế Subscribe (Đăng ký).
B.3.9.6.6.2 TimeActivatedOperateTerminationRequest+
Khi hết thời gian hẹn giờ, hành động mong muốn phải được kích hoạt. Nếu kích hoạt thành công, giá trị của thuộc tính mục "taoState" phải được đặt thành "command-executed" - cho biết lệnh đã được kích hoạt thành công.
Nếu TimeActivatedOperate được sử dụng trong mô hình điều khiển có bảo mật nâng cao, giá trị của thuộc tính mục "cmdState" phải được đặt thành "execing command" - cho biết lệnh đang được thực thi.
| Thuộc tính mục tùy chỉnh có thể ghi | Giá trị | Nghĩa | Ràng buộc |
| DataObjectRef.operTm.taoState | "2" | Lệnh kích hoạt |
|
| DataObjectRef.ctlVal.cmdState | "0" | Không sử dụng | nếu TimeActivatedOperate được sử dụng trong một mô hình điều khiển với bảo mật thông thường |
| "1" | Lệnh thực thi | nếu TimeActivatedOperate được sử dụng trong một mô hình điều khiển có bảo mật nâng cao |
B.3.9.6.6.3 TimeActivatedOperateTerminationRequest-
Nếu kích hoạt không thành công, giá trị của thuộc tính mục "taoState" phải được đặt thành nguyên nhân bổ sung - cho biết kích hoạt lệnh không thành công.
| Thuộc tính mục tùy chỉnh có thể ghi | Giá trị | Nghĩa | Ràng buộc |
| DataObjectRef.operTm.taoState | AddCause |
|
|
B.3.9.6.7 CommandTermination
B.3.9.6.7.1 Quy định chung
CommandTermination không được ánh xạ đến dịch vụ OPC XML-Da mà tới sự thay đổi giá trị của thuộc tính mục "cmdState".
Máy khách OPC XML-DA có thể yêu cầu "cmdState" thông qua dịch vụ Read (Đọc) hoặc cơ chế Subscribe (Đăng ký).
B.3.9.6.7.2 CommandTerminationRequest+
Khi nhận được phản hồi Operate tích cực hoặc yêu cầu TimeActivatedOperateTermination tích cực, giá trị của thuộc tính mục "cmdState" item-property được đặt thành "execing command".
Nếu lệnh kết thúc thành công, giá trị của thuộc tính mục "cmdState" được đặt thành "command-terminated". Nếu không, cmdState được đặt thành AddCause.
| Thuộc tính mục tùy chỉnh có thể ghi | Giá trị | Nghĩa | Ràng buộc |
| DataObjectRef.ctlVal.cmdState | "2" | lệnh kết thúc |
|
B.3.9.6.7.3 CommandTerminationRequest-
Nếu lệnh không kết thúc thành công thì giá trị của thuộc tính mục "cmdState" phải được đặt thành AddCause.
| Thuộc tính mục tùy chỉnh có thể ghi | Giá trị | Nghĩa | Ràng buộc |
| DataObjectRef.ctlVal.cmdState | AddCause |
|
|
B.4 Chi tiết ngăn xếp giao thức
Để tuân thủ với ánh xạ này, phải sử dụng chồng các giao thức được đưa ra trong Bảng B.51.
Các đặc tả cho lớp liên kết dữ liệu và lớp vật lý là thông số kỹ thuật cụ thể về triển khai và nằm ngoài phạm vi của bộ TCVN 10687-25 (IEC 61400-25).
Bảng B.51 - Chi tiết ngăn xếp giao thức
| Lớp mô hình OSI | Đặc tả | M/O | ||
|
| Tên | Đặc tả dịch vụ | Đặc tả giao thức |
|
| Ứng dụng | OPC XML-DA | OPC XMLDA 1.01 | M | |
| SOAP | SOAP version 1.1 http://www.w3.org/TR/soap/ | M | ||
| Hypertext Transfer Protocol HTTP/1.1 | RFC 2616 | M | ||
| Trình diễn | - | - | - | - |
| Phiên | - | - | - | - |
| Truyền tải | Lớp truyền tải an toàn(TLS) | RFC 5246 | O | |
| Giao thức tin nhắn điều khiển Internet (ICMP) | RFC 792 | M | ||
| Giao thức điều khiển truyền tải(TCP) | RFC 793 | M | ||
| Mạng | Giao thức Internet(IP) | RFC 791 | M | |
|
| Giao thức phân giải địa chỉ (ARP) | RFC 826 | M | |
| Liên kết dữ liệu | Việc triển khai cụ thể và vượt ra ngoài phạm vi của bộ TCVN 10687-25 (IEC 61400-25). | - | ||
| Lớp vật lý | Việc triển khai cụ thể và vượt ra ngoài phạm vi của bộ TCVN 10687-25 (IEC 61400-25). | - | ||
| Chú thích Việc sử dụng HTTPS (SSL) là vấn đề cục bộ, nằm ngoài phạm vi của ánh xạ này. | ||||
Phụ lục C
(quy định)
Ánh xạ dịch vụ truyền thông cụ thể - Ánh xạ đến ISO 9506 được quy định trong IEC 61850-8-1
C.1 Quy định chung
C.1.1 Giới thiệu về ánh xạ đến ISO 9506 được quy định trong IEC 61850-8-1
Phụ lục C mô tả việc sử dụng IEC 61850-8-1 để ánh xạ mô hình thông tin và mô hình trao đổi thông tin được định nghĩa trong TCVN 10687-25-2 (IEC 61400-25-2) và TCVN 10687-25-3 (IEC 61400-25-3) tới bộ tiêu chuẩn ISO 9506.
Hầu hết tất cả các mô hình dịch vụ được định nghĩa trong IEC 61400-25-3 đều được ánh xạ đến ISO 9506 như được định nghĩa trong IEC 61850-8-1. Ánh xạ quy định trong IEC 61850-8-1 được tham chiếu trong Phụ lục C.
Dịch vụ QueryLog được định nghĩa trong IEC 61850-8-1 được mở rộng bằng tham số bộ lọc (được ISO 9506 hỗ trợ nhưng không được sử dụng trong IEC 61850-8-1).
C.1.2 Phạm vi ánh xạ đến ISO 9506 được quy định trong IEC 61850-8-1
Phạm vi ánh xạ được định nghĩa trong Phụ lục C là việc sử dụng ISO 9506 để trình bày mô hình thông tin và mô hình trao đổi thông tin được định nghĩa trong TCVN 10687-25-2 (IEC 61400-25-2) và TCVN 10687-25-3 (IEC 61400-25-3).
Ánh xạ được định nghĩa trong IEC 61850-8-1 chủ yếu nhằm mục đích trao đổi thông tin theo thời gian thực. Khách hàng giao tiếp với máy chủ có thể là các hệ thống cần nhận thông tin theo thời gian thực để giám sát và kiểm soát quá trình tạo và các thiết bị liên quan.
C.1.3 Kiến trúc ánh xạ
Kiến trúc ánh xạ bao gồm:
a) ánh xạ mô hình thông tin tới các mô hình MMS của ISO 9506 (xem Điều C.2).
b) ngăn xếp truyền thông (xem Điều C.3).
Ánh xạ cho TCVN 10687-25-3 (IEC 61400-25-3) được định nghĩa trong IEC 61850-8-1 với phần mở rộng của dịch vụ QueryLog.
Mô hình thông tin nhà máy điện gió được định nghĩa trong TCVN 10687-25-2 (IEC 61400-25-2) được ánh xạ đến cấu trúc phân cấp như được định nghĩa trong Điều 7 đến 17 và 20 của IEC 61850-8-1:2011. Các dịch vụ tương ứng được ánh xạ như được định nghĩa trong các điều khoản này.
Ánh xạ khái niệm được mô tả trong Hình C.1. Mô hình thông tin nhà máy điện gió của TCVN 10687-25-2 (IEC 61400-25-2) được dự định phải được bảo toàn khi ánh xạ đến các dịch vụ MMS IEC 61850-8-1.
Điều này đặc biệt có nghĩa là:
- máy chủ trìển khai mô hình thông tin nhà máy điện gió phân cấp của TCVN 10687-25-2 (IEC 61400-25-2) có thể được các dịch vụ truy xuất theo Bảng C.1.
- máy khách cần diễn giải mô hình thông tin nhà máy điện gió.
- máy khách truy cập mô hình thông tin nhà máy điện gió phân cấp của TCVN 10687-25-2 (IEC 61400-25-2) thông qua các dịch vụ do IEC 61850-8-1 và ISO 9506 cung cấp như được định nghĩa trong Phụ lục C.

Hình C. 1 - Ánh xạ kiến trúc (khái niệm)
Bảng C.1 liệt kê các ánh xạ của các mô hình thông tin và dịch vụ trao đổi thông tin với ISO 9506 như được định nghĩa trong IEC 61850-8-1. Cột M/O cho biết dịch vụ được định nghĩa trong TCVN 10687-25-3 (IEC 61400-25-3) là bắt buộc hay tùy chọn. "Y" có nghĩa là Có, dịch vụ được hỗ trợ, trong khi "N" có nghĩa là không hỗ trợ.
Bảng C.1 - Ánh xạ TCVN 10687-25-3 (IEC 61400-25-3) IEM tới ISO 9506 theo IEC 61850-8-1
| IEC 6140-25-2 lớp IM IEC61400-25-3 lớp IEM | Dịch vụ TCVN 10687-25-3 (IEC 61400-25-3) IEM | Bao gồm trong ánh xạ | mô hình/dịch vụ ISO 9506 | |
| SERVER |
| Y | Server | |
|
| GetServerDirectory | Y | GetNameList | |
| ASSOCIATION |
|
| Application association | |
|
| Associate | Y | Initiate | |
| Release | Y | Conclude | ||
| Abort | Y | Abort | ||
|
|
| Reject | ||
| Cancel | ||||
| Identify | ||||
| LOGICAL-DEVICE |
| Y | Domain | |
|
| GetLogicalDeviceDire ctory | Y | GetNameList | |
| LOGICAL-NODE |
| Y | NamedVariable | |
|
| GetLogicalNodeDirect ory | Y | GetNameList | |
| DATA |
| Y | NamedVariable | |
|
| GetDataValues | Y | Read | |
|
| SetDataValues | Y | Write | |
| GetDataDirectory | Y | GetVariableAccessAttribute | ||
| GetDataDefinition | Y | GetVariableAccessAttribute | ||
| DATA-SET |
| Y | NamedVariableList | |
|
| GetDataSetValues | Y | Read | |
| SetDataSetValues | Y | Write | ||
| CreateDataSet | Y | DefineNamedVariableList | ||
| DeleteDataSet | Y | DeleteNamedVariableList | ||
| GetDataSetDirectory | Y | GetVariableListAttributes | ||
| REPORTING |
|
| NamedVariable | |
|
| Report |
| InformationReport | |
| GetBRCBValues | Y | Read | ||
| SetBRCBValues | Y | Write | ||
| GetURCBValues | Y | Read | ||
| SetURCBValues | Y | Write | ||
|
|
|
| ||
|
|
|
| ||
| LOG-CONTROL- BLOCK |
| Y | NamedVariable | |
|
| GetLCBValues | Y | Read | |
| SetLCBValues | Y | Write | ||
| LOG |
| Y | Journal | |
|
| GetLogStatusValues | Y | InitializeJournal | |
| QueryLogByTime | Y | ReadJournal | ||
| QueryLogAfter | Y | ReadJournal | ||
| CONTROL |
|
| Control | |
|
| Select | Y | Write | |
| SelectWithValue | Y | Write | ||
| Cancel | Y | Write | ||
| Operate | Y | Write | ||
| CommandTermination | Y | InformationReport | ||
| TimeActivatedOperate | Y | Write | ||
C.2 Ánh xạ Mô hình thông tin TCVN 10687-25 (IEC 61400-25) tới ISO 9506 như được quy định trong IEC 61850-8-1
C.2.1 Quy định chung
Mô hình thông tin nhà máy điện gió được xác định trong TCVN 10687-25-2 (IEC 61400-25-2) phải được ánh xạ đến cấu trúc phân cấp của ISO 9506 như được định nghĩa trong Điều 7 đến 17 và 20 của IEC 61850-8-1:2011. Các dịch vụ tương ứng phải được ánh xạ đến ISO 9506 như được định nghĩa trong IEC 61850-8-1 (và được hiển thị trong Bảng C.1).
C.2.2 Dịch vụ ghi nhật ký mở rộng
C.2.2.1 Quy định chung
Các dịch vụ ghi nhật ký được quy định trong 9.9 của TCVN 10687-25-3:2025 (IEC 61400-25-3:2015) mô tả việc sử dụng tham số để lọc các tham chiếu của mục nhật ký phải được truy xuất khi máy khách truy vấn máy chủ để biết các mục nhật ký. Tham số này không được quy định trong ánh xạ đến MMS được mô tả trong 17.3.4 của IEC 61850-8-1:2011.
Chỉ các yêu cầu được mở rộng, các phản hồi bao gồm các trường giống nhau. Nếu bộ lọc được sử dụng, sự khác biệt duy nhất (theo định dạng của phản hồi) là số lượng mục nhật ký được trả về.
C.2.2.2 Ánh xạ QueryLogByTime mapping
Việc ánh xạ dịch vụ QueryLogByTime phải được xác định như trong Bảng C.2.
Bảng C.2 - Ánh xạ QueryLogByTime
| Yêu cầu IEM QueryLogByTime | Yêu cầu MMS ReadJournal- | ||
| Tham số | Kiểu | Tham số | Định nghĩa MMS |
| Log Reference | ObjectReference | journalName | ObjectName |
| RangeStartTime | EntryTime | startingTime | TimeOfDay |
| RangeStopTime | EntryTime | endidngTime | TimeOfDay |
| DataFilter [1..n] | ObjectReferences | listOfVariables | Sequence of VisibleStrings |
C.2.2.3 Ánh xạ QueryLogAfter mapping
Việc ánh xạ dịch vụ QueryLogAfter phải được xác định như trong Bảng C.3.
Bảng C.3 - Ánh xạ QueryLogAfter
| Yêu cầu IEM QueryLogAfter | Yêu cầu MMS ReadJournal- | ||
| Tham số | Kiểu | Tham so | Định nghĩa MMS |
| LogReference | ObjectReference | journalName | ObjectName |
| EntryToStartAfter | EntryTime | timeSpecfication | TimeOfDay |
| Entry | EntryID | entrySpecification | OCTET STRING |
| DataFilter [1..n] | ObjectReferences | listOfVariables | Sequence of VisibleStrings |
C.3 Chi tiết ngăn xếp giao thức
C.3.1 Quy định chung
Mô hình trao đổi thông tin nhà máy điện gió cho giao tiếp giữa máy khách và máy chủ được định nghĩa trong 61400-25-2 phải sử dụng ngăn xếp giao thức như được định nghĩa trong C.3.2 và C.3.3.
C.3.2 A-Profile (hồ sơ A)
Các dịch vụ và giao thức của máy khách/máy chủ A-Profile phải được thể hiện như trong Bảng C.4.
Bảng C.4 Dịch vụ và giao thức cho truyền thông máy khách/máy chủ A-Profile
| Lớp mô hình OSI | Đặc tả | M/O | ||
|
| Tên | Đặc tả dịch vụ | Đặc tả giao thức |
|
| ứng dụng | Đặc tả tin nhắn sản xuất | ISO 9506-1:2003 | ISO 9506-2:2003 | m |
| Yếu tố dịch vụ điều khiển liên kết | ISO/IEC 8649:1996 | ISO/IEC 8650-1:1996 | m | |
| Trình diễn | Trình bày hướng kết nối | ISO/IEC 8822:1994 | ISO/IEC 8823-1:1994 | m |
| Cú pháp trừu tượng | ISO/IEC 8824-1:2015 | ISO/IEC 8825-1:2015 | m | |
| phiên | Phiên hướng kết nối | ISO/IEC 8326:1996 | ISO/IEC 8327-1:1996 | m |
Thỏa thuận thực hiện
A-Profile (hồ sơ A) này phải tuân thủ các thỏa thuận được nêu trong 6.2.2 của IEC 61850-8-1:2011.
C.3.3 TCP/IP T-Profile (TCP/IP hồ sơ - T)
Các dịch vụ và giao thức của TCP/IP T-Profile (TCP/IP hồ sơ - T) phải như được hiển thị trong Bảng C.5.
Các đặc tả cho lớp liên kết dữ liệu và lớp vật lý là cụ thể cho việc triển khai và nằm ngoài phạm vi của bộ TCVN 10687-25 (IEC 61400-25).
Bảng C.5 - Dịch vụ và giao thức cho máy khách/máy chủ TCP/IP T-Profile (TCP/IP hồ sơ - T)
| Lớp mô hình OSI | Đặc tính | M/O | ||
|
| Tên | Đặc tính dịch vụ | Đặc tính giao thức |
|
| Truyền thông | Yêu cầu đối với máy chủ internet | RFC 1122 | m | |
| Truyền dẫn | Truyền tải iso trên TCP | RFC 1006 | m | |
| Giao thức tin nhắn điều khiển Internet (ICMP) | RFC 792 | m | ||
| Giao thức điều khiển truyền tải (TCP) | RFC 793 | m | ||
| Mạng | Giao thức Internet | RFC 791 | m | |
|
| Giao thức phân giải địa chỉ Ethernet (ARP) | RFC 826 | m | |
| Liên kết dự phòng | Giao thức dự phòng song song và vòng liền mạch có tính khả dụng cao | IEC 62439-3 - PRP1 or HSR | o | |
| Giao thức cây mở rộng nhanh (RSTP) | IEEE 802.1D | o | ||
| Liên kết dữ liệu | Triển khai cụ thể và vượt ra ngoài phạm vi của bộ TCVN 10687-25 (IEC 61400-25). | - | ||
| Lớp vật lý | Triển khai cụ thể và vượt ra ngoài phạm vi của bộ TCVN 10687-25 (IEC 61400-25). | - | ||
Thỏa thuận triển khai
TCP_KEEPALIVE
Chức năng TCP_KEEPALIVE theo RFC 1122 phải được triển khai. Giá trị thời gian tối đa trước khi phát hiện mất kết nối phải được ghi lại theo giây trong PIXIT.
Khuyến nghị rằng giá trị tối thiểu-tối đa của phạm vi cho phép không được lớn hơn 20 giây. Giá trị thời gian tối đa trước khi phát hiện mất kết nối không được thay đổi thông qua SCL vì tác động của tham số này là trên toàn IED.
Bộ chọn truyền tải:
Kích thước Bộ chọn truyền tải phải được giới hạn ở mức tối đa là 4 octet.
Phụ lục D
(quy định)
Ánh xạ dịch vụ truyền thông cụ thể - Ánh xạ theo IEC 60870-5-104 được quy định trong IEC TS 61850-80-1
D.1 Quy định chung
D.1.1 Giới thiệu về ánh xạ đến IEC 60870-5-104 được quy định trong IEC TS 61850-80-1
Phụ lục D mô tả việc sử dụng IEC TS 61850-80-1 để ánh xạ các lớp Mô hình thông tin (IM) TCVN 10687-25 (IEC 61400-25) và các dịch vụ Mô hình trao đổi thông tin (IEM) tới IEC 60870-5-104.
Các mô hình dịch vụ được định nghĩa trong TCVN 10687-25-3 (IEC 61400-25-3) được ánh xạ đến IEC 60870-5-104 như được định nghĩa trong IEC TS 61850-80-1. Ánh xạ được quy định trong IEC TS 61850-80-1 được tham chiếu trong Phụ lục D.
Phụ lục D bao gồm các điều khoản sau:
- D.1 cung cấp phần giới thiệu chung về ánh xạ đến IEC 60870-5-104.
- D.2 cung cấp ánh xạ của mô hình thông tin tới IEC 60870-5-104.
- D.3 cung cấp ánh xạ dữ liệu mô hình thông tin cho IEC 60870-5-104.
- D.4 cung cấp ánh xạ mô hình trao đổi thông tin cho các dịch vụ IEC 60870-5-104.
- D.5 cung cấp thông tin chi tiết về ngăn xếp giao thức cho IEC 60870-5-104.
- D.6 cung cấp việc sử dụng phần mở rộng SCL (Ngôn ngữ cấu hình trạm biến áp) để bao gồm thông tin IEC 60870-5-104 (mục thông tin).
D.1.2 Phạm vi ánh xạ đến IEC 60870-5-104 được quy định trong IEC TS 61850-80-1
Phạm vi ánh xạ được định nghĩa trong Phụ lục D này là việc sử dụng IEC 60870-5-104 để đạt được trao đổi thông tin quy trình cần thiết cho hoạt động của nhà máy điện gió.
Phạm vi của IEC TS 61850-80-1 là đưa ra hướng dẫn về cách đạt được trao đổi thông tin quy trình cần thiết cho mục đích vận hành theo thời gian thực giữa một trạm biến áp hoặc nhà máy điện, ví dụ như nhà máy điện gió, bằng cách sử dụng mô hình dữ liệu dựa trên CDC (ví dụ: IEC 61850) và (a) một hoặc vài trung tâm điều khiển sử dụng liên kết truyền thông qua Mạng diện rộng (WAN) tuân thủ các định nghĩa của IEC 60870-5-101 và IEC 60870-5-104. Lượng thông tin thời gian thực do thiết bị (IED) cung cấp có thể thay đổi tùy thuộc vào nhu cầu vận hành. Các tác nhân có thể là các trung tâm điều khiển khu vực và toàn quốc nhận thông tin theo thời gian thực để giám sát và ban hành lệnh điều khiển quy trình.
Ánh xạ được mô tả trong Phụ lục D dựa trên các định nghĩa của bộ tiêu chuẩntiêu chuẩn IEC 61400-25, bộ tiêu chuẩn IEC 61850 và IEC 60870-5-104:2006. Phạm vi của tập hợp con IEC 60870-5-104 được ánh xạ được đưa ra trong D.1.3.
D.1.3 Kiến trúc ánh xạ
Kiến trúc ánh xạ bao gồm ba phần:
a) ánh xạ mô hình thông tin.
b) ánh xạ dữ liệu (một phần của mô hình thông tin).
c) ánh xạ các dịch vụ trao đổi thông tin.
Việc ánh xạ được quy định dựa trên việc sử dụng Địa chỉ chung của ASDU (CASDU) và Địa chỉ đối tượng thông tin (IOA) để chứa mô hình sử dụng LD và LN và truyền thông tin thời gian thực (dữ liệu) sử dụng ASDU chuẩn hóa. Điều tương tự cũng áp dụng cho các dịch vụ và chức năng ứng dụng cơ bản trong IEC 60870-5-104.
Mô hình thông tin nhà máy điện gió được định nghĩa trong TCVN 10687-25-2 (IEC 61400-25-2) phải được ánh xạ thành cấu trúc phân cấp.
Ánh xạ khái niệm được mô tả trong Hình D.1. Mô hình thông tin nhà máy điện gió của bộ TCVN 10687-25 (IEC 61400-25) được dự định phải được bảo toàn khi ánh xạ thành các dịch vụ IEC 60870-5-104.
Việc ánh xạ này giữa các mô hình đối tượng dựa trên TCVN 10687-25 (IEC 61400-25) và IEC 60870-5-104 định nghĩa rằng:
- máy chủ và máy khách triển khai mô hình thông tin nhà máy điện gió cụ thể của TCVN 10687-25 (IEC 61400-25) theo cấu hình.
- cấu hình có thể được thực hiện theo nhiều cách khác nhau, bằng cách cấu hình trực tuyến hoặc tùy chọn sử dụng tệp Substation Configuration Language - SCL theo Điều D.6.
- máy khách truy cập mô hình thông tin nhà máy điện gió phân cấp của TCVN 10687-25-2 (IEC 61400-25-2) thông qua các dịch vụ do IEC 60870-5-104 cung cấp để trao đổi dữ liệu thời gian thực.

Hình D.1 - Kiến trúc ánh xạ (khái niệm)
Các dịch vụ trao đổi thông tin nhà máy điện gió được quy định trong TCVN 10687-25-3 (IEC 61400-25-3) IEM phải được ánh xạ đến các dịch vụ được liệt kê trong Bảng D.1. Cột Bao gồm trong ánh xạ cho biết dịch vụ có thể được ánh xạ đến IEC 60870-5-104 hay không. "Y" có nghĩa là Có, dịch vụ được hỗ trợ, trong khi "N" có nghĩa là không hỗ trợ.
Bảng D.1 - Tổng quan về ánh xạ dịch vụ của TCVN 10687-25 (IEC 61400-25) IM và IEM
| TCVN 10687-25-2 (IEC 61400-25-2) lớp IM TCVN 10687-25-3 (IEC 61400-25-3) lớp IEM | Dịch vụ TCVN 10687-25-3 (IEC 61400-25-3) IEM | Bao gồm trong ánh xạ | Ánh xạ đến dịch vụ IEC 60870-5 | |
| SERVER |
|
| Trạm ngoài (trạm kiểm soát) | |
|
| GetServerDirectory | N | n.a. (có thể được thêm vào tùy chọn với các dịch vụ bên ngoài IEC 60870-5-104). a | |
| ASSOCIATION |
|
| Kết nối | |
|
| Associate | Y | Thiết lập; IEC 60870-5-104:2006, 7.1 Khởi tạo trạm | |
| Abort | N | a n. a | ||
| Release | Y | Đóng; IEC 60870-5-104:2006, 7.1 Khởi tạo trạm | ||
| LOGICAL-DEVICE |
|
| CASDU | |
|
| GetLogicalDeviceDirector y | N | n.a. (có thể được thêm vào tùy chọn với các dịch vụ bên ngoài IEC 60870-5-104). a | |
| LOGICAL-NODE |
|
|
| |
|
| GetLogicalNodeDirectory | N | n.a. (có thể được thêm vào tùy chọn với các dịch vụ bên ngoài IEC 60870-5-104). a | |
|
| GetAllDataValues | Y | Lệnh thẩm vấn TI <100> | |
| DATA |
|
|
| |
|
| GetDataValues | Y | Đọc lệnh ASDU TI <102> (quy trình Đọc được định nghĩa trong IEC 60870-5-101: 2003, 7.4.14). " | |
| SetDataValues | Y | ASDU TI <111> "Tham số của giá trị đo được, giá trị tỷ lệ" hoặc ASDU TI <112> "Tham số của giá trị đo được, giá trị dấu phẩy động ngắn" được tùy chọn sử dụng để thiết lập cơ sở dữ liệu thuộc tính của CDC MV và CMV (quy trình tải tham số được định nghĩa trong IEC 60870-5-101:2003, 7.4.9) | ||
| GetDataDirectory | N | n.a. (có thể được thêm vào tùy chọn với các dịch vụ bên ngoài IEC 60870-5-104). a | ||
| GetDataDefinition | N | n.a. (có thể được thêm vào tùy chọn với các dịch vụ bên ngoài IEC 60870-5-104). a | ||
| DATA-SET | GetDataSetValues | N |
| |
| SetDataSetValues | N |
| ||
| CreateDataSet | N |
| ||
| DeleteDataSet | N |
| ||
| GetDataSetDirectory | N |
| ||
| REPORTING |
|
|
| |
|
| Báo cáo | Y | Truyền tự phát với ASDU áp dụng b | |
| BRCB |
|
|
| |
|
| GetBRCBValues | N |
| |
| SetBRCBValues | N |
| ||
| URCB |
|
|
| |
|
| GetURCBValues | N |
| |
| SetURCBValues | N |
| ||
| LOG |
|
|
| |
|
| GetLogStatusValues | N |
| |
| QueryLogByTime | N |
| ||
| QueryLogAfter | N |
| ||
| LOG-CONTROL-BLOCK |
|
|
| |
|
| GetLCBValues | N |
| |
| SetLCBValues | N |
| ||
| CONTROL |
|
|
| |
|
| Select | Y | ASDU TI <58, 59, 60, 62 63> Lựa chọn (S/E=1) | |
| SelectWithValue | Y | ASDU TI <58, 59, 60, 62, 63> | ||
| Cancel | Y | ASDU TI <58, 59, 60, 62, 63> COT <8> hủy kích hoạt | ||
| Operate | Y | ASDU TI <58, 59, 60, 62, 63> Thực hiện (S/E=0) | ||
| CommandTermination | Y | ASDU TI <58, 59, 60, 62, 63> COT <10> ActTerm | ||
| TimeActivatedOperate | N |
| ||
| a Không áp dụng cho việc ánh xạ đến IEC 60870-5-104. b ASDU cho truyền tải tự phát: <30>,<31>,<32>,<33>,<35>,<36>,<37>,<39>,<40> như đã chọn trong 9.3.2 của IEC TS 61850-80-1:2008. | ||||
D.2 Ánh xạ Mô hình thông tin TCVN 10687-25 (IEC 61400-25) tới IEC 60870-5-104 như được quy định trong IEC TS 61850-80-1
D.2.1 Quy định chung
Ánh xạ mô hình thông tin WPP phân cấp của TCVN 10687-25-2 (IEC 61400-25-2) sang giao thức IEC 60870-5-104 dựa trên cấu hình như được đưa ra trong Hình D.1. Dữ liệu được cấu hình được định nghĩa là Ảnh quy trình (PI).
Dữ liệu IM của TCVN 10687-25-2 (IEC 61400-25-2) là duy nhất và được định nghĩa theo nguồn gốc của nó trong mô hình phân cấp của TCVN 10687-25-2 (IEC 61400-25-2). Ánh xạ sang IEC 60870-5-104 phải duy trì một lược đồ đánh số duy nhất cho dữ liệu đơn lẻ. Định nghĩa được thực hiện bằng cách gán LD cho một số duy nhất xác định CASDU. Các LN được gán cho một chuỗi số của địa chỉ IOA.
Phương pháp thập phân được sử dụng để xác định LD và LN. Bảng D.2 cung cấp tổng quan về hai lược đồ địa chỉ có thể có khi ánh xạ IM của TCVN 10687-25 (IEC 61400-25) LD và LN sang IEC 60870-5-104. Nên sử dụng công cụ Kỹ thuật dữ liệu để quản lý việc sử dụng số CASDU và IOA nhằm có được lược đồ đánh số duy nhất.
CDC được ánh xạ đến ASDU của IEC 60870-5-104. Đối với mỗi dữ liệu đơn lẻ phải có một sự kết hợp duy nhất của địa chỉ (CASDU và IOA) và một ASDU. D.3.1.2 mô tả việc ánh xạ các CDC của TCVN 10687-25-2 (IEC 61400-25-2) tới các CDC cơ bản được kế thừa từ IEC 61850-7-3. D.3.1.3 mô tả việc ánh xạ các CDC cơ bản tới ASDU được sử dụng bởi IEC 60870-5-104.
Phụ lục D liên quan đến việc ánh xạ đến IEC 60870-5-104. Ngăn xếp giao thức được sử dụng cho việc ánh xạ này được mô tả trong Điều D.5.
Bảng D.2 - Ví dụ về ánh xạ LD và LN tới CASDU và IOA
| IEC 61400-25 | IEC 60870-5-104 |
| |||
| LD | LN | CASDU | IOA | IOA |
|
|
|
|
| Từ | Tới | Nhận xét |
| WPP |
| X |
|
| LN theo nhu cầu vận hành |
| WTG1 |
| X+1 |
|
| LN theo nhu cầu vận hành |
| WTGn |
| X+n |
|
| LN theo nhu cầu vận hành |
|
| WALM |
| 1 000 | 1 999 | Phương án A: Giải pháp thay thế này sử dụng lược đồ đánh số được xác định trước để gán số LD và LN. LD được gán một số CASDU duy nhất trong hệ thống. Lớp LN sử dụng một phạm vi địa chỉ IOA. Phạm vi có thể được điều chỉnh theo số lượng dữ liệu được lưu trữ bởi LN. Nếu số lượng dữ liệu thấp, có thể sử dụng số lượng 1 000 địa chỉ cho LN. Địa chỉ duy nhất cho dữ liệu được lấy bằng một CASDU cụ thể ho LD và địa chỉ IOA. Nên sử dụng công cụ Kỹ thuật dữ liệu để quản lý việc sử dụng số CASDU và IOA. |
|
| WMET WAPC |
| 2 000 | 2 999 | |
|
| WRPC |
| 3 000 | 3 999 | |
|
|
|
| 4 000 | 4 999 | |
|
| WTUR WROT |
| 10 000 | 10 999 | |
|
| WTRM |
| 11 000 | 11 999 | |
|
|
|
| 12 000 | 12 999 | |
|
| WGEN WCNV |
| 13 000 | 13 999 | |
|
| WTRF WNAC |
| 14 000 | 14 999 | |
|
| WYAW WTOW |
| 15 000 | 15 999 | |
|
| WALM |
| 16 000 | 16 999 | |
|
|
| X + 1 | 17 000 | 17 999 | |
|
|
|
| 18 000 | 18 999 | |
|
|
|
| 19 000 | 19 999 | |
|
| WSLG |
| 20 000 | 20 999 | |
|
| WALG |
| 21 000 | 21 999 | |
|
|
|
|
|
| |
|
| WALM |
|
|
| Phương án B: Đối với giải pháp thay thế này, tất cả các LD trong một khu vực cụ thể như công viên gió đều có cùng số CASDU (X). |
|
| WMET WAPC |
|
|
| |
|
| WRPC |
|
|
| |
|
| WTUR WROT |
|
|
| Định nghĩa về lớp LN và số IOA được nhà cung cấp hoặc thích ứng với lược đồ đánh số được tiện ích sử dụng. Địa chỉ duy nhất cho dữ liệu được lấy từ một CASDU cụ thể và IOA duy nhất cho dữ liệu LN. Nên sử dụng công cụ Kỹ thuật dữ liệu để quản lý việc sử dụng số CASDU và IOA. |
|
| WTRM WGEN |
|
|
| |
|
| WCNV | X |
|
| |
|
| WTRF WNAC |
|
|
| |
|
| WYAW WTOW |
|
|
| |
|
| WALM |
|
|
| |
|
|
|
|
|
| |
|
| WSLG WALG WREP |
|
|
| |
D. 2.2 Ánh xạ lớp thiết bị logic IM
Lớp thiết bị logic phải được ánh xạ đến Common Address (Địa chỉ chung) của ASDU (CASDU) theo Bảng D.3.
Bảng D.3 - Ánh xạ thiết bị logic
| TCVN 10687-25-2 (IEC 61400-25-2) lớp IM | Ánh xạ đến |
| Thiết bị logic, ví dụ WPP hoặc WTs | CASDU |
| Thiết bị logic - LD | Một số được gán cho mỗi LD. |
CASDU có thể có cấu trúc hoặc không có cấu trúc. Ví dụ, CASDU có thể xác định station ID và LOGICAL Device Instance ID. Nên tạo một sơ đồ định địa chỉ để có địa chỉ duy nhất cho từng trạm cụ thể. Ví dụ, đối với các trạm nhỏ, có thể chỉ định một CASDU cho một trạm, sau đó tất cả các LD phải có cùng một CASDU.
Đối với một trạm lớn, có thể sử dụng một số CASDU để xác định từng LD. Tổng số CASDU tối đa cho một liên kết là 65 534.
D.2.3 Ánh xạ lớp nút logic (Logical Node) IM
Mỗi lớp nút logic phải được ánh xạ đến một phạm vi số xác định theo Bảng D.4. Ví dụ về lược đồ đánh số cho từng dữ liệu được đưa ra trong Bảng D.2.
Bảng D.4 - Ánh xạ nút logic
| TCVN 10687-25-2 (IEC 61400-25-2) IM | Ánh xạ đến |
| Nút logic | Địa chỉ IOA |
| Nút logic - LN | Một chuỗi các địa chỉ IOA phải được gán cho mỗi lớp |
Tất cả các thuộc tính của lớp LN đều được định nghĩa ngầm và hiển thị. IOA có thể có cấu trúc hoặc không có cấu trúc. Đối với cả hai trường hợp, nên sử dụng phương pháp thập phân để định nghĩa địa chỉ IOA. Octet thứ ba chỉ được sử dụng trong trường hợp cấu trúc INFORMATION OBJECT ADDRESS (ĐỊA CHỈ ĐỐI TƯỢNG THÔNG TIN) để định nghĩa địa chỉ rõ ràng trong một hệ thống cụ thể. Trong mọi trường hợp, số lượng tối đa INFORMATION OBJECT ADDRESS (ĐỊA CHỈ ĐỐI TƯỢNG THÔNG TIN) khác nhau bị giới hạn ở mức 65 536 (như đối với hai octet).
D.3 Ánh xạ dữ liệu Mô hình thông tin TCVN 10687-25 (IEC 61400-25) tới IEC 60870-5-104
D.3.1 Ánh xạ các lớp dữ liệu chung (Common Data Class) (CDC)
D.3.1.1 Quy định chung
Mỗi Common Data Class bao gồm một hoặc nhiều thuộc tính dữ liệu của một kiểu dữ liệu cụ thể. Mỗi thuộc tính dữ liệu và kiểu dữ liệu phải được ánh xạ đến một IOA cụ thể (như trong D.2.3) và một ASDU cụ thể.
Ánh xạ được hiển thị trong Bảng D.5 và Bảng D.12 cùng nhau phải được coi là ánh xạ mặc định - được lựa chọn cẩn thận từ nhiều khả năng ánh xạ khác nhau.
Các yêu cầu đối với ánh xạ LD, LN vào CASDU, IOA có thể khác nhau trong các lĩnh vực ứng dụng khác nhau. Cách ánh xạ phù hợp nhất nên được xác định trên cơ sở tiện ích hoặc dự án, tùy thuộc vào nhu cầu cụ thể. CASDU và IOA trong IEC 60870-5-101/104 chỉ là các con số được yêu cầu phải duy nhất trong một tiện ích/dự án.
Ánh xạ các Lớp dữ liệu chung (Common Data Classes) đã được chia thành các phần sau.
• ánh xạ các Lớp dữ liệu chung được định nghĩa trong Mô hình thông tin TCVN 10687-25-2 (IEC 61400-25-2) (D.3.1.2).
• ánh xạ các Lớp dữ liệu chung cơ bản được kế thừa từ IEC 61850-7-3 (D.3.1.3).
• ánh xạ các Lớp dữ liệu chung phức tạp được kế thừa từ IEC 61850-7-3 (D.3.1.4).
D.3.1.2 Ánh xạ của các lớp dữ liệu chung được định nghĩa trong Mô hình thông tin TCVN 10687-25-2 (IEC 61400-25-2)
D.3.1.2.1 Quy định chung
Việc ánh xạ các lớp dữ liệu chung được định nghĩa trong mô hình thông tin TCVN 10687-25-2 (IEC 61400-25-2) dựa trên các CDC đơn giản được kế thừa từ IEC 61850-7-3, được liệt kê trong Bảng D.5.
Bảng D.5 - CDCs định nghĩa trong TCVN 10687-25-2 (IEC 61400-25-2)
| CDC (Kiểu dữ liệu thuộc tính) | CDC kế thừa từ IEC 61850-7-3 |
| STV Status value(giá trị trạng thái STV) | Đã ánh xạ qua CDC ENS Trạng thái được liệt kê |
| SPV Setpoint value (Giá trị điểm đặt) | Được ánh xạ thông qua CDC APC Thông tin điểm đặt tương tự có thể điều khiển |
| ALM Alarm (cảnh báo ALM) | Đã ánh xạ qua CDC ENS Trạng thái được liệt kê |
| CMD Command (Lệnh CMD) | Đã ánh xạ qua CDC ENC có thể điều khiển Trạng thái được liệt kê |
| CTE Event Counting (Đếm sự kiến CTE) | Đã ánh xạ qua CDC BCR Đọc Bộ đếm nhị phân |
| TMS State timing (Thời gian trạng thái TMS) | Đã ánh xạ qua trạng thái số nguyên CDC INS |
| AST Alarm Set Status (Trạng thái cài đặt báo động AST) | Không hỗ trợ |
D.3.1.2.2 Giá trị trạng thái CDC, ánh xạ lớp STV
Dữ liệu bắt buộc của lớp dữ liệu chung STV được mô tả trong Bảng D.6.
Bảng D.6 - CDC: Status Value, STV class
| Lớp STV | |||||
| Tên thuộc tính | Kiểu thuộc tính | FC | TrgOp | Giải thích Giá trị/Phạm vi | M/O/C |
| DataName | Được kế thừa từ lớp dữ liệu (xem IEC 61850-7-2) |
| |||
| Dữ liệu | |||||
| Thông tin trạng tháu | |||||
| st | ENS |
|
| Trạng thái thực tế | M |
Dữ liệu [st] là ENS. Dữ liệu này phải được ánh xạ như được định nghĩa trong D.3.1.3.3.
D.3.1.2.3 Giá trị điểm đặt CDC, ánh xạ lớp SPV
Dữ liệu bắt buộc của lớp dữ liệu chung SPV được mô tả trong Bảng D.7.
Bảng D.7 - CDC: giá trị điểm đặt, lớp SPV
| Lớp SPV | |||||
| Tên thuộc tính | Kiểu thuộc tính | FC | TrgOp | Giá trị.phạm vi giá trị | M/O/C |
| DataName | Được kế thừa từ lớp dữ liệu (xem IEC 61850-7-2) |
| |||
| Dữ liệu | |||||
| Thông tin điều khiển và trạng thái | |||||
| val | APC |
|
| Giá trị yêu cầu của điểm đặt hoặc tham số | M |
D.3.1.2.4 Cảnh báo CDC Alarm, ánh xạ lớp ALM
Dữ liệu bắt buộc của lớp dữ liệu chung ALM được mô tả trong Bảng D.8.
Bảng D.8 - CDC: Alarm, ALM class
| Lớp ALM | |||||
| Tên thuộc tính | Kiểu thuộc tính | FC | TrgOp | Giá trị.phạm vi giá trị | M/O/C |
| DataName | Được kế thừa từ lớp dữ liệu (xem IEC 61850-7-2) |
| |||
| Dữ liệu | |||||
| Thông tin điều khiển và trạng thái | |||||
| st | ENS |
|
| Trạng thái thực tế | M |
Dữ liệu [st] là ENS. Dữ liệu này phải được ánh xạ như được xác định trong D.3.1.3.3.
D.3.1.2.5 Lệnh CDC, ánh xạ lớp CMD
Dữ liệu bắt buộc của lớp dữ liệu chung CMD được mô tả trong Bảng D.9.
Bảng D.9 - CDC: lệnh lớp CMD
| Lớp CMD | |||||
| Tên thuộc tính | Kiểu thuộc tính | FC | TrgOp | Giải thích Giá trị/Phạm vi | M/O/C |
| DataName | Kế thừa từ lớp dữ liệu (xem IEC 61850-7-2) |
| |||
| Dữ liệu | |||||
| Thông tin điều khiển và trạng thái | |||||
| st | ENC |
|
| Trạng thái có thể điều khiển thực tế | M |
Dữ liệu [st] là ENC. Dữ liệu này phải được ánh xạ như được định nghĩa trong D.3.1.3.4.
D.3.1.2.6 Đếm sự kiện CDC, ánh xạ lớp CTE
Dữ liệu bắt buộc của lớp dữ liệu chung CTE được mô tả trong Bảng D.10.
Bảng D.10 - CDC: đếm sự kiện, lớp CTE class
| Lớp CTE | |||||
| Tên thuộc tinh | Kiểu thuộc tính | FC | TrgOp | Giải thích Giá trị/Phạm vi | M/O/C |
| DataName | Kế thừa từ lớp dữ liệu (xem IEC 61850-7-2) |
| |||
| Dữ liệu | |||||
| Thông tin điều khiển và trạng thái | |||||
| cntVal | BCR | Sự kiện thực tế đếm | M | ||
Dữ liệu [cntVal] là BCR và phải được ánh xạ như định nghĩa trong IEC TS 61850-80-1.
D3.1.2.7 Thời gian trạng thái CDC, ánh xạ lớp TMS
Dữ liệu bắt buộc của lớp dữ liệu chung TMS được mô tả trong Bảng D.11.
Bảng D.11 - CDC: State Timing, TMS class
| Lớp TMS | |||||
| Tên thuộc tính | Kiểu thuộc tính | FC | TrgOp | Giải thích Giá trị/Phạm vi | M/O/C |
| DataName | Inherited from Data Class (see IEC 61850-7-2) |
| |||
| Data | |||||
| Control and status information | |||||
|
|
|
|
| ||
| tmsVal | INS | Time duration of state | M | ||
Dữ liệu [tmsVal] là INS và phải được ánh xạ là CDC INS như được quy định trong IEC TS 61850-80-1
D.3.1.2.8 Trạng thái đặt báo động CDC, ánh xạ lớp AST
Ánh xạ này không hỗ trợ lớp dữ liệu phổ biến này. Trạng thái của các báo động phải được truy xuất bằng cách truy cập vào các cảnh báo khác nhau xây dựng mô hình thông tin.
D.3.1.3 Ánh xạ các lớp dữ liệu chung cơ bản kế thừa từ IEC 61850-7-3
D. 3.1.3.1 Tổng Quát
Mỗi Lớp Dữ liệu Chung bao gồm dữ liệu và các thuộc tính liên quan. Bảng D.12 xác định mối quan hệ giữa CDC và các ASDU liên quan được sử dụng để ánh xạ theo IEC 60870-5-104.
Bảng D.12 - Mapping structure basic CDC
| CDCs định nghĩa trong IEC 61850-7-3 | Chi tiết ánh xạ được định nghĩa trong: | |
| CDC (kiểu dữ liệu thuộc tính) | Kiểu ASDU |
|
| SPS Single point status (Trạng thái điểm đơn) | giám sát hướng (trạng thái): TI<30> như sự kiện TI<1> như một phần của GI | 7.2 của IEC TS 61850-80-1:2008 |
| DPS Double point status (Trạng thái điểm đôi) | giám sát hướng (trạng thái): TI<31> như sự kiện TI<3> như một phần của GI | 7.3 của IEC TS 61850-80- 1:2008 |
| INS Integer status (Trạng thái số nguyên) | giám sát hướng (trạng thái): TI<35> hoặc TI<33> như sự kiện TI<11> hoặc TI<7> như một phần của GI | 7.4 của IEC TS 61850-80- 1:2008 |
| BCR Binary counter reading (Đọc bộ đếm nhị phân) | giám sát hướng (trạng thái): TI<37> như sự kiện TI<15> như một phần của CI | 7.8 của IEC TS 61850-80- 1:2008 |
| SPC Controlable Single Point (Điểm đơn có thể điều khiển) | monitor direction (trạng thái): TI<30> là sự kiện TI<1> là một phần của GI hướng điều khiển (lệnh): TI<58> (có thẻ thời gian) | 7.17 của IEC TS 61850-80-1:2008 |
| DPC Controllable Double Point (Điểm đôi có thể điều khiển) | hướng giám sát (trạng thái): TI<31> như sự kiện TI<3> như một phần của GI hướng điều khiển (lệnh): TI<59> (có thẻ thời gian) | 7.18 của IEC TS 61850-80- 1:2008 |
| INC Controllable Integer status (Trạng thái số nguyên có thể kiểm soát được) | hướng giám sát (trạng thái): TI<35> như sự kiện TI<11> như một phần của GI hướng điều khiển (lệnh): TI<62> (có thẻ thời gian) | 7.19 của IEC TS 61850-80- 1:2008 |
| APC Controllable analogue set point information (thông tin điểm đặt tương tự có thể kiểm soát) | monitor direction (trạng thái): TI<36> như sự kiện TI<13> như một phần của GI hướng điều khiển (lệnh): TI<63> (có thẻ thời gian) | D.3.1.3.2 |
| CDC (kiểu dữ liệu thuộc tính) | Kiểu ASDU |
|
| MV Measured value (Giá trị đo được) | hướng giám sát (trạng thái): TI<36> hoặc TI<35> như sự kiện TI<13> hoặc TI<11> như một phần của GI | 7.9 của IEC TS 61850-80-1 :2008 |
| ING Integer status setting (Thiết lập trạng thái số nguyên) | hướng điều khiển (lệnh): TI<62> (có thẻ thời gian) | 7.24 của IEC TS 61850-80- 1:2008 |
| ENS Enumerated status (Trạng thái được liệt kê) | hướng giám sát (trạng thái): TI <35> hoặc TI <33> như sự kiện TI<11> hoặc TI<7> như một phần của GI. | D.3.1.3.3 |
| ENC Controllable enumerated status (Trạng thái được liệt kê có thể điều khiển) | hướng giám sát (trạng thái): TI<35> như sự kiện TI<11> như một phần của GI hướng điều khiển (lệnh): TI<62> (có thẻ thời gian) | D.3.1.3.4 |
| ENG Thiết lập trạng thái được liệt kê | hướng điều khiển (lệnh): TI<62> (có thẻ thời gian) | D.3.1.3.5 |
| Chú thích DPS và DPC không được sử dụng trong TCVN 10687-25-2 (IEC 61400-25-2), nhưng được định nghĩa để có thể sử dụng trong phần mở rộng của mô hình. TI: Nhận dạng kiểu GI: Truy vấn tổng quát hoặc thẩm vấn trạm ASDU TI <100> CI: Thẩm vấn truy cập ASDU TI <101> | ||
CHÚ THÍCH Các ánh xạ được hiển thị bao gồm dấu thời gian và áp dụng cho thông tin giám sát, nếu được gửi dưới dạng sự kiện. Nếu thông tin được gửi dưới dạng một phần của GI (Tra cứu chung/Tra cứu trạm) hoặc CI (Tra cứu bộ đếm), thì ánh xạ hoàn chỉnh được áp dụng ngoại trừ dấu thời gian. Tất cả dữ liệu GI, CI được gửi ngoại trừ dấu thời gian.
DataAttributes của các lớp dữ liệu chung được mô tả trong Bảng D.12 phải được ánh xạ theo định nghĩa trong Điều 7 của IECTS 61850-80-1:2008.
Các lớp dữ liệu chung WDPL và LPL từ TCVN 10687-25-2 (IEC 61400-25-2) không thể được ánh xạ đến ASDU của IEC 60870-5-104.
Các CDC được sử dụng để điều khiển nhà máy điện sử dụng các mô hình điều khiển khác nhau như được định nghĩa trong IEC 61850-7-2. Cùng một mô hình điều khiển phải được cấu hình trong máy chủ và máy khách. Nên quyết định mô hình điều khiển mang lại sự an toàn thỏa đáng cho đối tượng được điều khiển.
D.3.1.3.2 Giá trị quy trình tựơng tự có thể điều khiển CDC, ánh xạ lớp APC
Các DataAttributes của APC lớp dữ liệu chung được mô tả trong Bảng D.13 phải được ánh xạ như thể hiện trong Bảng D.14 (đối với các thuộc tính có Ràng buộc chức năng MX) và Bảng D.15 (đối với các thuộc tính có Ràng buộc chức năng CO).
Bảng D.13 - CDC: Điểm đặt tương tự có thể điều khiển, lớp APC
| Lớp APC | |||||
| Tên thuộc tính | Kiểu thuộc tính | FC | TrgOp | Giải thích Giá trị/Phạm vi | M/O/C |
| DataName | Kế thừa từ lớp dữ liệu (xem IEC 61850-7-2) |
| |||
| DataAttribute | |||||
| điểm đặt và các thuộc tính được đo | |||||
| ctlVal | AnalogueValue | CO |
|
| M |
| origin | Originator | CO,MX |
|
| O |
| mxVal | AnalogueValue | MX | dchg |
| M |
| q | Quality | MX | qchg |
| M |
| t | Timestamp | MX |
|
| M |
| Cấu hình, mô tả và mở rộng | |||||
| ctlModel | ctlModels | CF |
|
| M |
Bảng D.14 định nghĩa ánh xạ cho các thuộc tính dữ liệu của APC với Ràng buộc chức năng MX. Các thuộc tính dữ liệu [mxVal + t + q] phải ánh xạ đến IEC 60870-5-104 ASDU TI<36> "Giá trị đo được, giá trị dấu phẩy động ngắn có thẻ thời gian CP56Time2a".
Bảng D.15 định nghĩa ánh xạ cho các thuộc tính dữ liệu của APC với Ràng buộc chức năng CO. Thuộc tính dữ liệu [ctlVal + origin] hoặc [ctlVal + origin + T] phải ánh xạ đến IEC 60870-5-104 ASDU TI<63> "Đặt lệnh điểm, giá trị dấu phẩy động ngắn với thẻ thời gian CP56Time2a".
CHÚ THÍCH Các thuộc tính T và ctrlModel được định nghĩa trong IEC 61850-7-2:2003, Điều 20.
Bảng D.14 - CDC: Ánh xạ thông tin điểm đặt tương tự có thể điều khiển (APC) của các thuộc tính dữ liệu của MX ràng buộc chức năng
| Lớp CDC | Ánh xạ IEC 60870-5-101/104 | |||
| APC | TI <36> | |||
| Tên thuộc tính | Kiểu thuộc tính | Thành phần DA | Phần tử thông tin | IEC 60870-5-104/101 Ánh xạ nhóm đối tượng |
| mxVal | AnalogueValue | mxVal.f FLOAT32 | IEEE STD 754 | R32.23{Fraction, Exponent, Sign} |
| t | TimeStamp |
| CP56Time2a | Thời gian nhị phân bảy octet, CP562a - Thời gian xảy ra dchg hoặc qchg |
| q | Quality |
| QĐS | validity -> IV good | invalid -> valid | invalid questionable -> NT detailQual -> OV overflow -> overflow source -> SB substituted -> substituted operatorBlocked - > BL blocked -> blocked |
Bảng D.15 - CDC: Điểm đặt tương tự có thể điều khiển, ánh xạ lớp APC của dữ liệu và các thuộc tính của CO ràng buộc chức năng
| Lớp CDC | Ánh xạ IEC 60870-5-104 | |||
| APC | TI <63> (với thẻ thời gian) | |||
| Tên thuộc tính | Kiểu thuộc tính | Thành phần DA | information element | IEC 60870-5-104 Ánh xạ nhóm đối tượng |
| ctlVal | AnalogueValue | ctlVal.t FLOAT32 | IEEE STD 754 | R32.23{Fraction, Exponent, Sign} |
| origin.orldent | OCTET STRING64 |
| COT | Originator Address: = UI8[9..16] <0..255> <0>:= default <1 ..255>:= số địa chỉ người khởi tại Số địa chỉ người khởi tạo phải được ánh xạ đến thuộc tính orldent (OCTET STRING64). Chú thích Chỉ các giá trị có độ dài một octet của orldent mới có thể được ánh xạ đến Địa chỉ nguồn do giới hạn về phạm vi giá trị. |
| origin.orCat | ENUMERATED |
| COT | Cause:= UI6[1..6] <0..63> Có giá trị cho FC = CO: remote control <-> activation <6> Valid for FC = ST: not supported<-> not used <0> remote control <-> trả về thông tin do lệnh từ xa gây ra <11> automatic-remote -> trả về thông tin do lệnh từ xa <11> bay control <-> trả về thông tin do lệnh cục bộ <12> station control, automatic bay, automatic station -> trả về thông tin do lệnh cục bộ <12> process <-> spontaneous <3> maintenance -> spontaneous <3> |
D.3.1.3.3 Trạng thái được liệt kê của CDC, ánh xạ lớp ENS
Các DataAttributes của Lớp dữ liệu chung ENS được mô tả trong Bảng D.16 phải được ánh xạ như thể hiện trong Bảng D.17 (đối với các thuộc tính có ràng buộc chức năng ST).
Bảng D.16 - CDC: Trạng thái được liệt kê, lớp ENS
| Lớp ENS | |||||
| Tên thuộc tính | Kiểu thuộc tính | FC | TrgOp | Giá trị/phạm vi giá trị | M/O |
| DataName | Kế thừa từ lớp dữ liệu (xem IEC 61850-7-2) |
| |||
| DataAttribute | |||||
| Trạng thái | |||||
| stVal | ENUMERATED | ST | dchg |
| M |
| t | Timestamp | ST |
|
| M |
| q | Quality | ST | qchg |
| M |
Bảng D.16 định nghĩa ánh xạ cho thuộc tính dữ liệu của ENS với Ràng buộc chức năng ST. Các tín hiệu [stVal + t + q] phải ánh xạ đến TI <35> "Giá trị đo được, giá trị tỷ lệ với thẻ thời gian CP56Time2a hoặc tùy chọn ASDU TI <30> "Thông tin điểm đơn với thẻ thời gian CP56Time2a" như được quy định trong Bảng D.17.
Bảng D.17 - CDC: Enumerated status, ENS class mapping of data and attributes of the Functional Constraint ST
| Lớp CDC | Ánh xạ IEC 60870-5-104 | ||
| ENS | TI <35> | ||
| Tên thuộc tính | Kiểu thuộc tính | Phần tử thông tin | IEC 60870-5-104 ánh xạ nhóm đối tượng |
| stVal | ENUMERATED | SVA = scaled value (giá trị được chia tỷ lệ) | SVA I16 <-215..+215-1> 0 map on 0 Valid range for INT32 is <- -215.. +215-1-> |
| t | TimeStamp | CP56Time2a | 7 octet thời gian nhị phân, CP56Time2a - Thời gian xảy ra dchg hoặc qchg |
| q | Quality | QDS = Quality descriptor | Tính hợp lệ -> IV good | invalid -> valid | invalid questionable -> NT detailQual -> OV overflow -> overflow source -> SB ubstituted -> substituted operatorBlocked -> BL blocked -> blocked |
| Lớp CDC | Ánh xạ IEC 60870-5-104 | ||
| ENS | TI <30> | ||
| Tên thuộc tính | Kiểu thuộc tính | Phần tử thông tin | IEC 60870-5-104 Ánh xạ nhóm đối tượng |
| stVal | ENUMERATED | SIQ = Thông tin điểm đơn với mô tả chất lượng | SPI <1> ON = TRUE |
| t | TimeStamp | CP56Time2a | 7 octet thời gian nhị phân, CP56Time2a - Thời gian xảy ra dchg hoặc qchg |
| q | Quality | QDS = Mô tả chất lượng | validity -> IV good | invalid -> valid | invalid questionable -> NT detailQual -> OV overflow -> overflow source -> SB substituted -> substituted operatorBlocked -> BL blocked -> blocked |
D.3.1.3.4 Trạng thái liệt kê có thể kiểm soát của CDC, ánh xạ lớp ENC
Các DataAttributes (thuộc tính dữ liệu) của Common Data Class (lớp dữ liệu chung) ENC được mô tả trong Bảng D.18 phải được ánh xạ như thể hiện trong Bảng D.19 (đối với tham số dịch vụ ctlVal) và Bảng D.17 (đối với các thuộc tính có ràng buộc chức năng ST).
Bảng D.18 - CDC: Trạng thái liệt kê có thể kiểm soát ENC, lớp ENC
| Lớp ENC | |||||
| Tên thuộc tính | Kiểu thuộc tính | FC | TrgOp | Value/Value | M/O |
| Tên dữ liệu | Kế thừa từ lớp dữ liệu (xem IEC 61850-7-2) |
| |||
| Thuộc tính dữ liệu | |||||
| Trạng thái và trạng thái | |||||
| origin | Originator | CO,ST |
|
| AC_CO_O |
| stVal | ENUMERATED | ST | dchg |
| M |
| t | TimeStamp | ST |
|
| M |
| q | Quality | ST | qchg |
| M |
| Cấu hình, mô tả và mở rộng | |||||
| ctlModel | ctIModel | CF |
|
| M |
| Các tham số cho dịch vụ kiểm soát | |||||
| ctlVal | ENUMERATED |
|
|
|
|
Bảng D.17 định nghĩa ánh xạ cho các thuộc tính dữ liệu của ENC với ràng buộc chức năng ST [stVal + t + q]
Bảng D.19 định nghĩa ánh xạ cho các thuộc tính dữ liệu của ENC được sử dụng cho các dịch vụ điều khiển. Các thuộc tính dữ liệu [ctlVal + origin + T] phải ánh xạ đến IEC 60870-5-104 ASDU TI<62> "Lệnh đặt điểm, giá trị tỷ lệ với thẻ thời gian CP56Time2a".
Tùy chọn, thuộc tính dữ liệu [ctlVal + origin] hoặc [ctlVal + origin + T] phải ánh xạ đến IEC 60870-5-104 ASDU TI <58> "lệnh đơn với thẻ thời gian CP56Time2a".
Bảng D.19 - CDC: Trạng thái liệt kê có thể kiểm soát, ánh xạ lớp ENC của dữ liệu và các thuộc tính của CO ràng buộc chức năng
| Lớp CDC | Ánh xạ IEC 60870-5-104 | |||
| ENC | TI<62> (với thẻ thời gian) | |||
| Tên thuộc tính | Kiểu thuộc tỉnh | Phần tử thông tin | IEC 60870-5-104 Ánh xạ nhóm đối tượng | |
| ctlVal | ENUMERATED | SVA = scaled value | SVA I16 <-215..+215-1> simple ENC -> GU<0> không có định nghĩa bổ sung khác QU các giá trị không được sử dụng IEC 60870-5-104 hỗ trợ các chế độ sau của TCVN 10687-25 (IEC 61400-25) Control Models (ctIModel): kiểm soát trực tiếp với bảo mật thông thường kiểm soát trực tiếp với bảo mật nâng cao S/E <0>:= chọn và thực hiện Kiểm soát SBO với bảo mật nâng cao S/E <1>:= chọn và thực hiện | |
| origin.orldent | OCTET STRING64 | COT | Địa chỉ người khởi tạo:= UI8[9.,16] <0..255> <0>:= mặc định <1...255>:= số địa chỉ người khởi tạo Số địa chỉ người khởi tạo phải được ánh xạ đến thuộc tính orldent (OCTET STRING64). CHÚ THÍCH Chỉ các giá trị có độ dài một octet của orldent mới có thể được ánh xạ đến Địa chỉ nguồn do giới hạn về phạm vi giá trị. | |
| origin.orCat | ENUMERATED | COT | Nguyên nhân:= UI6[1..6] <0..63> Có giá trị cho FC = CO: điều khiển từ xa <-> kích hoạt <6> Có giá trị cho FC = ST: không được hỗ trợ <-> không được sử dụng <0> điều khiển từ xa <-> trả về thông tin gây ra bởi lệnh từ xa <11> điều khiển tự động từ xa <-> trả về thông tin do lệnh từ xa gây ra <11 > khoang kiểm soát <-> trả về thông tin gây ra bởi lệnh cục bộ <12> trạm kiểm soát, khoang tự động, trạm tự động -> trả về thông tin do lệnh cục bộ gây ra <12> quy trình <-> tự phát<3> bảo trì -> tự phát <3> | |
| ENC |
| TI<58> (với thẻ thời gian) | ||
| Tên thuộc tính | Kiếu thuộc tính | Phần tử thông tin | IEC 60870-5-104 Ánh xạ nhóm đối tượng | |
| ctlVal | ENUMERATED | SCO | SCS (Trạng thái lệnh đơn): 1 ON: on(TRUE) simple ENC -> QU<0> không có định nghĩa bổ sung khác các giá trị QU không được sử dụng IEC 60870-5-104 hỗ trợ các chế độ sau của TCVN 10687-25 (IEC 61400-25) Control Mô hình (ctIModel): kiểm soát trực tiếp với bảo mật binh thường kiểm soát trực tiếp với bảo mật nâng cao S/E <0>:= chọn và thực hiện Kiểm soát SBO với bảo mật nâng cao S/E <1>:= chọn và thực hiện | |
| origin.orldent | OCTET STRING64 | COT | Địa chỉ người khởi tạo:= UI8[9.. 16] <0..255> <0>:= Mặc định <1..255>:= số địa chỉ người khởi tạo Số địa chỉ người khởi tạo phải được ánh xạ đến thuộc tính orldent (OCTET STRING64). CHÚ THÍCH Chỉ các giá trị có độ dài một octet của orldent mới có thể được ánh xạ đến Địa chỉ nguồn vì eof giới hạn trong phạm vi giá trị. | |
| origin.orCat | ENUMERATED | COT | Nguyên nhân:= UI6[1..6] <0..63> Có giá trị cho FC = CO: điều khiển từ xa <-> kích hoạt <6> Có giá trị cho FC = ST: không được hỗ trợ <-> không được sử dụng <0> điều khiển từ xa <-> trả về thông tin gây ra bởi lệnh từ xa <11> automatic-remote <-> trả về thông tin gây ra bởi lệnh từ xa <11> bay control <-> trả về thông tin gây ra bởi lệnh cục bộ <12> kiểm soát trạm, automatic bay, trạm tự động -> trả về thông tin do lệnh cục bộ gây ra <12> quy trình <-> tự phát<3> bảo trì-> tự phát <3> | |
D.3.1.3.5 CDC Thiết lập trạng thái được liệt kê, ánh xạ lớp ENG
Các thuộc tính dữ liệu của lớp dữ liệu chung ENG được mô tả trong Bảng D.20 phải được ánh xạ như thể hiện trong Bảng D.19 (đối với các thuộc tính có SP ràng buộc chức năng).
Bảng D.20 - CDC: Thiết lập trạng thái được liệt kê ENG, lớp ENG
| Lớp ENG | |||||
| Tên thuộc tính | Kiểu thuộc tính | FC | TrgOp | Giá trị/phạm vi giá trị | M/O |
| Tên dữ liệu | Kế thừa từ lớp dữ liệu (xem IEC 61850-7-2) |
| |||
| Thuộc tính dữ liệu | |||||
| Trạng thái và trạng thái | |||||
| setVal | ENUMERATED | SP |
|
| AC_NSG_M |
Thuộc tính dữ liệu [setValue] phải ánh xạ đến IEC 60870-5-104 ASDU TI<62> "Lệnh đặt điểm, giá trị tỷ lệ với thẻ thời gian CP56Time2a" hoặc tùy chọn tới IEC 60870-5-104 <58> "Cờ lệnh đơn với thẻ thời gian CP56Time2a" như thể hiện trong Bảng D.19.
D.3.1.4 Ánh xạ các Lớp dữ liệu chung phức hợp được kế thừa từ IEC 61850-7-3
D.3.1.4.1 Quy định chung
Bảng D.21 định nghĩa mối quan hệ giữa các CDC phức hợp được thừa hưởng từ IEC 61850-7-3 và các ASDU liên quan được sử dụng để ánh xạ đến IEC 60870-5-104.
Bảng D.21 - Mối quan hệ giữa các CDC phức hợp và các ASDU IEC 60870-5-104
| CDC kế thừa từ IEC 61850-7-3 (Kiểu dữ liệu thuộc tính) | Ánh xạ IEC 60870-5-104 | Chi tiết ánh xạ được xác định trong |
| CMV - Giá trị đo lường phức tạp Giá trị | Được ánh xạ như một tập hợp các MV CDC. Mỗi MV có IOA riêng. | 7.10 của IEC TS 61850-80-1:2008 |
| WYE - Giá trị ba pha | Được ánh xạ như một tập hợp các lớp dữ liệu chung CMV. Mỗi MV bên trong CMV có IOA riêng. | 7.11 của IEC TS 61850-80-1:2008 |
| DEL - Giá trị ba pha | Được ánh xạ như một tập hợp các lớp dữ liệu chung CMV. Mỗi MV bên trong CMV có IOA riêng. | 7.12 của IEC TS 61850-80-1:2008 |
DataAttributes (thuộc tính dữ liệu) của các lớp dữ liệu chung phức hợp được mô tả trong Bảng D.21 phải được ánh xạ như được định nghĩa trong Điều 7 của IEC TS 61850-80-1:2008.
Không thể ánh xạ Common Data Class (Lớp dữ liệu chung) ORG từ TCVN 10687-25-4 (IEC 61400-25-4) sang ASDU của IEC 60870-5-104.
D.4 Ánh xạ Mô hình trao đổi thông tin sang các dịch vụ IEC 60870-5-104
D.4.1 Danh sách các mô hình dịch vụ và ánh xạ tương ứng
Các mô hình dịch vụ được định nghĩa trong ACSI (ví dụ: IEC 61850-7-2) và ánh xạ sang IEC 60870-5-104/101 được tóm tắt trong Bảng D.22. Ánh xạ các dịch vụ được định nghĩa trong Điều 8 của IEC 61850-80-1 Phiên bản 1.
Bảng D.22 - Ánh xạ dịch vụ TCVN 10687-25 (IEC 61400-25) ACSI vào dịch vụ IEC 60870-5-104
|
| Dịch vụ IEC 61850-7-2 | Ánh xạ đến | Định nghĩa trong |
| Máy chủ |
| Trạm ngoài (trạm kiểm soát) |
|
|
| GetServerDirectory | n.a. (phải được thêm vào tùy chọn với các dịch vụ bên ngoài IEC 60870-5-104/101). a | 8.2 của IEC/TS 61850-80-1 |
| Liên kết |
| Kết nối |
|
|
| Associate | Thiết lập; IEC 60870-5-104:2006, 7.1 Khởi tạo trạm | 8.3 của IEC/TS 61850-80-1 |
|
| Abort | n.a. a | |
|
| Release | Đóng; IEC 60870-5-104:2006, 7.1 Khởi tạo trạm | |
| Thiết bị logic |
| CASDU |
|
|
| GetLogicalDeviceDirectory | n.a. (phải được thêm vào tùy chọn với các dịch vụ bên ngoài IEC 60870-5-104).a |
|
| Nút logic |
| Một hoặc một bộ IOA(s). |
|
|
| GetLogicalNodeDirectory | n.a. (phải được thêm vào tùy chọn với các dịch vụ bên ngoài IEC 60870-5-104).a | 8.4 của IEC/TS 61850-80-1 |
|
| GetAllDataValues | Lệnh truy vấn TI <100> c | |
| Dữ liệu |
| Một hoặc một bộ ASDU(s). |
|
|
| GetDataValues | Đọc lệnh ASDU TI <102> | 8.5 of IEC/TS 61850- 80-1 |
|
| SetData Values | ASDU TI <111> "Tham số của giá trị đo được, giá trị tỷ lệ" hoặc ASDU TI <112> "Tham số của giá trị đo được, giá trị dấu phẩy động ngắn" được tùy chọn sử dụng để thiết lập thuộc tính db của CDCs MV và CMV (quy trình tải tham số được định nghĩa trong IEC 60870-5-101:2003, 7.4.9) | |
|
| GetDataDirectory | n.a. (phải được thêm vào tùy chọn với các dịch vụ bên ngoài IEC 60870-5-104).a | |
|
| GetDataDefinition | n.a. (phải được thêm vào tùy chọn với các dịch vụ bên ngoài IEC 60870-5-104).a | |
| Bộ dữ liệu |
| n.a. a |
|
|
| GetDataSetValues | n.a. a |
|
|
| SetDataSetValues | n.a. a | |
|
| CreateDataSet | n.a. a | |
|
| DeleteDataSet | n.a. a | |
|
| GetDataSetDirectory | n.a. a | |
| Thiết lập khối điều khiển nhóm |
|
|
|
|
| SelectActiveSG | Lệnh đơn ASDU TI<58> | 8.6 của IEC/TS 61850-80-1 |
|
| SelectEditSG | n.a. c | |
|
| SetSGValues | n.a. c | |
|
| ConfirmEditSGValues | n.a. c | |
|
| GetSGValues | n.a. c | |
|
| GetSGCBValues | n.a. c | |
| Báo cáo khối điều khiển |
|
|
|
|
| Report | Truyền tải tự phát với áp dụng ASDUs b | 8.7 của IEC/TS 61850-80-1 |
|
| GetBRCBValues | n.a. a | |
|
| SetBRCBValues | n.a. a | |
|
| GetURCBValues | n.a. a | |
|
| SetURCBValues | n.a. a | |
| Khối điều khiển LOG |
| n.a. a |
|
|
| GetLCBValues | n.a. a |
|
|
| SetLCBValues | n.a. a | |
| Nhật ký |
| n.a. a |
|
|
| GetLogStatusValues | n.a. a |
|
|
| QueryLogByTime | n.a. a | |
|
| QueryLogAtter | n.a. a | |
| Điều khiển |
| Đối tượng thông tin có thể kiểm soát |
|
|
| Select | n.a. a | 8.8 của IEC/TS 61850- 80-1 |
|
| SelectWithValue | ASDU TI <58,59,60,62,63> | |
|
| Cancel | ASDU TI <58,59,60,62,63> | |
|
| Operate | ASDU TI <58,59,60,62,63> | |
|
| CommandTermination | ASDU TI <58,59,60,62,63> | |
|
| TimeActivatedOperate | n.a. a | |
| a Không áp dụng cho việc ánh xạ đến IEC 60870-5-104. b ASDUs đối với sự truyền tải tự phát:<30>,<31>,<32>,<33>,<35>,<36>,<37>,<39>,<40> như đã chọn trong Điều D.5. c Các dịch vụ này được mô tả trong IEC 61850-7-2. | |||
D.4.2 Ánh xạ lớp điều khiển (Control class)
D.4.2.1 Quy định chung
Chỉ có hai trường hợp từ mô hình lớp CONTROL trong TCVN 10687-25-3 (IEC 61400-25-3) (được định nghĩa trong IEC 61850-7-2) có thể được ánh xạ vào lệnh truyền "Các chức năng ứng dụng cơ bản" (được định nghĩa trong IEC 60870-5-5) được sử dụng trong IEC 60870-5-104 gần như liền mạch:
• Trường hợp 3: điều khiển trực tiếp với bảo mật nâng cao (được mô tả trong D.6.2.3) được ánh xạ vào chức năng "lệnh trực tiếp" ("direct command") được định nghĩa trong IEC 60870-5-5:1995, 6.8.
• Trường hợp 4: điều khiển SBO với bảo mật nâng cao (được mô tả trong D.6.2.4) được ánh xạ vào chức năng "lệnh chọn và thực thi" ("select and execute command") được định nghĩa trong IEC 60870-5-5:1995, 6.8.
Để sử dụng IED trong các cài đặt hiện có sử dụng "Điều khiển trực tiếp với bảo mật thông thường" của ánh xạ lớp CONTROL và để tránh thay đổi cài đặt tham số cho lớp điều khiển trong các IED này, một ánh xạ tùy chọn được định nghĩa như sau:
• Trường hợp 1: Điều khiển trực tiếp với bảo mật thông thường (được mô tả trong D.6.2.2) được ánh xạ vào chức năng "lệnh trực tiếp" ("direct command") được định nghĩa trong IEC 60870-5-5:1995, 6.8.
CHÚ THÍCH Không phải tất cả các ASDU cần thiết cho chức năng "lệnh trực tiếp" của IEC 60870-5-5 đều có thông báo IEC 61850 tương ứng, điều này có nghĩa là trong một số trường hợp, phải tạo ra hai ASDU do một thông báo IEC 61850 tạo ra (không thể ánh xạ một-một các thông báo).
Đối với Trường hợp 2 "SBO với bảo mật thông thường" của mô hình Điều khiển, có thể ánh xạ đầy đủ đến chức năng ứng dụng cơ bản "truyền lệnh" ("command transmission") của IEC 60870-5-5.
Các chức năng để ánh xạ mô hình Điều khiển được hiển thị trong sơ đồ cho một thiết bị bằng một chức năng độc lập có tên là "Ctrl mapper" làm ví dụ.
Chức năng này cũng phải được sử dụng khi ánh xạ được thực hiện tùy chọn trong thiết bị cổng giao tiếp với IED tương tác với thiết bị được vận hành. Trình tự và thời gian của các dịch vụ như được hiển thị trong sơ đồ phải nhất quán, bất kể mô hình điều khiển được triển khai trong một IED duy nhất hay sử dụng cổng.
Sơ đồ cũng hiển thị các ví dụ về trình tự tương tác với thiết bị được vận hành. Giao diện với thiết bị được vận hành nằm ngoài phạm vi của tiêu chuẩn này, nhưng các ví dụ được đưa vào để hiển thị liên kết hoàn chỉnh từ các dịch vụ điều khiển của TCVN 10687-25-3 (IEC 61400-25-3) đến việc điều khiển thiết bị vật lý.
Mô hình điều khiển được triển khai trong máy chủ và cùng một mô hình điều khiển phải được triển khai ở phía máy khách. Máy chủ chịu trách nhiệm thực hiện các hành động để ngăn ngừa trục trặc, trong trường hợp có sự khác biệt giữa mô hình điều khiển do máy khách thực hiện và mô hình điều khiển do máy chủ thực hiện.
D.4.2.2 Điều khiển trực tiếp với bảo mật thông thường (tùy chọn)
D.4.2.2.1 Quy định chung
Điều khiển trực tiếp với các dịch vụ bảo mật thông thường phải được ánh xạ như được định nghĩa trong 8.8.2 của IEC TS 61850-80-1:2008.
D.4.2.2.2 Điều khiển trực tiếp với Bảo mật thông thường với cập nhật trạng thái - trường hợp dương tính
Hình D.2 cho thấy trường hợp tích cực của mô hình điều khiển
Điều khiển trực tiếp với Bảo mật thông thường có cập nhật trạng thái.

Hình D.2 - Điều khiển trực tiếp với Bảo mật bình thường có cập nhật trạng thái - trường hợp tích cực
CHÚ THÍCH Đối với các Lệnh (C_DE, C_DC, C_RC) và Điểm đặt (C_SE) với bảo mật bình thường ACT, ACTCON là bắt buộc. RETURN_INF và ACTTERM là tùy chọn.
D.4.2.2.3 Kiểm soát trực tiếp với Bảo mật bình thường (Direct Control with Normal Security) nói chung - trường hợp tiêu cực a) không có Oper_resp từ máy chủ/IED
Hình D.3 cho thấy trường hợp tiêu cực a) không có Oper_resp từ máy chủ/IED đối với mô hình kiểm soát Điều khiển trực tiếp với Bảo mật bình thường.

Hình D.3 - Điều khiển trực tiếp với bảo mật thông thường nói chung - trường hợp tiêu cực a)
D.4.2.2.4 Điều khiển trực tiếp với Bảo mật thông thường (Direct Control with Normal Security) nói chung - trường hợp tiêu cực b) Oper_resp tiêu cực từ máy chủ/IED
Hình D.4 cho thấy trường hợp tiêu cực b) Oper_resp tiêu cực từ máy chủ/IED đối với mô hình điều khiển Kiểm soát trực tiếp với Bảo mật thông thường.

Hình D.4 - Điều khiển trực tiếp với Bảo mật bình thường (Direct Control with Normal Security) nói chung - trường hợp tiêu cực b)
D.4.2.2.5 Điều khiển trực tiếp với Bảo mật bình thường có cập nhật trạng thái - trường hợp tiêu cực c) không phát hiện thấy cập nhật trạng thái
Hình D.5 cho thấy trường hợp tiêu cực c) không phát hiện thấy cập nhật trạng thái cho mô hình kiểm soát Kiểm soát trực tiếp với Bảo mật bình thường có cập nhật trạng thái.

Hình D.5 - Điều khiển trực tiếp với Bảo mật bình thường (Direct Control with Normal Security) với cập nhật trạng thái - trường hợp tiêu cực c)
CHÚ THÍCH Đối với các Lệnh (C_DE, C_DC, C_RC) và Điểm đặt (C_SE) có bảo mật bình thường ACT, ACTCON là bắt buộc. RETURN_INF và ACTTERM là tùy chọn.
D.4.2.2.6 Kiểm soát trực tiếp với Bảo mật bình thường mà không cập nhật trạng thái - trường hợp tích cực
Hình D.6 cho thấy trường hợp tích cực đối với mô hình kiểm soát Kiểm soát trực tiếp với Bảo mật bình thường mà không cập nhật trạng thái.

Hình D.6 - Điều khiển trực tiếp với bảo mật thông thường (Direct Control with Normal Security) không cập nhật trạng thái - trường hợp tích cực
Chú thích Đối với các Lệnh (C_DE, C_DC, C_RC) và Điểm đặt (C_SE) với ACT bảo mật thông thường, ACTCON là bắt buộc. RETURN_INF và ACTERM là tùy chọn.
D.4.2.3 Điều khiển trực tiếp với bảo mật nâng cao
D.4.2.3.1 Quy định chung
Các dịch vụ Kiểm soát trực tiếp với bảo mật nâng cao phải được ánh xạ như định nghĩa trong 8.8.3 của IEC TS 61850-80-1:2008.
D.4.2.3.2 Kiểm soát trực tiếp với bảo mật nâng cao - trường hợp tích cực
Hình D.7 thể hiện trường hợp tích cực cho mô hình điều khiển Điều khiển Trực tiếp với Bảo mật Nâng cao.

Hình D.7 - Điều khiển trực tiếp với bảo mật nâng cao (Direct Control with Enhanced Security) - trường hợp tích cực
CHÚ THÍCH: Đối với các Lệnh (C_DE, C_DC, C_RC) và Điểm đặt (C_SE) với ACT bảo mật thông thường, ACTCON là bắt buộc. RETURN_INF và ACTERM là tùy chọn.
D.4.2.3.3 Điều khiển trực tiếp với bảo mật nâng cao - trường hợp tiêu cực a) không có Oper_resp từ máy chủ/IED
Đối với mô hình điều khiển theo Direct Control với trường hợp tiêu cực Bảo mật Thông thường a). xem Hình D.3.
D.4.2.3.4 Điều khiển trực tiếp với bảo mật nâng cao - trường hợp tiêu cực b) Oper_resp âm từ máy chủ/IED
Đối với mô hình điều khiển theo Direct Control với trường hợp tiêu cực Bảo mật Thông thường b). xem Hình D.4.
D.4.2.3.5 Điều khiển trực tiếp với bảo mật nâng cao - trường hợp tiêu cực c) máy chủ/IED không phát hiện thấy thay đổi trạng thái nào
Hình D.8 thể hiện trường hợp tiêu cực c) không phát hiện được thay đổi trạng thái nào bởi máy chủ/IED đối với mô hình điều khiển Điều khiển Trực tiếp với Bảo mật Nâng cao.

Hình D.8 - Điều khiển trực tiếp với bảo mật nâng cao - trường hợp tiêu cực c)
CHÚ THÍCH Đối với các Lệnh (C_DE, C_DC, C_RC) và Điểm đặt (C_SE) với ACT bảo mật thông thường, ACTCON là bắt buộc. RETURN_INF và ACTERM là tùy chọn.
D.4.2.3.6 Điều khiển trực tiếp với bảo mật nâng cao (Direct Control with Enhanced Security) - trường hợp tiêu cực d) không có CMDTerm_req từ máy chủ/IED
Hình D.9 thể hiện trường hợp tiêu cực c) không có CMDTerm_req từ máy chủ/IED cho mô hình điều khiển Direct Control với Bảo mật nâng cao.

Hình D.9 - Điều khiển trực tiếp với bảo mật nâng cao - trường hợp tiêu cực d)
CHÚ THÍCH Đối với các Lệnh (C_DE, C_DC, C_RC) và Điểm đặt (C_SE) với ACT bảo mật thông thường, ACTCON là bắt buộc. RETURN_INF và ACTERM là tùy chọn.
D.4.2.4 Điều khiển SBO với tính năng bảo mật nâng cao (SBO Control with Enhanced Security)
D.4.2.4.1 Quy định chung
Kiểm soát SBO với các dịch vụ Bảo mật nâng cao phải được ánh xạ như định nghĩa trong 8.8.4 của IEC TS 61850-80-1:2008.
D.4.2.4.2 Điều khiển SBOw - trường hợp tích cực
Hình D.10 thể hiện trường hợp tích cực đối với mô hình điều khiển Kiểm soát SBO với Bảo mật nâng cao.

Hình D.10 - Điều khiển SBOw-trường hợp tích cực
D.4.2.4.3 Điều khiển SBOw - trường hợp tiêu cực a) no _rsp từ máy chủ/IED
Hình D.11 thể hiện trường hợp âm a) không có _rsp từ máy chủ/IED đối với mô hình điều khiển Điều khiển SBO với Bảo mật nâng cao.

Hình D.11 - Điều khiển SBOw - trường hợp tiêu cực a)
D.4.2.4.4 Điều khiển SBOw - trường hợp tiêu cực b) negative _rsp âm từ máy chủ/IED
Hình D.12 thể hiện trường hợp âm b) _rsp âm từ máy chủ/IED cho mô hình điều khiển Điều khiển SBO với Bảo mật nâng cao.

Hình D.12 - Điều khiển SBOw - trường hợp tiêu cực b)
D.4.2.4.5 Điều khiển SBOw - trường hợp tiêu cực c) lựa chọn thứ hai của cùng một đối tượng
Hình D.13 thể hiện trường hợp tiêu cực c) lựa chọn thứ hai của cùng một đối tượng cho mô hình điều khiển Điều khiển SBO với Bảo mật nâng cao.

Hình D.13 - Điều khiển SBOw- trường hợp tiêu cực c)
D.4.2.4.6 SBO có bảo mật nâng cao - trường hợp tích cực
Hình D.14 thể hiện trường hợp tích cực cho mô hình điều khiển Điều khiển SBO với Bảo mật nâng cao.

Hình D.14 - SBO với tính năng bảo mật nâng cao - trường hợp tích cực
CHÚ THÍCH: Đối với các Lệnh (C_DE, C_DC, C_RC) và Điểm đặt (C_SE) với ACT bảo mật thông thường ACTCON là bắt buộc. RETURN_INF và ACTERM là tùy chọn.
D.4.2.4.7 SBO với Bảo mật nâng cao - trường hợp tiêu cực a) máy chủ/IED không phát hiện thấy thay đổi trạng thái nào

Hình D.15 - SBO có bảo mật nâng cao (SBO with Enhanced Security) - trường hợp tiêu cực a)
CHÚ THÍCH Đối với các Lệnh (C_DE, C_DC, C_RC) và Điểm đặt (C_SE) với ACT bảo mật thông thường, ACTCON là bắt buộc. RETURN_INF và ACTERM là tùy chọn.
Hình D.15 thể hiện trường hợp tiêu cực a) không có thay đổi trạng thái nào được phát hiện bởi máy chủ/IED đối với mô hình điều khiển SBO Control với Bảo mật nâng cao.
D.4.2.4.8 SBO với Bảo mật nâng cao - trường hợp tiêu cưucj b) no CmdTerm_req from server/IED
Hình D.16 thể hiện trường hợp tiêu cực b) no CmdTerm_req từ máy chủ/IED cho mô hình điều khiển SBO Control với Bảo mật nâng cao.

Hình D.16 - SBO có bảo mật nâng cao - trường hợp tiêu cực b)
Chú thích Đối với các Lệnh (C_DE, C_DC, C_RC) và Điểm đặt (C_SE) với ACT bảo mật thông thường, ACTCON là bắt buộc. RETURN_INF và ACTERM là tùy chọn.
D.5 Lựa chọn ngăn xếp giao thức cho IEC 60870-5-104 (Chi tiết ngăn xếp giao thức - Protocol stack details)
D.5.1 Quy định chung
Việc ánh xạ đến IEC 60870-5-104 được thực hiện cho dữ liệu áp dụng (ASDU) và dịch vụ (Chức năng ứng dụng cơ bản) theo Điều 9 của IEC TS 61850-80-1:2008. Đây là tập hợp con của IEC 60870-5-104.
D.5.2 Cấu trúc dữ liệu ứng dụng
Cấu trúc dữ liệu ứng dụng nói chung được xác định tại 9.2 của IEC TS 61850-80-1:2008 và cấu trúc dữ liệu ứng dụng được xác định trong IEC 60870-5-104 được xác định tại 9.2.3 của IEC TS 61850-80-1: 2008.
D.5.3 Khả năng tương tác IEC 60870-5-104
D.5.3.1 Quy định chung
Việc ánh xạ đến IEC 60870-5-104 được thực hiện cho dữ liệu áp dụng (ASDU) và dịch vụ (Chức năng ứng dụng cơ bản) theo các hộp kiểm được đánh dấu trong bảng Khả năng tương tác. Danh sách Khả năng tương tác sau đây là tập hợp con của danh sách Khả năng tương tác của IEC 61850-80-1. Đây là tập hợp con của IEC 60870-5-104.
D.5.3.2 Khả năng tương tác
Tiêu chuẩn này trình bày các tập hợp tham số và các lựa chọn thay thế mà từ đó các tập hợp con phải được chọn để triển khai các hệ thống điều khiển từ xa cụ thể. Một số giá trị tham số nhất định, chẳng hạn như lựa chọn các trường "có cấu trúc" hoặc "không có cấu trúc" của ĐỊA CHỈ ĐỐI TƯỢNG THÔNG TIN của ASDU thể hiện các lựa chọn thay thế loại trừ lẫn nhau. Điều này có nghĩa là chỉ một giá trị của các tham số đã xác định được thừa nhận trên mỗi hệ thống. Các tham số khác, chẳng hạn như tập hợp thông tin quy trình khác nhau được liệt kê theo lệnh và theo hướng giám sát, cho phép chỉ định đặc điểm kỹ thuật của tập hợp hoàn chỉnh hoặc các tập hợp con, nếu phù hợp cho các ứng dụng nhất định. D.5.3 tóm tắt các tham số của các điều trước để tạo điều kiện thuận lợi cho việc lựa chọn phù hợp cho một ứng dụng cụ thể. Nếu một hệ thống bao gồm các thiết bị của nhiều nhà sản xuất khác nhau thì điều cần thiết là tất cả các đối tác phải thống nhất về các thông số đã chọn.
Danh sách khả năng tương tác được xác định như trong IEC 60870-5-101 và được mở rộng với các tham số được sử dụng trong tiêu chuẩn này. Phần mô tả bằng văn bản của các tham số không áp dụng phải bị gạch ngang (hộp kiểm tương ứng được đánh dấu màu đen).
Ngoài ra, đặc tả đầy đủ của một hệ thống có thể yêu cầu lựa chọn riêng các tham số nhất định cho các phần nhất định của hệ thống, chẳng hạn như lựa chọn riêng các hệ số tỷ lệ cho các giá trị đo có địa chỉ riêng lẻ.
Các tham số đã chọn phải được đánh dấu trong các hộp màu trắng như sau: Chức năng hoặc ASDU không được sử dụng
Chức năng hoặc ASDU được sử dụng làm tiêu chuẩn hóa (mặc định)
Chức năng hoặc ASDU được sử dụng ở chế độ đảo ngược
Chức năng hoặc ASDU được sử dụng ở chế độ tiêu chuẩn và đảo ngược
Lựa chọn có thể (để trống, X, R hoặc B) được quy định cho từng loại hoặc tham số cụ thể.
Hộp kiểm màu đen cho biết không thể chọn tùy chọn trong tiêu chuẩn này.
D.5.3.3 Hệ thống hoặc thiết bị
(tham số dành riêng cho hệ thống, biểu thị định nghĩa của một hệ thống hoặc thiết bị bằng cách đánh dấu "X" vào các điều sau)
Định nghĩa hệ thống
Định nghĩa trạm điều khiển (chính)
Định nghĩa trạm được điều khiển (phụ)
D.5.3.4 Cấu hình mạng
(tham số dành riêng cho mạng, tất cả các cấu hình được sử dụng phải được đánh dấu "X")
|
|
|
|
|
|
D.5.3.5 Lớp vật lý
(tham số dành riêng cho mạng, tất cả các giao diện và tốc độ dữ liệu được sử dụng phải được đánh dấu "X")
Tốc độ truyền tải (hướng điều khiển)
| Trao đổi không cân bằng | Trao đổi không cân bằng | Trao đổi cân bằng |
| Mạch V.24/V.28 | Mạch V.24/V.28 | Mạch X.24/X.27 |
| Tiêu chuẩn | Đề xuất nếu > 1200 bit/s |
|

Tốc độ truyền tải(hướng giám sát)
| Trao đổi không cân bằng | Trao đổi không cân bằng | Trao đổi cân bằng |
| Mạch V.24/V.28 | Mạch V.24/V.28 | Mạch X.24/X.27 |
| Tiêu chuẩn | Đề xuất nếu > 1200 bit/s |
|

D.5.3.6 Lớp liên kết
(tham số dành riêng cho mạng, tất cả các tùy chọn được sử dụng phải được đánh dấu "X". Chỉ định độ dài khung tối đa. Nếu việc gán thông báo loại 2 không theo tiêu chuẩn được triển khai để truyền không cân bằng, hãy cho biết ID loại và COT của tất cả các thông báo được xếp vào lớp 2.)

Khi sử dụng lớp liên kết không cân bằng, các loại ASDU sau được trả về trong các tin nhắn loại 2 (mức độ ưu tiên thấp) với các nguyên nhân truyền được quy định:
![]()
| Nhận dạng kiểu | Nguyên nhân truyền tải |
| 9, 11, 13, 21 | <1> |
![]()
| Nhận dạng kiểu | Nguyên nhân truyền tải |
|
|
|
|
|
|
|
|
|
|
|
|
CHÚ THÍCH: (Để đáp lại cuộc thăm dò cấp 2, trạm được kiểm soát có thể phản hồi bằng dữ liệu cấp 1 khi không có sẵn dữ liệu cấp 2).
D.5.3.7 Lớp ứng dụng
Chế độ truyền tải dữ liệu ứng dụng
Chế độ 1 (octet ít quan trọng nhất trước tiên), như được định nghĩa trong 4.10 của IEC 60 870-5-4:1993, được sử dụng riêng trong tiêu chuẩn này.
Địa chỉ chung của ASDU (tham số dành riêng cho hệ thống, tất cả các cấu hình được sử dụng phải được đánh dấu "X")
![]()
Địa chỉ đối tượng thông tin
(tham số cụ thể của hệ thống, tất cả các cấu hình được sử dụng đều được đánh dấu "X")

| Nguyên nhân truyền tải |
|
| (tham số dành riêng cho hệ thống, tất cả các cấu hình được sử dụng phải được đánh dấu "X") | |
|
|
|
Độ dài của APDU(tham số dành riêng cho hệ thống, chỉ định độ dài tối đa của APDU trên mỗi hệ thống
Độ dài tối đa của APDU cho cả hai hướng là 253. Đây là tham số hệ thống cố định.
Độ dài tối đa của APDU trên mỗi hệ thống theo hướng điều khiển
Độ dài tối đa của APDU trên mỗi hệ thống theo hướng giám sát
Lựa chọn ASDU tiêu chuẩn
Xử lý thông tin theo hướng giám sát (tham số dành riêng cho trạm, đánh dấu từng kiểu ID "X" nếu nó chỉ được sử dụng theo hướng tiêu chuẩn, "R" nếu chỉ được sử dụng theo hướng ngược lại và "B" nếu được sử dụng theo cả hai hướng).



Trong phần này của TCVN 10687-25 (IEC 61400-25) chỉ cho phép sử dụng bộ <30> - <40> cho ASDU có thẻ thời gian.
Xử lý thông tin theo hướng điều khiển (tham số dành riêng cho trạm, đánh dấu từng kiểu ID "X" nếu nó chỉ được sử dụng theo hướng tiêu chuẩn, "R" nếu chỉ được sử dụng theo hướng ngược lại và "B" nếu được sử dụng theo cả hai hướng).
|
| <45> : = Single command (lệnh đơn) C_SC_N A_1 |
|
| <46> : = Double command (lệnh kép) C_DC_NA_1 |
|
| <47> : = Regulating step command (Lệnh điều chỉnh bước) C_R C_N A_1 |
|
| <48> : = Set point command , normalized value C_SE _N A_1 (Lệnh đặt điểm, giá trị chuẩn hóa) |
|
| <49> : = Set point command , scaled value C_SE_N B_1 (Lệnh đặt điểm, giá trị tỷ lệ) |
|
| <50> : = Set point command , short floating point value C_SE_N C_1 (Lệnh đặt điểm, giá trị dấu phẩy động ngắn) |
|
| <51 > : = Bitstring of 32bit (chuỗi bít 32 bit) C_BO_N A_1 |
|
| <58> := Single command with time tag CP56Time2a C_SC_TA_1 (Lệnh đơn với thẻ thời gian) |
|
| <59> := Double command with time tag CP56Time2a C_DC_TA_1 (Lệnh kép với thẻ thời gian) |
|
| <60 := Regulating step command with time tag CP56Time2a C_RC_TA_1 (Điều chỉnh lệnh bước với thẻ thời gian) |
|
| <61> := Set point command, normalized value with time tag CP56Time2a C_SE_TA_1 (Lệnh đặt điểm, giá trị chuẩn hóa với thẻ thời gian) |
|
| <62> := Set point command, scaled value with time tag CP56Time2a C_SE_TB_1 (Lệnh đặt điểm, giá trị tỷ lệ với thẻ thời gian) |
|
| <63> := Set point command, short floating point value with time tag CP56Time2a C_SE_TC_1 (Lệnh đặt điểm, giá trị dấu phẩy động ngắn với thẻ thời gian) |
|
| <64> := Bitstring of 32 bit with time tag CP56Time2a C_BO_TA_1 (Chuỗi bit 32 bit có thẻ thời gian) |
Hoặc ASDU của bộ <45> - <51 > hoặc của bộ <58> - <64> được sử dụng.
Thông tin hệ thống theo hướng giám sát (tham số cụ thể của trạm, đánh dấu "X" nếu chỉ sử dụng theo hướng chuẩn, "R" nếu chỉ sử dụng theo hướng ngược lại và "B" nếu sử dụng theo cả hai hướng).
<70> : = Kết thúc khởi tạo M_EI_NA_1
Thông tin hệ thống theo hướng điều khiển
(tham số cụ thể của từng trạm, đánh dấu mỗi kiểu ID "X" nếu chỉ được sử dụng theo hướng chuẩn, "R" nếu chỉ được sử dụng theo hướng ngược lại và "B" nếu được sử dụng theo cả hai hướng).
<100>:= Interrogation command (Lệnh truy vấn) C_IC_NA_1
<101>:= Counter interrogation command (Lệnh phản hồi truy vấn) C_CI_NA_1
<102>:= Read command (Lệnh đọc) C_RD_NA_1
<103>:= Clock synchronization command (Lệnh đồng bộ hóa đồng hồ) C_CS_NA_1
<104>:= Test command-(Lậnh kiểm tra) C_TS_NA_1
<105>:= Reset process command (Lệnh thiết lập lại quy trình) C_RP_NA_1
<106>:= Delay acquisition command (Lệnh trì hoãn thu thập) C CD NA 1
<107>:= Test command with time tag (Lệnh kiểm tra với thẻ thời gian) CP56Time2a C_TS_TA_1
Tham số theo hướng điều khiển
(tham số cụ thể của từng trạm, đánh dấu mỗi kiểu ID "X" nếu chỉ được sử dụng theo hướng chuẩn, "R" nếu chỉ được sử dụng theo hướng ngược lại và "B" nếu được sử dụng theo cả hai hướng).
<110>:= Parameter of measured value, normalized value P_ME_NA_1
(Tham số của giá trị đo lường, giá trị chuẩn hóa)
<111>:= Parameter of measured value, scaled value P_ME_NB_1
(Tham số của giá trị đo lường, giá trị tỷ lệ)
<112>:= Parameter of measured value, short floating point value P_ME_NC_1
(Tham số của giá trị đo được, giá trị dấu phẩy động ngắn)
<113>:= Parameter activation (Kích hoạt tham số) P_AC_NA_1
Chuyển tập tin
(tham số cụ thể của từng trạm, đánh dấu mỗi kiểu ID "X" nếu chỉ được sử dụng theo hướng chuẩn, "R" nếu chỉ được sử dụng theo hướng ngược lại và "B" nếu được sử dụng theo cả hai hướng).
|
| <120:= File ready (Tập tin đã sẵn sàng) | F_FR_NA_1 |
|
| <121 >:= Section ready (phân đoạn đã sẵn sàng) | F_SR_NA_1 |
|
| <122>:= Call directory, select file, call file, call section (gọi thư mục, chọn tập tin, gọi tập tin, gọi phân đoạn) | F_SC_NA_1 |
|
| <123>:= Last section, last segment (Phân đoạn cuối, đoạn cuối) | F_LS_NA_1 |
|
| <124>:= Ack file, ack section (Tệp xác nhận, phân đoạn xác nhận) | F_AF_NA_1 |
|
| <125>:= Segment (Đoạn) | F_SG_NA_1 |
|
| <126>:= Thư mục {trống hoặc X, chỉ có sẵn theo hướng giám sát (chuẩn)} | F_DR_TA_1 |
|
| <127>:= Query Log - Request archive file (Nhật ký truy vấn - Yêu cầu tệp lưu trữ | F_SC_NB_1 |
Mã định danh loại và nguyên nhân của các chỉ định truyền tải (các tham số cụ thể của trạm)
Hộp đánh dấu: tùy chọn không bắt buộc.
Hộp đen: tùy chọn không được phép trong tiêu chuẩn này
Trống: các chức năng hoặc ASDU không được sử dụng.
Đánh dấu kiểu Nhận dạng/Nguyên nhân của các kết hợp truyền tải:
"X" nếu chỉ được sử dụng theo hướng chuẩn;
"R" nếu chỉ được sử dụng theo hướng ngược lại;
"B" nếu được sử dụng theo cả hai hướng.



D.5.3.8 Các chức năng ứng dụng cơ bản
Khởi tạo trạm
(tham số cụ thể của trạm, đánh dấu "X" nếu sử dụng chức năng)
Khởi tạo từ xa
Cyclic data transmission
(station-specific parameter, mark "X" if function is only used in the standard direction, "R" if only used in the reverse direction, and "B" if used in both directions)
Truyền tải dữ liệu tuần hoàn
Đọc quy trình
(tham số cụ thể của trạm, đánh dấu "X" nếu chức năng chỉ được sử dụng theo hướng chuẩn, "R" nếu chỉ được sử dụng theo hướng ngược lại và "B" nếu được sử dụng theo cả hai hướng)
Read procedure
Truyền tải tự phát
(tham số cụ thể của trạm, đánh dấu "X" nếu chức năng chỉ được sử dụng theo hướng chuẩn, "R" nếu chỉ được sử dụng theo hướng ngược lại và "B" nếu được sử dụng theo cả hai hướng)
Truyền tải tự phát
Truyền tải đôi các đối tượng thông tin với nguyên nhân truyền tải tự phát
(tham số cụ thể của trạm, đánh dấu mỗi loại thông tin là "X" trong đó cả ID Loại không có thời gian và ID Loại tương ứng có thời gian đều được phát hành để phản hồi một thay đổi tự phát duy nhất của một đối tượng được giám sát)
Các nhận dạng loại sau đây có thể được truyền tải liên tiếp do một thay đổi trạng thái duy nhất của một đối tượng thông tin gây ra. Các địa chỉ đối tượng thông tin cụ thể mà truyền tải đôi được bật được xác định trong danh sách cụ thể của dự án.
|
| Single-point information (thông tin điểm đơn) M_SP_NA_1, M_SP_TA_1, M_SP_TB_1 và M_PS_NA_1 |
|
| Double-point information (thông tin điểm đôi) M_DP_NA_1, M_DP_TA_1 và M_DP_TB_1 |
|
| Step position information (thông tin vị trí bước) M_ST_NA_1, M_ST_TA_1 và M_ST_TB_1 |
|
| Chuỗi bít 32 bit M_BO_NA_1, M_BO_TA_1 và M_BO_TB_1 (nếu được xác định cho một dự án cụ thể) |
|
| Measured value, normalized value (Giá trị đo được, giá trị chuẩn hóa ) M_ME_NA_1, M_ME_TA_1, M_ME_ND_1 và M_ME_TD_1 |
|
| Giá trị đo được, giá trị tỷ lệ M_ME_NB_1, M_ME_TB_1 và M_ME_TE_1 |
|
| Giá trị đo được, số dấu phẩy động ngắn M_ME_NC_1, M_ME_TC_1 và M_ME_TF_1 |
Truy vấn trạm
(tham số cụ thể của trạm, đánh dấu "X" nếu chức năng chỉ được sử dụng theo hướng chuẩn, "R" nếu chỉ được sử dụng theo hướng ngược lại và "B" nếu được sử dụng theo cả hai hướng), (tham số cụ thể của trạm, đánh dấu "X" nếu chức năng chỉ được sử dụng theo hướng chuẩn, "R" nếu chỉ được sử dụng theo hướng ngược lại và "B" nếu được sử dụng theo cả hai hướng).
|
| toàn bộ |
|
|
| |
|
| nhóm 1 |
| nhóm 7 |
| nhóm 13 |
|
| nhóm 2 |
| nhóm 8 |
| nhóm 14 |
|
| nhóm 3 |
| nhóm 9 |
| nhóm 15 |
|
| nhóm 4 |
| nhóm 10 |
| nhóm 16 |
|
| nhóm 5 |
| nhóm 11 | Các địa chỉ đối tượng thông tin được ấn định cho từng nhóm phải được thể hiện trong một bảng riêng. | |
|
| nhóm 6 |
| nhóm 12 | ||
Đồng bộ hóa đồng hồ
(tham số cụ thể của từng trạm, đánh dấu "X" nếu chức năng chỉ được sử dụng theo hướng chuẩn, "R" nếu chỉ được sử dụng theo hướng ngược lại và "B" nếu được sử dụng theo cả hai hướng).
Đồng bộ hóa đồng hồ
Ngày trong tuần được sử dụng
RES1, GEN (thẻ thời gian đã thay thế/không thay thế) đã sử dụng
SU-bit (giờ mùa hè) được sử dụng
Truyền tải lệnh
(tham số cụ thể của đối tượng, đánh dấu "X" nếu chức năng chỉ được sử dụng theo hướng chuẩn, "R" nếu chỉ được sử dụng theo hướng ngược lại và "B" nếu được sử dụng theo cả hai hướng).
|
| Truyền tải lệnh trực tiếp |
|
| Truyền tải lệnh điểm đặt trực tiếp Chọn và thực hiện lệnh |
|
| Chọn và thực hiện lệnh đặt điểm |
|
| C_SE ACTTERM đã sử dụng |
|
| Không có định nghĩa bổ sung |
|
| Khoảng thời gian xung ngắn (khoảng thời gian được xác định bởi tham số hệ thống ở trạm ngoài) |
|
| Khoảng thời gian xung dài (khoảng thời gian được xác định bởi tham số hệ thống ở trạm ngoài) |
|
| Đầu ra liên tục |
|
| Giám sát độ trễ tối đa trong hướng lệnh của lệnh và lệnh đặt điểm |
|
| Độ trễ tối đa cho phép của lệnh và lệnh đặt điểm |
Truyền tải của các tổng tích hợp
(tham số cụ thể của trạm hoặc đối tượng, đánh dấu "X" nếu chức năng chỉ được sử dụng theo hướng chuẩn, "R" nếu chỉ được sử dụng theo hướng ngược lại và "B" nếu được sử dụng theo cả hai hướng).
Chế độ A: Đóng băng cục bộ với sự truyền tải tự phát
Chế độ B: Đóng băng cục bộ với phản thẩm vấn
Chế độ C: Đóng băng và truyền tải bằng lệnh phản thẩm vấn
Chế độ D: Đóng băng bằng lệnh phản thẩm vấn, các giá trị đóng băng được báo cáo
Phản hồi đọc
Phản hồi đóng băng ngược mà không cần thiết lập lại
Phản hồi đóng băng ngược cần thiết lập lại
Phản hồi thiết lập lại
Yêu cầu chung
Nhóm phản hồi yêu cầu 1
Nhóm phản hồi yêu cầu 2
Nhóm phản hồi yêu cầu 3
Nhóm phản hồi yêu cầu 4
Tải tham số
(tham số cụ thể của đối tượng, đánh dấu "X" nếu hàm chỉ được sử dụng theo hướng chuẩn, "R" nếu chỉ được sử dụng theo hướng ngược lại và "B" nếu được sử dụng theo cả hai hướng).
Giá trị ngưỡng
Yếu tố làm mịn
Giới hạn thấp để truyền tải các giá trị đo được
Giới hạn cao cho việc truyền tải các giá trị đo được
Kích hoạt tham số
(tham số cụ thể của đối tượng, đánh dấu "X" nếu hàm chỉ được sử dụng theo hướng chuẩn, "R" nếu chỉ được sử dụng theo hướng ngược lại và "B" nếu được sử dụng theo cả hai hướng).
Hành động/hành vi truyền tải tuần hoàn hoặc định kỳ liên tục của đối tượng được định địa chỉ
Quy trình thử nghiệm
(tham số cụ thể của từng trạm, đánh dấu "X" nếu chức năng chỉ được sử dụng theo hướng chuẩn, "R" nếu chỉ được sử dụng theo hướng ngược lại và "B" nếu được sử dụng theo cả hai hướng).
Quy trình thử nghiệm
Chuyển tập tin
(tham số cụ thể của trạm, đánh dấu "X" nếu chức năng được sử dụng). Chuyển tập tin theo hướng màn hình
Tệp trong suốt
Truyền tải dữ liệu nhiễu của thiết bị bảo vệ
Truyền tải chuỗi sự kiện
Truyền tải các chuỗi giá trị tương tự đã ghi
Chuyển tập tin theo hướng điều khiển
Tệp trong suốt
Quét nền
(tham số cụ thể của từng trạm, đánh dấu "X" nếu chức năng chỉ được sử dụng theo hướng chuẩn, "R" nếu chỉ được sử dụng theo hướng ngược lại và "B" nếu được sử dụng theo cả hai hướng).
Quét nền
Thu thập độ trễ truyền tải
(tham số cụ thể của từng trạm, đánh dấu "X" nếu chức năng chỉ được sử dụng theo hướng chuẩn, "R" nếu chỉ được sử dụng theo hướng ngược lại và "B" nếu được sử dụng theo cả hai hướng).
Thu thập độ trễ truyền tải
Định nghĩa của thời gian chờ
| Tham số | Giá trị mặc định | Ghi chú | Giá trị lựa chọn |
| t0 | 30 s | Hết thời gian thiết lập kết nối |
|
| t1 | 15 s | Hết thời gian gửi hoặc kiểm tra APDU |
|
| t2 | 10 s | Hết thời gian chờ xác nhận trong trường hợp không có tin nhắn dữ liệu t2 < t1 |
|
| t3 | 20 s | Hết thời gian chờ để gửi khung thử nghiệm trong trường hợp trạng thái nhàn rỗi kéo dài |
|
Phạm vi tối đa cho thời gian chờ t0 tới t2: 1 s tới 255 s, sự chính xác 1 s.
Phạm vi đề xuất cho thời gian chờ t3: 1 s tới 48 h, phân tích 1 s.
Thời gian chờ dài cho t3 có thể cần thiết trong những trường hợp đặc biệt khi sử dụng liên kết vệ tinh hoặc kết nối quay số (ví dụ để thiết lập kết nối và thu thập giá trị chỉ một lần mỗi ngày hoặc mỗi tuần).
Số lượng tối đa các APDU định dạng I đang chờ xử lý k và các APDU xác nhận mới nhất (w)
| Tham số | Giá trị mặc định | Ghi chú | Giá trị lựa chọn |
| k | 12 APDUs | Chênh lệch tối đa số thứ tự nhận được để gửi biến trạng thái |
|
| w | 8 APDUs | Xác nhận mới nhất sau khi nhận được APDU định dạng w I |
|
Phạm vi giá trị tối đa k: 1 đến 32767 (215-1) APDU, độ chính xác 1 APDU
Phạm vi giá trị tối đa w: 1 đến 32767 APDU, độ chính xác 1 APDU (Khuyến nghị: w không được vượt quá hai phần ba k).
Số cổng
| Tham số | Giá trị | Ghi chú |
| Portnumber | 2 404 | Trong mọi trường hợp |
Kết nối dự phòng
Số N kết nối nhóm dự phòng được sử dụng
Bộ RFC 2200
RFC 2200 là một Tiêu chuẩn Internet chính thức mô tả trạng thái chuẩn hóa các giao thức được sử dụng trên Internet theo quyết định của Hội đồng Kiến trúc Internet (IAB). Nó cung cấp một phổ rộng các tiêu chuẩn thực tế được sử dụng trên Internet. Người dùng tiêu chuẩn này phải lựa chọn các tài liệu phù hợp từ RFC 2200 được xác định trong tiêu chuẩn này cho các dự án nhất định.
Mạng Ethernet 802.3
Giao diện Serial X.21
Lựa chọn khác từ RFC 2200:
Danh sách các tài liệu hợp lệ từ RFC 2200
1. ........................................................................
2. ........................................................................
3. ........................................................................
4. ........................................................................
5. ........................................................................
6. ........................................................................
7. v.v.
D.6 Sử dụng phần mở rộng SCL (Ngôn ngữ cấu hình trạm biến áp) để bao gồm thông tin IEC 60870-5-101/104 (thông tin)
D.6.1 Quy định chung
Phụ lục D tập trung vào việc ánh xạ đến các mô hình nhà máy điện gió được định nghĩa trong bộ TCVN 10687-25 (IEC 61400-25) thành IEC 60870-5-104. IEC TS 61850-80-1 sử dụng tệp SCL không chỉ bao gồm bản đồ được định nghĩa trong Phụ lục D mà còn bao gồm phạm vi rộng hơn của các mô hình dựa trên IEC 61850. Một số phần được chọn của IEC TS 61850-80-1 có thể được sử dụng cho các nhà máy điện gió.
D.6.2 Phân cấp mô hình thông tin SCL
Tệp SCL bao gồm năm phần tử cấp cao nhất: Header, Substation, Communication, IED và DataTypeTemplates. Các thuộc tính liên quan đến thông tin IEC 60870-5-101/104 chủ yếu được đưa vào phần IED, nhưng phần DataTypeTemplates cũng được sử dụng để giảm nhu cầu gán định danh loại của nó cho tất cả các phần tử DAI của mô hình thông tin. Chi tiết về các thuộc tính được mô tả trong Điều A.2 của IEC TS 61850-80-1:2008.
D.6.3 Cú pháp phần Riêng tư IEC 60870-5-101/104
Các phần Riêng tư có thể bao gồm hai thuộc tính có tên là "nguồn" và "loại" để mô tả nội dung của nó. Việc sử dụng các phần Riêng tư để mô tả thông tin IEC 60870-5-101/104 phải sử dụng thuộc tính "loại" có giá trị "IEC_60870_5_101" hoặc "IEC_60870_5_104".
Nội dung của phần Riêng tư được mô tả trong lược đồ liên quan. Lược đồ phần Riêng tư IEC 60870-5-104 được mô tả trong A.4.2 và A.4.3 của IEC TS 61850-80-1:2008.
D.6.4 Cấu hình tham số truyền thông IEC 60870-5-104 sử dụng SCL
Phần Truyền thông của tệp SCL có thể được sử dụng để lưu trữ thông tin cụ thể của IEC 60870-5-104 về độ trễ, địa chỉ và cổng truyền thông. Nội dung được mô tả thêm trong Điều A.6 của IEC TS 61850-80-1:2008.
Phụ lục E
(quy định)
Ánh xạ dịch vụ truyền thông cụ thể - Ánh xạ đến DNP3
E.1 Quy định chung
E.1.1 Giới thiệu về ánh xạ đến DNP3
Phụ lục E mô tả ánh xạ mô hình thông tin và mô hình trao đổi thông tin được định nghĩa trong TCVN 10687-25-2 (IEC 61400-25-2) và TCVN 10687-25-3 (IEC 61400-25-3) tới DNP3.
Phụ lục E bao gồm các điều khoản sau:
- Điều khoản E.1 cung cấp phần giới thiệu chung về ánh xạ đến DNP3.
- Điều khoản E.2 cung cấp ánh xạ mô hình thông tin tới các dịch vụ DNP3.
- Điều khoản E.3 cung cấp ánh xạ mô hình trao đổi thông tin tới DNP3.
E.1.2 Phạm vi ánh xạ đến DNP3
Phạm vi ánh xạ đến các dịch vụ DNP3 là trao đổi thông tin quy trình theo thời gian thực cần thiết cho mục đích vận hành. Lượng thông tin theo thời gian thực do máy chủ cung cấp có thể thay đổi tùy theo nhu cầu vận hành. Các tác nhân có thể là các trung tâm điều khiển cục bộ, khu vực hoặc toàn quốc nhận thông tin theo thời gian thực về trạng thái hiện tại (thông tin trạng thái và thông tin đo lường) và gửi lệnh điều khiển và lệnh đặt điểm. Trung tâm điều khiển khu vực và toàn quốc có thể giao tiếp với bộ tập trung SCADA bao gồm các chức năng điều khiển nhà máy điện gió để đảm bảo toàn bộ hệ thống tự điều chỉnh theo các điều kiện và yêu cầu về kết nối nguồn điện.
E.1.3 Kiến trúc ánh xạ
Kiến trúc ánh xạ bao gồm hai phần:
a) Ánh xạ mô hình thông tin và các lớp dữ liệu.
b) Ánh xạ các dịch vụ trao đổi thông tin.
Truyền tải dữ liệu DNP3 hoạt động theo kiến trúc dựa trên trạm chính - trạm ngoài. Ánh xạ được quy định cho các lớp dữ liệu TCVN 10687-25 (IEC 61400-25) dựa trên ánh xạ các thuộc tính dữ liệu như được quy định trong tài liệu IEEE P1815.1.
CHÚ THÍCH Việc ánh xạ giữa DNP3 và TCVN 10687-25 (IEC 61400-25) dẫn đến việc đóng gói tên đường dẫn. Việc ánh xạ khái niệm được mô tả trong Hình E.1. Mô hình thông tin của TCVN 10687-25-2 (IEC 61400-25-2) được dự định là ẩn khi ánh xạ đến DNP3. Điều này có nghĩa là:
- máy chủ đóng gói Mô hình thông tin của TCVN 10687-25-2 (IEC 61400-25-2) có thể được các dịch vụ đọc bằng cách đọc Nhóm đối tượng DNP3 0,
- trạm chính/máy khách truy cập DataAttributes từ Mô hình thông tin của TCVN 10687-25-2 (IEC 61400-25-2) thông qua các dịch vụ do DNP3 cung cấp.

Hình E.1 - Kiến trúc ánh xạ (khái niệm)
Các mô hình dịch vụ được định nghĩa trong TCVN 10687-25-3 (IEC 61400-25-3) IEM và việc ánh xạ đến DNP3 được tóm tắt trong Bảng E.1. Cột M/O cho biết dịch vụ được định nghĩa trong TCVN 10687-25-3 (IEC 61400-25-3) là bắt buộc hay tùy chọn.
Bảng E.1 - Các dịch vụ yêu cầu Hồ sơ truyền thông máy khách/máy chủ
| TCVN 10687-25-2 (IEC 61400-25-2) lớp IM TCVN 10687-25-3 (IEC 61400-25-3) lớp IEM | TCVN 10687-25-3 (IEC 61400-25-3) dịch vụ IEM | Ánh xạ đến DNP3 |
| MÁY CHỦ |
| Trạm ngoài (trạm kiểm soát) |
|
| GetServerDirectory | Không được ánh xạ |
| LIÊN KẾT |
|
|
|
| Associate | Không được ánh xạ trực tiếp |
| Abort | Không được ánh xạ trực tiếp | |
| Release | Không được ánh xạ trực tiếp | |
| THIẾT BỊ LOGIC |
| Địa chỉ liên kết dữ liệu |
|
| GetLogicalDeviceDirectory | Không được ánh xạ |
| NÚT LOGIC |
|
|
|
| GetLogicalNodeDirectory | Không được ánh xạ |
| DỮ LIỆU |
|
|
|
| GetDataValues | Đọc (Mã chức năng 1) |
| SetDataValues | Ghi (Mã hàm 2) Trực tiếp Vận hành Chọn / Vận hành | |
| GetDataDirectory | Không được ánh xạ | |
| GetDataDefinition | Không được ánh xạ | |
| BỘ DỮ LIỆU |
|
|
|
| GetDataSetValues | Không được ánh xạ trực tiếp |
| SetDataSetValues | Không được ánh xạ trực tiếp | |
| CreateDataSet | Không được ánh xạ | |
| DeleteDataSet | Không được ánh xạ | |
| GetDataSetDirectory | Không được ánh xạ | |
| BÁO CÁO |
|
|
|
| Report | Không được ánh xạ trực tiếp |
| GetBRCBValues | Không được ánh xạ | |
| SetBRCBValues | Không được ánh xạ | |
| GetURCBValues | Không được ánh xạ | |
| SetURCBValues | Không được ánh xạ | |
| KHỐI ĐIỀU KHIỂN NHẬT KÝ |
|
|
|
| GetLCBValues | Không được ánh xạ |
| SetLCBValues | Không được ánh xạ | |
| NHẬT KÝ |
| Không được ánh xạ |
|
| GetLogStatusValues | Không được ánh xạ |
| QueryLogByTime | Không được ánh xạ | |
| QueryLogAfter | Không được ánh xạ | |
| ĐIỀU KHIỂN |
|
|
|
| Select | Không được ánh xạ |
| SelectWithValue a | Chọn (Mã chức năng 3) | |
| Cancel | Không được ánh xạ | |
| Operate | Vận hành (Mã chức năng 4) | |
| CommandTermination | Phản hồi: sự kiện đầu ra | |
| TimeActivatedOperate | Không được ánh xạ | |
| TimeActivatedOperateResponse | Không được ánh xạ |
E.2 Ánh xạ Mô hình thông tin TCVN 10687-25 (IEC 61400-25) sang DNP3
E.2.1 Ánh xạ các Lớp dữ liệu chung được thừa hưởng của IEC 61850-7-3
TCVN 10687-25-2 (IEC 61400-25-2) chỉ định các lớp dữ liệu chung liên quan đến các ứng dụng nhà máy điện gió. Ánh xạ các lớp dữ liệu chung trong TCVN 10687-25-2 (IEC 61400-25-2) sang DNP3 đang sử dụng các quy trình được mô tả trong IEEE P1815.1.
TCVN 10687-25-2 (IEC 61400-25-2) thừa hưởng các lớp dữ liệu chung từ IEC 61850-7-3, định nghĩa về ánh xạ các lớp dữ liệu chung này được quy định trong tài liệu IEEE P1815.1.
E.2.2 Giá trị tham số điểm đặt CDC (SPV)
Bảng E.2 định nghĩa ánh xạ cho các thuộc tính dữ liệu trong lớp dữ liệu chung TCVN 10687-25-2 (IEC 61400-25-2) SPV.
Bảng E.2 - CDC: Ánh xạ giá trị tham số điểm đặt (SPV)
| Triển khai DNP3 | |||||||
| Tên thuộc tính dữ liệu | Lựa chọn đầu tiên | Lựa chọn thứ hai | Quy tắc ánh xạ (IEEE 1815.1:2015, Phụ lục A) | Chú thích | |||
|
| Kiểu điểm | Số điểm hoặc ghi chú | Kiểu điểm | Số điểm hoặc ghi chú |
| Trường hợp sử dụng (a) | Trường hợp sử dụng (b) |
| Ánh xạ trạm biến áp IEC 61850 đến trạm chính | Ánh xạ trạm biến áp DNP3 đến IEC 61850-7-2 Máy khách | ||||||
| chaManRs |
|
|
|
|
| Xem ánh xạ của SPC | Xem ánh xạ của SPC |
| val |
|
|
|
|
| Xem ánh xạ của APC | Xem ánh xạ của APC |
| oldVal |
|
|
|
|
| Xem ánh xạ của APC | Xem ánh xạ của APC |
| minMxVal |
| Xem ánh xạ của giá trị tương tự |
|
| INT_TO_AO_PROFILE INT_TO_AI_PROFILE |
|
|
| maxMxVal |
| Xem ánh xạ của giá trị tương tự |
|
| INT_TO_AO_PROFILE INT_TO_AI_PROFILE |
|
|
| totAvVal |
| Xem ánh xạ của giá trị tương tự |
|
| INT_TO_AO_PROFILE INT_TO_AI_PROFILE |
|
|
| sdvVal |
| Xem ánh xạ của giá trị tương tự |
|
| INT_TO_AO_PROFILE INT_TO_AI_PROFILE |
|
|
| units |
| Xem đơn vị ánh xạ |
|
| UNITS_TO_PROFILE |
|
|
| minVal |
| Xem ánh xạ của giá trị tương tự |
|
| INT_TO_AO_PROFILE INT_TO_AI_PROFILE |
|
|
| maxVal |
| Xem ánh xạ của giá trị tương tự |
|
| INT_TO_AO_PROFILE INT_TO_AI_PROFILE |
|
|
| incRate |
| Xem ánh xạ của giá trị tương tự |
|
| INT_TO_AO_PROFILE INT_TO_AI_PROFILE |
|
|
| decRate |
| Xem ánh xạ của giá trị tương tự |
|
| INT_TO_AO_PROFILE INT_TO_AI_PROFILE |
|
|
| sptAcs | BO | 3 |
|
| CODED_ENUM_TO_BO |
|
|
| chrPerRs | BO | 5 |
|
| CODED_ENUM_TO_BO |
|
|
| d |
| PROFILE |
|
| DESC_TO_PROFILE | Không có sẵn tại thời điểm chạy trong DNP3 | Đã sửa giá trị IEC 61850 từ DNP3 Device Profile |
| dU |
| PROFILE |
|
| DESC_TO_PROFILE | Không có sẵn tại thời điểm chạy trong DNP3 | Đã sửa giá trị IEC 61850 từ DNP3 Device Profile |
| cdcNs |
|
|
|
| STRING_NO_MAP |
|
|
| dataNs |
|
|
|
| STRING_NO_MAP |
|
|
E.2.3 Giá trị trạng thái CDC (STV)
Bảng E.3 định nghĩa ánh xạ cho các thuộc tính dữ liệu trong lớp dữ liệu chung TCVN 10687-25-2 (IEC 61400-25-2) STV.
Bảng E.3 - CDC: Ánh xạ giá trị trạng thái (STV)
| Triển khai DNP3 | |||||||
| Tên thuộc tính dữ liệu | Lựa chọn đầu tiên | Lựa chọn thứ hai | Quy tắc ánh xạ (IEEE 1815.1:2015, Phụ lục A) | Chú thích | |||
|
| Kiểu điểm | Số điểm hoặc ghi chú | Kiểu điểm | Số điểm hoặc ghi chú |
| Trường hợp sử dụng (a) | Trường hợp sử dụng (b) |
| Ánh xạ trạm biến áp IEC 61850 đến trạm chính DNP3 | Ánh xạ trạm biến áp DNP3 đến IEC 61850-7-2 Máy khách | ||||||
| st |
|
|
|
|
| Xem ánh xạ của ENS | Xem ánh xạ của ENS |
| oldSt |
|
|
|
|
| Xem ánh xạ của ENS | Xem ánh xạ của ENS |
| stTms |
|
|
|
|
| Xem ánh xạ của TMS | Xem ánh xạ của TMS |
| stCnt |
|
|
|
|
| Xem ánh xạ của CTE | Xem ánh xạ của CTE |
| preTmms | AO or AI | 1 |
| Hồ sơ | INT_TO_AO_PROFILE INT_TO_AI_PROFILE | Cổng cung cấp DNP3-AO. | Đã sửa giá trị IEC 61850 từ Hồ sơ thiết bị DN |
| pstTmms | AO or AI | 1 |
| Hồ sơ | INT_TO_AO_PROFILE INT_TO_AI_PROFILE | Cổng cung cấp DNP3-AO. | Đã sửa giá trị IEC 61850 từ Hồ sơ thiết bị DN |
| smpTmms | AO or AI | 1 |
| Hồ sơ | INT_TO_AO_PROFILE INT_TO_AI_PROFILE | Cổng cung cấp DNP3-AO. | Đã sửa giá trị IEC 61850_từ Hồ sơ thiết bị DN |
| datSetMx | OCT | 1 |
|
| STRING_TO_OCT |
|
|
| d |
| PROFILE |
|
| DESC_TO_PROFILE | Không có sẵn tại thời điểm chạy trong DNP3 | Đã sửa giá trị IEC 61850 từ Hồ sơ thiết bị DNP3 |
| dU |
| PROFILE |
|
| DESC_TO_PROFILE | Không có sẵn tại thời điểm chạy trong DNP3 | Đã sửa giá trị IEC 61850 từ Hồ sơ thiết bị DNP3 |
| cdcNs |
|
|
|
| STRING_NO_MAP |
|
|
| dataNs |
|
|
|
| STRING_NO_MAP |
|
|
E.2.4 Cảnh báo CDC Alarm (ALM)
Bảng E.4 định nghĩa ánh xạ cho các thuộc tính dữ liệu trong lớp dữ liệu chung TCVN 10687-25-2 (IEC 61400-25-2) ALM.
Bảng E.4 - CDC: Ánh xạ cảnh báo (ALM)
| Triển khai DNP3 | |||||||
| Tên thuộc tính dữ liệu | Lựa chọn đầu tiên | Lựa chọn thứ hai | Quy tắc ánh xạ (IEEE 1815.1:20 15, Phụ lục A) | Chú thích | |||
|
| Kiểu điểm | Số điểm hoặc ghi chú | Kiểu điểm | Số điểm hoặc ghi chú |
| Trường hợp sử dụng (a) | Trường hợp sử dụng (b) |
| Ánh xạ trạm biến áp IEC 61850 đến trạm chính DNP3 | Ánh xạ trạm biến áp DNP3 đến IEC 61850-7-2 Máy khách | ||||||
| st |
|
|
|
|
| Xem ánh xạ của ENS | Xem ánh xạ của ENS |
| oldSt |
|
|
|
|
| Xem ánh xạ của ENS | Xem ánh xạ của ENS |
| almRs |
|
|
|
|
| Xem ánh xạ của SPC | Xem ánh xạ của SPC |
| almAck |
|
|
|
|
| Xem ánh xạ của SPC | Xem ánh xạ của SPC |
| almTms |
|
|
|
|
| Xem ánh xạ của TMS | Xem ánh xạ của TMS |
| almCnt |
|
|
|
|
| Xem ánh xạ của CTE | Xem ánh xạ của CTE |
| almLev | AI | 1 |
|
| ENUM_TO_AI |
|
|
| seqld | AI | 1 |
|
| INT_TO_AI |
|
|
| almStPos | AO or AI | 1 |
| Hồ sơ | INT_TO_AO_PROFILE INT_TO_AO_PROFILE | Cổng cung cấp DNP3-AO | Đã sửa giá trị IEC 61850 từ Hồ sơ thiết bị DN |
| preTmms | AO or AI | 1 |
| Hồ sơ | INT_TO_AO_PROFILE INT_TO_AI_PROFILE | Cổng cung cấp DNP3-AO. | Đã sửa giá trị IEC 61850 từ Hồ sơ thiết bị DN |
| pstTmms | AO or AI | 1 |
| Hồ sơ | INT_TO_AO_PROFILE INT_TO_AI_PROFILE | Cổng cung cấp DNP3-AO. | Đã sửa giá trị IEC 61850 từ Hồ sơ thiết bị DN |
| smpTmms | AO or AI | 1 |
| Hồ sơ | INT_TO_AO_PROFILE INT_TO_AI_PROFILE | Cổng cung cấp DNP3-AO. | Đã sửa giá trị IEC 61850 từ Hồ sơ thiết bị DN |
| datSet | OCT | 1 |
|
| STRING_TO_OCT |
|
|
| d |
| PROFILE |
|
| DESC_TO_PROFILE | Không có sẵn tại thời điểm chạy trong DNP3 | Đã sửa giá trị IEC 61850 từ Hồ sơ thiết bị DNP3 |
| dU |
| PROFILE |
|
| DESC_TO_PROFILE | Không có sẵn tại thời điểm chạy trong DNP3 | Đã sửa giá trị IEC 61850 từ Hồ sơ thiết bị DNP3 |
| cdcNs |
|
|
|
| STRING_NO_MAP |
|
|
| dataNs |
|
|
|
| STRING_NO_MAP |
|
|
E.2.5 Lệnh CDC (CMD)
Bảng E.5 định nghĩa ánh xạ cho các thuộc tính dữ liệu trong lớp dữ liệu chung TCVN 10687-25-2 (IEC 61400-25-2) CMD.
Bảng E.5 - CDC: Ánh xạ lệnh (CMD)
| Triển khai DNP3 | |||||||
| Tên thuộc tính dữ liệu | Lựa chọn đầu tiên | Lựa chọn thứ hai | Quy tắc ánh xạ (IEEE 1815.1:2015, Phụ lục A) | Chú thích | |||
|
| Kiểu điểm | Số điểm hoặc ghi chú | Kiểu điểm | Số điểm hoặc ghi chú |
| Trường hợp sử dụng (a) | Trường hợp sử dụng (b) |
| Ánh xạ trạm biến áp IEC 61850 đến trạm chính DNP3 | Ánh xạ trạm biến áp DNP3 đến IEC 61850-7-2 Máy khách | ||||||
| st |
|
|
|
|
| Xem ánh xạ của ENC | Xem ánh xạ của ENC |
| oldSt |
|
|
|
|
| Xem ánh xạ của ENS | Xem ánh xạ của ENS |
| cmdTms |
|
|
|
|
| Xem ánh xạ của TMS | Xem ánh xạ của TMS |
| cmdCnt |
|
|
|
|
| Xem ánh xạ của CTE | Xem ánh xạ của CTE |
| cmdAcs | AI | 1 |
|
| INT_TO_AI |
|
|
| d |
|
|
|
| DESC_TO_PROFILE | Không có sẵn tại thời điểm chạy trong DNP3 | Đã sửa giá trị IEC 61850 từ Hồ sơ thiết bị DNP3 |
| dU |
|
|
|
| DESC_TO_PROFILE | Không có sẵn tại thời điểm chạy trong DNP3 | Đã sửa giá trị IEC 61850 từ Hồ sơ thiết bị DNP3 |
| cdcNs |
|
|
|
| STRING_NO_MAP |
|
|
| dataNs |
|
|
|
| STRING_NO_MAP |
|
|
E.2.6 Đếm sự kiện CDC (CTE)
Bảng E.6 định nghĩa ánh xạ cho các thuộc tính dữ liệu trong lớp dữ liệu chung TCVN 10687-25-2 (IEC 61400-25-2) CTE.
Bảng E.6 - CDC: Ánh xạ đếm sự kiện (CTE)
| Triển khai DNP3 | |||||||
| Tên thuộc tính dữ liệu | Lựa chọn đầu tiên | Lựa chọn thứ hai | Quy tắc ánh xạ (IEEE 1815.1:2015, Phụ lục A) | Chú thích | |||
|
| Kiểu điểm | Số điểm hoặc ghi chú | Kiểu điểm | Số điểm hoặc ghi chú |
| Trường hợp sử dụng (a) | Trường hợp sử dụng (b) |
| Ánh xạ trạm biến áp IEC 61850 đến trạm chính DNP3 | Ánh xạ trạm biến áp DNP3 đến IEC 61850-7-2 Máy khách | ||||||
| manRs |
|
|
|
|
| Xem ánh xạ của SPC | Xem ánh xạ của SPC |
| hisRs |
|
|
|
|
| See mapping of ENC | Xem ánh xạ của ENC |
| cntVal |
|
|
|
|
| Xem ánh xạ của BCR | Xem ánh xạ của BCR |
| oldCntVal |
|
|
|
|
| Xem ánh xạ của BCR | Xem ánh xạ của BCR |
| cntTot |
|
|
|
|
| Xem ánh xạ của BCR | Xem ánh xạ của BCR |
| dly |
| ARRAY OF 45 BCR |
|
|
| Xem ánh xạ của BCR | Xem ánh xạ của BCR |
| mly |
| ARRAY OF 12 BCR |
|
|
| Xem ánh xạ của BCR | Xem ánh xạ của BCR |
| yly |
| ARRAY OF 30 BCR |
|
|
| Xem ánh xạ của BCR | Xem ánh xạ của BCR |
| tot |
|
|
|
|
| Xem ánh xạ của BCR | Xem ánh xạ của BCR |
| units |
| see mapping unit |
|
| UNITS_TO_PROFILE |
|
|
| perRs | BO | 5 |
|
| CODED_ENUM_TO_BO |
|
|
| d |
| PROFILE |
|
| DESC_TO_PROFILE | Không có sẵn tại thời điểm chạy trong DNP3 | Đã sửa giá trị IEC 61850 từ hồ sơ thiết bị DNP3 Fixed |
| dU |
| PROFILE |
|
| DESC_TO_PROFILE | Không có sẵn tại thời điểm chạy trong DNP3 | Đã sửa giá trị IEC 61850 từ hồ sơ thiết bị DNP3 |
| cdcNs |
|
|
|
| STRING_NO_MAP |
|
|
| dataNs |
|
|
|
| STRING_NO_MAP |
|
|
Bảng E.7 - CDC: Ánh xạ thời gian trạng thái (TMS)
| Triển khai DNP3 | |||||||
| Tên thuộc tính dữ liệu | Lựa chọn đầu tiên | Lựa chọn thứ hai | Quy tắc ánh xạ (IEEE 1815.1:2015, Phụ lục A) | Chú thích | |||
|
| Kiểu điểm | Số điểm hoặc ghi chú | Kiểu điểm | Số điểm hoặc ghi chú |
| Trường hợp sử dụng (a) | Trường hợp sử dụng (b) |
| Ánh xạ trạm biến áp IEC 61850 đến trạm chính DNP3 | Ánh xạ trạm biến áp DNP3 đến IEC 61850-7-2 Máy khách | ||||||
| manRs |
|
|
|
|
| Xem ánh xạ của SPC | Xem ánh xạ của SPC |
| hisRs |
|
|
|
|
| Xem ánh xạ của ENC | Xem ánh xạ của ENC |
| tmsVal |
|
|
|
|
| Xem ánh xạ của INS | Xem ánh xạ của INS |
| oldTmsVal |
|
|
|
|
| Xem ánh xạ của INS | Xem ánh xạ của INS |
| tmsTot | AI | 1 |
|
| INT_TO_AI |
|
|
| dly | AI | ARRAY OF 31 |
|
| MULTI_INT_TO_AI |
|
|
| mly | AI | ARRAY OF 12 |
|
| MULTI_INT_TO_AI |
|
|
| yly | AI | ARRAY OF 30 |
|
| MULTI_INT_TO_AI |
|
|
| tot | AI | 1 |
|
| INT_TO_AI |
|
|
| units |
| see mapping unit |
|
| UNITS_TO_PROFILE |
|
|
| perRs | BO | 5 |
|
| CODED_ENUM_TO_BO |
|
|
| d |
| PROFILE |
|
| DESC_TO_PROFILE | Không có sẵn tại thời điểm chạy trong DNP3 | Đã sửa giá trị IEC 61850 từ Hồ sơ thiết bị DNP3 |
| dU |
| PROFILE |
|
| DESC_TO_PROFILE | Không có sẵn tại thời điểm chạy trong DNP3 | Đã sửa giá trị IEC 61850 từ Hồ sơ thiết bị DNP3 Profile |
| cdcNs |
|
|
|
| STRING_NO_MAP |
|
|
| dataNs |
|
|
|
| STRING_NO_MAP |
|
|
E.2.8 CDC Bảng tên thiết bị (WDPL)
Bảng E.8 định nghĩa ánh xạ cho các thuộc tính dữ liệu trong lớp dữ liệu chung WDPL của TCVN 10687-25-2 (IEC 61400-25-2).
| Triển khai DNP3 | |||||||
| Tên thuộc tính dữ liệu | Lựa chọn đầu tiên | Lựa chọn thứ hai | Quy tắc ánh xạ (IEEE 1815.1:2015, Phụ lục A) | Chú thích | |||
|
| Kiểu điểm | Số điểm hoặc ghi chú | Kiểu điểm | Số điểm hoặc ghi chú |
| Trường hợp sử dụng (a) | Trường hợp sử dụng (b) |
| Ánh xạ trạm biến áp IEC 61850 đến trạm chính DNP3 | Ánh xạ trạm biến áp DNP3 đến IEC 61850-7-2 Máy khách | ||||||
| vendor | Dev Att | 1 |
| PROFILE | DESC_TO_PROFILE |
|
|
| hwRev | Dev Att | 1 |
| PROFILE | DESC_TO_PROFILE |
|
|
| serNum | Dev Att | 1 |
| PROFILE | DESC_TO_PROFILE |
|
|
| model | Dev Att | 1 |
| PROFILE | DESC_TO_PROFILE |
|
|
| location | Dev Att | 1 |
| PROFILE | DESC_TO_PROFILE |
|
|
| name | Dev Att | 1 |
| PROFILE | DESC_TO_PROFILE |
|
|
| owner | OCT | 1 |
|
| STRING_TO_OCT |
|
|
| ePSName | OCT | 1 |
|
| STRING_TO_OCT |
|
|
| primeOper | OCT | 1 |
|
| STRING_TO_OCT |
|
|
| secondOper | OCT | 1 |
|
| STRING_TO_OCT |
|
|
| latitude | OCT | 1 |
|
| STRING_TO_OCT |
|
|
| longitude | OCT | 1 |
|
| STRING_TO_OCT |
|
|
| altitude | OCT | 1 |
|
| STRING_TO_OCT |
|
|
| mRID | OCT | 1 |
|
| STRING_TO_OCT |
|
|
| lang | OCT | 1 |
|
| STRING_TO_OCT |
|
|
| country | OCT | 1 |
|
| STRING_TO_OCT |
|
|
| d |
| PROFILE |
|
| DESC_TO_PROFILE | Không có sẵn tại thời điểm chạy trong DNP3 | Đã sửa giá trị IEC 61850 từ Hồ sơ thiết bị DNP3 |
| dU |
| PROFILE |
|
| DESC_TO_PROFILE | Không có sẵn tại thời điểm chạy trong DNP3 | Đã sửa giá trị IEC 61850 từ Hồ sơ thiết bị DNP3 |
| cdcNs |
|
|
|
| STRING_NO_MAP |
|
|
| dataNs |
|
|
|
| STRING_NO_MAP |
|
|
E.2.9 Trạng thái thiết lập cảnh báo CDC (AST)
Bảng E.9 định nghĩa ánh xạ cho các thuộc tính dữ liệu trong lớp dữ liệu chung TCVN 10687-25-2 (IEC 61400-25-2) AST.
Bảng E.9 - CDC: Ánh xạ Trạng thái Cài đặt cảnh báo (AST)
| Triển khai DNP3 | |||||||
| Tên thuộc tính dữ liệu | Lựa chọn đầu tiên | Lựa chọn thứ hai | Quy tắc ánh xạ (IEEE 1815.1:2015, Phụ lục A) | Chú thích | |||
|
| Kiểu điểm | Số điểm hoặc ghi chú | Kiểu điểm | Số điểm hoặc ghi chú |
| Trường hợp sử dụng (a) | Trường hợp sử dụng (b) |
| Ánh xạ trạm biến áp IEC 61850 đến trạm chính DNP3 | Ánh xạ trạm biến áp DNP3 đến IEC 61850-7-2 Máy khách | ||||||
| stVal | AI | numAlm |
|
| MULTI_INT_TO_AI |
|
|
| q | AI | quality - stVal |
|
| QUALITY_TO_ANA_FLAG | Chất lượng của tất cả các điểm DNP3 stVal giống như chất lượng IEC 61850-7-3. | Chất lượng IEC 61850-7-3 là chất lượng kém nhất trong chất lượng stVal của DNP3. |
| t | AI | Time - q OR stVal |
|
| TIME_TO_TIME | Dấu thời gian của bản cập nhật stVal gần đây nhất giống với dấu thời gian IEC 61850-7-3 | Dấu thời gian IEC 61850-7-3 là stVal mới nhất được nhận trong DNP3 |
| numAlm | AO or AI | 1 |
| CONSTANT | INT_TO_AO_CONST INT_TO_AI_CONST | Gateway cung cấp DNP3 AO | Đã sửa giá trị IEC 61850 từ hằng số Xpath |
| d |
| PROFILE |
|
| DESC_TO_P_ROFILE | Không có sẵn tại thời điểm chạy trong DNP3 | Đã sửa giá trị IEC 61850 từ DNP3 Device Profile |
| dU |
| PROFILE |
|
| DESC_TO_P_ROFILE | Không có sẵn tại thời điểm chạy trong DNP3 | Đã sửa giá trị IEC 61850 từ DNP3 Device Profile |
| cdcNs |
|
|
|
| STRING_NO_MAP |
|
|
| dataNs |
|
|
|
| STRING_NO_MAP |
|
|
E.3 Ánh xạ mô hình trao đổi thông tin tới các dịch vụ DNP3
IEEE P1815.1 chỉ định ánh xạ dịch vụ trừu tượng tới các dịch vụ DNP3.
Phụ lục F
(quy định)
Đồng bộ hóa thời gian
F.1 Quy định chung
Bất kỳ triển khai nào tuyên bố tuân thủ phần này của TCVN 10687-25 (IEC 61400-25) và tuyên bố hỗ trợ cho các đối tượng chứa thuộc tính kiểu TIMESTAMP phải sử dụng giao thức SNTP tối thiểu để đảm bảo tính đồng bộ bên trong nhà máy điện giỏ. Việc sử dụng các giao thức đồng bộ hóa chính xác hơn khác không nằm trong phạm vi của tiêu chuẩn này.
Để có được cách diễn giải tương tự về thuộc tính TimeQuality của TIMESTAMP, các quy tắc sau đây phải được áp dụng:
- Khi thiết bị khởi động, cờ ClockNotSynchronized của nó phải được đặt thành TRUE cho đến khi thiết bị đồng bộ hóa với máy chủ SNTP bên ngoài hoặc nguồn đồng bộ hóa chính xác hơn khác (ví dụ: GPS, PTP hoặc IRIG-B).
- Nếu không có nguồn đồng bộ hóa bên ngoài chính xác hơn và máy chủ SNTP không trả lời các yêu cầu đồng bộ hóa hoặc các phản hồi SNTP đến với chỉ báo LI cho biết TimeServer không đáng tin cậy, cờ ClockNotSynchronized phải được đặt sau một thời gian chờ cụ thể do nhà cung cấp xác định trong tài liệu Thông tin bổ sung về triển khai giao thức để thử nghiệm (PIXIT). Thời gian chờ này phụ thuộc vào độ chính xác của đồng hồ bên trong và phải đảm bảo độ lệch tối đa được quy định (PIXIT).
- Nếu thông tin Timestamp không được coi là hợp lệ do, ví dụ, lỗi trong đồng hồ bên trong, cờ ClockFailure phải được đưa ra.
- Giá trị TRUE cho các thuộc tính TimeQuality ClockNotSynchronized hoặc ClockFailure, cho biết rằng dấu thời gian không hợp lệ, phải vẫn được đặt cho tất cả các đối tượng dữ liệu có chứa thuộc tính TIMESTAMP cho đến khi đồng hồ được đồng bộ hóa thành công.
F.2 A-Profile
A-Profile cho Dịch vụ đồng bộ thời gian phải được xác định trong 6.4.2 của IEC 61850-8-1:2011.
F.3 T-Profile
T-Profile cho Dịch vụ đồng bộ thời gian phải được xác định trong 6.4.3 của IEC 61850-8-1:2011.
Phụ lục G
(tham khảo)
Giao diện - Các cân nhắc về triển khai
G.1 Quy định chung
Để cung cấp một số hướng dẫn về việc hiểu bộ TCVN 10687-25 (IEC 61400-25), phần thảo luận sau đây về một ví dụ nhằm mục đích cho thấy bộ TCVN 10687-25 (IEC 61400-25) bao gồm những gì so với một hệ thống thực tế.
Bộ TCVN 10687-25 (IEC 61400-25) không hạn chế bất kỳ triển khai nào về thông tin, mô hình dịch vụ, ngăn xếp truyền thông, hành động và giao diện chương trình ứng dụng (API).
CHÚ THÍCH: Ví dụ này không mang tính đại diện. Có nhiều giao diện khả thi khác ở cả hai phía.
G.2 Ví dụ về giao diện của một hệ thống thực tế
Trao đổi thông tin giữa thiết bị nhà máy điện gió (WPP) và hệ thống giám sát và điều khiển chủ yếu bao gồm - theo Hình G.1 - một máy khách, một máy chủ, một số giao diện và hành động.
Máy chủ (máy chủ WPP) đại diện cho thông tin và các mô hình trao đổi thông tin. Máy khách (máy khách WPP) đại diện cho phần bổ sung cho máy chủ. Ví dụ, máy khách có thể yêu cầu dịch vụ do máy chủ cung cấp. Bản thân máy khách không được quy định (nó chủ yếu cung cấp các vai trò bổ sung của máy chủ).
Chuỗi hoàn chỉnh từ nguồn thông tin đến hình ảnh trực quan SCADA được mô tả (từ phải sang trái trong hình):
- Nguồn giá trị dữ liệu là WPP thực. Việc trao đổi các giá trị dữ liệu (thô) giữa quy trình WPP thực và máy chủ WPP được thực hiện bởi giao diện 1 (IF1) và (IF2) - các giao diện này là cụ thể về triển khai. Có bao nhiêu giao diện được triển khai ở phía máy chủ là cụ thể về triển khai.
- Máy chủ WPP thêm thông tin hữu ích vào dữ liệu quy trình (thô) (ví dụ: tên phân cấp, dấu thời gian, chất lượng, v.v.). Điều này được định nghĩa trong mô hình và việc thêm tên, v.v., được định nghĩa là hành động 1 (Act1) - hành động này là cụ thể về triển khai.
- Mô hình thông tin (khi nhìn từ góc độ mạng) được định nghĩa bởi TCVN 10687-25-2 (IEC 61400-25-2) - việc thực hiện mô hình là cụ thể về triển khai.
- Giám sát các thay đổi giá trị của các giá trị dữ liệu quy trình được cung cấp từ nguồn dữ liệu thời gian thực được thể hiện bằng (Act1) - hành động này là hành động cụ thể của việc triển khai, nhưng hành vi và dịch vụ được định nghĩa trong TCVN 10687-25-3 (IEC 61400-25-3).
- Trao đổi các giá trị dữ liệu giữa máy chủ WPP và các hệ thống giám sát và kiểm soát thông qua (IF3)
- hành vi và dịch vụ được định nghĩa trong tiêu chuẩn này.
- Trao đổi mô tả mô hình nằm trong máy chủ với một hệ thống khác (IF3) - hành vi và dịch vụ được định nghĩa trong tiêu chuẩn này.
- Trao đổi các giá trị dữ liệu giữa máy khách (giao tiếp) và ứng dụng máy khách (hình ảnh hóa, HMI) thông qua (IF4) và (Act2) - hành động này là hành động cụ thể của việc triển khai.

Hình G. 1 - Các vấn đề triển khai (ví dụ)
Giao diện (IF3) là giao diện duy nhất được định nghĩa bởi bộ TCVN 10687-25 (IEC 61400-25). Giao diện này (IF3) được định nghĩa bởi thông tin có thể truy cập thông qua giao diện này và bởi các thông báo mang các tham số dịch vụ và các giá trị.
Tất cả các giao diện (chương trình ứng dụng) (API) đều nằm ngoài phạm vi của bộ TCVN 10687-25 (IEC 61400-25).
Thư mục tài liệu tham khảo
[1] IEC 60870-5-3:1992, Telecontrol equipment and systems - Part 5: Transmission protocols - Section 3: General structure of application data
[2] IEC TR 61850-1:2013, Communication networks and systems for power utility automation - Part 1: Introduction and overview
[3] IEC 61850-7-1:2011, Communication networks and systems for power utility automation - Part 7-1: Basic communication structure - Principles and models
[4] ISO/IEC 10646:2014, Information technology - Universal Coded Character Set (UCS)
[5] W3C, Name spaces in XML, http://www.w3.org/TR/xml-names/
[6] W3C, XML Schema Part 0: Primer, http://www.w3.org/TR/xmlschema-0
[7] W3C, XML Schema Part 1: Structures, http://www.w3.org/TR/xmlschema-1
[8] W3C , XML Schema Part 2: Data Types, http://www.w3.org/TR/xmlschema-2
[9] DNP3 Specification, Volume2-Volume8:2007
[10] IEEE Std 1815, IEEE Standard for Electric Power Systems Communication - Distributed Network Protocol (DNP3)
MỤC LỤC
Lời nói đầu
1 Phạm vi áp dụng
2 Tài liệu viện dẫn
3 Thuật ngữ và định nghĩa
4 Thuật ngữ viết tắt
5 Tổng quan chung
5.1 Quy định chung
5.2 Ánh xạ đến các ngăn xếp giao thức
5.3 Các dịch vụ của TCVN 10687-25-3 (IEC 61400-25-3) được ánh xạ đến các ngăn xếp giao thức
Phụ lục A (quy định) Ánh xạ dịch vụ truyền thông cụ thể - Định nghĩa và ánh xạ đến Dịch vụ Web
Phụ lục B (quy định) Ánh xạ dịch vụ truyền thông cụ thể - Ánh xạ đến OPC XML-DA
Phụ lục C (quy định) Ánh xạ dịch vụ truyền thông cụ thể - Ánh xạ đến ISO 9506 được quy định trong IEC 61850-8-1
Phụ lục D (quy định) Ánh xạ dịch vụ truyền thông cụ thể - Ánh xạ theo IEC 60870-5-104 được quy định trong IEC TS 61850-80-1
Phụ lục E (quy định) Ánh xạ dịch vụ truyền thông cụ thể - Ánh xạ đến DNP3
Phụ lục F (quy định) Đồng bộ hóa thời gian
Phụ lục G (tham khảo) Giao diện - Các cân nhắc về triển khai
Thư mục tài liệu tham khảo
1) Hệ thống TCVN đã có TCVN 10687-25-1:2025 (IEC 61400-25-1:2017)
2) Hệ thống TCVN đã có TCVN 10687-25-5:2025 (IEC 61400-25-5:2017)
3) Hệ thống TCVN đã có TCVN 11996-7-2:2020 (IEC 61850-7-2:2020)
4) Hệ thống TCVN đã có TCVN 11996-7-3:2020 (IEC 61850-7-3:2020)
5) ...
Bạn chưa Đăng nhập thành viên.
Đây là tiện ích dành cho tài khoản thành viên. Vui lòng Đăng nhập để xem chi tiết. Nếu chưa có tài khoản, vui lòng Đăng ký tại đây!