- Tổng quan
- Nội dung
- Tiêu chuẩn liên quan
- Lược đồ
- Tải về
Tiêu chuẩn Quốc gia TCVN 13078-1:2020 IEC 61851-1:2017 Hệ thống sạc điện có dây dùng cho xe điện - Phần 1: Yêu cầu chung
| Số hiệu: | TCVN 13078-1:2020 | Loại văn bản: | Tiêu chuẩn Việt Nam |
| Cơ quan ban hành: | Bộ Khoa học và Công nghệ | Lĩnh vực: | Công nghiệp , Điện lực |
|
Ngày ban hành:
Ngày ban hành là ngày, tháng, năm văn bản được thông qua hoặc ký ban hành.
|
31/12/2020 |
Hiệu lực:
|
Đã biết
|
| Người ký: | Đang cập nhật |
Tình trạng hiệu lực:
Cho biết trạng thái hiệu lực của văn bản đang tra cứu: Chưa áp dụng, Còn hiệu lực, Hết hiệu lực, Hết hiệu lực 1 phần; Đã sửa đổi, Đính chính hay Không còn phù hợp,...
|
Đã biết
|
TÓM TẮT TIÊU CHUẨN VIỆT NAM TCVN 13078-1:2020
Nội dung tóm tắt đang được cập nhật, Quý khách vui lòng quay lại sau!
Tải tiêu chuẩn Việt Nam TCVN 13078-1:2020
TIÊU CHUẨN QUỐC GIA
TCVN 13078-1:2020
IEC 61851-1:2017
HỆ THỐNG SẠC ĐIỆN CÓ DÂY DÙNG CHO XE ĐIỆN - PHẦN 1: YÊU CẦU CHUNG
Electric vehicle conductive charging system - Part 1: General requirements
Lời nói đầu
TCVN 13078-1:2020 hoàn toàn tương đương với IEC 61851-1:2017;
TCVN 13078-1:2020 do Ban kỹ thuật tiêu chuẩn quốc gia TCVN/TC/E1 Máy điện và khí cụ điện biên soạn, Tổng cục Tiêu chuẩn Đo lường Chất lượng đề nghị, Bộ Khoa học và Công nghệ công bố.
Bộ tiêu chuẩn TCVN 13078 (IEC 61851), Hệ thống sạc điện có dây dùng cho xe điện, gồm có các phần sau:
- TCVN 13078-1:2020 (IEC 61851-1:2017), Phần 1: Yêu cầu chung
- TCVN 13078-21-1:2020 (IEC 61851-21-1:2017), Phần 21-1: Yêu cầu tương thích điện từ của bộ sạc lắp trên xe điện kết nối có dây với nguồn cấp điện xoay chiều/một chiều
- TCVN 13078-21-2:2020 (IEC 61851-21-2:2018), Phần 21-2: Yêu cầu về xe điện kết nối có dây với nguồn cáp điện xoay chiều/một chiều - Yêu cầu tương thích điện từ của bộ sạc không lắp trên xe điện
- TCVN 13078-23:2020 (IEC 61851-21-2:2014), Phần 23: Trạm sạc điện một chiều cho xe điện
HỆ THỐNG SẠC ĐIỆN CÓ DÂY DÙNG CHO XE ĐIỆN - PHẦN 1: YÊU CẦU CHUNG
Electric vehicle conductive charging system - Part 1: General requirements
1 Phạm vi áp dụng
Tiêu chuẩn này áp dụng cho thiết bị cấp điện cho phương tiện giao thông chạy điện (trong tiêu chuẩn này được gọi là xe điện - EV) dùng để sạc điện cho các EV, có điện áp cấp danh định đến 1 000 V xoay chiều (AC) hoặc đến 1 500 V một chiều (DC), và điện áp ra danh định đến 1 000 V AC hoặc 1 500 V DC.
EV bao gồm các tất cả các loại xe điện, kể cả các xe điện hybrid kiểu cắm vào (PHEV), lấy hoàn toàn hoặc một phần năng lượng của chúng từ các hệ thống tích trữ năng lượng sạc lại được (RESS) lắp trên xe.
Tiêu chuẩn này cũng áp dụng cho thiết bị cấp điện cho EV được cấp nguồn từ các hệ thống tích trữ năng lượng tại chỗ (ví dụ các pin/acquy đệm).
Các khía cạnh được đề cập trong tiêu chuẩn này bao gồm:
• đặc tính và điều kiện làm việc của thiết bị cấp điện cho EV;
• quy định kỹ thuật của kết nối giữa EV và thiết bị cấp điện cho EV;
• các yêu cầu về an toàn điện đối với thiết bị cấp điện cho EV.
Các yêu cầu bổ sung có thể áp dụng cho thiết bị được thiết kế cho các môi trường hoặc các điều kiện cụ thể, ví dụ:
• thiết bị cấp điện cho EV được đặt tại các khu vực nguy hiểm, nơi có khí hoặc hơi dễ cháy và/hoặc vật liệu cháy, nhiên liệu hoặc các chất đốt dễ cháy khác, hoặc vật liệu nổ;
• thiết bị cấp điện cho EV được thiết kế để lắp đặt ở độ cao so với mực nước biển cao hơn 2 000 m;
• thiết bị cấp điện cho EV được thiết kế để sử dụng trên tàu thủy.
Các yêu cầu đối với thiết bị và linh kiện điện được sử dụng trong thiết bị cấp điện cho EV không được đề cập trong tiêu chuẩn này mà thuộc phạm vi áp dụng trong các tiêu chuẩn sản phẩm cụ thể của chúng.
Yêu cầu về tương thích điện từ (EMC) đối với thiết bị cấp điện cho EV được đề cập trong TCVN 13078-21-2 (IEC 61851-21-2).
Các yêu cầu đối với việc truyền năng lượng hai chiều đang được xem xét và chưa đưa vào tiêu chuẩn này.
Tiêu chuẩn này không áp dụng cho:
• các khía cạnh an toàn liên quan đến bảo dưỡng;
• sạc điện cho xe buýt điện, tàu điện, xe tải nặng và các xe điện được thiết kế chủ yếu để sử dụng ngoài địa hình.
• thiết bị trên EV;
- yêu cầu EMC đối với thiết bị trên EV đang được kết nối, các yêu cầu này được đề cập trong TCVN 13078-21-1 (IEC 61851-21-1);
• sạc điện cho RESS không nằm trên EV;
• thiết bị cấp điện DC cho EV dựa vào cách điện kép/tăng cường hoặc bảo vệ chống điện giật cấp III. Xem TCVN 13078-23 (IEC 61851-23) hoặc bộ tiêu chuẩn IEC 61851-3 (sắp xây dựng).
Bộ tiêu chuẩn TCVN 13078 (IEC 61851) đề cập đến tất cả các thiết bị cấp điện cho EV ngoại trừ thiết bị điều khiển và bảo vệ lắp trên cáp (IC-CPD) để sạc điện chế độ 2 cho xe điện được đề cập trong IEC 62752.
2 Tài liệu viện dẫn
Các tài liệu viện dẫn dưới đây là cần thiết để áp dụng tiêu chuẩn này. Đối với các tài liệu viện dẫn có ghi năm công bố thì áp dụng các bản được nêu. Đối với các tài liệu viện dẫn không ghi năm công bố thì áp dụng phiên bản mới nhất (kể cả các sửa đổi).
TCVN 4255 (IEC 60529), Cấp bảo vệ bằng vỏ ngoài (mã IP)
TCVN 6188-1 (IEC 60884-1), Ổ cắm và phích cắm dùng trong gia đình và các mục đích tương tự - Phần 1: Yêu cầu chung
TCVN 6434 (IEC 60898) (tất cả các phần), Khí cụ điện - Áptômát bảo vệ quá dòng dùng trong gia đình và các hệ thống lắp đặt tương tự
TCVN 6434-1 (IEC 60898-1), Khí cụ điện - Áptômát bảo vệ quá dòng dùng trong gia đình và các hệ thống lắp đặt tương tự - Phần 1: Áptômát dùng cho điện xoay chiều
TCVN 6592-2 (IEC 60947-2), Cơ cấu đóng cắt và điều khiển hạ áp - Phần 2: Áptômát
TCVN 6592-3 (IEC 60947-3), Cơ cấu đóng cắt và điều khiển hạ áp - Phần 3: Cơ cấu đóng cắt, dao cách ly, cơ cấu đóng cắt, dao cách ly và khối kết hợp cầu chảy
TCVN 6592-4-1 (IEC 60947-4-1), Cơ cấu đóng cắt và điều khiển hạ áp - Phần 4-1: Côngtắctơ và bộ khởi động động cơ - Côngtắctơ và bộ khởi động động cơ kiểu điện - cơ
TCVN 6950-1 (IEC 61008-1), Áptômat tác động bằng dòng dư không có bảo vệ quá dòng dùng trong gia đình và các mục đích tương tự (RCCB) - Phần 1: Quy định chung
TCVN 6951-1 (IEC 61009-1), Áptômat tác động bằng dòng dư có bảo vệ quá dòng dùng trong gia đình và các mục đích tương tự (RCBO) - Phần 1: Quy định chung
TCVN 7447-4-41 (IEC 60364-4-41), Hệ thống lắp đặt điện hạ áp - Phần 4-41: Bảo vệ an toàn - Bảo vệ chống điện giật
TCVN 7447-5-54 (IEC 60364-5-54), Hệ thống lắp đặt điện của các tòa nhà - Phần 5-54: Lựa chọn và lắp đặt thiết bị điện - Bố trí nối đất, dây bảo vệ và dây liên kết bảo vệ
TCVN 7699-2-1 (IEC 60068-2-1), Thử nghiệm môi trường - Phần 2-1: Các thử nghiệm - Thử nghiệm A: Lạnh
TCVN 7699-2-78 (IEC 60068-2-78), Thử nghiệm môi trường - Phần 2-78: Các thử nghiệm - Thử nghiệm Cab: Nóng ẩm, không đổi
TCVN 7995 (IEC 60038), Điện áp tiêu chuẩn
TCVN 10884-1:2015 (IEC 60664-1:2007), Phối hợp cách điện dùng cho thiết bị trong hệ thống điện hạ áp - Phần 1: Nguyên tắc, yêu cầu và thử nghiệm
TCVN 11325 (IEC 61180), Kỹ thuật thử nghiệm điện áp cao dùng cho thiết bị điện hạ áp - Định nghĩa, yêu cầu thử nghiệm và quy trình, thiết bị thử nghiệm
TCVN 12237-1 (IEC 61558-1), An toàn đối với máy biển áp, cuộn cảm, khối cấp nguồn và các sản phẩm tương tự - Phần 1: Yêu cầu chung và thử nghiệm
TCVN 12237-2-4 (IEC 61558-2-4), An toàn đối với máy biến áp, cuộn cảm, khối cấp nguồn và các sản phẩm tương tự có điện áp nguồn đến 1 100 V - Phần 2-4: Yêu cầu cụ thể và các thử nghiệm đối với máy biến áp cách ly và khối cấp nguồn có chứa máy biến áp cách ly
TCVN 12772:2020 (ISO 17409:2015), Phương tiện giao thông đường bộ chạy điện - Đầu nối với nguồn cấp điện điện từ bên ngoài - Yêu cầu an toàn
TCVN 13078-23:2020 (IEC 61851-23:2014), Hệ thống sạc điện có dây dùng cho xe điện - Phần 23: Trạm sạc điện một chiều cho xe điện
IEC 60309-1, Plugs, socket-outlets and couplers for industrial purposes - Part 1: General requirements (Phích cắm, ổ cắm và bộ nối dùng cho mục đích công nghiệp - Phần 1: Yêu cầu chung)
IEC 60309-2, Plugs, socket-outlets and couplers for industrial purposes - Part 2: Dimensional interchangeability requirements for pin and contact-tube accessories (Phích cắm, ổ cắm và bộ nối dùng cho mục đích công nghiệp - Phần 2: Yêu cầu tính lắp lẫn về kích thước đối với các chân cắm và phụ kiện dạng ống tiếp xúc)
IEC 60947-6-2, Low-voltage switchgear and controlgear - Part 6-2: Multiple function equipment - Control and protective switching devices (or equipment) (CPS) (Cơ cấu đóng cắt và điều khiển hạ áp - Phần 6-2: Thiết bị đa chức năng - Cơ cấu đóng cắt bảo vệ và điều khiển)
IEC 60950-1:2005 1, Information technology equipment - Safety - Part 1: General requirements (Thiết bị công nghệ thông tin - An toàn - Phần 1: Yêu cầu chung)
IEC 60990, Methods of measurement of touch current and protective conductor current (Phương pháp đo dòng điện chạm và dòng điện trên dây bảo vệ)
IEC 61316:1999, Industrial cable reels (Lô cáp dùng trong công nghiệp)
IEC TS 61439-7:2014, Low-voltage switchgear and controlgear assemblies - Part 7: Assemblies for specific applications such as marinas, camping sites, market squares, electric vehicles charging stations (Cụm lắp ráp cơ cấu đóng cắt và điều khiển hạ áp - Phần 7: Cụm lắp ráp dùng cho các ứng dụng đặc biệt như bến du thuyền, nơi cắm trại, hội chợ, trạm sạc xe điện)
IEC 61508 (all parts), Functional safety of electrical/electronic/programmable electronic safety-related systems (An toàn chức năng của các hệ thống điện/điện tử/điện tử lập trình liên quan đến an toàn)
IEC 61810-1, Electromechanical elementary relays - Part 1: General and safety requirements (Rơle sơ cấp điện cơ - Phần 1: Yêu cầu chung và yêu cầu về an toàn)
IEC 61851 (all parts), Hệ thống sạc điện có dây dùng cho xe điện
IEC 61851-24:2014, Electric vehicle conductive charging system - Part 24: Digital communication between a d.c. EV charging station and an electric vehicle for control of d.c. charging (Hệ thống sạc điện có dây dùng cho xe điện - Phần 24: Truyền thông số giữa trạm sạc điện một chiều cho EV và xe điện để điều khiển việc sạc một chiều)
IEC 62196 (all parts), Plugs, socket-outlets, vehicle connectors and vehicle inlets - Conductive charging of electric vehicles (Phích cắm, ổ cắm, phích nối dùng cho xe điện và ổ nối vào xe điện)
IEC 62196-1:2014, Plugs, socket-outlets, vehicle connectors and vehicle inlets - Conductive charging of electric vehicles - Part 1: General requirements (Phích cắm, ổ cắm, phích nối dùng cho xe điện và ổ nối vào xe điện - Phần 1: Yêu cầu chung)
IEC 62196-2:2016, Plugs, socket-outlets, vehicle connectors and vehicle inlets - Conductive charging of electric vehicles - Part 2: Dimensional compatibility and interchangeability requirements for a.c. pin and contact-tube accessories (Phích cắm, ổ cắm, phích nối dùng cho xe điện và ổ nối vào xe điện - Phần 2: Yêu cầu tương thích về kích thước và lắp lẫn dùng cho các phụ kiện xoay chiều dạng chân cắm và dạng ống tiếp xúc dòng xoay chiều)
IEC 62196-3:2014, Plugs, socket-outlets, vehicle connectors and vehicle inlets - Conductive charging of electric vehicles - Part 3: Dimensional compatibility and interchangeability requirements for d.c. and a.c./d.c. pin and contact-tube vehicle couplers (Phích cắm, ổ cắm, phích nối dùng cho xe điện và ổ nối vào xe điện - Phần 3: Yêu cầu tương thích về kích thước và lắp lẫn dùng cho các phụ kiện một chiều và xoay chiều/một chiều dạng chân cắm và dạng ống tiếp xúc)
IEC 62262, Degrees of protection provided by enclosures for electrical equipment against external mechanical impacts (IK code) (Cấp bảo vệ bằng vỏ ngoài của thiết bị điện chống các va đập về cơ từ bên ngoài)
IEC 62423, Type F and type B residual current operated circuit-breakers with and without integral overcurrent protection for household and similar uses (Áptômát tác động bằng dòng dư kiểu K và kiểu B có và không có bảo vệ quá dòng tích hợp dùng trong gia đình và các mục đích tương tự)
IEC 62752, In-cable control and protection device for mode 2 charging of electric road vehicles (IC-CPD) (Thiết bị điều khiển và bảo vệ lắp trên cáp dùng cho sạc điện chế độ 2 của xe điện)
3 Thuật ngữ và định nghĩa
Tiêu chuẩn này áp dụng các thuật ngữ và định nghĩa dưới đây.
3.1 Thiết bị cấp điện
3.1.1
Thiết bị cấp điện cho EV (EV supply equipment)
Thiết bị hoặc tổ hợp thiết bị, cung cấp các chức năng chuyên dụng để cấp điện năng từ hệ thống điện cố định hoặc mạng nguồn nhằm mục đích sạc điện cho EV.
VÍ DỤ 1: Đối với Chế độ 3 trường hợp B, thiết bị cấp điện cho EV bao gồm trạm sạc và cụm cáp.
VÍ DỤ 2: Đối với Chế độ 3 trường hợp C, thiết bị cấp điện cho EV bao gồm trạm sạc và cụm cáp của trạm sạc.
3.1.2
Thiết bị cấp điện xoay chiều cho EV (AC EV supply equipment)
Thiết bị cấp điện xoay chiều cho EV.
3.1.3
Thiết bị cấp điện một chiều cho EV (DC EV supply equipment)
Thiết bị cấp điện một chiều cho EV.
3.1.4
Hệ thống sạc EV (EV charging system)
Hệ thống đồng bộ bao gồm thiết bị cấp điện cho EV và các chức năng của EV được yêu cầu để cấp điện năng nhằm mục đích sạc điện cho EV.
3.1.5
Trạm sạc EV (EV charging station)
Phần cố định của thiết bị cấp điện cho EV được nối với mạng nguồn.
CHÚ THÍCH: Đối với trường hợp C, cụm cáp là một phần của trạm sạc EV.
3.1.6
Trạm sạc điện một chiều cho EV (DC EV charging station)
Trạm sạc cấp điện một chiều cho EV.
3.1.7
Trạm sạc điện xoay chiều cho EV (AC EV charging station)
Trạm sạc cấp điện xoay chiều cho EV.
3.1.8
Sạc điện (charging)
Tất cả các chức năng cần thiết để ổn định điện áp và/hoặc dòng điện cung cấp bởi mạng nguồn xoay chiều hoặc một chiều nhằm đảm bảo cấp nguồn điện năng cho RESS.
3.1.9
Chế độ sạc điện (charging mode)
Phương pháp đấu nối EV với mạng nguồn để cấp điện cho xe điện.
CHÚ THÍCH: Chế độ 1, Chế độ 2, Chế độ 3 và Chế độ 4 được mô tả trong Điều 6.
3.1.10
Trường hợp A (case A)
Kết nối EV với mạng nguồn bằng phích cắm và cụm cáp được nối cố định với EV.
Xem Hình 1.

CHÚ THÍCH: Cụm cáp là một phần của xe điện.
Hình 1 - Đấu nối trường hợp A
3.1.11
Trường hợp B (case B)
Kết nối EV với mạng nguồn bằng cụm cáp có thể tháo ở cả hai đầu.
Xem Hình 2.

CHÚ THÍCH: Cụm cáp tháo ra được không phải là một phần của xe điện hoặc của trạm sạc.
Hình 2 - Đấu nối trường hợp B
3.1.12
Trường hợp C (case C)
Kết nối EV với mạng nguồn sử dụng cụm cáp và phích nối dùng cho xe điện được gắn cố định với trạm sạc EV.
Xem Hình 3.

CHÚ THÍCH: Cụm cáp là một phần trạm sạc EV.
Hình 3 - Đấu nối trường hợp C
CHÚ DẪN cho các hình từ Hình 1 đến Hình 3
| (a) Ổ cắm | (f) Ổ nối vào EV |
| (b) Phích cắm | (g) Trạm sạc |
| (c) Cáp | (h) Ổ cắm dùng cho EV |
| (d) Phích nối dùng cho EV | (i) Phích cắm dùng cho EV |
| (e) Bộ nối dùng cho EV |
|
3.2 Cách điện
3.2.1
Cách điện chính (basic insulation)
Cách điện của phần mang điện nguy hiểm cung cấp bảo vệ chính.
[NGUỒN: IEC 60050-826:2004, 826-12-14]
3.2.2
Tiếp xúc trực tiếp (direct contact)
Tiếp xúc điện của người hoặc động vật với các phần mang điện.
[NGUỒN: IEC 60050-195:1998, 195-06-03]
3.2.3
Cách điện kép (double insulation)
Cách điện bao gồm cả cách điện chính và cách điện phụ.
[NGUỒN: IEC 60050-826:2004, 826-12-16]
3.2.4
Phần dẫn (conductive part)
Phần có thể mang điện.
[NGUỒN: IEC 60050-195:1998, 195-01-06]
3.2.5
Phần dẫn hở (exposed conductive part)
Phần dẫn của thiết bị điện có thể chạm vào và thường không mang diện nhưng có thể trở nên mang điện khi cách điện chính bị hỏng.
CHÚ THÍCH: Phần dẫn của thiết bị điện chỉ có thể trở nên mang điện chỉ khi thông qua việc tiếp xúc với phần dẫn hở đã trở nên mang điện thì bản thân nó không được coi là phần dẫn hở.
[NGUỒN: IEC 60050-442:1998, 442-01-21]
3.2.6
Phần mang điện nguy hiểm (hazardous-live-part)
Phần mang điện mà trong các điều kiện nhất định có thể gây ra điện giật có hại.
[NGUỒN: IEC 60050-195:1998, 195-06-05]
3.2.7
Bảo vệ sự cố (fault protection)
Bảo vệ khỏi điện giật trong các điều kiện sự cố đơn.
[NGUỒN: IEC 60050-195:1998/AMD1:2001, 195-06-02]
3.2.8
Cách điện (insulation)
Tất cả các vật liệu và các phần được sử dụng để cách điện các thành phần dẫn của thiết bị hoặc một tập hợp các đặc tính đặc trưng cho khả năng của cách điện để cung cấp chức năng của nó.
[NGUỒN: IEC 60050-151:2001, 151-15-41, có sửa đổi và 151-15-42, có sửa đổi]
3.2.9
Phần mang điện (live part)
Dây dẫn hoặc phần dẫn được thiết kế để được cấp điện trong làm việc bình thường, bao gồm cả dây trung tính nhưng theo quy ước không bao gồm dây PEN, dây PEM hoặc dây PEL.
CHÚ THÍCH: Khái niệm này không nhất thiết hàm ý là điện giật.
[NGUỒN: IEC 60050-195:1998/AMD1:2001, 195-02-19]
3.2.10
Cách điện tăng cường (reinforced insulation)
Cách điện của các phần mang điện nguy hiểm cung cấp cấp bảo vệ chống điện giật tương đương với cách điện kép.
CHÚ THÍCH: Cách điện tăng cường có thể gồm một vài lớp mà không thể được thử nghiệm riêng rẽ như cách điện chính hoặc cách điện phụ.
[NGUỒN: IEC 60050-195:1998, 195-06-09]
3.2.11
Cách điện phụ (supplementary insulation)
Cách điện độc lập đặt bổ sung lên cách điện chính để bảo vệ sự cố.
[NGUỒN: IEC 60050-826:2004, 826-12-15]
3.3 Chức năng
3.3.1
Dây dẫn điều khiển quá trình sạc (control pilot conductor)
Dây dẫn được cách điện được lắp trong cụm cáp mà, cùng với dây bảo vệ, tạo thành một phần của mạch điều khiển quá trình sạc.
3.3.2
Mạch điều khiển quá trình sạc (control pilot circuit)
Mạch được thiết kế để truyền các tín hiệu hoặc truyền thông giữa EV và thiết bị cấp điện cho EV.
CHÚ THÍCH: Đối với Chế độ 2, mạch điều khiển quá trình sạc nằm giữa EV và ICCB hoặc IC-CPD.
3.3.3
Chức năng điều khiển quá trình sạc (control pilot function)
Chức năng được sử dụng để theo dõi và điều khiển sự tương tác giữa EV và thiết bị cấp điện cho EV.
3.3.4
CPFC
Bộ điều khiển chức năng điều khiển quá trình sạc (control pilot function controller)
Bộ phận trong EV và thiết bị cấp điện cho EV đảm nhiệm chức năng điều khiển quá trình sạc và phát tín hiệu PWM.
3.3.5
Chức năng tiệm cận (proximity function)
Phương tiện điện hoặc cơ để chỉ thị trạng thái cắm phích nối dùng cho xe điện trong ổ nối vào xe điện đến xe điện và/hoặc để chỉ thị trạng thái cắm phích cắm vào ổ cắm của trạm sạc EV.
3.4 Xe điện
3.4.1
Xe điện (electric vehicle/electric road vehicle)
EV
Phương tiện bất kỳ truyền động bằng động cơ điện lấy dòng điện từ RESS, được thiết kế chủ yếu để sử dụng trên các tuyến đường công cộng.
CHÚ THÍCH 1: Trong tiêu chuẩn này, thuật ngữ này chỉ liên quan đến các xe điện có thể sạc điện từ nguồn điện bên ngoài.
[NGUỒN: TCVN 12772 (ISO 17409)]
3.4.2
Xe điện hybrid kiểu cắm vào (plug-in hybrid electric road vehicle)
PHEV
Phương tiện chạy điện có thể sạc điện cho thiết bị trữ năng lượng điện sạc lại được từ nguồn điện bên ngoài và cũng lấy một phần năng lượng của nó từ nguồn khác tích hợp trên xe.
3.4.3
Hệ thống tích trữ năng lượng sạc lại được (rechargeable energy storage system)
RESS
Hệ thống tích trữ năng lượng dùng để cấp điện năng và có thể sạc lại được.
VÍ DỤ: Pin/acquy, tụ điện.
[NGUỒN: TCVN 12772 (ISO 17409)]
3.5 Dây nguồn, cáp và phương tiện kết nối
3.5.1
Bộ tiếp hợp (adaptor)
Phụ kiện xách tay có kết cấu như một bộ tích hợp có lắp cả phần phích cắm và một phần ổ cắm.
[NGUỒN: IEC 60050-442:1998, 442-03-19, có sửa đổi]
3.5.2
Cụm cáp (cable assembly)
Cụm lắp ráp gồm cáp hoặc dây nguồn mềm lắp với phích cắm và/hoặc phích nối xe điện được sử dụng để thiết lập kết nối giữa EV và mạng nguồn hoặc trạm sạc EV.
CHÚ THÍCH 1: Cụm cáp có thể tháo ra được hoặc là một phần của EV hoặc trạm sạc EV.
CHÚ THÍCH 2: Cụm cáp có thể có một hoặc nhiều cáp có hoặc không có ống bảo vệ cố định mà có thể nằm trong ống mềm hoặc lối đi dây.
[NGUỒN: IEC 60050-442:1998, 442-03-19, có sửa đổi]
3.5.3
Hệ thống quản lý cáp (cable management system)
Một hoặc nhiều thiết bị được thiết kế để bảo vệ cụm cáp khỏi hư hại về cơ và/hoặc tạo thuận tiện để thao tác cáp.
VÍ DỤ: Thiết bị treo cáp.
3.5.4
Bộ dây nguồn kéo dài (cord extension set)
Cụm láp rắp gồm cáp hoặc dây nguồn mềm có lắp phích cắm và ổ cắm di động hoặc phích nối mà có thể cắm được vào nhau.
CHÚ THÍCH 1: Dây nguồn được gọi là “dây nguồn tiếp hợp” khi phích cắm và ổ cắm không cắm được vào nhau.
CHÚ THÍCH 2: Cụm cáp Chế độ 1, Chế độ 2 hoặc Chế độ 3 không được coi là bộ dây nguồn kéo dài.
[NGUỒN: IEC 60050-461:2008, 461-06-17, có sửa đổi]
3.5.5
Hộp điều khiển lắp trên cáp (in-cable control box)
ICCB
Thiết bị được lắp trong cụm cáp Chế độ 2, thực hiện các chức năng điều khiển và chức năng an toàn.
CHÚ THÍCH: ICCB được gọi là “hộp chức năng” trong IEC 62752.
3.5.6
IC-CPD
Cụm cáp Chế độ 2 phù hợp với IEC 62752.
3.5.7
Ổ cắm dùng cho EV (EV socket-outlet)
Ổ cắm cụ thể được thiết kế để sử dụng như một phần của thiết bị cấp điện cho EV và được định nghĩa trong bộ tiêu chuẩn IEC 62196.
3.5.8
Phích cắm dùng cho EV (EV plug)
Phích cắm cụ thể được thiết kế để sử dụng như một phần của thiết bị cấp điện cho EV và được định nghĩa trong bộ tiêu chuẩn IEC 62196.
3.5.9
Phích cắm (plug)
Phụ kiện có các tiếp điểm được thiết kế để cắm với các tiếp điểm của ổ cắm, cũng lắp các phương tiện để đấu nối điện và giữ các cáp hoặc dây nguồn mềm.
[NGUỒN: IEC 60050-442:1998, 442-03-01, có sửa đổi - Thay từ “chân” bằng từ “tiếp điểm”]
3.5.10
Ổ cắm (socket-outlet)
Phụ kiện có các tiếp điểm dạng lỗ được thiết kế để cắm với các tiếp điểm của phích cắm và có các đầu nối để đấu nối các cáp hoặc dây nguồn.
[NGUỒN: IEC 60050-442:1998, 442-03-02, có sửa đổi - Thay từ “chân” bằng từ “tiếp điểm”]
3.5.11
Phích cắm và ổ cắm tiêu chuẩn (standard plug and socket-outlet)
Phích cắm và ổ cắm đáp ứng các yêu cầu của tiêu chuẩn bất kỳ có quy định tính lắp lẫn trong các tờ rời tiêu chuẩn, ngoại trừ các phụ kiện EV đặc biệt như đề cập trong bộ tiêu chuẩn IEC 62196.
CHÚ THÍCH: IEC 60309-1, IEC 60309-2, TCVN 6188-1 (IEC 60884-1) và IEC TR 60083 xác định các phích cắm và ổ cắm tiêu chuẩn.
3.5.12
Bộ nối của xe điện (vehicle coupler/electric vehicle coupler)
Phương tiện cho phép đấu nối cáp mềm, khi cần, với xe điện.
CHÚ THÍCH: Bộ nối gồm hai phần: phích nối dùng cho EV và ổ nối vào EV.
[NGUỒN: IEC 62196-1:2014, 3.3]
3.5.13
Phích nối dùng cho xe (vehicle connector/electric vehicle connector)
Phần của bộ nối tích hợp với, hoặc được thiết kế để gắn với cụm cáp.
[NGUỒN: IEC 62196-1:2014, 3.3.1]
3.5.14
Ổ nối vào xe điện (vehicle inlet/electric vehicle inlet)
Phần của bộ nối được lắp với, hoặc được cố định với, xe điện.
[NGUỒN: IEC 62196-1:2014, 3.3.2]
3.5.15
Điểm đấu nối (connecting point)
Điểm mà tại đó một xe điện được kết nối với hệ thống lắp đặt điện cố định.
CHÚ THÍCH 1: Điểm đấu nối Chế độ 1 và 2 là điểm tại đó một xe điện được kết nối với hệ thống lắp đặt điện cố định hoặc mạng nguồn.
CHÚ THÍCH 2: Điểm đấu nối Chế độ 3 và 4 là điểm tại đó một xe điện được kết nối với trạm sạc EV.
CHÚ THÍCH 3: Điểm đấu nối Chế độ 1, 2 và 4 được kết nối bởi cáp và phích cắm là ổ cắm tiêu chuẩn.
CHÚ THÍCH 4: Điểm đấu nối Chế độ 3 và Chế độ 4 được nối cố định là ổ cắm dùng cho EV (trường hợp A và trường hợp B) hoặc phích nối EV (trường hợp C).
3.5.16
Khóa liên động (interlock)
Thiết bị hoặc tổ hợp các thiết bị thực hiện chức năng ngăn các tiếp xúc điện của ổ cắm/phích nối dùng cho EV khỏi trở nên mang điện trước khi tiếp nhận đủ với phích cắm/ổ nối vào EV, và ngăn phích cắm/phích nối dùng cho EV khỏi bị rút ra trong khi các tiếp điểm vẫn mang điện hoặc làm cho các tiếp điểm hết mang điện trước khi chúng tách ra.
3.5.17
Cơ cấu giữ (retain means)
Cơ cấu (ví dụ bằng cơ hoặc điện cơ) giữ phích cắm hoặc phích nối xe điện ở đúng vị trí khi nó được gài khớp đúng và ngăn việc rút ra không chủ ý.
[NGUỒN: IEC 62196-1:2014, 3.9]
3.5.18
Cơ cấu chốt (latching device)
Phần của cơ cấu khóa liên động được cung cấp để giữ phích cắm trong ổ cắm hoặc phích nối xe điện trong ổ nối vào EV để ngăn việc rút ra có chủ ý hoặc không chủ ý.
VÍ DỤ: Xem các tờ tiêu chuẩn 2-II và 2-IIId trong IEC 62196-2:2014 và 3-IIIc trong IEC 62196-3:2014.
[NGUỒN: IEC 62196-1:2014, 3.10, có sửa đổi]
3.5.19
Cơ cấu khóa (locking mechanism)
Phương tiện được thiết kế để giảm khả năng cắm vào hoặc rút ra không được phép của các phụ kiện.
[NGUỒN: IEC 62196-1:2014, 3.11, có sửa đổi]
3.5.20
Bộ tiếp hợp của xe điện (vehicle adaptor)
Các phụ kiện xách tay có kết cấu ở dạng bộ tích hợp gồm cả phần ổ nối vào EV và phần phích nối dùng cho EV.
3.6 Bảo trì và sử dụng
3.6.1
Sử dụng trong nhà (indoor use)
Được thiết kế để hoạt động trong các điều kiện môi trường bình thường trong tòa nhà.
[NGUỒN: IEC 60050-151:2001, 151-16-06, có sửa đổi - Thuật ngữ “trong nhà” được thay bằng “sử dụng trong nhà”.]
3.6.2
Sử dụng ngoài trời (outdoor use)
Có khả năng hoạt động trong phạm vi các điều kiện ngoài trời quy định.
[NGUỒN: IEC 60050-151:2001, 151-16-05, có sửa đổi - Thuật ngữ “ngoài trời” được thay bằng “sử dụng ngoài trời”.]
3.6.3
Thiết bị dùng cho các vị trí có hạn chế tiếp cận (equipment for locations with restricted access)
Thiết bị mà tất cả mọi người có thẩm quyền tiếp cận vị trí đó đều có thể tiếp cận (ví dụ thiết bị được đặt trong nhà riêng, khu vực đỗ xe riêng hoặc những nơi tương tự) đều có thể tiếp cận.
[NGUỒN: IEC 60050-195:1998, 195-04-04, có sửa đổi]
3.6.4
Thiết bị dùng cho các vị trí không hạn chế tiếp cận (equipment for locations with non-restricted access)
Thiết bị mà mọi người, có thể tiếp cận được trong khu vực công cộng, đều có thể tiếp cận.
3.6.5
Thiết bị xách tay (portable equipment)
Thiết bị được kết nối với dây nguồn và phích cắm, cụm cáp, bộ tiếp hợp hoặc các phụ kiện khác có khả năng mang vác bởi một người và được thiết kế để có thể chở trong EV.
3.6.6
Thiết bị di động (mobile equipment)
Thiết bị điện được di chuyển trong khi làm việc hoặc có thể dễ dàng di chuyển từ nơi này sang nơi khác trong khi vẫn được nối với nguồn cấp điện.
[NGUỒN: IEC 60050-826:2004, 826-16-04]
3.6.7
Thiết bị đặt tĩnh tại (stationary equipment)
Thiết bị hoặc thiết bị điện không được cung cấp tay cầm và có khối lượng sao cho không thể dễ dàng di chuyển.
CHÚ THÍCH: Thiết bị đặt tĩnh tại được thiết kế để kết nối cố định với mạng nguồn hoặc kết nối với mạng nguồn qua cáp và phích cắm.
[NGUỒN: IEC 60050-826:2004, 826-16-06]
3.6.8
Lắp vào đất (ground mounted)
Thiết bị có một phần được thiết kế để chôn hoặc gắn vào đất.
3.6.9
Thiết bị cấp điện cho EV được nối cố định (permanently connected EV supply equipment)
Thiết bị cấp điện cho EV chỉ có thể được nối với, hoặc ngắt khỏi, mạng nguồn xoay chiều hoặc một chiều khi sử dụng dụng cụ.
[NGUỒN: IEC 60050-151:2001/amd2:2014, 151-11-29, có sửa đổi]
3.6.10
Người sử dụng (user)
Bên sẽ đưa ra quy định kỹ thuật, mua, sử dụng và/hoặc vận hành thiết bị cấp điện cho EV, hoặc một ai đó sẽ thực hiện việc này thay cho bên đó.
[NGUỒN: IEC 61439-1:2011, 3.10.3, có sửa đổi]
3.7 Thuật ngữ chung
3.7.1
Mạng nguồn (supply network)
Nguồn điện năng bất kỳ (ví dụ nguồn lưới tức là lưới điện, các nguồn năng lượng phân tán (DER), dàn pin/acquy, hệ thống lắp đặt PV, máy phát điện, v.v.)
3.7.2
Dây bảo vệ (protective conductor)
Dây dẫn được cung cấp cho mục đích an toàn, ví dụ bảo vệ chống điện giật.
VÍ DỤ: Ví dụ về dây bảo vệ gồm dây liên kết bảo vệ, dây nối đất bảo vệ và dây nối đất khi được sử dụng cho bảo vệ chống điện giật.
[NGUỒN: IEC 60050-826:2004, 826-13-22, có sửa đổi]
3.7.3
Dây nối đất bảo vệ (protective earthing conductor/protective grounding conductor/equipment grounding conductor)
Dây bảo vệ được cung cấp để nối đất bảo vệ.
[NGUỒN: IEC 60050-195:1998, 195-02-11]
3.7.4
Đầu nối đất (earthing terminal/grounding terminal)
Đầu nối được cung cấp trên thiết bị hoặc trên cơ cấu và được thiết kế để nối điện với bố trí nối đất.
[NGUỒN: IEC 60050-195:1998, 195-02-31]
3.7.5
Nối đất bảo vệ (protective earthing/ protective grounding)
Nối đất một điểm hoặc nhiều điểm trong hệ thống hoặc trong hệ thống lắp đặt hoặc trong thiết bị vì mục đích an toàn điện.
[NGUỒN: IEC 60050-195:1998/amd1:2001, 195-01-11]
3.7.6
Thiết bị bảo vệ dòng dư (residual current device)
RCD
Cơ cấu đóng cắt cơ khí được thiết kế để đóng, mang và cắt các dòng điện trong điều kiện vận hành bình thường và làm mở các tiếp điểm khi dòng dư duy trì giá trị cho trước trong các điều kiện quy định.
CHÚ THÍCH: Thiết bị bảo vệ dòng dư có thể là tổ hợp của các phần tử riêng rẽ khác nhau được thiết kế để phát hiện và đánh giá dòng dư và đóng và cắt dòng điện.
[NGUỒN: IEC 60050-195:1998, 195-05-02]
3.7.7
Dòng rò (leakage current)
Dòng điện trong tuyến dẫn không mong muốn trong các điều kiện làm việc bình thường.
[NGUỒN: IEC 60050-195:1998, 195-05-15]
3.7.8
Cơ cấu đóng cắt (switching device)
Cơ cấu được thiết kế để mang hoặc cắt dòng điện trong một hoặc nhiều mạch điện.
[NGUỒN: IEC 60050-441:1984, 441-14-01]
3.7.9
Cơ cấu đóng cắt cơ khí (mechanical switching device)
Cơ cấu đóng cắt được thiết kế để đóng và mở một hoặc nhiều mạch điện bằng các tiếp điểm có thể tách rời.
[NGUỒN: IEC 60050-441:1984, 441-14-02, có sửa đổi - Bỏ chú thích]
3.7.10
Dòng điện chạm (touch current)
Dòng điện chạy qua cơ thể người hoặc qua cơ thể động vật khi chạm vào một hoặc nhiều phần tiếp cận được của hệ thống lắp đặt điện hoặc thiết bị điện.
[NGUỒN: IEC 60050-826:2004, 826-11-12]
4 Yêu cầu chung
Thiết bị cấp điện cho EV phải có kết cấu để EV có thể được kết nối với thiết bị cấp điện cho EV sao cho trong các điều kiện sử dụng bình thường, việc truyền năng lượng được thực hiện một cách an toàn, và tính năng truyền là tin cậy và giảm thiểu rủi ro nguy hiểm cho người sử dụng hoặc môi trường xung quanh.
Kiểm tra sự phù hợp bằng cách đáp ứng tất cả các yêu cầu liên quan của bộ tiêu chuẩn IEC 61851.
Nếu không có quy định khác, tất cả các thử nghiệm được nêu trong tiêu chuẩn này đều là các thử nghiệm điển hình.
Nếu không có quy định khác, tất cả các thử nghiệm được yêu cầu bởi tiêu chuẩn này có thể được thực hiện trên các mẫu riêng rẽ. Các thử nghiệm này có thể được thực hiện trên cùng một mẫu nếu có sự thỏa thuận của nhà chế tạo.
Nếu không có quy định khác, mỗi thử nghiệm được thực hiện một lần.
Nếu không có quy định khác, tất cả các thử nghiệm phải được tiến hành ở nơi không có gió lùa và ở nhiệt độ môi trường 20 °C ± 5 °C.
Thiết bị cấp điện cho EV phải có thông số đặc trưng đối với một hoặc nhiều điện áp và tần số danh nghĩa tiêu chuẩn như cho trong TCVN 7995 (IEC 60038).
CHÚ THÍCH: Ở Nhật, các tiêu chuẩn quốc gia và quy chuẩn quốc gia đưa ra các yêu cầu khác nhau về tần số.
Các cụm lắp ráp dùng cho thiết bị cấp điện cho EV phải phù hợp với IEC TS 61439-7 với các ngoại lệ hoặc bổ sung như cho trong Điều 13.
Tiêu chuẩn này áp dụng cho thiết bị được thiết kế để sử dụng ở độ cao so với mực nước biển đến 2 000 m.
Đối với thiết bị được thiết kế để sử dụng ở độ cao trên 2 000 m, phải tính đến việc giảm độ bền điện môi và hiệu quả làm mát của không khí. Thiết bị điện được thiết kế để làm việc trong các điều kiện này phải được thiết kế hoặc sử dụng theo thỏa thuận giữa nhà chế tạo và người sử dụng.
5 Phân loại
5.1 Đặc tính của nguồn cấp điện và đầu ra cấp điện
5.1.1 Đặc tính nguồn cấp điện đầu vào
Thiết bị cấp điện cho EV phải được phân loại theo hệ thống mạng nguồn được thiết kế để nối với:
- thiết bị cấp điện cho EV nối với mạng nguồn xoay chiều;
- thiết bị cấp điện cho EV nối với mạng nguồn một chiều.
Thiết bị cấp điện cho EV phải được phân loại theo phương pháp kết nối điện:
- kết nối bằng phích cắm và cáp;
- kết nối cố định.
5.1.2 Đặc tính của nguồn cấp điện dầu ra
Thiết bị cấp điện cho EV phải được phân loại theo kiểu dòng điện mà thiết bị cấp điện cho EV cung cấp:
- thiết bị cấp điện xoay chiều EV xoay chiều;
- thiết bị cấp điện một chiều EV;
- thiết bị cấp điện xoay chiều và/hoặc một chiều cho EV.
5.2 Điều kiện môi trường bình thường
Thiết bị cấp điện cho EV phải được phân loại theo các điều kiện môi trường và sử dụng:
- sử dụng trong nhà;
- sử dụng ngoài trời.
CHÚ THÍCH: Các điều kiện xác định sử dụng trong nhà và ngoài trời được cho trong 7.1.1 của IEC 61439-1:2011.
5.3 Điều kiện môi trường đặc biệt
Thiết bị cấp điện cho EV có thể được phân loại theo tính thích hợp cho sử dụng trong các điều kiện môi trường đặc biệt khác với điều kiện được quy định trong tiêu chuẩn này, nếu được nhà chế tạo công bố như vậy.
5.4 Tiếp cận
Thiết bị cấp điện cho EV phải được phân loại theo vị trí mà chúng được thiết kế để sử dụng:
- thiết bị dùng cho những nơi có hạn chế tiếp cận;
- thiết bị dùng cho những nơi không có hạn chế tiếp cận.
5.5 Phương pháp lắp đặt
Thiết bị cấp điện cho EV được phân loại theo kiểu lắp đặt:
a) thiết bị đặt tĩnh tại
- được lắp trên vách, cột hoặc các vị trí tương đương;
• lắp bằng mặt;
• lắp trên bề mặt.
- được lắp trên cột/ống;
- được lắp trên sàn;
- được lắp trên mặt đất.
b) thiết bị không đặt tĩnh tại
- thiết bị xách tay;
- thiết bị di động.
CHÚ THÍCH: Có thể áp dụng nhiều hơn một phân loại.
5.6 Bảo vệ chống điện giật
Thiết bị phải được phân loại theo bảo vệ chống điện giật như sau:
- thiết bị cấp I;
- thiết bị cấp II;
- thiết bị cấp III.
CHÚ THÍCH: Mô tả Cấp I, Cấp II và Cấp III có thể tìm thấy trong IEC 61140:2016, 7.3, 7.4 và 7.5.
5.7 Chế độ sạc
Thiết bị cấp điện cho EV phải được phân loại theo 6.2:
- Chế độ 1;
- Chế độ 2;
- Chế độ 3;
- Chế độ 4.
CHÚ THÍCH: Thiết bị cấp điện cho EV có nhiều đầu ra có thể được phân loại là hỗ trợ nhiều hơn một chế độ.
6 Chế độ sạc và chức năng
6.1 Quy định chung
Điều 6 mô tả các chế độ sạc khác nhau và các chức năng truyền năng lượng khác nhau cho EV.
6.2 Chế độ sạc
6.2.1 Chế độ 1
Chế độ 1 là phương pháp kết nối EV với ổ cắm tiêu chuẩn của mạng nguồn xoay chiều, sử dụng cáp và phích cắm, cả hai không có lắp các tiếp điểm điều khiển quá trình sạc bổ sung hoặc các tiếp điểm phụ trợ.
Các giá trị danh định đối với dòng điện và điện áp không được vượt quá:
- 16 A và 250 V xoay chiều, một pha,
- 16 A và 480 V xoay chiều, ba pha.
Thiết bị cấp điện cho EV được thiết kế cho sạc điện Chế độ 1 phải cung cấp dây nối đất bảo vệ từ phích cắm tiêu chuẩn đến phích nối dùng cho EV.
Các giới hạn về dòng điện cũng phải tuân thủ các thông số đặc trưng tiêu chuẩn của ổ cắm nêu trong 9.2.
CHÚ THÍCH 1: Ở Mỹ, Israen và Anh, sạc điện Chế độ 1 bị cấm bởi quy phạm lắp đặt điện quốc gia.
CHÚ THÍCH 2: Ở Italia, sạc điện Chế độ 1 bị cấm trong các khu vực công cộng bởi quy phạm lắp đặt điện quốc gia.
CHÚ THÍCH 3: Ở Canada, sạc điện Chế độ 1 không có ngắt dòng rò sự cố chạm đất tích hợp là không được phép.
CHÚ THÍCH 4: Ở Thụy Sỹ, phích cắm và ổ cắm theo IEC 60309-2 được khuyến cáo cho các đấu nối Chế độ 1 lớn hơn 8 A (2 kVA).
CHÚ THÍCH 5: Ở Đan Mạch, đối với thiết bị cấp điện cho EV có trang bị phích cắm dùng trong gia đình và mục đích tương tự, các tải liên tục lặp lại trong thời gian dài phải được hạn chế ở 6 A.
CHÚ THÍCH 6: Ở Na Uy, thiết bị cấp điện cho EV có trang bị phích cắm dùng trong gia đình và mục đích tương tự, nếu chu kỳ sạc có thể vượt quá 2 h thì dòng điện danh định lớn nhất là 10 A.
CHÚ THÍCH 7: Ở Pháp, thiết bị cấp điện cho EV có trang bị phích cắm dùng trong gia đình và mục đích tương tự, nếu chu kỳ sạc có thể vượt quá 2 h thì dòng điện danh định lớn nhất là 8 A.
CHÚ THÍCH 8: Ở Đức, không được sử dụng cụm cáp Chế độ 1 không có PCRD mà chỉ được sử dụng các cáp Chế độ 1 có PCRD.
(Do Điều 14 trong hiến pháp của Đức đóng khung sự duy trì nguyên hiện trạng của hệ thống lắp đặt điện nên không thể đảm bảo rằng các hệ thống lắp đặt điện lúc nào cũng cung cấp RCD).
6.2.2 Chế độ 2
Chế độ 2 là phương pháp đấu nối EV với ổ cắm tiêu chuẩn của mạng nguồn AC sử dụng thiết bị cáp điện xoay chiều cho EV có cáp và phích cắm, với chức năng và hệ thống điều khiển quá trình sạc để bảo vệ cá nhân chống điện giật đặt giữa phích cắm tiêu chuẩn và EV.
Các giá trị danh định của dòng điện và điện áp không được vượt quá:
- 32 A và 250 V một pha xoay chiều;
- 32 A và 480 V ba pha xoay chiều.
Các giới hạn về dòng điện cũng phải tuần thủ các thông số đặc trưng của ổ cắm tiêu chuẩn quy định trong 9.2.
Thiết bị cấp điện cho EV được thiết kế để sạc điện Chế độ 2 phải cung cấp dây nối đất bảo vệ từ phích cắm tiêu chuẩn đến phích nối dùng cho EV.
Thiết bị Chế độ 2 dùng để lắp đặt trên vách nhưng người sử dụng có thể tháo ra hoặc được sử dụng trong vỏ bọc chống xóc phải sử dụng thiết bị bảo vệ như yêu cầu trong IEC 62752.
CHÚ THÍCH 1: Ở Mỹ và Canada, sạc điện Chế độ 2 được giới hạn ở giá trị lớn nhất 250 V bởi quy phạm lắp đặt điện quốc gia.
CHÚ THÍCH 2: Ở Italia, Chế độ 2 không được phép trong các khu vực công cộng.
CHÚ THÍCH 3: Ở Thụy Sỹ, Chế độ 2 không được vượt quá 16 A và không vượt quá 250 V xoay chiều trong các hệ thống điện một pha.
CHÚ THÍCH 4: Ở Thụy Sỹ, việc sử dụng các phụ kiện theo IEC 60309-2 được khuyến cáo cho các kết nối Chế độ 2 lớn hơn 8 A (2 kVA).
CHÚ THÍCH 5: Ở Đan Mạch, đối với thiết bị cấp điện cho EV có trang bị phích cắm dùng trong gia đình và mục đích tương tự, các tải liên tục lặp lại trong thời gian dài phải được hạn chế ở 6 A.
CHÚ THÍCH 6: Ở Pháp, thiết bị cấp điện cho EV có trang bị phích cắm dùng trong gia đình và mục đích tương tự, nếu chu kỳ sạc có thể vượt quá 2 h thì dòng điện danh định lớn nhất là 8 A.
CHÚ THÍCH 7: Ở Na Uy, thiết bị cấp điện cho EV có trang bị phích cắm dùng trong gia đình và mục đích tương tự, nếu chu kỳ sạc có thể vượt quá 2 h thì dòng điện danh định lớn nhất là 10 A.
CHÚ THÍCH 8: Ở Italia, việc sử dụng các phụ kiện theo IEC 60309-2 được khuyến cáo cho các kết nối Chế độ 2 lớn hơn 10 A.
6.2.3 Chế độ 3
Chế độ 3 là phương pháp đấu nối EV với thiết bị cấp điện cho EV xoay chiều nối cố định với mạng nguồn xoay chiều, với chức năng điều khiển quá trình sạc kéo dài từ thiết bị cấp điện xoay chiều cho EV đến EV.
Thiết bị cấp điện cho EV được thiết kế cho sạc điện Chế độ 3 phải có dây nối đất bảo vệ cho ổ cắm dùng cho EV và/hoặc phích nối dùng cho EV.
6.2.4 Chế độ 4
Chế độ 4 là phương pháp kết nối EV với mạng cấp nguồn xoay chiều hoặc một chiều bằng cách sử dụng thiết bị cấp điện một chiều cho EV, có chức năng điều khiển quá trình sạc kéo dài từ thiết bị cấp điện một chiều cho EV đến EV.
Thiết bị Chế độ 4 có thể được kết nối cố định hoặc được kết nối bằng cáp và phích cắm với mạng nguồn.
Thiết bị cấp điện cho EV được thiết kế cho sạc điện Chế độ 4 phải cung cấp dây nối đất bảo vệ hoặc dây bảo vệ đến phích nối dùng cho xe điện.
Các yêu cầu bổ sung đối với thiết bị cấp điện một chiều cho EV được cho trong TCVN 13078-23 (IEC 61851-23).
6.3 Chức năng được cung cấp trong các Chế độ 2, 3 và 4
6.3.1 Các chức năng bắt buộc trong các Chế độ 2, 3 và 4
6.3.1.1 Quy định chung
Các chức năng điều khiển quá trình sạc dưới đây phải được cung cấp bởi thiết bị cấp điện cho EV:
• Kiểm tra sự liền mạch của dây bảo vệ theo 6.3.1.2;
• Kiểm tra xác nhận rằng EV đã được kết nối đúng cách với thiết bị cấp điện cho EV theo 6.3.1.3;
• Đóng điện nguồn cấp điện cho EV theo 6.3.1.4;
• Ngắt điện nguồn cấp điện cho EV theo 6.3.1.5;
• Dòng điện lớn nhất cho phép theo 6.3.1.6.
Kiểm tra sự phù hợp bằng cách xem xét và bằng thử nghiệm khi có quy định áp dụng.
Nếu thiết bị cấp điện cho EV có thể cấp điện đồng thời cho nhiều hơn một xe điện thì nó phải đảm bảo răng chức năng điều khiển quá trình sạc thực hiện các chức năng trên một cách độc lập tại mỗi điểm kết nối.
CHÚ THÍCH: Các chức năng điều khiển quá trình sạc có thể đạt được bằng cách sử dụng một tín hiệu PWM và một tín hiệu điều khiển quá trình sạc như mô tả trong Phụ lục A hoặc bằng hệ thống không PWM khác bất kỳ cung cấp các kết quả tương tự và tương thích với Phụ lục A. Ví dụ được cho trong Phụ lục D để tham khảo.
Thiết bị cấp điện cho EV được thiết kế đối với Chế độ 2 hoặc Chế độ 3, bằng cách sử dụng dây điều khiển quá trình sạc và sử dụng các phụ kiện theo IEC 62196-2, phải có chức năng điều khiển quá trình sạc theo Phụ lục A.
6.3.1.2 Kiểm tra sự liền mạch của dây bảo vệ
Trong khi sạc ở Chế độ 2, sự liền mạch về điện của dây nối đất bảo vệ giữa ICCB và tiếp điểm EV tương ứng phải được theo dõi liên tục bằng ICCB.
Trong khi sạc ở Chế độ 3, sự liền mạch về điện của dây nối đất bảo vệ giữa trạm sạc EV và tiếp điểm EV tương ứng phải được theo dõi liên tục bằng thiết bị cấp điện cho EV.
Trong khi sạc ở Chế độ 4, sự liền mạch về điện của dây bảo vệ giữa trạm sạc EV và tiếp điểm EV tương ứng phải được theo dõi liên tục bởi thiết bị cấp điện cho EV.
Thiết bị cấp điện cho EV phải ngắt nguồn đến EV trong trường hợp:
• mất sự liền mạch về điện của dây bảo vệ (tức là hở mạch điều khiển quá trình sạc), trong vòng 100 ms;
• không có khả năng kiểm tra sự liền mạch của dây bảo vệ (ví dụ ngắn mạch giữa dây dẫn điều khiển quá trình sạc và dây bảo vệ) trong vòng 3 s.
6.3.1.3 Kiểm tra xác nhận EV đã kết nối đúng cách với thiết bị cấp điện cho EV
Thiết bị cấp điện cho EV phải có khả năng xác định EV đã được kết nối đúng cách với thiết bị cấp điện cho EV.
Việc kết nối đúng cách được giả định khi phát hiện thấy có sự liền mạch của mạch điều khiển quá trình sạc.
6.3.1.4 Đóng điện nguồn cấp điện cho EV
Ổ cắm dùng cho EV hoặc phích nối xe điện chỉ được cấp điện khi chức năng điều khiển quá trình sạc giữa EV và thiết bị cấp điện cho EV đã được thiết lập đúng cách với các trạng thái tín hiệu cho phép đóng điện.
Sự có mặt của các trạng thái này không có nghĩa là năng lượng sẽ được truyền giữa thiết bị cấp điện cho EV và EV bởi vì điều này có thể tùy thuộc vào các điều kiện bên ngoài khác, ví dụ hệ thống quản lý năng lượng.
Nếu EV đòi hỏi thông gió, thiết bị cấp điện cho EV chỉ đóng điện cho hệ thống nếu thông gió được cung cấp bởi hệ thống lắp đặt hoặc nơi lắp đặt.
6.3.1.5 Cắt điện nguồn cấp điện cho EV
Nếu tín hiệu điều khiển quá trình sạc bị ngắt thì nguồn cấp điện cho EV phải được ngắt theo 6.3.1.2.
Nếu trạng thái tín hiệu điều khiển quá trình sạc không cho phép đóng điện nữa thì nguồn cấp điện cho EV phải được ngắt nhưng việc phát tín hiệu điều khiển quá trình sạc có thể vẫn đang hoạt động.
6.3.1.6 Dòng điện lớn nhất cho phép
Phải có phương tiện để thông tin cho EV về giá trị dòng điện lớn nhất được phép lấy. Giá trị dòng điện lớn nhất cho phép phải được truyền dẫn và không được vượt quá giá trị bất kỳ dưới đây:
• dòng điện ra danh định của thiết bị cấp điện cho EV,
• dòng điện danh định của cụm cáp.
CHÚ THÍCH: Cụm cáp gồm các cụm cáp Chế độ 2 và Chế độ 3.
Giá trị được truyền dẫn có thể thay đổi, nhưng không vượt quá dòng điện lớn nhất cho phép, để phù hợp với các giới hạn về điện, ví dụ để quản lý phụ tải.
Thiết bị cấp điện cho EV có thể ngắt nguồn năng lượng nếu dòng điện mà EV lấy ra vượt quá giá trị được truyền dẫn.
6.3.2 Các chức năng tùy chọn đối với các Chế độ 2, 3 và 4
6.3.2.1 Quy định chung
Các chức năng tùy chọn để thực hiện phải được nêu trong sổ tay hướng dẫn và phải đáp ứng các yêu cầu trong 6.3.2.
Có thể cung cấp các chức năng khác.
Kiểm tra sự phù hợp bằng cách xem xét và thử nghiệm khi có quy định áp dụng.
6.3.2.2 Thông gió trong quá trình sạc
Thiết bị EV có thể trao đổi thông tin với hệ thống lắp đặt liên quan đến các yêu cầu và việc thông gió.
CHÚ THÍCH 1: Các yêu cầu về thông gió có thể tùy thuộc vào các quy định hoặc tiêu chuẩn địa phương hoặc quốc gia.
CHÚ THÍCH 2: Ở Canada, các quy chuẩn kỹ thuật quốc gia có thể đòi hỏi thông gió trong một số trường hợp đối với sạc điện trong nhà trong các điều kiện nhất định.
CHÚ THÍCH 3: Đây chủ yếu cho sạc điện trong nhà.
6.3.2.3 Ngắt có chủ ý hoặc không có chủ ý của phích nối và/hoặc phích cắm dùng cho EV
Phải có phương tiện cơ hoặc điện cơ nhằm ngăn ngừa việc ngắt mạch có chủ ý hoặc không chủ ý khi phích nối và/hoặc phích cắm dùng cho EV đang có tải theo IEC 62196-1.
CHÚ THÍCH 1: IEC 62196-1:2014 xác định ba mức ngăn ngừa việc ngắt như đã nêu trong các định nghĩa 3.9, 3.10 và 3.11 theo thứ tự tăng sự ràng buộc, như sau:
- ngăn ngừa ngắt không chủ ý à cơ cấu giữ,
- ngăn ngừa ngắt không chủ ý và có chủ ý à cơ cấu chốt,
- ngăn ngừa ngắt không chủ ý, có chủ ý và ngăn ngừa sự can thiệp à cơ cấu khóa,
CHÚ THÍCH 2: ở Canada và Mỹ, yêu cầu có phương tiện ngăn ngừa việc ngắt không chủ ý các phụ kiện EV.
6.3.2.4 Chế độ 4 bằng cách sử dụng hệ thống sạc kết hợp
Hệ thống sạc kết hợp như mô tả trong Phụ lục CC của TCVN 13078-23:2020 (IEC 61851-23:2014) và TCVN 12772 (ISO 17409) phải được thiết kế sao cho:
• EV có thể sạc bằng dòng điện xoay chiều với ổ nối vào xe điện không đòi hỏi phương tiện bất kỳ để bảo vệ EV khỏi điện áp một chiều ở ổ nối vào.
• Thiết bị cấp điện xoay chiều cho EV không yêu cầu phương tiện bất kỳ để tự bảo vệ khỏi điện áp một chiều đến từ EV.
CHÚ THÍCH 1: Các tờ dữ liệu tiêu chuẩn đối với cấu hình EE và FF của IEC 62196-3 đưa ra các kích thước, thông số đặc trưng và các chức năng cơ khí liên quan của các giao diện EE và FF đối với điện một chiều. Hệ thống sạc C cho EV được mô tả trong Phụ lục CC của TCVN 13078-23:2020 (IEC 61851-23:2014).
Đối với sạc một chiều, truyền thông số phải được thiết lập giữa xe điện và trạm sạc EV xác nhận việc truyền năng lượng một chiều. Nguồn cấp điện điện một chiều cho xe điện chỉ được kết nối khi đã hoàn thành sự xác nhận này từ xe điện.
Giao diện kết hợp mở rộng việc sử dụng giao diện cơ bản đối với việc sạc dòng điện xoay chiều và một chiều.
Sạc dòng điện một chiều có thể đạt được bằng cách sử dụng các tiếp điểm dòng một chiều riêng rẽ và bổ sung để cấp năng lượng một chiều cho EV hoặc bằng cách sử dụng các tiếp điểm điện đặt tại vị trí của các tiếp điểm điện xoay chiều của giao diện cơ bản, nếu phích nối dùng cho xe điện và ổ nối vào EV đều thích hợp đối với dòng điện một chiều.
Phần cơ bản của ổ nối vào EV kết hợp có thể được sử dụng với phích nối cơ bản chỉ dùng cho sạc điện xoay chiều hoặc với phích nối kết hợp có các tiếp điểm riêng rẽ để sạc điện xoay chiều hoặc sạc điện một chiều.
Truyền điện xoay chiều và một chiều không được xảy ra đồng thời qua giao diện kết hợp.
Giao diện kết hợp được sử dụng để sạc điện một chiều chỉ được sử dụng với “Hệ thống sạc kết hợp” được mô tả trong Phụ lục CC của TCVN 13078-23:2020 (IEC 61851-23:2014).
Phân tích và thiết kế của thiết bị cấp điện cho EV bằng cách sử dụng giao diện cơ bản cho dòng điện một chiều phải áp dụng phân tích rủi ro theo IEC 61508 (tất cả các phần) bằng cách áp dụng mức khắc nghiệt tối thiểu là S2 đối với chức năng ngăn ngừa rủi ro của đầu ra điện áp một chiều ngoài dự kiến.
CHÚ THÍCH 2: Phân tích này bao gồm ảnh hưởng của các sự cố của xe điện lên thiết bị cấp điện cho EV.
7 Truyền thông
7.1 Truyền thông số giữa EV và thiết bị cấp điện cho EV
Truyền thông số là tùy chọn đối với Chế độ 1, 2 và 3.
Đối với Chế độ 4, truyền thông số như mô tả trong IEC 61851-24 phải được cung cấp để cho phép EV điều khiển thiết bị cấp điện cho EV.
CHÚ THÍCH 1: Truyền thông số như mô tả trong bộ tiêu chuẩn ISO/IEC 15118 cũng được gọi là truyền thông mức cao.
CHÚ THÍCH 2: Phụ lục D cũng cung cấp thông tin về truyền thông số.
7.2 Truyền thông số giữa thiết bị cấp điện cho EV và hệ thống quản lý
Mạng viễn thông hoặc cổng viễn thông của thiết bị cấp điện cho EV được kết nối với mạng viễn thông, nếu có, phải phù hợp với các yêu cầu để kết nối với các mạng viễn thông theo Điều 6 của IEC 60950-1:2005.
8 Bảo vệ chống điện giật
8.1 Cấp bảo vệ chống tiếp cận đến các phần mang điện nguy hiểm
Các phần khác nhau của thiết bị cấp điện cho EV như đã đề cập phải đáp ứng các yêu cầu sau:
• Cấp bảo vệ bằng vỏ ngoài IP phải tối thiểu là IPXXC;
• Phích nối dùng cho xe điện khi đã lắp với ổ nối vào xe điện: IPXXD;
• Phích cắm tương thích với ổ cắm: IPXXD;
• Phích nối dùng cho xe điện được thiết kế để sử dụng Chế độ 1, không tương thích: IPXXD;
• Phích nối dùng cho xe điện được thiết kế để sử dụng Chế độ 2, không tương thích: IPXXB và đáp ứng các yêu cầu sau:
Khe hở nhỏ nhất của tiếp điểm bằng khe hở không khí theo TCVN 10884-1 (IEC 60664-1) xét đến quá điện áp cấp 2 (ví dụ giá trị cho trong TCVN 10884-1 (IEC 60664-1) đối với 230 V / 400 V là khả năng chịu điện áp xung danh định 2,5 kV nghĩa là phân tách tiếp điểm 1,5 mm) và hạn chế việc sạc và cảnh báo người sử dụng trong trường hợp tiếp điểm hàn.
• Phích nối dùng cho xe điện và ổ cắm dùng cho EV được thiết kế để sử dụng Chế độ 3, không tương thích: IPXXB với điều kiện nó kết hợp trực tiếp với cơ cấu đóng cắt cơ khí phía nguồn (xem thêm 12.3) và đáp ứng một trong các yêu cầu sau:
a) Khe hở nhỏ nhất của tiếp điểm bằng với khe hở không khí theo TCVN 10884-1 (IEC 60664-1) xét đến quá điện áp cấp 3 (ví dụ giá trị cho trong TCVN 10884-1 (IEC 60664-1) đối với 230 V / 400 V là khả năng chịu điện áp xung danh định 4 kV nghĩa là phân tách tiếp điểm tối thiểu là 3 mm);
b) Có theo dõi các tiếp điểm đóng cắt kết hợp với phương tiện tác động cơ cấu đóng cắt cơ khí khác tạo ra chức năng cách ly về phía nguồn trong trường hợp sự cố thao tác cơ cấu đóng cắt về phía nguồn của phụ kiện;
c) Có các tấm chắn trên lỗ ổ nối vào mang điện của ổ cắm hoặc phích nối đối với trường hợp C.
CHÚ THÍCH 1: Ở Nhật, Thụy Điển, Thụy Sĩ, Áo, Đức, Bỉ, Phần Lan, IPXXB được yêu cầu đối với Chế độ 1
CHÚ THÍCH 2: Ở Hà Lan, Italia, tùy chọn a và b chỉ được chấp nhận nếu cả 2 tùy chọn này được sử dụng đồng thời.
CHÚ THÍCH 3: Ở Bỉ và Thụy Sĩ không được phép nếu chỉ sử dụng tùy chọn b.
CHÚ THÍCH 4: Ở Pháp và Anh, ổ cắm có trang bị tấm chắn là bắt buộc trong các khu vực nhà ở và khu vực công cộng.
CHÚ THÍCH 5: Ở Đan Mạch, ổ cắm tiêu chuẩn có trang bị cửa sập là bắt buộc trong các khu vực nhà ở và khu vực công cộng.
CHÚ THÍCH 6: Ở Tây Ban Nha, các hệ thống điện trong nhà ở và đối với các ứng dụng 16 A Quy tắc đi dây quốc gia quy định việc sử dụng các ổ cắm có cửa sập.
CHÚ THÍCH 7: Ở Thụy Điển, các quy định quốc gia yêu cầu cửa sập hoặc phương pháp bảo vệ tương tự có mức an toàn tương đương. Ví dụ chiều cao lắp đặt chướng ngại vật chống khả năng chạm, khóa liên động, nắp khóa.
CHÚ THÍCH 8: Ở Anh, phương tiện được điều khiển bằng phần mềm không được sử dụng để điều khiển các thiết bị cách ly.
Kiểm tra sự phù hợp bằng cách xem xét và bằng phép đo.
8.2 Năng lượng tích trữ
8.2.1 Ngắt thiết bị cấp điện cho EV được nối bằng phích cắm
Đối với thiết bị cấp điện cho EV được nối bằng phích cắm, trong trường hợp các chân nối tiếp cận được sau khi rút phích cắm, sau một giây kể từ khi rút phích cắm tiêu chuẩn khỏi ổ cắm tiêu chuẩn, điện áp giữa sự kết hợp bất kỳ của các tiếp điểm tiếp cận được của phích cắm tiêu chuẩn phải nhỏ hơn hoặc bằng 60 V một chiều hoặc năng lượng tích trữ sẵn có phải nhỏ hơn 50 μC.
Kiểm tra sự phù hợp bằng cách xem xét và bằng thử nghiệm với EV được ngắt theo 2.1.1.5 của IEC 60950-1:2005.
CHÚ THÍCH: Yêu cầu đối với EV được quy định trong TCVN 12772 (ISO 17409).
8.2.2 Mất điện áp nguồn đến thiết bị cấp điện cho EV nối cố định
Điện áp giữa các đường dây hoặc giữa đường dây và dây nối đất bảo vệ, khi được đo ở các đầu nối nguồn vào của thiết bị cấp điện cho EV, phải nhỏ hơn hoặc bằng 60 V một chiều hoặc năng lượng tích trữ phải nhỏ hơn hoặc bằng 0,2 J trong vòng 5 giây sau khi ngắt điện áp nguồn cho thiết bị cấp điện cho EV.
Kiểm tra sự phù hợp bằng cách xem xét và bằng thử nghiệm với EV không nối đến thiết bị cấp điện cho EV theo 2.1.1.7 của IEC 60950-1:2005
8.3 Bảo vệ sự cố
Bảo vệ sự cố phải bao gồm một trong các biện pháp bảo vệ được phép theo TCVN 7447-4-41 (IEC 60364-4-41):
• tự động ngắt nguồn;
• cách điện kép hoặc cách điện tăng cường;
• phân cách về điện nếu giới hạn ở nguồn của một hạng mục thiết bị sử dụng điện;
• điện áp cực thấp (SELV và PELV).
Phân cách về điện được đáp ứng nếu có một mạch điện được phân cách về điện trong mỗi EV.
Kiểm tra sự phù hợp bằng cách xem xét.
8.4 Dây bảo vệ
Dây nối đất bảo vệ và dây bảo vệ phải có thông số đặc trưng đủ theo các yêu cầu của IEC TS 61439-7.
CHÚ THÍCH: Ở Canada, Mỹ, Nhật, kích cỡ và thông số đặc trưng của dây nối đất bảo vệ được xác định bởi quy phạm quốc gia và quy định quốc gia.
Đối với Chế độ 1, 2 và 3, phải có dây nối đất bảo vệ giữa đầu nối đất đầu vào nguồn xoay chiều của thiết bị cấp điện cho EV và EV.
Thiết bị cấp điện cho EV Chế độ 4 phải có:
a) dây nối đất bảo vệ từ đầu nối đất đầu vào của mạng nguồn xoay chiều đến EV, hoặc
b) dây bảo vệ từ thiết bị cấp điện cho EV đến EV nếu bảo vệ sự cố dựa trên phân cách nguồn.
Đối với thiết bị cấp điện cho EV nối cố định Chế độ 3 và 4, các dây nối đất bảo vệ không được đóng cắt.
Kiểm tra sự phù hợp bằng cách xem xét.
8.5 Thiết bị bảo vệ dòng dư
Thiết bị cấp điện cho EV có thể có một hoặc nhiều điểm nối để cấp năng lượng cho EV.
Trong trường hợp các điểm nối có thể được sử dụng đồng thời và được nối với đầu nối vào chung của thiết bị cấp điện cho EV, chúng phải có bảo vệ riêng lắp trong thiết bị cấp điện cho EV.
Nếu thiết bị cấp điện cho EV có nhiều hơn một điểm nối mà không thể được sử dụng đồng thời thì các điểm nối này có thể có thiết bị bảo vệ chung.
Thiết bị cấp điện cho EV có RCD và không sử dụng biện pháp bảo vệ phân cách về điện thì phải đáp ứng yêu cầu sau:
• Điểm nối của thiết bị cấp điện cho EV phải được bảo vệ bằng RCD có dòng điện tác động dư danh định không quá 30 mA;
• Các điểm nối bảo vệ của (các) RCD phải tối thiểu là kiểu A;
• RCD phải phù hợp với một trong các tiêu chuẩn TCVN 6950-1 (IEC 61008-1), TCVN 6951-1 (IEC 61009-1), TCVN 6592-2 (IEC 60947-2) và IEC 62423;
• RCD phải ngắt tất cả các dây mang điện.
CHÚ THÍCH 1: Yêu cầu này áp dụng cho các điểm nối một pha hoặc ba pha.
Trong trường hợp thiết bị cấp điện cho EV có trang bị ổ cắm hoặc phích nối dùng cho EV để sử dụng điện xoay chiều theo IEC 62196 (tất cả các phần), phải thực hiện các biện pháp bảo vệ chống dòng điện sự cố một chiều. Các biện pháp thích hợp phải là:
• RCD kiểu B, hoặc
• RCD kiểu A và thiết bị thích hợp đảm bảo việc ngắt nguồn trong trường hợp dòng điện sự cố một chiều lớn hơn 6 mA.
CHÚ THÍCH 2: Ví dụ về thiết bị thích hợp đảm bảo việc ngắt nguồn trong trường hợp sự cố một chiều được cho trong IEC 62955.
CHÚ THÍCH 3: RCD hoặc thiết bị thích hợp đảm bảo việc ngắt nguồn trong trường hợp sự cố một chiều có thể được cung cấp trong thiết bị cấp điện cho EV trong hệ thống lắp đặt hoặc trong cả hai.
CHÚ THÍCH 4: Tính chọn lọc có thể được duy trì giữa RCD bảo vệ điểm nối và RCD được lắp đặt về phía nguồn khi được yêu cầu cho mục đích bảo trì.
CHÚ THÍCH 5: Ở Nhật, khi hệ thống lắp đặt có trang bị RCD kiểu AC, phương tiện bảo vệ dòng điện sự cố với tính năng tối thiểu bằng kiểu A bổ sung cho thiết bị thích hợp đảm bảo việc ngắt nguồn trong trường hợp dòng điện sự cố một chiều lớn hơn 6 mA được cung cấp bởi thiết bị cấp điện cho EV.
CHÚ THÍCH 6: Ở Mỹ và Canada, yêu cầu sử dụng hệ thống bảo vệ được thiết kế để ngắt mạch điện đến tải khi:
- dòng điện sự cố chạm đất vượt quá giá trị xác định trước mà nhỏ hơn giá trị đó đòi hỏi tác động thiết bị bảo vệ quá dòng của mạch nguồn.
- tuyến nối đất trở nên hở mạch hoặc có trở kháng quá mức, hoặc tuyến nối đất được phát hiện trên hệ thống được cách ly (hoặc không nối đất).
CHÚ THÍCH 7: Ở Nhật, Thụy Điển, Anh và Canada, cho phép sử dụng RCD kiểu AC đối với EV được nối bởi Chế độ 1 với các hệ thống lắp đặt điện trong nhà.
CHÚ THÍCH 8: Ở Mỹ và Canada, yêu cầu thiết bị đo dòng điện rò sử dụng mạng nhạy với tần số và tác động ở các mức xác định trước của dòng điện rò đến 20 mA, dựa trên tần số.
CHÚ THÍCH 9: PRCD như mô tả trong IEC 61540 hoặc IEC 62335, có thể được sử dụng để cải thiện bảo vệ khi đấu nối với các mạng nguồn cấp điện xoay chiều hiện có ở Chế độ 1.
8.6 Yêu cầu về an toàn đối với các mạch báo hiệu giữa EV và thiết bị cấp điện cho EV
Mạch điện bất kỳ để báo hiệu, nhô ra khỏi vỏ bọc của thiết bị cấp điện cho EV để nối với EV (ví dụ mạch điều khiển quá trình sạc) phải có điện áp cực thấp (SELV hoặc PELV) theo TCVN 7447-4-41 (IEC 60364-4-41).
8.7 Biến áp cách ly
Biến áp cách ly (không kể biến áp cách ly an toàn được sử dụng để báo hiệu) phải phù hợp với các yêu cầu của TCVN 12237-1 (IEC 61558-1) và TCVN 12237-2-4 (IEC 61558-2-4).
Kiểm tra sự phù hợp bằng cách xem xét.
9 Yêu cầu đối với giao diện điện dẫn
9.1 Quy định chung
Điều 9 đưa ra mô tả các yêu cầu về giao diện điện dẫn.
9.2 Mô tả chức năng của các phụ kiện tiêu chuẩn
Các phụ kiện tiêu chuẩn được sử dụng cho thiết bị cấp điện cho EV phải theo IEC 60309-1, IEC 60309-2 hoặc TCVN 6188-1 (IEC 60884-1) hoặc tiêu chuẩn quốc gia khác. Các phụ kiện tiêu chuẩn có khả năng kết hợp với các giao diện mô tả trong bộ tiêu chuẩn IEC 60320 không được sử dụng cho thiết bị cấp điện cho EV.
Kiểm tra sự phù hợp bằng cách xem xét.
CHÚ THÍCH 1: Ở Anh, TCVN 6188-1 (IEC 60884-1), TCVN 6188-2-5 (IEC 60884-2-5) và tất cả các phần khác của bộ tiêu chuẩn TCVN 6188 (IEC 60884) là không cần thiết và không áp dụng. Áp dụng các tiêu chuẩn quốc gia cho phích cắm và ổ cắm dùng cho mục đích gia dụng.
Ổ cắm và phích cắm được thiết kế cho mục đích gia dụng và mục đích tương tự có thể không được thiết kế cho việc lấy dòng điện kéo dài hoặc sử dụng liên tục ở các dòng điện danh định lớn nhất và có thể phải tuân thủ các quy định kỹ thuật quốc gia và các tiêu chuẩn quốc gia đối với việc cấp nguồn năng lượng cho EV.
CHÚ THÍCH 2: Ở Mỹ và Canada, bảo vệ quá dòng mạch nhánh được dựa trên 125 % dòng điện danh định.
CHÚ THÍCH 3: Ở Mỹ, có thể áp dụng các yêu cầu cụ thể cho việc sử dụng các phụ kiện để nguồn năng lượng cho EV.
CHÚ THÍCH 4: Ở Pháp, thiết bị cấp điện cho EV có trang bị phích cắm dùng cho mục đích gia dụng và mục đích tương tự, dòng điện lớn nhất danh định là 8 A nếu chu kỳ sạc có thể vượt quá 2 h.
CHÚ THÍCH 5: Ở Na Uy, thiết bị cấp điện cho EV có trang bị phích cắm dùng cho mục đích gia dụng và mục đích tương tự, nếu chu kỳ sạc có thể vượt quá 2 h thì dòng điện lớn nhất danh định là 10 A.
CHÚ THÍCH 6: Ở Đan Mạch, thiết bị cấp điện cho EV có trang bị phích cắm dùng cho mục đích gia dụng và mục đích tương tự, nếu các tải lặp lại liên tục trong thời gian dài phải được giới hạn ở 6 A.
CHÚ THÍCH 7: Ở Thụy Sỹ, phích cắm và ổ cắm theo IEC 60309-2 được khuyến cáo dùng cho các đấu nối Chế độ 1 và Chế độ 2 lớn hơn 8 A (2 kVA).
CHÚ THÍCH 8: Ở Nhật, khuyến cáo sử dụng ổ cắm 20 A cho điện xoay chiều 200 V.
9.3 Mô tả chức năng của giao diện cơ bản
Các yêu cầu chung và thông số đặc trưng phải theo các yêu cầu quy định trong IEC 62196-1.
Giao diện cơ bản được quy định trong 6.5 của IEC 62196-1:2014.
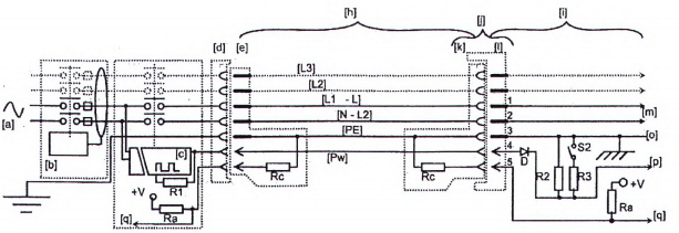
Phải chỉ ra các tiếp điểm sau:
• đến ba pha (L1, L2, L3);
• trung tính (N);
• dây bảo vệ (PE);
• điều khiển quá trình sạc (CP);
• tiếp xúc tiệm cận (PP).
Nó có thể được sử dụng cho một pha hoặc ba pha hoặc cả hai.
Các thông số đặc trưng và các yêu cầu để sử dụng giao diện cơ bản phải theo các yêu cầu quy định trong IEC 62196-2.
9.4 Mô tả chức năng của giao diện chung
Các yêu cầu chung và thông số đặc trưng phải theo các yêu cầu quy định trong IEC 62196-1.
Giao diện chung được quy định trong 6.4 và Bảng 2 của IEC 62196-1:2014.
9.5 Mô tả chức năng của giao diện điện một chiều
Các yêu cầu chung và thông số đặc trưng phải theo các yêu cầu quy định trong IEC 62196-1.
Giao diện, kết cấu và thông số đặc trưng điện một chiều được quy định trong 6.6 và Bảng 4 của IEC 62196-1:2014.
Các thông số đặc trưng và các yêu cầu để sử dụng giao diện điện một chiều phải theo các yêu cầu quy định trong IEC 62196-3.
9.6 Bản mô tả chức năng của giao diện kết hợp
Giao diện kết hợp được quy định trong 6.7 và Bảng 5 của IEC 62196-1:2014.
Các yêu cầu chung và thông số đặc trưng phải theo các yêu cầu quy định trong IEC 62196-1.
Các thông số đặc trưng và các yêu cầu để sử dụng giao diện kết hợp với điện xoay chiều phải theo các yêu cầu quy định trong IEC 62196-2.
Các thông số đặc trưng và các yêu cầu để sử dụng giao diện kết hợp với điện một chiều phải theo các yêu cầu quy định trong IEC 62196-3.
9.7 Hệ thống đi dây cố định của dây trung tính
Trong trường hợp các phụ kiện theo IEC 62196 được sử dụng cho nguồn cấp điện ba pha, dây trung tính phải luôn được nối đến các phụ kiện này.
Trong trường hợp các phụ kiện theo IEC 62196 được sử dụng cho nguồn cấp điện một pha, các đầu nối L (L1) và N (trung tính) phải luôn được nối dây.
Kiểm tra sự phù hợp bằng cách xem xét.
CHÚ THÍCH: Ở Mỹ, Bỉ, Italia, Canada, Nhật, Thụy Sỹ và Na Uy, một số mạng nguồn xoay chiều không có dây trung tính.
Các hướng dẫn đi dây phải được cung cấp trong sổ tay hướng dẫn (xem 16.1).
10 Yêu cầu đối với bộ tiếp hợp
Bộ tiếp hợp của xe điện không được sử dụng để nối phích nối xe điện với ổ nối vào EV.
Bộ tiếp hợp giữa ổ cắm dùng cho EV và phích cắm dùng cho EV chỉ được sử dụng nếu được ấn định riêng và được nhà chế tạo xe điện hoặc nhà chế tạo thiết bị cấp điện cho EV chấp thuận, và phù hợp với các yêu cầu quốc gia, nếu có (xem 16.2).
Các bộ tiếp hợp phải phù hợp với các yêu cầu của tiêu chuẩn này, và các tiêu chuẩn liên quan khác chi phối các phần của phích cắm dùng cho EV hoặc ổ cắm dùng cho EV của bộ tiếp hợp. Bộ tiếp hợp phải được ghi nhãn để thể hiện các điều kiện sử dụng cụ thể được nhà chế tạo cho phép, ví dụ bộ tiêu chuẩn IEC 62196.
Các bộ tiếp hợp không được phép chuyển đổi từ chế độ này sang chế độ khác.
CHÚ THÍCH 1: Ở Italia, Thụy Điển, Bỉ và Thụy Sỹ, được phép sử dụng bộ tiếp hợp từ các ổ cắm tiêu chuẩn đến cụm cáp của xe điện Chế độ 3 duy trì các yêu cầu an toàn tổng thể của tiêu chuẩn này.
CHÚ THÍCH 2: Ở Pháp và Italia, được phép sử dụng các ổ cắm tiêu chuẩn đến cụm cáp có giao diện cơ bản hoặc giao diện chung mà duy trì các yêu cầu an toàn tổng thể của tiêu chuẩn này.
CHÚ THÍCH 3: Ở Thụy Điển, đối với Chế độ 1 và Chế độ 2, được phép sử dụng bộ dây nguồn ngắn có chiều dài nhỏ hơn hơn 30 cm và có phích cắm tiêu chuẩn và không thay đổi chế độ cho thiết bị cấp điện cho EV.
CHÚ THÍCH 4: Ở Thụy Sỹ, được phép sử dụng cụm cáp của bộ tiếp hợp có phích cắm theo TCVN 6188 (IEC 60884) và ổ cắm theo IEC 60309, không có thay đổi chế độ, có chiều dài nhỏ hơn 30 cm và bảo vệ chống quá dòng 8 A trong phần phích cắm.
11 Yêu cầu đối với cụm cáp
11.1 Quy định chung
Cụm cáp phải có cáp phù hợp với ứng dụng.
CHÚ THÍCH: IEC 62893 là tiêu chuẩn dùng cho một số loại cáp của thiết bị cấp điện cho EV.
Cụm cáp không được phép chuyền từ chế độ này sang chế độ khác. Điều này không liên quan đến các cụm cáp Chế độ 2 có kết cấu theo IEC 62752.
11.2 Thông số đặc trưng về điện
Đối với trường hợp C, thông số đặc trưng về điện áp và dòng điện của cụm cáp phải tương thích với thông số đặc trưng của thiết bị cấp điện cho EV.
Đối với các phụ kiện đòi hỏi ghi mã dòng điện theo Phụ lục B và IEC 62196-2, giá trị lớn nhất của mã dòng điện như thể hiện trong Điều B.2 phải phù hợp với thông số đặc trưng của dòng điện của cụm cáp.
Cáp được sử dụng với các phụ kiện theo IEC 62196-2 đối với Chế độ 3 trường hợp B, phải có giá trị I2t nhỏ nhất là 75 000 A2s.
Kiểm tra sự phù hợp bằng cách xem xét.
CHÚ THÍCH 1: IEC 62893 cho cáp sạc EV đang được xem xét.
CHÚ THÍCH 2: Ở Mỹ (kiểu cáp EV, họ EVJ), Nhật (VCT, v.v.), các loại cáp cụ thể dùng cho các cụm cáp được yêu cầu bởi quy định kỹ thuật quốc gia.
CHÚ THÍCH 3: Giá trị I2t có thể được đánh giá theo 434.5.2 của TCVN 7447-4-43:2010 (IEC 60364-4-43:2008).
11.3 Khả năng chịu điện môi
Khả năng chịu điện môi của cụm cáp phải được chỉ ra đối với thiết bị cấp điện cho EV trong 12.7.
Đối với thiết bị Cấp I: giữa phần mang điện và đất với điện áp thử nghiệm dùng cho thiết bị Cấp I;
Đối với thiết bị Cấp II: giữa phần mang điện và phần dẫn hở với điện áp thử nghiệm dùng cho thiết bị Cấp II.
11.4 Yêu cầu về kết cấu
Cụm cáp phải được kết cấu sao cho nó không thể được sử dụng như một bộ dây nguồn kéo dài.
CHÚ THÍCH: Như trong IEC 62196-1, phích cắm và phích nối được thiết kế không phù hợp với nhau.
Cụm cáp có thể lắp với tấm chắn bằng kim loại nối đất.
Cách điện của cáp phải chịu được ăn mòn và duy trì tính mềm dẻo trên toàn dải nhiệt độ yêu cầu bởi phân loại của thiết bị cấp điện cho EV.
Kiểm tra sự phù hợp bằng cách xem xét.
11.5 Kích thước cáp
Chiều dài lớn nhất của cáp phải phù hợp với các quy phạm quốc gia nếu có.
CHÚ THÍCH 1: Ở Mỹ, chiều dài tổng của cáp nguồn EV không vượt quá 7,5 m trừ khi có trang bị hệ thống quản lý cáp như yêu cầu bởi quy phạm quốc gia và quy định kỹ thuật quốc gia.
CHÚ THÍCH 2: Ở Thụy Sỹ, chiều dài tổng của cáp nguồn EV không vượt quá 5 m trừ khi có trang bị hệ thống quản lý cáp như yêu cầu bởi quy phạm quốc gia và quy định kỹ thuật quốc gia.
Kiểm tra sự phù hợp bằng cách xem xét.
11.6 Cơ cấu giảm sức căng
Cơ cấu giảm sức căng của cáp trong phích nối xe điện, phích cắm dùng cho EV hoặc trong phích cắm tiêu chuẩn phải như quy định trong tiêu chuẩn sản phẩm liên quan (ví dụ IEC 62196-1, IEC 60309-1 hoặc TCVN 6188-1 (IEC 60884-1)).
Đối với trường hợp C, cơ cấu giảm sức căng ở thiết bị cấp điện cho EV phải phù hợp với các yêu cầu trong IEC 62196-1.
11.7 Phương tiện quản lý và phương tiện bảo quản các cụm cáp
Đối với thiết bị cấp nguồn trường hợp C, phương tiện bảo quản phải được cung cấp đối với phích cắm xe điện khi không sử dụng.
Đối với thiết bị cấp nguồn trường hợp C, điểm thấp nhất của phích cắm xe điện khi được bảo quản phải ở độ cao từ 0,5 m đến 1,5 m tính từ mức mặt đất.
CHÚ THÍCH: Ở Mỹ, các yêu cầu liên quan đến người khuyết tật được cho trong các quy định kỹ thuật quốc gia.
Đối với các trạm sạc EV trường hợp C có các cáp dài hơn 7,5 m, phải có hệ thống quản lý cáp. Chiều dài cáp tự do không được vượt quá 7,5 m khi không sử dụng.
Phải đảm bảo việc ngăn ngừa quá nhiệt của cáp hoặc các cụm cáp được sử dụng ở vị trí bảo quản hoặc bảo quản một phần.
Kiểm tra sự phù hợp theo Điều 22 của IEC 61316:1999 đối với bảo quản bằng tời cáp.
12 Yêu cầu và thử nghiệm kết cấu đối với thiết bị cấp điện cho EV
12.1 Quy định chung
Phương tiện điều khiển và phương tiện bảo vệ ở thiết bị cấp điện cho EV Chế độ 2 được thiết kế để sử dụng như thiết bị đặt tĩnh tại và thiết bị di động phải phù hợp với IEC 61851-1 và IEC 62752.
Đối với thiết bị cấp điện cho EV trường hợp C, cụm cáp đầu ra được coi là một phần của cụm lắp ráp dùng cho mục đích thử nghiệm.
Thiết bị điện và linh kiện điện của thiết bị cấp điện cho EV phải phù hợp với các tiêu chuẩn liên quan của nó. Các thử nghiệm thiết bị và linh kiện phải được tiến hành với mẫu hoặc phần di chuyển được của nó, được đặt ở vị trí bất lợi nhất có thể xảy ra trong sử dụng bình thường.
Đối với môi trường cực đoan hoặc các điều kiện vận hành đặc biệt, xem IEC TS 61439-7.
CHÚ THÍCH 1: Ở Nhật, Mỹ và Canada, có các yêu cầu khác cần đáp ứng đối với thiết bị cấp điện cho EV.
CHÚ THÍCH 2: Ở Thụy Điển, như một ngoại lệ của 10.2.101 và 10.2.102 của IEC TS 61439-1:2014, sản phẩm phải đáp ứng yêu cầu tối thiểu của IP XXB sau khi thử nghiệm.
12.2 Đặc tính của cơ cấu đóng cắt cơ khí
12.2.1 Quy định chung
Cơ cấu đóng cắt cơ khí trong thiết bị cấp điện cho EV được thiết kế để cấp nguồn cho các điểm đấu nối phải phù hợp với các tiêu chuẩn liên quan của nó, với tối thiểu là các đặc tính cho trong 12.2.
12.2.2 Cơ cấu đóng cắt và cơ cấu đóng cắt-dao cách ly
Cơ cấu đóng cắt và cơ cấu đóng cắt-dao cách ly phải phù hợp với TCVN 6592-3 (IEC 60947-3).
Đối với các ứng dụng xoay chiều, cơ cấu đóng cắt và cơ cấu đóng cắt-dao cách ly phải có dòng điện danh định, ở cấp sử dụng tối thiểu là AC-22A, không nhỏ hơn dòng điện danh định của mạch điện mà chúng được thiết kế để làm việc.
Đối với các ứng dụng một chiều, cơ cấu đóng cắt và cơ cấu đóng cắt-dao cách ly phải có dòng điện danh định, ở cấp sử dụng tối thiểu là DC-21A, không nhỏ hơn dòng điện danh định của mạch điện mà chúng được thiết kế để làm việc.
Kiểm tra sự phù hợp bằng cách xem xét.
CHÚ THÍCH: Ở Nhật, các tiêu chuẩn quốc gia hoặc quy chuẩn kỹ thuật quốc gia đưa ra các yêu cầu khác nhau.
12.2.3 Côngtắctơ
Côngtắctơ phải phù hợp với TCVN 6592-4-1 (IEC 60947-4-1).
Đối với ứng dụng xoay chiều, côngtắctơ phải có dòng điện danh định, ở cấp sử dụng tối thiểu là AC-1, không nhỏ hơn dòng điện danh định của mạch điện mà chúng được thiết kế để làm việc.
Đối với ứng dụng một chiều, côngtắctơ phải có dòng điện danh định, ở cấp sử dụng tối thiểu là DC-1, không nhỏ hơn dòng điện danh định của mạch điện mà chúng được thiết kế để làm việc.
Kiểm tra sự phù hợp bằng cách xem xét.
CHÚ THÍCH: Ở Nhật, các tiêu chuẩn quốc gia hoặc quy chuẩn kỹ thuật quốc gia đưa ra các yêu cầu khác nhau.
12.2.4 Áptômát
Áptômát phải phù hợp với TCVN 6434-1 (IEC 60898-1) hoặc TCVN 6592-2 (IEC 60947-2) hoặc TCVN 6951-1 (IEC 61009-1).
Kiểm tra sự phù hợp bằng cách xem xét.
CHÚ THÍCH: Ở Nhật, các tiêu chuẩn quốc gia hoặc quy chuẩn kỹ thuật quốc gia đưa ra các yêu cầu khác nhau.
12.2.5 Rơle
Rơle được sử dụng để đóng cắt tuyến dòng điện chính phải phù hợp với IEC 61810-1 với các đặc tính tối thiểu sau:
• 50 000 chu kỳ,
• cấp tiếp điểm: CC 2.
12.2.6 Dòng điện khởi động
Thiết bị cấp điện xoay chiều cho EV phải chịu được dòng điện khởi động theo 8.2.2 của TCVN 12772:2020 (ISO 17409:2015).
Các giá trị sau được quy định trong TCVN 12772 (ISO 17409):
• Sau khi đóng côngtắctơ trong thiết bị cấp điện cho EV ở giá trị đỉnh của điện áp nguồn, thiết bị cấp điện cho EV phải có khả năng chịu được dòng điện đỉnh 230 A trong thời gian 100 μs.
• Trong giây tiếp theo, thiết bị cấp điện cho EV phải có khả năng chịu được 30 A (hiệu dụng).
Kiểm tra sự phù hợp với yêu cầu này có thể được kiểm tra bằng thử nghiệm trên thiết bị cấp điện cho EV hoàn chỉnh hoặc trên cơ cấu đóng cắt riêng rẽ theo IEC TS 61439-7.
CHÚ THÍCH: Ví dụ về thử nghiệm được cho trong 9.8 của IEC 62752:2016.
Phương tiện bảo vệ phải được chọn để không tác động với dòng điện khởi động.
12.2.7 Thiết bị theo dõi dòng điện dư một chiều (RDC MD)
Nội dung này sẽ được đưa vào IEC 62955.
12.3 Khe hở không khí và chiều dài đường rò
Khe hở không khí và chiều dài đường rò trong thiết bị cấp điện cho EV, được lắp đặt như thiết kế bởi nhà chế tạo, phải phù hợp với các yêu cầu quy định trong TCVN 10884-1 (IEC 60664-1).
Các phần của thiết bị cấp điện cho EV được nối trực tiếp với mạng nguồn xoay chiều công cộng phải được thiết kế theo quá điện áp cấp IV.
Thiết bị cấp điện cho EV nối cố định phải được thiết kế theo quá điện áp cấp III nhỏ nhất ngoại trừ ổ cắm hoặc phích nối xe điện trong trường hợp C khi áp dụng quá điện áp cấp II nhỏ nhất.
Thiết bị cấp điện cho EV được cấp nguồn thông qua cáp và phích cắm phải được thiết kế theo quá điện áp cấp II nhỏ nhất.
Thiết bị được thiết kế để sử dụng trong các điều kiện cấp quá điện áp cao hơn phải có thiết bị bảo vệ quá điện áp thích hợp (xem 4.3.3.6 của TCVN 10884-1:2015 (IEC 60664-1:2007)).
12.4 Cấp bảo vệ bằng vỏ ngoài (mã IP)
12.4.1 Cấp bảo vệ chống các vật rắn từ bên ngoài và nước đối với vỏ ngoài
Vỏ ngoài của thiết bị cấp điện cho EV phải có cấp IP theo TCVN 4255 (IEC 60529) như sau:
• Sử dụng trong nhà: tối thiểu IP41;
• Sử dụng ngoài trời: tối thiểu IP44.
Kiểm tra sự phù hợp bằng thử nghiệm theo TCVN 4255 (IEC 60529).
Cấp IP nhỏ nhất đối với ổ cắm và phích nối xe điện phải phù hợp với các tiêu chuẩn thích hợp của nó.
IPX4 có thể đạt được bằng cách kết hợp ổ cắm hoặc phích nối và nắp hoặc mũ, vỏ ngoài của thiết bị cấp điện cho EV hoặc vỏ ngoài của EV.
12.4.2 Cấp bảo vệ chống sự thâm nhập của vật rắn từ bên ngoài và nước đối với các giao diện cơ bản, giao diện chung, giao diện kết hợp và giao diện điện một chiều
Cấp IP nhỏ nhất đối với sự thâm nhập của vật rắn và chất lỏng phải là:
• Sử dụng trong nhà:
- phích nối xe điện kết hợp với lối vào của xe điện: IP21;
- phích cắm dùng cho EV kết hợp với ổ cắm dùng cho EV: IP21;
- phích nối xe điện đối với trường hợp C khi không kết hợp: IP21;
- phích nối xe điện đối với trường hợp B khi không kết hợp: IP24.
• Sử dụng ngoài trời:
- phích nối xe điện kết hợp với lối vào của xe điện: IP44;
- phích cắm dùng cho EV kết hợp với ổ cắm dùng cho EV: IP44;
- phích nối xe điện khi không kết hợp: IP24;
- phích nối xe điện đối với trường hợp B khi không kết hợp: IP24;
- ổ cắm khi không kết hợp: IP24.
Kiểm tra sự phù hợp bằng thử nghiệm theo TCVN 4255 (IEC 60529).
IPX4 có thể đạt được bằng cách kết hợp ổ cắm hoặc phích nối và nắp hoặc mũ, vỏ ngoài của thiết bị cấp điện cho EV hoặc vỏ ngoài của EV.
CHÚ THÍCH: Ở Mỹ và Canada, ngón tay thử nghiệm có khớp UL được sử dụng theo quy định kỹ thuật quốc gia.
12.5 Điện trở cách điện
Điện trở cách điện được đo với điện áp một chiều 500 V đặt vào giữa tất cả các đầu vào/đầu ra được nối với nhau (kể cả nguồn điện) và các phần tiếp cận được phải bằng:
• R > 1 MΩ đối với thiết bị cấp điện cho EV cấp I;
• R > 7 MΩ đối với thiết bị cấp điện cho EV cấp II.
Đối với thử nghiệm này, tất cả các mạch điện áp cực thấp (ELV) phải được nối với các phần tiếp cận được trong suốt thử nghiệm. Phép đo điện trở cách điện phải được thực hiện với trở kháng bảo vệ được ngắt ra, và sau khi đặt điện áp thử nghiệm trong thời gian 1 min và ngay sau khi thử nghiệm nóng ẩm liên tiếp của TCVN 7699-2-78 (IEC 60068-2-78), thử nghiệm Ca, ở 40 °C ± 2 °C và độ ẩm tương đối 93 % trong bốn ngày.
Thử nghiệm ổn định trong thử nghiệm cách điện và dòng điện chạm có thể tránh được nếu việc ổn định cho thử nghiệm ở 12.9 sau đó là thử nghiệm ở 12.5, 12.6 và thử nghiệm cuối cùng ở 12.9 được thực hiện theo trình tự đó.
12.6 Dòng điện chạm
Đo dòng điện chạm giữa các cực của mạng nguồn xoay chiều bất kỳ và phần kim loại tiếp cận được được nối với nhau, và với lá kim loại phủ các phần bên ngoài được cách điện, theo IEC 60990 và các giá trị đo được không được vượt quá các giá trị cho trong Bảng 1.
Dòng điện chạm phải được đo trong một giờ sau khi thử nghiệm nóng ẩm liên tiếp của TCVN 7699-2-78 (IEC 60068-2-78), thử nghiệm Ca, ở 40 °C ± 2 °C và độ ẩm tương đối 93 % trong bốn ngày, với trạm sạc EV được nối với mạng cấp nguồn AC theo IEC 60990.
Điện áp thử nghiệm phải bằng 1,1 lần điện áp lớn nhất danh định.
Bảng 1 - Các giới hạn dòng điện chạm
|
| Cấp 1 | Cấp II |
| Giữa các cực của mạng bất kỳ và các phần kim loại tiếp cận được được nối với nhau và nối với lá kim loại bọc các phần bên ngoài được cách điện | 3,5 mA | 0,25 mA |
| Giữa các cực của mạng bất kỳ và các phần kim loại không tiếp cận được bình thường không được kích hoạt (trong trường hợp cách điện kép) | Không áp dụng | 3,5 mA |
| Giữa các phần không tiếp cận được và tiếp cận được được nối với nhau và nối với lá kim loại bọc các phần bên ngoài được cách điện (cách điện bổ sung) | Không áp dụng | 0,5 mA |
Thử nghiệm này phải được thực hiện khi thiết bị cấp điện cho EV làm việc với tải điện trở ở công suất ra danh định.
Mạch điện được nối thông qua điện trở cố định hoặc được tham chiếu với đất (ví dụ chức năng cảm ứng vị trí và chức năng điều khiển quá trình sạc) được ngắt ra trước thử nghiệm này.
Thiết bị được nuôi thông qua biến áp cách ly hoặc được lắp đặt theo cách sao cho chúng được cách ly với đất.
12.7 Điện áp chịu thử điện môi
12.7.1 Điện áp chịu thử xoay chiều
Điện áp chịu thử điện môi, ở tần số nguồn 50 Hz hoặc 60 Hz, phải được đặt vào trong 1 min như sau:
1) Đối với thiết bị cấp điện cho EV cấp I.
(Un + 1 200 V) hiệu dụng ở phương thức chung (tất cả các mạch điện liên quan đến các phần dẫn hở) và phương thức vi sai (giữa từng mạch điện độc lập về điện và tất cả các phần dẫn điện để hở hoặc mạch điện khác) như quy định trong 5.3.3.2 của TCVN 10884-1:2015 (IEC 60664-1:2007).
CHÚ THÍCH 1: Un là điện áp danh nghĩa pha-trung tính của hệ thống nguồn có trung tính nối đất.
2) Đối với thiết bị cấp điện cho EV cấp II.
Hai lần (Un + 1 200 V) hiệu dụng ở phương thức chung (tất cả các mạch điện liên quan đến các phần dẫn hở) và phương thức vi sai (giữa từng mạch điện độc lập về điện và tất cả các phần dẫn điện để hở hoặc mạch điện khác) như quy định trong 5.3.3.2.3 của TCVN 10884-1:2015 (IEC 60664-1:2007).
3) Đối với cả thiết bị cấp điện xoay chiều cho EV cấp I và cấp II ở đó có cách điện giữa mạng nguồn xoay chiều và mạch điện áp cực thấp bằng hai lần cách điện kép hoặc cách điện tăng cường, phải đặt vào cách điện một điện áp bằng 2 lần (Un + 1 200 V) hiệu dụng.
Một cách khác, thử nghiệm có thể được tiến hành bằng cách sử dụng điện áp một chiều bằng giá trị đỉnh của điện áp xoay chiều.
Đối với thử nghiệm này, tất cả các thiết bị điện phải được nối, ngoại trừ các thiết bị mà theo quy định kỹ thuật liên quan, được thiết kế cho điện áp thử nghiệm thấp hơn; thiết bị tiêu thụ dòng (ví dụ cuộn dây, thiết bị đo, thiết bị triệt đột biến điện áp) trong đó việc đặt điện áp có thể gây ra dòng điện thì phải được ngắt ra. Thiết bị này phải được ngắt ra ở một trong các đầu nối của nó trừ khi chúng được thiết kế để chịu được điện áp thử nghiệm đầy đủ, trong trường hợp như vậy tất cả các đầu nối có thể được ngắt ra.
CHÚ THÍCH 2: Đối với dung sai điện áp thử nghiệm và việc chọn thiết bị thử nghiệm, xem TCVN 11325 (IEC 61180).
12.7.2 Khả năng chịu thử điện môi xung (1,2 μs/50 μs)
Khả năng chịu thử điện môi của mạch điện trong thử nghiệm xung phải được thử nghiệm theo TCVN 10884-1 (IEC 60664-1).
Điện áp xung phải được đặt vào các phần mang điện và phần dẫn hở.
Thử nghiệm phải được tiến hành theo các yêu cầu trong TCVN 11325 (IEC 61180).
Các phần của thiết bị cấp điện cho EV được nối trực tiếp với mạng nguồn xoay chiều công cộng phải được thử nghiệm theo quá điện áp cấp IV.
Thiết bị cấp điện cho EV nối cố định phải được thử nghiệm theo quá điện áp cấp III ngoại trừ ổ cắm hoặc phích nối xe điện trong trường hợp C thì áp dụng quá điện áp cấp II.
Thiết bị cấp điện cho EV được cấp nguồn thông qua cáp và phích cắm phải được thử nghiệm theo quá điện áp cấp II.
12.8 Độ tăng nhiệt
Thiết bị cấp điện cho EV phải phù hợp với IEC TS 61439-7.
12.9 Thử nghiệm chức năng nóng ẩm
Sau ổn định được xác định như dưới đây, thiết bị cấp điện cho EV được coi là đạt thử nghiệm nếu nó đạt trình tự thử nghiệm bình thường theo A.4.7 của Phụ lục A. Độ chính xác của việc định thời gian không cần thiết phải kiểm tra.
Ổn định:
- Đối với các khối sử dụng trong nhà, 6 chu kỳ mỗi chu kỳ 24 h theo thử nghiệm chu kỳ nóng ẩm theo IEC 60068-2-30 (Thử nghiệm Db) ở (40 ± 3) °C và độ ẩm tương đối 95 %.
- Đối với các khối sử dụng ngoài trời, hai giai đoạn 12 ngày, mỗi giai đoạn gồm 5 chu kỳ 24 h mỗi chu kỳ theo thử nghiệm chu kỳ nóng ẩm trong IEC 60068-2-30 Thử nghiệm Db) ở (40 ± 3) °C và độ ẩm tương đối 95 %.
12.10 Thử nghiệm chức năng nhiệt độ nhỏ nhất
Thiết bị cấp điện cho EV phải được ổn định trước theo TCVN 7699-2-1 (IEC 60068-2-1), Thử nghiệm Ab, ở nhiệt độ làm việc nhỏ nhất (-5 °C đối với sử dụng trong nhà, -25 °C đối với sử dụng ngoài trời hoặc giá trị thấp hơn do nhà chế tạo công bố ± 3 K) trong (16 ± 1) h.
Thiết bị cấp điện cho EV được coi là đạt thử nghiệm nếu, ngay sau quá trình ổn định trước, nó đạt trình tự thử nghiệm theo A.4.7 của Phụ lục A trong khi ở nhiệt độ làm việc nhỏ nhất. Độ chính xác của việc định thời gian không cần thiết phải kiểm tra.
12.11 Độ bền cơ
Đối với thiết bị cấp điện cho EV Chế độ 2, cấp bảo vệ bằng vỏ ngoài nhỏ nhất chống các va đập về cơ khí phải là IK08 theo IEC 62262.
Sau thử nghiệm, các mẫu phải cho thấy:
- cấp IP theo 12.4 không bị ảnh hưởng;
- không có phần nào di chuyển, nới lỏng, rời ra hoặc biến dạng đến mức ảnh hưởng đến các chức năng an toàn;
- thử nghiệm không gây ra tình trạng khiến cho thiết bị không còn phù hợp với các yêu cầu của cơ cấu giảm sức căng, nếu áp dụng được;
- thử nghiệm không làm giảm chiều dài đường rò và khe hở không khí giữa các phần mang điện không được cách điện có cực tính ngược nhau, các phần mang điện không được bọc cách điện và các phần kim loại được nối đất tiếp cận được xuống thấp hơn các giá trị nhỏ nhất chấp nhận được;
- thử nghiệm không gây ra bằng chứng hỏng hóc bất kỳ mà có thể làm tăng rủi ro cháy hoặc điện giật.
13 Bảo vệ quá tải và bảo vệ ngắn mạch
13.1 Quy định chung
Trong trường hợp các điểm đấu nối có thể được sử dụng đồng thời và được thiết kế để được cấp nguồn từ cùng một đường dây vào thì chúng phải có bảo vệ riêng rẽ lắp trong thiết bị cấp điện cho EV. Nếu thiết bị cấp điện cho EV có nhiều hơn một điểm đấu nối thì các điểm đấu nối này có thể có phương tiện bảo vệ quá tải chung và có thể có phương tiện bảo vệ ngắn mạch chung nếu các phương tiện bảo vệ này cung cấp bảo vệ cần thiết cho từng điểm đấu nối (ví dụ thiết bị bảo vệ chung phải có thông số đặc trưng không cao hơn thông số đặc trưng nhỏ nhất của các điểm đấu nối).
CHÚ THÍCH 1: Cấu hình này có thể có tác động đến khả năng sẵn có, mà có thể được giải quyết bằng việc quản lý tải thích hợp (ví dụ chia sẻ tải).
Nếu thiết bị cấp điện cho EV có nhiều hơn một điểm đấu nối mà không thể được sử dụng đồng thời thì các điểm đấu nối này có thể có các phương tiện bảo vệ chung.
Thiết bị bảo vệ quá dòng phải phù hợp với TCVN 6592-2 (IEC 60947-2), IEC 60947-6-2 hoặc TCVN 6951-1 (IEC 61009-1) hoặc với phần liên quan của bộ tiêu chuẩn TCVN 6434 (IEC 60898) và bộ tiêu chuẩn IEC 60269.
CHÚ THÍCH 2: Ở Mỹ, Nhật và Canada, phương pháp bảo vệ chống quá dòng và quá điện áp phù hợp với quy phạm quốc gia.
CHÚ THÍCH 3: Ở Mỹ và Canada, bảo vệ quá dòng mạch điện nhánh được dựa trên 125 % thông số đặc trưng của thiết bị.
CHÚ THÍCH 4: Ở Mỹ và Canada, sạc điện EV được coi là tải liên tục và được giới hạn ở 80 % thông số đặc trưng của cầu chảy hoặc của áptômát của mạch điện nhánh bởi quy định quốc gia.
CHÚ THÍCH 5: Thiết bị bảo vệ có thể được cung cấp bên trong thiết bị cấp điện cho EV, trong hệ thống lắp đặt cố định hoặc cả hai vị trí trên.
CHÚ THÍCH 6: Ở Nhật, tuyến nối đất của thiết bị phù hợp với yêu cầu thử nghiệm trong tiêu chuẩn quốc gia.
13.2 Bảo vệ quá tải của cụm cáp
Các trạm sạc EV hoặc thiết bị cấp điện cho EV Chế độ 2 phải có bảo vệ quá tải đối với tất cả các trường hợp đối với tất cả các kích cỡ ruột dẫn cáp nếu không được cung cấp bởi mạng nguồn phía nguồn.
Bảo vệ quá tải có thể được cung cấp bởi áptômát, cầu chảy hoặc kết hợp của chúng.
Nếu bảo vệ quá tải được cung cấp bởi phương tiện khác không phải áptômát, cầu chảy hoặc kết hợp của chúng thì phương tiện này phải tác động trong vòng 1 min nếu dòng điện vượt quá 1,3 lần dòng điện danh định của cụm cáp.
13.3 Bảo vệ ngắn mạch của cáp sạc
Trạm sạc EV hoặc thiết bị cấp điện cho EV Chế độ 2 phải có bảo vệ ngắn mạch đối với cụm cáp nếu không được cung cấp bởi mạng nguồn.
Trong trường hợp ngắn mạch, giá trị I2t ở ổ cắm dùng cho EV của trạm sạc Chế độ 3 không được vượt quá 75 000 A2s.
Trong trường hợp ngắn mạch, giá trị I2t ở phích nối xe điện (trường hợp C) của trạm sạc Chế độ 3 không được vượt quá 80 000 A2s.
CHÚ THÍCH 1: Điều này có thể đạt được bằng cách tích hợp thiết bị bảo vệ ngắn mạch thích hợp trong trạm sạc EV hoặc bằng cách cung cấp thông tin liên quan trong sổ tay hướng dẫn lắp đặt.
CHÚ THÍCH 2: Bảo vệ chống ngắn mạch có thể được cung cấp bên trong trạm sạc EV, trong hệ thống lắp đặt cố định hoặc trong cả hai.
CHÚ THÍCH 3: Giá trị 80 000 A2s là đồng nhất với giá trị cho trong TCVN 12772:2020 (ISO 17409:2015).
Giá trị thực của dòng điện ngắn mạch kỳ vọng được đánh giá tại điểm ở đó nối cụm cáp.
14 Tự động đóng lại thiết bị bảo vệ
Đóng lại tự động hoặc từ xa các thiết bị bảo vệ sau khi tác động trong thiết bị cấp điện cho EV chỉ có thể xảy ra trong trường hợp đáp ứng yêu cầu sau:
• ổ cắm không được kết hợp với phích cắm. Điều này có thể kiểm tra bằng thiết bị cấp điện cho EV.
Đối với đóng lại tự động hoặc từ xa, cho phép sử dụng các thiết bị tự động đóng lại (ARD) với phương tiện đánh giá.
Thiết bị cấp điện cho EV có thể đóng côngtắctơ trong chu kỳ đặt lại tự động hoặc từ xa để thiết lập độ dẫn giữa thiết bị bảo vệ và ổ cắm.
Bằng quy trình này, thiết bị cấp điện cho EV có thể kiểm tra mạch điện đến ổ cắm là không có dòng điện sự cố.
CHÚ THÍCH: Ở Đan Mạch, Anh, Pháp và Thụy Sỹ, không cho phép tự động đóng các phương tiện bảo vệ.
Đối với trường hợp C, thiết bị cấp điện cho EV không được đóng thiết bị bảo vệ một cách tự động hoặc từ xa.
15 Đóng cắt hoặc ngắt khẩn cấp (tùy chọn)
Cơ cấu đóng cắt hoặc ngắt khẩn cấp phải được sử dụng để ngắt mạng nguồn khỏi thiết bị cấp điện cho EV hoặc để ngắt (các) ổ cắm hoặc (các) cụm cáp khỏi mạng nguồn.
Thiết bị này phải được lắp đặt theo các quy tắc quốc gia.
Thiết bị này có thể là một phần của mạng nguồn hoặc trạm sạc EV hoặc thiết bị cấp nguồn Chế độ 2.
CHÚ THÍCH: Ở Mỹ và Canada, phương tiện ngắt khẩn cấp được cung cấp ở vị trí tiếp cận được đối với một số thiết bị cấp điện cho EV có thông số đặc trưng lớn hơn 60 A hoặc lớn hơn 150 V với đất theo các quy tắc quốc gia.
16 Ghi nhãn và hướng dẫn
16.1 Hướng dẫn lắp đặt các trạm sạc EV
Hướng dẫn lắp đặt các trạm sạc EV phải chỉ ra phân loại như cho trong Điều 5.
Nhà chế tạo thiết bị cấp điện cho EV phải quy định đặc tính giao diện quy định trong Điều 5 của IEC TS 61439-7:2014 trong sổ tay hướng dẫn trong trường hợp áp dụng được. Phải cung cấp hướng dẫn đi dây.
Nếu thiết bị bảo vệ được đưa vào trạm sạc EV thì sổ tay hướng dẫn phải chỉ ra đặc tính của các thiết bị bảo vệ này mô tả rõ kiểu và thông số đặc trưng. Thông tin này có thể có trong sơ đồ mạch điện chi tiết.
Nếu thiết bị bảo vệ không được đưa vào trạm sạc EV thì sổ tay hướng dẫn phải chỉ ra tất cả các thông tin cần thiết cho hệ thống lắp đặt của bảo vệ bên ngoài mô tả rõ kiểu và thông số đặc trưng của thiết bị cần sử dụng.
Sổ tay hướng dẫn lắp đặt nên được chuẩn bị sẵn sàng cho khách hàng.
Nếu trạm sạc EV có nhiều hơn một đấu nối thiết bị với mạng nguồn xoay chiều và không có bảo vệ riêng rẽ cho từng điểm đấu nối với xe điện thì sổ tay hướng dẫn lắp đặt phải chỉ ra rằng từng đấu nối của thiết bị với mạng nguồn xoay chiều đòi hỏi phải có bảo vệ riêng rẽ.
Sổ tay hướng dẫn lắp đặt phải chỉ ra nếu có chức năng tùy chọn cho thông gió được hỗ trợ bởi trạm sạc (6.3.2.2).
Sổ tay hướng dẫn lắp đặt phải chỉ ra các thông số đặc trưng hoặc thông tin khác chứng tỏ các điều kiện môi trường sử dụng đặc biệt (khắc nghiệt hoặc không bình thường), xem 5.3.
16.2 Sổ tay hướng dẫn sử dụng đối với thiết bị cấp điện cho EV
Thông tin người sử dụng phải được nhà chế tạo cung cấp trên thiết bị cấp điện cho EV hoặc trong sổ tay hướng dẫn sử dụng.
Thông tin này phải nêu:
• bộ tiếp hợp hoặc bộ tiếp hợp chuyển đổi nào được phép sử dụng, hoặc
• bộ tiếp hợp hoặc bộ tiếp hợp chuyển đổi nào không được phép sử dụng, hoặc
• không được phép sử dụng bộ tiếp hợp hoặc bộ tiếp hợp chuyển đổi, và
• không được phép sử dụng bộ dây nguồn kéo dài.
Sổ tay hướng dẫn sử dụng phải có thông tin về các hạn chế sử dụng của quốc gia.
16.3 Ghi nhãn thiết bị cấp điện cho EV
Nhà chế tạo thiết bị cấp điện cho EV phải cung cấp cho từng thiết bị cấp điện cho EV một hoặc nhiều nhãn, được ghi theo cách bền và đặt ở vị trí sao cho chúng có thể nhìn thấy và dễ đọc trong quá trình lắp đặt và bảo trì:
a) tên, họ, thương hiệu hoặc nhãn phân biệt của nhà chế tạo thiết bị cấp điện cho EV;
b) mã hiệu kiểu hoặc số nhận biết hoặc phương tiện nhận biết bất kỳ khác, để nó có thể có thông tin liên quan từ nhà chế tạo thiết bị cấp điện cho EV;
c) “chỉ sử dụng trong nhà” hoặc tương đương nếu được thiết kế chỉ để sử dụng trong nhà;
Nhà chế tạo thiết bị cấp điện cho EV phải cung cấp cho từng thiết bị cấp điện cho EV một hoặc nhiều nhãn được ghi theo cách bền và đặt ở vị trí sao cho chúng có thể nhìn thấy và dễ đọc trong quá trình lắp đặt và bảo trì:
d) phương tiện nhận biết ngày chế tạo;
e) kiểu dòng điện;
f) tần số và số pha trong trường hợp dòng điện xoay chiều;
g) điện áp danh định (đầu vào và đầu ra nếu khác nhau);
h) dòng điện danh định (đầu vào và đầu ra nếu khác nhau) và nhiệt độ môi trường được sử dụng để xác định dòng điện danh định;
i) cấp bảo vệ;
j) tất cả các thông tin cần thiết liên quan đến các phân loại, đặc tính và (các) hệ số đa dạng đặc biệt được công bố, các điều kiện môi trường sử dụng khắc nghiệt hoặc không bình thường, xem 5.3.
CHÚ THÍCH: Ở Mỹ và Canada, các điều kiện môi trường đặc biệt được yêu cầu phải ghi trên nhãn.
Kiểm tra sự phù hợp bằng cách xem xét và bằng 16.5.
16.4 Ghi nhãn của các cụm cáp sạc trường hợp B
Các cụm cáp đối với Chế độ 1 trường hợp B hoặc Chế độ 3 trường hợp B phải được ghi nhãn theo cách bền với thông tin sau:
a) tên hoặc thương hiệu của nhà chế tạo;
b) mã hiệu kiểu hoặc số nhận biết hoặc phương tiện nhận biết bất kỳ khác, để nó có thể có thông tin liên quan từ nhà chế tạo;
c) điện áp danh định;
d) dòng điện danh định;
e) số pha;
f) cấp bảo vệ.
CHÚ THÍCH: Ở Đức, tất cả các cụm cáp Chế độ 1 không có PRCD phải mang thông tin an toàn sau: “Không được sử dụng ở Đức”.
Ghi nhãn đối với toàn bộ cụm cáp phải được cung cấp theo cách rõ ràng bằng nhãn hoặc phương tiện tương đương.
Kiểm tra sự phù hợp bằng cách xem xét và bằng 16.5.
16.5 Thử nghiệm độ bền ghi nhãn
Ghi nhãn được thực hiện bằng cách đúc, dập, khắc hoặc tương tự, kể cả các nhãn có vỏ bọc bằng nhựa cán mỏng, không phải chịu thử nghiệm sau đây.
Ghi nhãn được yêu cầu bởi tiêu chuẩn này phải dễ đọc với thị lực được điều chỉnh, bền và có thể nhìn thấy trong khi sử dụng.
Kiểm tra sự phù hợp bằng cách xem xét và bằng cách chà xát nhãn bằng tay trong 15 s với miếng vải thấm đẫm nước và 15 s với miếng vải thấm đẫm spirit dầu mỏ.
CHÚ THÍCH: Spirit dầu mỏ được xác định là dung môi hexan có hàm lượng chất thơm tối đa 0,1 % về thể tích, giá trị kauributanol 29, điểm sôi ban đầu 65 °C, điểm sôi cuối cùng 69 °C và tỷ trọng xấp xỉ 0,68 g/cm3.
Sau thử nghiệm, ghi nhãn phải dễ đọc đối với thị lực bình thường hoặc có điều chỉnh nhưng không phóng đại. Không được có thể di chuyển tấm nhãn và chúng không được bị cong vênh.
Phụ lục A
(quy định)
Chức năng điều khiển quá trình sạc thông qua mạch điều khiển quá trình sạc sử dụng tín hiệu PWM và dây dẫn điều khiển quá trình sạc
A.1 Quy định chung
Phụ lục A mô tả chức năng điều khiển quá trình sạc thông qua mạch điện điều khiển quá trình sạc sử dụng điều chế độ rộng xung (PWM) đối với Chế độ 2, Chế độ 3 và Chế độ 4.
Hai loại chức năng điều khiển quá trình sạc có thể có: đơn giản (A.2.3) và thông thường (A.2.2).
Phụ lục A mô tả các tham số mạch điện và trình tự các sự kiện đối với các chức năng điều khiển quá trình sạc này. Các tham số được chỉ ra trong Phụ lục A được chọn để đảm bảo khả năng tương tác của hệ thống với các hệ thống được thiết kế theo tiêu chuẩn SAE J1772.
Yêu cầu bổ sung để thực hiện trong hệ thống Chế độ 4 được mô tả trong TCVN 13078-23 (IEC 61851-23).
Phụ lục A áp dụng được cho thiết bị cấp điện cho EV và EV sử dụng chức năng điều khiển quá trình sạc dựa trên tín hiệu PWM trong mạch điều khiển quá trình sạc.
A.2 Mạch điều khiển quá trình sạc
A.2.1 Quy định chung
Hình A.1 và Hình A.2 minh họa mạch điện tương đương của mạch điều khiển quá trình sạc. Thiết bị cấp điện cho EV phải đặt chu kỳ làm việc của tín hiệu điều khiển quá trình sạc PWM để chỉ thị dòng điện lớn nhất theo Bảng A.7. Dòng điện lớn nhất được truyền không được vượt quá giá trị theo 6.3.1.6.
Thiết bị cấp điện cho EV có thể mở cơ cấu đóng cắt cấp điện cho EV nếu EV lấy dòng điện cao hơn tín hiệu PWM (chu kỳ làm việc) chỉ ra. Trong trường hợp này, thiết bị cấp điện cho EV phải đáp ứng các điều kiện sau:
• thời gian đáp ứng cho phép của EV, theo Bảng A.6 (ví dụ trình tự 6).
• dung sai dòng điện liên quan đến chu kỳ làm việc phát ra bởi thiết bị cấp điện cho EV (điểm 1 phần trăm).
• các dung sai của phép đo dòng điện được sử dụng trong bản thân thiết bị cấp điện cho EV.
CHÚ THÍCH: Các dung sai tổng có thể cao hơn 15 %.
Mạch điều khiển quá trình sạc phải được thiết kế theo Hình A.1 hoặc Hình A.2 với các giá trị được xác định trong Bảng A.2, Bảng A.3 và Bảng A.4.
Chức năng của mạch điều khiển quá trình sạc phải tuân thủ các yêu cầu xác định trong Bảng A.4, Bảng A.6, Bảng A.7 và Bảng A.8.
A.2.2 Mạch điều khiển quá trình sạc thông thường

CHÚ DẪN:
| G-PWM | Bộ phát tín hiệu PWM đối với chức năng điều khiển quá trình sạc | Vb | Phép đo EV của điện áp, chu kỳ làm việc và tần số |
| Va | Điện áp dây dẫn điều khiển quá trình sạc được đo tại đầu ra của thiết bị cấp điện cho EV | CP | Tiếp điểm điều khiển quá trình sạc |
| Vg | Điện áp nội của bộ phát tín hiệu PWM | Khung | Nối với khung của xe điện |
| R1, Cs | Như xác định trong Bảng A.2 |
|
|
| R2, R3, Cv, D | Như xác định trong Bảng A.3 |
|
|
Hình A.1 - Mạch điều khiển quá trình sạc thông thường (mạch điện tương đương)
Thiết bị cấp điện cho EV truyền thông bằng cách đặt chu kỳ làm việc của tín hiệu PWM hoặc tín hiệu điện áp một chiều liên tục (Bảng A.7).
Thiết bị cấp điện cho EV có thể thay đổi chu kỳ làm việc của tín hiệu PWM bất cứ lúc nào.
EV đáp ứng bằng cách đặt tải điện trở đến nửa sóng dương vào mạch điều khiển quá trình sạc.
Để có thêm thông tin về tín hiệu PWM, xem thêm Bảng A.2, Bảng A.3 và Bảng A.4.
EV sử dụng mạch điều khiển quá trình sạc thông thường (Hình A.1) phải có khả năng tạo ra trạng thái B và sử dụng nó theo trình tự quy định trong Bảng A.6.
EV sử dụng mạch điều khiển quá trình sạc thông thường phải xác định dòng điện lớn nhất từ thiết bị cấp điện cho EV từ chu kỳ làm việc của tín hiệu PWM (xem Bảng A.8).
A.2.3 Mạch điều khiển quá trình sạc đơn giản

CHÚ DẪN:
| G-PWM | Bộ phát tín hiệu PWM đối với chức năng dẫn hướng | Vb | Phép đo EV của điện áp, chu kỳ làm việc và tần số |
| Va | Điện áp dây dẫn hướng được đo tại đầu ra của thiết bị cấp điện cho EV | CP | Tiếp điểm điều khiển quá trình sạc |
| Vg | Điện áp nội của bộ phát tín hiệu PWM | Khung | Nối với khung của xe điện |
| R1, Cs | Như xác định trong Bảng A.2 |
|
|
| Re, Cv, D | Như xác định trong Bảng A.3 |
|
|
Hình A.2 - Mạch điều khiển quá trình sạc đơn giản (mạch điện tương đương)
EV sử dụng mạch điều khiển quá trình sạc đơn giản phải tự nó giới hạn sạc điện một pha và không được lấy dòng điện quá 10 A.
Thiết bị cấp điện cho EV hỗ trợ EV sử dụng điều khiển quá trình sạc đơn giản phải điều biến tín hiệu PWM theo cách tương tự như với EV sử dụng mạch điều khiển quá trình sạc thông thường.
EV sử dụng mạch điều khiển quá trình sạc đơn giản (Hình A.2) không được có khả năng tạo ra tình trạng B.
EV sử dụng mạch điều khiển quá trình sạc đơn giản có thể đo chu kỳ làm việc.
Người thiết kế EV sử dụng mạch điều khiển quá trình sạc đơn giản cần nhận thức rằng thiết bị cấp điện cho EV có thể mở cơ cấu đóng cắt của nó, nếu thiết bị cấp điện cho EV chỉ thị dòng điện nhỏ hơn (bởi chu kỳ làm việc) so với dòng điện được EV lấy ra (xem A.2.1).
Không khuyến cáo sử dụng mạch điều khiển quá trình sạc đơn giản đối với thiết kế EV mới.
CHÚ THÍCH: Ở Mỹ và Canada, không cho phép sử dụng mạch điều khiển quá trình sạc đơn giản.
A.2.4 Các linh kiện bổ sung và các tín hiệu tần số cao
Truyền thông số như mô tả trong bộ tiêu chuẩn ISO 15118 có thể được tiến hành trên dây điều khiển quá trình sạc. Có thể cần các linh kiện bổ sung để ghép tín hiệu tần số cao này lên tín hiệu điều khiển quá trình sạc.
Các linh kiện bổ sung cần thiết cho ghép nối tín hiệu không được làm biến dạng tín hiệu điều khiển quá trình sạc quá các giới hạn xác định trong Bảng A.2 và Bảng A.4.
Kiểm tra sự phù hợp bằng thử nghiệm theo A.4.6.
Độ tự cảm lớn nhất của mạch điều khiển quá trình sạc của thiết bị cấp điện cho EV được giới hạn ở 1 mH (xem Bảng A.3).
Độ tự cảm lớn nhất của mạch điều khiển quá trình sạc của EV được giới hạn ở 1 mH (xem Bảng A.2).
CHÚ THÍCH: ISO 15118-3 đưa ra hướng dẫn lựa chọn các linh kiện làm nhụt.
Tín hiệu bổ sung đối với truyền thông số phải có tần số tối thiểu là 148 kHz.
Điện áp của tín hiệu tần số cao (được sử dụng cho truyền thông số) phải phù hợp với các giá trị cho trong Bảng A.1.
Bảng A.1 - Điện áp lớn nhất cho phép của tín hiệu tần số cao trên dây điều khiển quá trình sạc và dây bảo vệ
| Tần số kHz | Giá trị đỉnh lớn nhất/Điện áp đỉnh V |
| 148-249 | 0,4 |
| 250-499 | 0,6 |
| 500-1 000 | 1,2 |
| > 1 000 | 2,5 |
Một nhánh điện dung bổ sung (lớn nhất là 2 000 pF) (trên xe điện và trên thiết bị cấp điện cho EV) có thể được sử dụng để phát hiện các tín hiệu tần số cao, với điều kiện điện trở/trở kháng với đất cao hơn 10 kΩ. Nhánh điện dung/điện trở này thường được sử dụng cho các đầu vào tín hiệu và tự động điều khiển điện áp tín hiệu (xem Bảng A.1).
A.3 Yêu cầu đối với các tham số và đáp ứng của hệ thống
Các tham số mạch điều khiển quá trình sạc phải theo Bảng A.2 và Bảng A.3 và được thể hiện trên Hình A.1 và Hình A.2.
Bảng A.2 - Tham số và giá trị của mạch điều khiển quá trình sạc dùng cho thiết bị cấp điện cho EV
| Tham số a | Ký hiệu | Giá trị nhỏ nhất | Giá trị thông thường | Giá trị lớn nhất | Đơn vị | Lưu ý |
| Điện áp dương hở mạch của bộ phát c | Voch | 11,4 | 12 | 12,6 | V |
|
| Điện áp âm hở mạch của bộ phát c | Voch | -12,6 | -12 | -11,4 | V |
|
| Đầu ra của bộ phát tần số | Fo | 980 | 1 000 | 1 020 | Hz |
|
| Độ rộng xung b c | Pwo | -5 μs theo Bảng A.7 | theo Bảng A.7 | +5 μs theo Bảng A.7 | μs |
|
| Thời gian tăng (10 % đến 90 %) c | Trg | - |
| 2 | μs | Giá trị thiết kế cho bộ hiện sóng |
| Thời gian giảm (90 % về 10%) c | Tfg | - |
| 2 | μs | Giá trị thiết kế cho bộ hiện sóng |
| Đặt thời gian đến 95 % trạng thái ổn định c | Tsg | - |
| 3 | μs | Giá trị thiết kế cho bộ hiên sóng |
| Điện trở nguồn tương đương | R1 | 970 | 1 000 | 1 030 | Ω | 970 Ω đến 1 030 Ω Thường khuyến cáo điện trở tương đương 1 % |
| Điện dung thiết bị cấp điên cho EV d | Cs | 300 | - | 1 600 | pF |
|
| Điện dung cáp | Cc | - | - | 1 500 | pF | Trường hợp B (bộ dây nguồn) |
| Dung kháng (bị làm nhụt) nối tiếp tùy chọn e | Lse | - | - | 1 | mH | Giá trị lớn nhất cho phép trên thiết bị cấp điện cho EV không nằm trên xe điện |
| a Dung sai được duy trì trên toàn bộ tuổi thọ có ích và trong các điều kiện môi trường như quy định bởi nhà chế tạo. b Điểm cắt giữa tín hiệu 12 V tại 0 V. c Tại điểm Vg như thể hiện trên Hình A.1 và Hình A.2 (được đo ở đầu ra mạch hở). d Đối với Chế độ 3 trường hợp C và bộ dây nguồn Chế độ 2, điện dung tương đương lớn nhất bằng Cc + Cs. e Điện cảm làm nhụt. Các giá trị danh nghĩa của linh kiện bổ sung ví dụ L và (R-damp) làm nhụt yêu cầu được sử dụng cho tín hiệu tần số cao, được xác định trong Bảng A.11 của ISO 15118-3:2015. | ||||||
Các giá trị và tham số của mạch dẫn hướng EV như chỉ ra trên Hình A.1 và Hình A.2 được cho trong Bảng A.3.
Bảng A.3 - Tham số và giá trị của mạch điều khiển quá trình sạc dùng cho EV
| Tham số | Ký hiệu | Giá trị nhỏ nhất | Giá trị thông thường | Giá trị lớn nhất | Đơn vị |
| Giá trị điện trở cố định (Hình A.1) | R3 | 2 658 | 2 740 | 2 822 | Ω |
| Giá trị điện trở đóng cắt đối với các xe điện không yêu cầu thông gió (Hình A.1) | R2 Trạng thái Cx | 1 261 | 1 300 | 1 339 | Ω |
| Giá trị điện trở đóng cắt đối với các xe điện có yêu cầu thông gió (Hình A.1) | R2 Trạng thái Dx | 261,9 | 270 | 278,1 | Ω |
| Giá trị điện trở tương đương không yêu cầu thông gió (Hình A.2) | Re Trạng thái Cx | 856 | 882 | 908 | Ω |
| Giá trị điện trở tương đương có yêu cầu thông gió (Hình A.2) | Re Trạng thái Dx | 239 | 246 | 253 | Ω |
| Sụt áp trên điốt (D) (2,75 - 10 mA, -40 °C đến +85 °C) | Vd | 0,55 | 0,7 | 0,85 | V |
| Thời gian phục hồi ngược | Tr | - | - | 200 | ns |
| Tổng điện dung đầu vào tương đương a | Cv | - | - | 2 400 | pF |
| Dung kháng (bị làm nhụt) nối tiếp bổ sung tùy chọn b | Lsv | - |
| 1 | mH |
| a Đối với Chế độ 3 trường hợp A, điện dung tương đương lớn nhất bằng Cc + Cs. Cc được cho trong Bảng A.2. b Điện cảm làm nhụt. Các linh kiện bổ sung và tạp tán ví dụ như (R-damp) và L được sử dụng cho tín hiệu tần số cao, được xác định trong Bảng A.11 của ISO 15118-3:2015. | |||||
Dải giá trị phải được duy trì trên toàn bộ vòng đời hữu ích và trong các điều kiện môi trường theo thiết kế.
Các điện trở dung sai 1 % thường được khuyến cáo cho ứng dụng này.
Bảng A.4 chỉ thị dải điện áp dẫn hướng dựa trên các giá trị linh kiện cho trong Bảng A.2 và Bảng A.3. Nó bao gồm một biên điện áp được mở rộng đối với Va để cho phép các dung sai đo của thiết bị cấp điện cho EV.
Bảng A.4 - Các trạng thái của hệ thống được phát hiện bởi thiết bị cấp điện cho EV
| Va a | Trạng thái PWM b | Trạng thái của hệ thống | EV nối với thiết bị cấp điện cho EV | S2 d | EV sẵn sàng nhận năng lượng e | Thiết bị cấp điện cho EV sẵn sàng nhận năng lượng f | Lưu ý | ||
| Mức thấp V | Danh nghĩa V | Mức cao V | |||||||
| 11 | 12 | 13 | Tắt | A1 | Không | N/A | Không | Chưa sẵn sàng | Vb = 0 V |
| 11 | 12 | 13 | Bật | A2 g | Không | sẵn sàng | |||
| 10 |
| 11 | Bật hoặc tắt | Ax hoặc Bx h | Không/có | Mở | Không | Phụ thuộc vào trạng thái |
|
| 8 | 9 | 10 | Tắt | B1 | Có | Mở | Không | Chưa sẵn sàng | Re = R3 = 2,74 kQ được phát hiện |
| 8 | 9 | 10 | Bật | B2 g | Không | sẵn sàng | |||
| 7 |
| 8 | Bật hoặc tắt | Bx hoặc Cx h | Mở/đóng | Phụ thuộc vào trạng thái |
| ||
| 5 | 6 | 7 | Tắt | C1 | Đóng | Có | Chưa sẵn sàng | Re = 822 kΩ được phát hiện EV không yêu cầu thông gió khu vực sạc | |
| 5 | 6 | 7 | Bật | C2 c,g | Có | Sẵn sàng | |||
| 4 |
| 5 | Bật hoặc tắt | Cx hoặc Dx h | Có | Phụ thuộc vào trạng thái |
| ||
| 2 | 3 | 4 | Tắt | D1 | Có | Chưa sẵn sàng | Re = 246 kΩ được phát hiện EV không yêu cầu thông gió khu vực sạc | ||
| 2 | 3 | 4 | Bật | D2 c,g | Có | Sẵn sàng | |||
| 1 | N/A | 2 | Bật hoặc tắt | Dx hoặc E h |
| Mở hoặc đóng | Phụ thuộc vào trạng thái |
| |
| -1 | 0 | 1 | Tắt | E | N/A | N/A | N/A | Chưa sẵn sàng |
|
| -10 |
| -1 | Bật hoặc tắt | Không hợp lệ c | N/A | N/A | N/A | Sự cố trong mạch điều khiển c | |
| -11 |
| -10 | Tắt | F hoặc không hợp lệ | N/A | N/A | N/A | Chưa sẵn sàng |
|
| -13 | -12 | -11 | Tắt | F | N/A | N/A | N/A | Chưa sẵn sàng |
|
| -11 |
| -10 | Bật | x2 hoặc không hợp lệ h | Không/có | Mở/đóng | Phụ thuộc vào trạng thái | c | |
| -13 | -12 | -11 | Bật | x2 c | N/A | N/A | Phụ thuộc vào trạng thái | Phía thấp của tín hiệu PWM c | |
| Giá trị điện áp, Va, cho trong bảng là giá trị tham khảo, các giá trị thực cần được thử nghiệm theo Điều A.4. a Tất cả các điện áp được đo sau giai đoạn ổn định. Đối với thiết bị cấp điện cho EV nên sử dụng Vg làm tham khảo cho phép đo Va. b PWM trạng thái “bật” mô tả điện áp sóng hình vuông được phát ra là +/-12 V. PWM trạng thái “tắt” mô tả điện áp một chiều trạng thái ổn định. c Thiết bị cấp điện cho EV phải kiểm tra tín hiệu PWM trạng thái thấp -12 V, có điốt, tối thiểu một lần trước khi đóng cơ cấu đóng cắt nguồn trên thiết bị cấp điện cho EV. d S2 = Cơ cấu đóng cắt trong EV (xem Hình A.1). e EV sẵn sàng nhận năng lượng = EV sẵn sàng truyền năng lượng bằng cách đóng các tiếp điểm S2. f Thiết bị cấp điện cho EV sẵn sàng nhận năng lượng = sẵn sàng → PWM trạng thái “bật”, không sẵn sàng → PWM trạng thái “cắt”. g Các dung sai dải điện áp âm của tín hiệu PWM được xác định bởi dòng “phía thấp của tín hiệu PWM” (dòng cuối cùng). h Mạch điều khiển quá trình sạc xác định mức tác động của nó để phân tách các trạng thái trong dải điện áp này. Khuyến cáo sử dụng mức tác động khác nhau tùy thuộc vào hướng thay đổi trạng thái để tính đến đáp ứng trễ. | |||||||||
Đối với tín hiệu PWM, không có dải điện áp mơ hồ nào giữa các trạng thái của hệ thống.
Trạng thái hợp lệ nếu nằm trong các giá trị nêu trên. Việc phát hiện trạng thái phải chịu được tạp, ví dụ các tín hiệu dữ liệu EMC và tín hiệu dữ liệu tần số cao trên mạch điều khiển quá trình sạc.
Để phát hiện tin cậy trạng thái, khuyến cáo áp dụng việc lấy trung bình phép đo trên vài mill giây hoặc vài chu kỳ PWM.
Thiết bị cấp điện cho EV phải kiểm tra xác nhận rằng EV được nối đúng bằng cách kiểm tra xem có điốt trong mạch điều khiển quá trình sạc, trước khi cấp điện cho hệ thống. Việc này phải được thực hiện tại điểm chuyển tiếp từ x1 sang x2 hoặc ở tối thiểu một lần trong trạng thái x2, trước khi đóng cơ cấu đóng cắt nguồn. Việc có điốt được phát hiện nếu phía thấp của tín hiệu PWM nằm trong dải điện áp xác định trong Bảng A.4.
Thiết bị cấp điện cho EV phải mở hoặc đóng cơ cấu đóng cắt nguồn trong thời gian nêu trong Bảng A.6.
Kiểm tra sự phù hợp bằng thử nghiệm như trong Điều A.4.
Trạng thái thay đổi giữa A, B, C và D tạo ra bởi EV hoặc bởi người sử dụng.
Trạng thái thay đổi giữa x1 và x2 được tạo ra bởi thiết bị cấp điện cho EV.
Sự thay đổi giữa trạng thái x1 và x2 chỉ ra sự sẵn sàng (x2) hoặc không sẵn sàng (x1) của nguồn cấp cho EV.
Bảng A.5 - Đáp ứng trạng thái
| Trạng thái | Mô tả | Đáp ứng |
| x1 a | Thiết bị cấp điện cho EV sẽ không cung cấp năng lượng, ví dụ: • do thiếu nguồn sẵn có trong lưới điện cung cấp • thiết bị cấp điện cho EV dừng có chủ ý do gián đoạn hoặc giới hạn nguồn khác | Nếu có sẵn năng lượng, thiết bị cấp điện cho EV sẽ thay đổi sang x2 b theo trình tự 3.1 hoặc 3.2 trong Bảng A.6. EV có thể sử dụng sự chuyển tiếp này như một tác động để khởi động hoặc tiếp tục lại việc sạc. |
| Trạng thái E | Trạng thái này thường được tạo ra bởi điều kiện lỗi, ví dụ: • Không có nguồn đến thiết bị cấp điện cho EV (ví dụ mất điện áp xoay chiều) • Ngắn mạch giữa dây điều khiển quá trình sạc và dây bảo vệ. Trạng thái này không được sử dụng một cách có chủ ý bởi thiết bị cấp điện cho EV để báo hiệu, ngoại trừ công việc xung quanh trong A.5.3. | Thiết bị cấp điện cho EV nhả chốt/nhả khóa ổ cắm ở tối đa là 30 s, nếu có. |
| Trạng thái F | Trạng thái này thường được đặt một cách có chủ ý bởi thiết bị cấp điện cho EV để báo hiệu điều kiện sự cố, ví dụ: • cần bảo trì thiết bị cấp điện cho EV | Thiết bị cấp điện cho EV nhả chốt/nhả khóa ổ cắm ở tối đa là 30 s, nếu có. |
| CHÚ THÍCH 1: Trong trường hợp mất nguồn và nếu thiết bị cấp điện cho EV có pin/acquy dự phòng thì thiết bị cấp điện cho EV có thể vẫn ở trạng thái x1. Sau khi pin/acquy kiệt, thiết bị cấp điện cho EV sẽ chuyển sang trạng thái E. CHÚ THÍCH 2: Trong trường hợp trạng thái F và nếu thiết bị cấp điện cho EV có khả năng nhả chốt/nhả khóa ổ cắm thông qua tương tác của người sử dụng (ví dụ sự xác nhận) thì không cần nhả chốt/nhả khóa trong vòng 30 s theo trình tự 12 trong Bảng A.6. a Trạng thái x1 có thể được tham chiếu đến trạng thái A1 hoặc trạng thái B1 hoặc trạng thái C1 hoặc trạng thái D1. b Trạng thái x2 có thể được tham chiếu đến trạng thái B2 hoặc trạng thái C2 hoặc trạng thái D2. | ||
Sau khi thay đổi sang trạng thái F và trong khi vẫn tồn tại lý do để chuyển sang trạng thái F, thiết bị cấp điện cho EV với cáp được gắn cố định (trường hợp C) phải:
- duy trì ở trạng thái F, hoặc
- duy trì ở trạng thái F trong tối thiểu 300 ms sau đó thay đổi sang trạng thái x1 (và được giữ ở đó) để phát hiện xem EV có được nối không.
Nếu hỏng hóc không thể phục hồi sau khi ngắt phích nối xe điện thì thiết bị cấp điện cho EV phải:
- duy trì ở trạng thái hoặc thay đổi sang trạng thái F, hoặc
- duy trì ở trạng thái x1, nếu thiết bị cấp điện cho EV cung cấp chỉ thị (ví dụ nhìn thấy được) để thể hiện trạng thái “chưa sẵn sàng”.
Khi không có điều kiện sự cố trong thiết bị cấp điện cho EV, thiết bị cấp điện cho EV không được sử dụng trạng thái F để báo hiệu rằng thiết bị cấp điện cho EV sẽ không cung cấp năng lượng cho EV. Thay vào đó, việc này phải được thực hiện bởi trạng thái x1.
Cho phép chuyển tiếp từ trạng thái E hoặc trạng thái F sang trạng thái khác (x1 hoặc x2).
Nếu EV được nối với thiết bị cấp điện cho EV không sử dụng chu kỳ làm việc 5 %, và cần sự xác nhận (ví dụ nhận biết bằng RFID, thanh toán, v.v.), tín hiệu điều khiển quá trình sạc phải được giữ ở x1 chừng nào mà năng lượng chưa được phép cung cấp. Trong trường hợp khi không cần sự xác nhận, hệ thống có thể chuyển sang trạng thái x2.
Trong trường hợp thiết bị cấp điện cho EV yêu cầu sự xác nhận để cấp nguồn, sự thay đổi từ trạng thái CX hoặc DX sang trạng thái BX không được làm mất sự xác nhận. Điều này có nghĩa là không cần lặp lại sự xác nhận.
Xem Hình A.3 và Hình A.4 đối với các sơ đồ trạng thái.

Chữ số nằm trong ngoặc tham chiếu đến trình tự trong Bảng A.6.
Sự thay đổi từ trạng thái bất kỳ sang trạng thái Ax, E hoặc F có thể diễn ra bất cứ lúc nào.
a Có thể là trạng thái D1 (3 V).
b Có thể là trạng thái D2 (3 V PWM).
Không phải tất cả sự thay đổi trạng thái và trình tự được mô tả trong Bảng A.6 đều được thể hiện trên hình này, ví dụ sự thay đổi từ trạng thái bất kỳ sang trạng thái Ax, trạng thái E hoặc trạng thái F có thể diễn ra bất cứ lúc nào.
Hình A.3 - Sơ đồ trạng thái đối với điều khiển quá trình sạc thông thường (tham khảo)

Chữ số nằm trong ngoặc tham chiếu đến trình tự trong Bảng A.6.
Không phải tất cả sự thay đổi trạng thái và trình tự được mô tả trong Bảng A.6 đều được thể hiện trên hình này, ví dụ sự thay đổi từ trạng thái bất kỳ sang trạng thái Ax, trạng thái E hoặc trạng thái F có thể diễn ra bất cứ lúc nào.
a Có thể là trạng thái D1 (3 V).
b Có thể là trạng thái D2 (3 V PWM).
CHÚ THÍCH: Dẫn hướng đơn giản không được hỗ trợ trong SAE J1772:2016.
Hình A.4 - Sơ đồ trạng thái đối với điều khiển quá trình sạc đơn giản (tham khảo)
Bảng A.6 chỉ ra trình tự các nguyên tắc và sự chuyển tiếp từ trạng thái này sang trạng thái khác với các yêu cầu về định thời gian khi áp dụng được. Một số sự chuyển tiếp có thể có nhưng không được chỉ ra trong bảng này.
Nếu thiết bị cấp điện cho EV hoặc EV thay đổi sang trạng thái mới trong thời gian được chỉ ra cho trình tự đó thì trình tự mới được khởi động và thay cho trình tự trước đây.
Bảng A.6 - Danh mục các trình tự
Bảng A.6: Trình tự 1.1 Cắm vào (với S2)
| Sơ đồ ví dụ | Trạng thái hoặc chuyển tiếp | Điều kiện | Định thời gian |
|
Nguồn AC duy trì cắt S2 duy trì mở Dòng điện AC duy trì cắt Cơ cấu tác động: n/a | A1 | (1) EV không được nối, + 12 V | (t2-t1) = không có giá trị lớn nhất a |
| A1→B1 hoặc A2→B2 (không thể hiện trên hình) | (2) Cụm cáp được nối với xe điện và với thiết bị cấp điện cho EV, +9 V |
|
Bảng A.6: Trình tự 1.2 Cắm vào (có/không có S2 hoặc S2 luôn ở vị trí đóng)
| Sơ đồ ví dụ | Trạng thái hoặc chuyển tiếp | Điều kiện | Định thời gian |
|
Nguồn AC duy trì cắt S2 đã đóng hoặc luôn đóng Dòng điện AC duy trì cắt Cơ cấu tác động: n/a | A1 | (1) EV không được nối, + 12 V | (t3-t1) = không có giá trị lớn nhất a |
| A1→C1/D1 hoặc A2→C2/D2 (không thể hiện trên hình) | (3) Cụm cáp được nối với xe điện và với thiết bị cấp điện cho EV. CHÚ THÍCH 1: Trình tự này thể hiện EV làm việc ở chức năng điều khiển quá trình sạc đơn giản. CHÚ THÍCH 2: t2 không tồn tại trong trình tự này. CHÚ THÍCH 3: Trong trường hợp trình tự 1.2 này, thiết bị cấp điện cho EV có thể giả thiết EV làm việc ở chức năng điều khiển quá trình sạc đơn giản và có thể không tuân thủ chỉ thị giới hạn dòng bởi PWM. Để phát hiện xem EV có hoạt động ở chức năng điều khiển quá trình sạc đơn giản hay không, thiết bị cấp điện cho EV nên bắt đầu ở trạng thái A1. Dẫn hướng đơn giản không được hỗ trợ trong SAE J1772:2016. |
|
Bảng A.6: Trình tự 2.1 Rút phích cắm ở trạng thái Bx
| Sơ đồ ví dụ | Trạng thái hoặc chuyển tiếp | Điều kiện | Định thời gian |
|
Nguồn AC duy trì cắt S2 duy trì mở Dòng điện AC duy trì cắt Cơ cấu tác động: n/a | B2→A2 hoặc B1→A1 (không thể hiện trên hình) | (19) Phích cắm được ngắt khỏi thiết bị cấp điện cho EV hoặc phích nối xe điện được ngắt khỏi ổ nối vào EV. (20) EV không được nối Thiết bị cấp điện cho EV phải cho phép tự động rút phích cắm, ở thời gian lớn nhất 5 s, khi đi vào trạng thái A (trường hợp A hoặc B) trừ khi việc khóa được khởi động thông qua tác động của người sử dụng (ví dụ sự xác nhận). Sau đó chỉ có thể thực hiện việc nhả chốt/nhả khóa bằng tác động thích hợp của người sử dụng. Trong trường hợp A, EV có cáp gắn liền, cơ cấu đóng cắt có thể được bổ sung vào mạch điều khiển quá trình sạc, trên phía EV (cáp, phích cắm, xe điện) để mô phỏng việc ngắt EV (trạng thái A) | (t20-t19) = không có giá trị lớn nhất a |
Bảng A.6: Trình tự 2.2 Rút phích cắm ở trạng thái Cx, Dx
| Sơ đồ ví dụ | Trạng thái hoặc chuyển tiếp | Điều kiện | Định thời gian |
|
Cơ cấu tác động: C2 (hoặc D2) → A2 | C2, D2→A2 | (19) Trường hợp sự cố, nếu - mạch điều khiển quá trình sạc bị đứt, hoặc - phích cắm bị ngắt khỏi thiết bị cấp điện cho EV đang có tải, hoặc - phích nối xe điện bị ngắt khỏi ổ nối vào EV đang có tải, thiết bị cấp điện cho EV phải mở cơ cấu đóng cắt của nó. EV phải mở S2 của nó, nếu có | (t20-t19) = Giá trị lớn nhất 100 ms |
| từ t19 Giá trị lớn nhất 3s | |||
| C2, D2→A2 | (19) Trường hợp sự cố, nếu - mạch điều khiển quá trình sạc bị đứt, hoặc - phích cắm bị ngắt khỏi thiết bị cấp điện cho EV đang có tải, hoặc - phích nối xe điện bị ngắt khỏi ổ nối vào EV đang có tải, thiết bị cấp điện cho EV phải mở cơ cấu đóng cắt của nó. EV phải mở S2 của nó, nếu có | (t20-t19) = Giá trị lớn nhất 100 ms
| |
| từ t19 Giá trị lớn nhất 3s | |||
| Cơ cấu tác động: C1 (hoặc D1) → A1 | C2, D2→A2 hoặc C1, D1→A1 | (19) EV không được nối Thiết bị cấp điện cho EV phải cho phép tự động rút phích cắm, ở thời gian lớn nhất 5 s, khi đi vào trạng thái A (trường hợp A hoặc B) trừ khi việc khóa được khởi động thông qua tác động của người sử dụng (ví dụ sự xác nhận). Sau đó chỉ có thể thực hiện việc nhả chốt/nhả khóa bằng tác động thích hợp của người sử dụng. Trong trường hợp A, EV có cáp gắn liền, cơ cấu đóng cắt có thể được bổ sung vào mạch điều khiển quá trình sạc, trên phía EV (cáp, phích cắm, phương tiện) để mô phỏng việc ngắt EV (trạng thái A), EV sử dụng nó cần đảm bảo rằng tải nhỏ hơn 1 A. |
|
Bảng A.6: Trình tự 3.1 Thiết bị cấp điện cho EV sẵn sàng cấp điện (trạng thái B)
| Sơ đồ ví dụ | Trạng thái hoặc chuyển tiếp | Điều kiện | Định thời gian |
|
Nguồn AC duy trì cắt S2 duy trì mở Dòng điện AC duy trì cắt Cơ cấu tác động: thiết bị cấp điện cho EV có thể cấp năng lượng | B1→B2 | (5) Thiết bị cấp điện cho EV có thể cấp nguồn, và chỉ thị dòng điện lớn nhất bởi chu kỳ làm việc PWM. EV có thể phát hiện sự chuyển tiếp từ B1 sang B2, ví dụ để đánh thức. CHÚ THÍCH 4: Trình tự này có thể thực hiện khi bắt đầu giai đoạn sạc hoặc khởi động lại giai đoạn sạc. | (t5-t4) = không có giá trị lớn nhất a |
Bảng A.6: Trình tự 3.2 Thiết bị cấp điện cho EV sẵn sàng cấp điện (trạng thái C)
| Sơ đồ ví dụ | Trạng thái hoặc chuyển tiếp | Điều kiện | Định thời gian |
|
S2 duy trì đóng Dòng điện AC duy trì cắt Cơ cấu tác động t4: thiết bị cấp điện cho EV có thể cấp năng lượng Cơ cấu tác động t5: C1 → C2 hoặc D1 → D2 | C1→C2 hoặc D1→D2 (không thể hiện trên hình) | (5) Thiết bị cấp điện cho EV có khả năng cấp năng lượng, và chỉ thị dòng điện lớn nhất bằng chu kỳ làm việc PWM. | (t5-t4) = Không có giá trị lớn nhất a |
| (6) Thiết bị cấp điện cho EV sẵn sàng nhận năng lượng. (7) Thiết bị cấp điện cho EV cấp điện cho hệ thống. Nếu trạng thái D2 được phát hiện, nguồn sẽ chỉ đóng nếu đáp ứng yêu cầu thông gió. Nếu chu kỳ làm việc tương ứng với 5 % thì thiết bị cấp điện cho EV có thể không cấp điện cho hệ thống mà không có truyền thông số (xem Bảng A.8). CHÚ THÍCH 5: Giá trị lớn nhất đối với dòng điện khởi động của EV được xác định trong TCVN 12772 (ISO 17409). | (t6-t5) = 0 s (t7-t6) = Giá trị lớn nhất 3 s |
Bảng A.6: Trình tự 4 EV sẵn sàng sạc điện
| Sơ đồ ví dụ | Trạng thái hoặc chuyển tiếp | Điều kiện | Định thời gian |
|
Dòng điện AC duy trì cắt Cơ cấu tác động: B2 → C2, D2 | B2 → C2, D2
| (6) EV sẵn sàng nhận năng lượng. (7) Thiết bị cấp điện cho EV cấp điện cho hệ thống, trừ khi thiết bị cấp nguồn EV thay đổi trong phạm vi 3 s sang trạng thái khác (ví dụ C1). | (t7-t6) = Giá trị lớn nhất 3 s |
| C2, D2 | Nếu trạng thái D2 được phát hiện, nguồn sẽ chỉ đóng nếu đáp ứng yêu cầu thông gió. Trong trường hợp EV yêu cầu việc trễ thông gió, lệnh thông gió sẽ bật sau khi chuyển từ trạng thái C2 sang trạng thái D2 trong 3 s. Trong trường hợp thiết bị cấp điện cho EV không có thông gió, nó sẽ mở cơ cấu đóng cắt và có thể thay đổi sang trạng thái x1. CHÚ THÍCH 6: Trong trường hợp chu kỳ làm việc 5 %, lượng dòng điện được chỉ thị bởi truyền thông số, thiết bị cấp điện cho EV có thể đóng cơ cấu đóng cắt nguồn chỉ sau khi có sự xác nhận từ truyền thông số. CHÚ THÍCH 7: Giá trị lớn nhất đối với dòng điện khởi động của EV được xác định trong TCVN 12772 (ISO 17409). |
|
Bảng A.6: Trình tự 5 EV bắt đầu sạc điện
| Sơ đồ ví dụ | Trạng thái hoặc chuyển tiếp | Điều kiện | Định thời gian |
|
S2 duy trì đóng Cơ cấu tác động: cấp nguồn AC đến EV | C2, D2 | (8) Dòng điện sạc được lấy bởi EV trong phạm vi giới hạn được chỉ ra bởi chu kỳ làm việc của tín hiệu PWM cho trong Bảng A.8. CHÚ THÍCH 8: Giá trị lớn nhất đối với dòng điện khởi động của EV được xác định trong TCVN 12772 (ISO 17409). | (t8-t7) = Không có giá trị nhỏ nhất, không có giá trị lớn nhất a |
Bảng A.6: Trình tự 6 Thay đổi dòng điện
| Sơ đồ ví dụ | Trạng thái hoặc chuyển tiếp | Điều kiện | Định thời gian |
|
Nguồn AC duy trì sẵn sàng S2 duy trì đóng Cơ cấu tác động: thay đổi chu kỳ làm việc PWM | C2, D2 | (9) Thiết bị cấp điện cho EV chỉ thị việc điều chỉnh dòng điện pha xoay chiều lớn nhất. Sự thay đổi này có thể xuất phát từ lưới, bằng các cài đặt bằng tay hoặc thay đổi tự động được tính toán bởi thiết bị cấp điện cho EV. Thiết bị cấp điện cho EV có thể thay đổi chu kỳ làm việc PWM mọi lúc đến chu kỳ làm việc PWM hợp lệ bất kỳ. Trong làm việc bình thường, trong thời gian điều chỉnh cho phép 5 s (t10-t9), thiết bị cấp điện cho EV không được khởi động một trình tự 6 mới để thay đổi PWM. | Giá trị lớn nhất 10s Từ thời điểm khi thiết bị cấp điện cho EV đạt trạng thái và đáp ứng bằng cách điều chỉnh chu kỳ làm việc |
| (10) EV phải điều chỉnh dòng điện lớn nhất mà nó lấy ra bằng hoặc thấp hơn dòng điện lớn nhất chỉ ra bởi chu kỳ làm việc PWM. | (t10-t9) = Giá trị lớn nhất 5 s |
Bảng A.6: Trình tự 7 EV dừng sạc
| Sơ đồ ví dụ | Trạng thái hoặc chuyển tiếp | Điều kiện | Định thời gian |
|
Nguồn AC duy trì sẵn sàng Cơ cấu tác động: n/a | C2, D2 | (11) Trong làm việc bình thường, EV phải giảm dòng điện xuống giá trị thấp nhất (nhỏ hơn 1 A) trước khi mở S2. Trong làm việc không bình thường (khẩn cấp), EV có thể mở S2 ngay lập tức. | (t12-t11) = không có giá trị lớn nhất a |
| C2, D2→B2 | (12) EV mở S2. CHÚ THÍCH 9: SAE J1772:2016 không quy định dòng điện nhỏ nhất bất kỳ trước khi mở S2. |
|
Bảng A.6: Trình tự 8.1 Thiết bị cấp điện cho EV đáp ứng với EV mở S2 (có PWM)
| Sơ đồ ví dụ | Trạng thái hoặc chuyển tiếp | Điều kiện | Định thời gian |
|
Dòng điện AC : cắt và giữ cắt Cơ cấu tác động: C2/D2 → B2 | B2 | (13) Thiết bị cấp điện cho EV phải mở cơ cấu đóng cắt của nó ứng với sự thay đổi trạng thái từ trạng thái C2/D2 sang trạng thái B2. (Trong hoạt động không bình thường (khẩn cấp), cơ cấu đóng cắt có thể phải mở khi có tải). CHÚ THÍCH 10: SAE J1772:2016 xác định thời gian lớn nhất là 3 s. | (t13-t12) = Giá trị lớn nhất 100 ms |
Bảng A.6: Trình tự 8.2 Thiết bị cấp điện cho EV đáp ứng với EV mở S2 (có/không có PWM)
| Sơ đồ ví dụ | Trạng thái hoặc chuyển tiếp | Điều kiện | Định thời gian |
|
Dòng điện AC : cắt và giữ cắt Cơ cấu tác động: C1/D1 → B1 | B1 | (13) Thiết bị cấp điện cho EV phải mở cơ cấu đóng cắt của nó ứng với sự thay đổi trạng thái từ trạng thái C1/D1 sang trạng thái B1. EV sử dụng mạch điều khiển quá trình sạc đơn giản không có khả năng tạo ra trình tự này. Điều khiển quá trình sạc đơn giản không được hỗ trợ trong SAE J1772:2016. | (t13-t12) = Giá trị lớn nhất 100 ms |
Bảng A.6: Trình tự 9.1 Thiết bị cấp điện cho EV yêu cầu dừng sạc
| Sơ đồ ví dụ | Trạng thái hoặc chuyển tiếp | Điều kiện | Định thời gian |
|
Nguồn AC duy trì đóng S2 duy trì mở đóng Cơ cấu tác động C2,D2 → C1,D1 | C2, D2 → C1, D1 | (13) Thiết bị cấp điện cho EV có thể thay đổi sang trạng thái x1 để chỉ thị EV dừng việc lấy dòng điện. | (t14-t13) = Giá trị lớn nhất 3s |
| C1,D1 | (14) EV phải đáp ứng với PWM trạng thái ổn định, và dừng việc lấy dòng điện. | ||
| Thiết bị cấp điện cho EV có thể mở cơ cấu đóng cắt của nó nếu dòng điện tải của xe điện vượt quá dòng điện lớn nhất chỉ ra bởi PWM theo Bảng A.8 | |||
Bảng A.6: Trình tự 9.2 Thiết bị cấp điện cho EV dừng PWM ở trạng thái B
| Sơ đồ ví dụ | Trạng thái hoặc chuyển tiếp | Điều kiện | Định thời gian |
|
Nguồn AC duy trì cắt S2 duy trì mở Dòng điện AC giữ bằng không Cơ cấu tác động: n/a | B2→B1 | (22) Thiết bị cấp điện cho EV có thể dừng PWM tại thời điểm bất kỳ. EV không cần thực hiện hành động bất kỳ nào. Trường hợp trình tự 3.1 sẽ theo sau trình tự 9.2, thiết bị cấp điện cho EV phải đợi tối thiểu 3 s CHÚ THÍCH 11: Trình tự này có thể can thiệp vào việc sạc theo thời gian hoặc ổn định trước của EV. | (t22-t21) = Không có giá trị lớn nhất a |
Bảng A.6: Trình tự 9.3 Thiết bị cấp điện cho EV dừng PWM ở trạng thái A
| Sơ đồ ví dụ | Trạng thái hoặc chuyển tiếp | Điều kiện | Định thời gian |
|
Nguồn AC duy trì cắt S2 duy trì mở Dòng điện AC giữ bằng không Cơ cấu tác động: B2/C2/D2 → A2 | A2→A1 | (23) Thiết bị cấp điện cho EV có thể dừng PWM tại thời điểm bất kỳ. (24) EV không cần thực hiện hành động bất kỳ nào, ngắt EV. CHÚ THÍCH 12: SAEJ 1772:2016 xác định thời gian cắt nhỏ hơn 2 s. | (t24-t23) = Không có giá trị lớn nhất a
|
Bảng A.6: Trình tự 10.1 EV đáp ứng với yêu cầu dừng sạc
| Sơ đồ ví dụ | Trạng thái hoặc chuyển tiếp | Điều kiện | Định thời gian |
|
Nguồn AC duy trì đóng Cơ cấu tác động: EV dừng lấy dòng điện |
| Trình tự này theo sau trình tự 9.1 và EV đáp ứng trạng thái ổn định bằng cách dừng việc lấy dòng điện. |
|
| C1,D1→B1 | (15) EV phải mở S2. | (t15-t14) = Giá trị lớn nhất 3 s | |
| Trình tự này phải được theo sau bởi trình tự 8.2. EV sử dụng mạch điện dẫn hướng đơn giản không được có khả năng tạo ra trình tự này. Dẫn hướng đơn giản không được hỗ trợ trong SAE J1772:2016. | |||
Bảng A.6: Trình tự 10.2 EV không đáp ứng với yêu cầu dừng sạc
| Sơ đồ ví dụ | Trạng thái hoặc chuyển tiếp | Điều kiện | Định thời gian |
|
S2 duy trì đóng Cơ cấu tác động: C2,D2→C1,D1 |
| Trình tự này theo sau trình tự 9.1 nhưng EV không đáp ứng trạng thái ổn định và dừng việc lấy dòng điện, ngược với trình tự 9.1. | (t16-t13) = Giá trị nhỏ nhất 6 s |
| C1, D1 | (16) Thiết bị cấp điện cho EV có thể mở cơ cấu đóng cắt của nó khi có tải. (Đồng hồ bắt đầu tính từ lúc có thay đổi PWM) | ||
| CHÚ THÍCH 14: t15 không tồn tại do thay đổi bất kỳ của S2 trong trình tự này. Điều khiển quá trình sạc đơn giản không được hỗ trợ trong SAE J1772:2016. | |||
Bảng A.6: Trình tự 11 Tín hiệu EV đến thiết bị cấp điện cho EV
| Sơ đồ ví dụ | Trạng thái hoặc chuyển tiếp | Điều kiện | Định thời gian |
|
Nguồn AC duy trì cắt Dòng điện AC duy trì cắt Cơ cấu tác động: xem ISO 15118 | Bx→Cx/Dx→Bx | (17,18) Chuyển tiếp từ trạng thái Bx sang Cx hoặc Dx và Cx hoặc Dx sang Bx. Thiết bị cấp điện cho EV không được chuyển sang trạng thái F do trình tự 11. Trình tự này là tùy chọn, và chỉ được sử dụng với truyền thông số (bộ tiêu chuẩn ISO/IEC 15118). Trình tự này có thể được sử dụng bởi EV để báo hiệu cho thiết bị cấp điện cho EV (ví dụ đánh thức modem số). EV không được lấy dòng điện trong trình tự này. | (t18-t17) = Giá trị nhỏ nhất 200 ms, lớn nhất 3 s |
Bảng A.6: Trình tự 12 Trạng thái gây ra bởi lỗi hoặc điều kiện sự cố
| Sơ đồ ví dụ | Trạng thái hoặc chuyển tiếp | Điều kiện | Định thời gian |
|
Cơ cấu tác động: trạng thái bất kỳ → E hoặc F | XX→T XX→E (không được thể hiện trên hình) | Thay đổi từ trạng thái bất kỳ sang trạng thái E, cơ cấu đóng cắt của thiết bị cấp điện cho EV phải mở ra. | (t27-t26) = Giá trị lớn nhất 3 s |
| EV phải mở S2, nếu có | (t27-t26) = Giá trị lớn nhất 3 s | ||
| Thiết bị cấp điện cho EV nhả chốt/nhả khóa ổ cắm, nếu có. (Việc định thời gian không được thể hiện trên sơ đồ). CHÚ THÍCH 13: Trong trường hợp B nếu cụm cáp thuộc về người sở hữu thiết bị cấp điện cho EV thì việc nhả chốt/nhả khóa sẽ do người sở hữu thiết bị cấp điện cho EV quyết định. | Lớn nhất 30 s | ||
| Nếu sử dụng khóa, thiết bị cấp điện cho EV phải chốt/khóa phích cắm được cắm vào ổ cắm trước khi đóng cơ cấu đóng cắt của nỏ, theo bộ tiêu chuẩn IEC 62196. | |||
| • Va - Điện áp của điều khiển quá trình sạc ở ổ cắm hoặc ở phích nối xe điện (như thể hiện trên Hình A.1 và Hình A.2). - Nguồn AC - Trạng thái của rơle/côngtắctơ ở thiết bị cấp điện cho EV (thiết bị cấp điện cho EV sẵn sàng cung cấp năng lượng). • S2 - Các đầu nối của tiếp điểm đóng cắt của cơ cấu đóng cắt EV. • Dòng điện AC được lấy - EV có thể lấy điện năng. | |||
| a Chỉ thị “không có giá trị lớn nhất” nghĩa là thời gian trễ không bị ràng buộc và có thể phụ thuộc vào các ảnh hưởng bên ngoài và các điều kiện tồn tại trên thiết bị cấp điện cho EV hoặc EV. | |||
Bảng A.7 - Chu kỳ làm việc PWM được cung cấp bởi thiết bị cấp điện cho EV
| Dòng điện lớn nhất Iav | Chu kỳ làm việc điều khiển quá trình sạc danh nghĩa DN | Mô tả |
| Iav = 0 A | DN = 0 % | Liên tục -12 V, thiết bị cấp điện cho EV chưa sẵn sàng; trạng thái F |
| DN = 100 % | Chưa có sẵn dòng điện - trạng thái x1 (xem Bảng A.5) | |
| Dòng điện lớn nhất được chỉ ra thông qua truyền thông số | DN = 5 % | Chu kỳ làm việc 5 % chỉ ra rằng truyền thông số được yêu cầu và phải được thiết lập giữa EV và thiết bị cấp điện cho EV trước khi cho phép cấp năng lượng. Nếu truyền thông số không thể thiết lập thì thiết bị cấp điện cho EV phải: • giữ trong chu kỳ làm việc 5 % hoặc • thay đổi sang x1 (chu kỳ làm việc 100 %) trong tối thiểu 3 s hoặc • thay đổi sang x1 (chu kỳ làm việc 100 %) trong tối thiểu 3 s và sau đó thay đổi sang chu kỳ làm việc giữa 10 % và 96 %. |
| 6 A < Iav ≤ 1 A | DN = Iav / 0,6 A | 10 % ≤ DN ≤ 85 % |
| 51 A < Iav ≤ 80 A | DN = (Iav / 2,5 A + 64) | 85 % < DN ≤ 96 % |
CHÚ THÍCH: Dung sai của chu kỳ làm việc được thể hiện trong Bảng A.2.
Bảng A.8 - Dòng điện lớn nhất được lấy bởi xe điện
| Chu kỳ làm việc điều khiển quá trình sạc Din tại phích cắm dùng cho EV (trong trường hợp A) hoặc ổ nối vào EV | Dòng điện lớn nhất Imax được lấy bởi xe điện | Mô tả |
| Chu kỳ làm việc < 3 % | 0 A | Không cho phép lấy dòng điện |
| 3 % ≤ Din ≤ 7 % | Như chỉ ra bởi truyền thông số | Chu kỳ làm việc 5 % chỉ ra rằng truyền thông số theo bộ tiêu chuẩn ISO/IEC 15118 hoặc IEC 61851-24 là cần thiết và phải được thiết lập giữa EV và thiết bị cấp điện cho EV trước khi cấp năng lượng. Không cho phép lấy dòng điện khi không có truyền thông số. Truyền thông số cũng có thể được sử dụng với các chu kỳ làm việc khác. |
| 7 % < Din < 8 % | 0 A | Không cho phép lấy dòng điện |
| 8 % ≤ Din < 10 % | 6 A |
|
| 10 % ≤ Din ≤ 85 % | Din x 0,6 A |
|
| 85 % < Din ≤ 96 % | (Din - 64) x 2,5 A |
|
| 96 % < Din ≤ 97 % | 80 A |
|
| 97 % < Din ≤ 100 % | 0 A | Không cho phép lấy dòng điện |
| Nếu tín hiệu PWM nằm trong khoảng từ 8 % đến 97 % và có thiết lập truyền thông số, dòng điện lớn nhất không được vượt quá dòng điện chỉ ra bởi giá trị giới hạn dưới của tín hiệu PWM hoặc truyền thông số. Trong các hệ thống 3 pha, giá trị chu kỳ làm việc chỉ ra giới hạn dòng điện trên mỗi pha. Thiết bị cấp điện cho EV có thể khởi động ở giá trị hợp lệ bất kỳ của chu kỳ làm việc, và có thể thay đổi trong nguồn cấp. EV phải phát hiện tần số. Trong trường hợp tần số nằm ngoài dải (1 ± 5 %) kHz thì EV không nên sạc điện. Đối với EV sử dụng điều khiển quá trình sạc đơn giản thì điều này là không áp dụng được. Giá trị cho dưới dạng “dòng điện lớn nhất (Imax) được lấy ra bởi xe điện” không bao gồm dòng điện khởi động hoặc dòng điện rò ví dụ như dòng điện chạy trong các tụ điện y. | ||
A.4 Quy trình thử nghiệm
A.4.1 Quy định chung
Điều A.4 mô tả các thử nghiệm miễn nhiễm của thiết bị cáp điện cho EV với dung sai rộng lên mạch điều khiển quá trình sạc và sự có mặt của các tín hiệu dữ liệu tần số cao lên mạch điều khiển quá trình sạc. Thiết bị cấp điện cho EV được thiết kế để phù hợp với các tham số như thể hiện trong Điều A.2 và Điều A.3. Tuy nhiên, thiết bị cấp điện cho EV cần chịu được sự thay đổi nhẹ của tham số (ví dụ do tiếp xúc kém hoặc rò trên mạch điều khiển quá trình sạc) để đảm bảo cấp năng lượng tin cậy cho EV trong hầu hết các điều kiện.
A.4.2 Yêu cầu về kết cấu của bộ mô phỏng EV
Thử nghiệm được thực hiện bằng cách sử dụng bộ mô phỏng EV trên mạch điều khiển quá trình sạc cho phép thử nghiệm trong làm việc bình thường và ở các giới hạn dung sai cho phép đối với điện áp và kể cả việc chịu tín hiệu tần số cao trên mạch điều khiển quá trình sạc. Kế hoạch thử nghiệm được mô tả trong Điều A.4 cho phép thử nghiệm thiết bị cấp điện cho EV trong làm việc bình thường và khi chịu các tín hiệu tần số cao trên mạch điều khiển quá trình sạc.
Bộ mô phỏng EV phải có khả năng thử nghiệm thiết bị cấp điện cho EV với tất cả các giá trị điện trở có thể có như chỉ ra trong Bảng A.9 với các giá trị dưới đây đối với các linh kiện khác.
• Cvtest phải sử dụng giá trị lớn nhất từ Bảng A.3 (bao gồm 1 000 pF của bộ phát);
• Lsvtest phải sử dụng giá trị lớn nhất cho phép từ Bảng A.3;
• Cctest phải sử dụng giá trị lớn nhất từ Bảng A.2;
• Tín hiệu thử nghiệm tần số cao phải được đưa vào ổ cắm thiết bị cấp điện cho EV đối với trường hợp A và B và vào bộ nối xe điện đối với trường hợp C;
• Điốt phải phù hợp với các quy định kỹ thuật trong Bảng A.3;
• 9 giá trị điện trở thử nghiệm phải nằm trong phạm vi dung sai 0,2 % giá trị được chỉ ra trong Bảng A.9.
Bảng A.9 - Các giá trị điện trở thử nghiệm
| Điện trở thử nghiệm | Giá trị nhỏ nhất | Giá trị danh nghĩa | Giá trị lớn nhất |
| R3test (Ω) | 1 870 | 2 740 | 4 610 |
| R2test (Ω) Trạng thái Cx | 909 | 1 300 | 1 723 |
| R2test (Ω) Trạng thái Dx | 140 | 270 | 448 |
| Bảng này không áp dụng cho các giá trị được sử dụng trên xe điện (xem Bảng A.3). | |||
CHÚ THÍCH: Ví dụ về bố trí thử nghiệm được mô tả trong A.4.10, Hình A.8.
A.4.3 Quy trình thử nghiệm
Hoạt động đúng của thiết bị cấp điện cho EV phải được thử nghiệm trong các điều kiện dưới đây.
Bộ phát sóng hình sin có trở kháng 50 Ω được nối vào mạch điều khiển quá trình sạc thông qua tụ điện 1 000 pF, như thể hiện trên Hình A.8.
Biên độ đầu ra của bộ phát sóng hình sin phải được điều chỉnh theo cách sao cho thành phần điện áp tần số cao trên dây điều khiển quá trình sạc là 2,5 V đỉnh-đỉnh ở 1 MHz, được đo ở ổ cắm dùng cho EV (trường hợp A và B) hoặc phích nối xe điện (trường hợp C hoặc cụm cáp Chế độ 2) trong trạng thái B tại thời điểm bắt đầu mỗi trình tự.
Tần số của bộ phát sóng hình sin phải quét trên dải tần từ 1 MHz đến 30 MHz với độ rộng quét theo loga là 4 % và thời gian giữ là 0,5 s.
Nếu không có quy định khác, điện áp đầu vào từ nguồn cấp điện phải là giá trị danh định, trong phạm vi dung sai của nó.
Nếu không có quy định khác, các thử nghiệm phải được tiến hành ở nơi không có gió lùa và ở nhiệt độ môi trường (20 ± 5) °C.
CHÚ THÍCH: Việc đo dây điều khiển quá trình sạc sẽ tiến hành trên thiết bị cấp điện cho EV, ổ cắm hoặc phích cắm, trong trường hợp A và trường hợp B, và trên bộ nối EV trong trường hợp C.
A.4.4 Tần số máy hiện sóng và thử nghiệm điện áp của bộ phát
R2test (trạng thái Cx), R2test (trạng thái Dx) và R3test phải ở giá trị danh nghĩa đối với thử nghiệm này.
Tần số phải nằm trong phạm vi ±0,5 % của 1 000 Hz ở trạng thái B2 và C2 và D2 (nếu có hỗ trợ thông gió).
Tần số và điện áp phải được đo ở các tiếp điểm CP và PE của ổ cắm dùng cho EV (trong trường hợp A và trường hợp B) hoặc của phích nối xe điện (trong trường hợp C hoặc cụm cáp Chế độ 2).
Độ chụm của phép đo điện áp đối với thử nghiệm này phải tốt hơn ±0,5 %.
Điện áp đo được tại đầu ra thiết bị cấp điện cho EV phải như cho trong Bảng A.10.
Bảng A.10 - Các tham số của điện áp điều khiển quá trình sạc
|
| Điện áp nhỏ nhất | Điện áp lớn nhất |
| Trong trạng thái A1 và phần dương của tín hiệu PWM trong trạng thái A2 | 11,4 | 12,6 |
| Trong trạng thái B1 và phần dương của tín hiệu PWM trong trạng thái B2 | 8,37 | 9,59 |
| Trong trạng thái C1 và phần dương của tín hiệu PWM trong trạng thái C2 | 5,47 | 6,53 |
| Phần âm của tín hiệu PWM trong trạng thái A2 và B2 | -12,6 | -11,4 |
Điện trở bên trong của thiết bị cấp điện cho EV (R1_calc) được tính bằng công thức
R1_calc = 2 740 x (U_State A - U_State B) / (U_State B - 0,7)
U_State A và U_State B là hai giá trị điện áp dương đo được trong thử nghiệm của Bảng A.10 và VR2 là giá trị của điện áp dương theo R2test trong trạng thái B.
R1_calc phải bằng 1 000 Ω ± 3 %.
A.4.5 Thử nghiệm chu kỳ làm việc
Chu kỳ làm việc phải được thử nghiệm ở 5 % (nếu có), 10 % và dòng điện lớn nhất do nhà chế tạo thiết bị cấp điện cho EV công bố (trong trường hợp thiết bị cấp nguồn không thay đổi PWM nó chỉ được thử nghiệm ở chu kỳ làm việc mặc định).
R2test (trạng thái Cx), R2test (trạng thái Dx) và R3test phải ở giá trị danh nghĩa đối với thử nghiệm này.
Phép đo phải được tiến hành ở các tiếp điểm CP và PE của ổ cắm (trong trường hợp A và trường hợp B) hoặc của phích nối xe điện (trong trường hợp C).
Chu kỳ làm việc phải được đánh giá tại điểm cắt 0 V.
A.4.6 Thử nghiệm dạng sóng xung
Dạng xung PWM phải nằm trong phạm vi các giới hạn chỉ ra trong Bảng A.11.
R2test (trạng thái Cx), R2test (trạng thái Dx) và R3test phải ở giá trị danh nghĩa đối với thử nghiệm này.
Bảng A.11 - Tham số thử nghiệm của các tín hiệu điều khiển quá trình sạc
| Tham số | Giá trị lớn nhất | Đơn vị | |
| Thời gian tăng (10 % đến 90 %) | Trạng thái B | 10 | μs |
| Trạng thái C | 7 | μs | |
| Trạng thái D a | 5 | μs | |
| Thời gian giảm (90 % đến 10 %) | Trạng thái B, C, D a | 13 | μs |
| CHÚ THÍCH: Các tín hiệu được đánh giá đối với các giá trị điện trở danh nghĩa trong mạch thử nghiệm điều khiển quá trình sạc trong Bảng A.9. a Trong trường hợp có hỗ trợ thông gió bởi thiết bị cấp điện cho EV. | |||
A.4.7 Thử nghiệm các trình tự
A.4.7.1 Quy định chung
Thử nghiệm này kiểm tra nguồn xoay chiều và định thời gian để thử nghiệm hoạt động ở các mức điện áp lớn nhất và nhỏ nhất cho phép.
Các thử nghiệm này kiểm tra hoạt động của điều khiển dẫn hướng trong một chu kỳ hoàn chỉnh bằng cách sử dụng các giá trị điện trở xác định trong Bảng A.12.
Trong trường hợp thiết bị cấp điện cho EV không thể thay đổi chu kỳ làm việc thì không cần đáp ứng trình tự 6.
Đối với nguồn EV, tất cả các trình tự cần được kiểm tra với định thời gian theo Bảng A.6. Thời gian trễ nhỏ nhất 20 s phải phân tách các trình tự trừ khi trễ ngắn hơn được yêu cầu trong Bảng A.6.
Bộ mô phỏng EV phải đợi tối thiểu 20 s trong trường hợp yêu cầu “không có giá trị lớn nhất” đối với EV trước khi tiến hành bước tiếp theo.
Việc nhả chốt/nhả khóa của bộ nối trong thiết bị cấp điện cho EV, nếu có, cần được tiến hành theo Bảng A.5.
Bốn chu kỳ sạc tiêu chuẩn hoàn chỉnh phải được thực hiện bằng cách sử dụng các giá trị điện trở chỉ ra trong Bảng A.12. Thiết bị cấp điện cho EV phải được coi là không đạt thử nghiệm này nếu không hoàn thành chu kỳ này.
Bảng A.12 - Tham số đối với các thử nghiệm trình tự
|
| R3test | R2test Trạng thái Cx | R2test Trạng thái Dx | Điện áp tần số cao |
|
| Ω | Ω | Ω |
|
| Thử nghiệm 1 | 4 610 | 1 723 | 448 | Không có |
| Thử nghiệm 2 | 4 610 | 1 723 | 448 | Có |
| Thử nghiệm 3 | 1 870 | 909 | 140 | Không có |
| Thử nghiệm 4 | 1 870 | 909 | 140 | Có |
| Dung sai điện trở tốt hơn hoặc bằng ±0,2 %. Thử nghiệm điện áp HF chỉ cần thiết đối với thiết bị cấp điện cho EV được thiết kế cho truyền thông số. Các điện áp thấp hơn có thể áp dụng cho thiết bị cấp điện cho EV không được thiết kế cho các hệ thống truyền thông số. CHÚ THÍCH: Thử nghiệm điện áp HF đang được xem xét trong ISO 15118-3. | ||||
A.4.7.2 Thử nghiệm trình tự sử dụng mạch điều khiển quá trình sạc thông thường
Hình A.5 thể hiện trình tự sạc sử dụng mạch điều khiển quá trình sạc thông thường.
Thử nghiệm thiết bị cấp điện cho EV bằng cách mô phỏng EV sử dụng mạch điều khiển quá trình sạc thông thường 1.1 à 3.1 à 4 à 7 à 8.1 à 4 à 6 à 7 à 8.1 à 2.1 à 9.3 như thể hiện trên Hình A.5.

Hình A.5 - Trình tự thử nghiệm sử dụng mạch điều khiển quá trình sạc thông thường
A.4.7.3 Thử nghiệm trình tự sử dụng mạch điều khiển quá trình sạc đơn giản
Thử nghiệm thiết bị cấp điện cho EV bằng cách mô phỏng EV sử dụng mạch điều khiển quá trình sạc đơn giản 1.2 à 3.2 à 5 à 6 à 2.2 như thể hiện trên Hình A.6.

Hình A.6 - Trình tự thử nghiệm sử dụng mạch điều khiển quá trình sạc đơn giản
A.4.7.4 Thử nghiệm tùy chọn thiết bị cấp điện cho EV hỗ trợ lưới điện
Thử nghiệm tùy chọn thiết bị cấp điện cho EV hỗ trợ quản lý lưới điện bằng cách mô phỏng EV sử dụng mạch điều khiển quá trình sạc thông thường như thể hiện trên Hình A.7.
Thử nghiệm này được thực hiện bằng cách sử dụng các giá trị danh nghĩa của R2 (trạng thái Cx), R2 (trạng thái Dx) và R3 như cho trong Bảng A.12 sử dụng các trình tự sau:
1.1 à 3.1 à 4 à 9.1 à 10.1 à 8.2 à 4 à 7 à 8.1 à 2.1 à 9.3

Hình A.7 - Trình tự thử nghiệm tùy chọn có gián đoạn bởi thiết bị cấp điện cho EV
Trong trình tự 4, đến trạng thái E và ngắt nguồn khỏi thiết bị cấp điện cho EV.
A.4.8 Thử nghiệm ngắt dây bảo vệ
Thiết bị cấp điện cho EV phải cắt nguồn trong tối đa là 100 ms sau khi dây bảo vệ bị gián đoạn (thử nghiệm cũng là một phần của Bảng A.13).
Thử nghiệm phải được bắt đầu ở trạng thái C hoặc D và được duy trì trong tối thiểu 5 s. Cơ cấu đóng cắt phụ trợ ngắt dây bảo vệ giữa EV và thiết bị cấp điện cho EV hoặc bộ mô phỏng EV.
A.4.9 Thử nghiệm các giá trị ngắn mạch của điện áp
Thử nghiệm này kiểm tra sự phù hợp với các yêu cầu định thời gian của Bảng A.6 trình tự 12.
Thử nghiệm này phải được bắt đầu với R2test và R3test ở giá trị danh nghĩa. Khi trạng thái C hoặc D được giữ trong tối thiểu 5 s, điện trở phụ 120 Ω được chuyển mạch để nối giữa dây điều khiển quá trình sạc và dây bảo vệ.
A.4.10 Ví dụ về bộ mô phỏng thử nghiệm của xe điện (tham khảo)
Hình A.8 đưa ra ví dụ về mạch thử nghiệm có thể có cho phép mô phỏng xe điện trong khi sạc. Việc đóng cắt các giá trị điện trở (xem Bảng A.12) cho phép các giá trị điện áp cực đoan được thử nghiệm theo Bảng A.9. Bộ phát tín hiệu mô phỏng sự có mặt của thiết bị mang dữ liệu tần số cao.

CHÚ DẪN
| DUT | Thiết bị cấp điện cho EV cần thử nghiệm |
| CP | Tiếp điểm điều khiển quá trình sạc |
| Prox | Tiếp điểm vị trí |
| HF-Gen | Bộ phát sóng hình sin 1 MHz - 30 MHz đầu ra 50 Ω |
| Mes | Phép đo độ rộng xung, điện áp và điện áp tần số cao |
| D1 | Điốt cắt nhanh (ví dụ 1N4934, Irms = 1 A, Vr > 100 V, Tr = 200 ns) |
| R30, R31, R32, R40, R41, R42, R50, R51, R52 | Xem CHÚ THÍCH 2 |
| Cv, Cg | Xem CHÚ THÍCH 2 |
| SW-Pr, R10, R11 | Mã hóa vị trí và dòng điện đối với phích nối kiểu 2 trường hợp A và B (mạch điện của phích nối kiểu 1 không được thể hiện). Các giá trị khác có thể bổ sung nếu cần |
| SW-Cc, Cc | Điện dung cáp. Vị trí 3 được sử dụng cho trường hợp A và trường hợp B. |
| SW-Sh, R13 | Thử nghiệm ngắn mạch điều khiển quá trình sạc |
| RL | Thể hiện dưới dạng tải của dòng điện xe điện |
| Cf, Rf | Tụ điện Y dùng cho lọc HF (47 nF) và điện trở (1 MΩ) |
| C1, R12 | Lse như xác định trong Bảng A.2 (giá trị lớn nhất) |
| (A), (B) | Xem CHÚ THÍCH 3 và CHÚ THÍCH 4 |
CHÚ THÍCH 1: HF-Gen và thiết bị đo được nối gần nhất có thể với ổ cắm dùng cho EV (trường hợp A và B) hoặc phích cắm dùng cho EV (trường hợp C).
CHÚ THÍCH 2: Sử dụng SW2, SW3, SW4, SW5 và SW6:
Cơ cấu đóng cắt S2 trên Hình A.1 được mô phỏng bởi SW2 như sau:
- Vị trí 2: trạng thái Bx (S2 mở);
- Vị trí 1: trạng thái Cx (S2 đóng);
- Vị trí 3: trạng thái Dx (S2 đóng).
Điện trở R2 trên Hình A.1 được mô phỏng bởi SW4 và các điện trở R40 (422 Ω), R41 (392 Ω) và R42 (909 Ω) với SW6 ở vị trí 1 như sau:
- Vị trí 2: R2test có giá trị danh nghĩa của nó;
- Vị trí 1: R2test có giá trị thử nghiệm nhỏ nhất đối với trạng thái Cx;
- Vị trí 3: R2test có giá trị thử nghiệm lớn nhất đối với trạng thái Cx;
- Vị trí 2 của SW6 được sử dụng để thử nghiệm từ trễ của thiết bị phát hiện thiết bị cấp điện cho EV (xem A.4.11).
Điện trở R2 trên Hình A.1 đối với trạng thái Dx được mô phỏng bởi SW5 và các điện trở R50 (178 Ω), R51 (130 Ω) và R52 (140 Ω) như sau:
- Vị trí 2: R2test có giá trị danh nghĩa của nó đối với trạng thái Dx;
- Vị trí 1: R2test có giá trị thử nghiệm nhỏ nhất đối với trạng thái Dx;
- Vị trí 3: R2test có giá trị thử nghiệm lớn nhất đối với trạng thái Dx.
Điện trở R3 trên Hình A.1 được mô phỏng bởi SW3 và các điện trở R30 (1 870 Ω), R31 (920 Ω) và R32 (1 820 Ω) như sau:
- Vị trí 2: R3test có giá trị danh nghĩa của nó;
- Vị trí 1: R3test có giá trị thử nghiệm nhỏ nhất;
- Vị trí 3: R3test có giá trị thử nghiệm lớn nhất.
CHÚ THÍCH 3: Mạch điện vị trí thường là một phần của phích cắm dùng cho EV. Nó cũng có thể nằm trong thiết bị thử nghiệm. Hai đường dây nối đất được thể hiện trên hình để dễ hiểu nhưng một đường dây là đủ.
CHÚ THÍCH 4: Mạch mô phỏng không đấu nối với đầu nối đất của DUT và không nối trực tiếp với mạch nối đất bảo vệ của vị trí thử nghiệm.
CHÚ THÍCH 5: Chiều dài cáp sạc của thiết bị thử nghiệm nhỏ hơn 3 m.
CHÚ THÍCH 6: Các điện trở màng kim loại được sử dụng với dung sai 0,2 % hoặc tốt hơn. Hầu hết các điện trở này có thể được chọn từ bảng giá trị điện trở ưu tiên E48 như thể hiện trong Bảng 2, 4.2 của IEC 60063:2015. Điện trở R31 và R32 có thể được chọn từ bảng E192. Các giá trị của chúng cũng có thể được thiết lập bằng cách sử dụng các điện trở từ E48.
CHÚ THÍCH 7: Sử dụng các cơ cấu đóng cắt chất lượng cao (ví dụ các tiếp điểm mạ vàng hoặc bạc).
Hình A.8 - Ví dụ về mạch thử nghiệm (bộ mô phỏng EV)
Bảng A.13 xác định các vị trí đóng cắt đối với các điều kiện làm việc khác nhau. Nó cho phép mô phỏng các chu kỳ thử nghiệm hoàn chỉnh sử dụng các điện trở danh nghĩa, hoặc các giá trị giới hạn dung sai của các điện trở EV. Các giá trị ngoài biên cũng có thể được tạo ra.
Đối với các thử nghiệm ở các giá trị danh nghĩa, SW1 và SW2 được sử dụng để chuyển mạch giữa trạng thái A, B, C và D. Các giá trị danh nghĩa của điện trở đạt được với SW3, SW4, SW5 ở vị trí 2 và SW6 ở vị trí 1.
Bảng A.13 - Vị trí cơ cấu đóng cắt
|
| Trạng thái/ cơ cấu đóng cắt |
| Pr | Sh | SW1 | SW2 | SW3 | SW4 | SW5 | SW6 |
| 1 | A | Rút phích cắm | 1 | 1 | 1 | X | X | X | X | 1 |
| 2 | Sự cố chạm đất | Dây nối đất để hở | X | 1 | 1 | X | X | X | X | 1 |
| 3 | E |
| 2,3 | 2 | 2 | 2 | X | X | X | 1 |
| 4 | B | Các giá trị danh nghĩa | 2,3 | 1 | 2 | 2 | 2 | X | X | 1 |
| 5 | C | 2,3 | 1 | 2 | 1 | 2 | 2 | X | 1 | |
| 6 | D | 2,3 | 1 | 2 | 3 | 2 | X | 2 | 1 | |
| 7 | B | Các giá trị giới hạn trên | 2,3 | 1 | 2 | 2 | 3 | X | X | 1 |
| 8 | C | 2,3 | 1 | 2 | 1 | 3 | 3 | X | 1 | |
| 9 | D | 2,3 | 1 | 2 | 3 | 3 | X | 3 | 1 | |
| 10 | B | Các giá trị giới hạn dưới | 2,3 | 1 | 2 | 2 | 1 | X | X | 1 |
| 11 | C | 2,3 | 1 | 2 | 1 | 1 | 1 | X | 1 | |
| 12 | D | 2,3 | 1 | 2 | 3 | 1 | X | 1 | 1 | |
| 13 | B - C | Trễ | 2,3 | 1 | 2 | 1 | 2 | 1 | X | 2 |
| 14 | C - D | 2,3 | 1 | 2 | 1 | 2 | 1 | X | 2 | |
| 15 | C - E | 2,3 | 1 | 2 | 1 | 2 | 1 | X | 2 | |
| 16 | D - E | 2,3 | 1 | 2 | 1 | 2 | 1 | X | 2 |
SW-Cc được đặt ở vị trí 1 đối với trường hợp C, và ở vị trí 2 đối với trường hợp A và trường hợp B.
A.4.11 Thử nghiệm độ trễ tùy chọn
A.4.11.1 Quy định chung
Trễ nhẹ thường được sử dụng để cải thiện độ tin cậy của thiết bị cấp điện cho EV. Thử nghiệm độ trễ được thực hiện bằng cách sửa đổi giá trị R2 của Hình A.1 trong trạng thái C. Sử dụng chiết áp P1.
Thử nghiệm được thực hiện mà không có tín hiệu tần số cao xếp chồng.
Điện áp giữa các đầu nối dây dẫn hướng và đất được theo dõi sử dụng vôn mét hoặc tương tự.
Không cần nối tải đến thiết bị cấp điện cho EV trong thử nghiệm này.
Giá trị ban đầu của chiết áp P1 vào lúc bắt đầu thử nghiệm được đặt như chỉ ra trên Bảng A.14.
Bảng A.14 - Giá trị đặt ban đầu của chiết áp khi bắt đầu mỗi thử nghiệm
| Trễ giữa các trạng thái | Điện trở ban đầu |
| B-C | 1 300 Ω |
| C-D | 1 300 Ω |
| C-E | 1 300 Ω |
| D-E | 270 Ω |
A.4.11.2 Trình tự thử nghiệm đối với trễ giữa các trạng thái B và C
P1 được đặt là 1 300 Ω.
Hệ thống sạc được chuyển sang trạng thái C2 làm đóng cơ cấu đóng cắt nguồn.
Giá trị P1 được tăng chậm sao cho điện áp trên dây dẫn hướng tăng lên với tốc độ nhỏ hơn 0,01 V/s cho đến khi cơ cấu đóng cắt mở ra. Điện áp trên dây dẫn hướng tại thời điểm mở được ghi lại.
Giá trị P1 được giảm chậm sao cho điện áp trên dây dẫn hướng tăng lên với tốc độ nhỏ hơn 0,01 V/s cho đến khi cơ cấu đóng cắt đóng lại. Điện áp trên dây dẫn hướng tại thời điểm đóng được ghi lại.
A.4.11.3 Trình tự thử nghiệm đối với trễ giữa các trạng thái C-E, D-E
P1 được đặt là 1 300 Ω đối với C-E và 270 Ω đối với D-E.
Hệ thống sạc được mang sang trạng thái C2 hoặc D2 làm đóng cơ cấu đóng cắt nguồn.
Giá trị P1 được giảm chậm sao cho điện áp trên dây dẫn hướng giảm đi với tốc độ nhỏ hơn 0,01 V/s cho đến khi cơ cấu đóng cắt mở ra. Điện áp trên dây dẫn hướng tại thời điểm mở được ghi lại.
Giá trị P1 được tăng chậm sao cho điện áp trên dây dẫn hướng tăng lên với tốc độ nhỏ hơn 0,01 V/s cho đến khi cơ cấu đóng cắt đóng lại. Điện áp trên dây dẫn hướng tại thời điểm đóng được ghi lại.
A.4.11.4 Trình tự thử nghiệm đối với trễ giữa các trạng thái C-D
P1 được đặt là 1 300 Ω.
Hệ thống sạc được mang sang trạng thái C2 làm đóng cơ cấu đóng cắt nguồn.
Giá trị P1 được giảm chậm sao cho điện áp trên dây dẫn hướng giảm đi với tốc độ nhỏ hơn 0,01 V/s cho đến khi cơ cấu đóng cắt đóng lại. Điện áp trên dây dẫn hướng tại thời điểm đóng được ghi lại.
Giá trị P1 được tăng chậm sao cho điện áp trên dây dẫn hướng tăng lên với tốc độ nhỏ hơn 0,01 V/s cho đến khi cơ cấu đóng cắt đóng lại. Điện áp trên dây dẫn hướng tại thời điểm mở được ghi lại.
A.5 Gợi ý thực hiện
A.5.1 Giữ sự xác nhận hợp lệ cho đến khi đạt đến CP trạng thái B
Trong trường hợp sự xác nhận (ví dụ thông qua thẻ RFID) là cần thiết thì thiết bị cấp điện cho EV cần thực hiện hai cơ chế theo dõi thời gian chờ như sau.
• Theo dõi thời gian chờ từ sự xác nhận thành công cho đến khi cắm phích cắm vào ổ cắm của thiết bị cấp điện cho EV (nếu áp dụng được, tức là trường hợp A và trường hợp B). Trong trường hợp C, theo dõi thời gian chờ là không cần thiết.
• Giá trị thời gian chờ từ sự xác nhận thành công và cắm phích cắm vào ổ cắm của thiết bị cấp điện cho EV (nếu áp dụng được, tức là trường hợp A và trường hợp B) cho đến khi cắm phích nối xe điện vào bản thân xe điện (nếu áp dụng được, tức là trường hợp B và trường hợp C).
Việc chọn các giá trị thích hợp đối với hai thời gian chờ này được thực hiện bởi người vận hành điểm sạc, người này sẽ chọn các giá trị dựa trên các trường hợp cụ thể như:
• khoảng cách giữa vị trí của mô đun và ổ cắm được xác nhận;
• cho phép tiếp cận đến phích nối xe điện hoặc ổ cắm, một cách tương ứng, chỉ sau khi sự xác nhận thành công: có/không.
• v.v.
Nếu một trong các theo dõi thời gian chờ này phát hiện thời gian chờ thì sự xác nhận cần làm mất hiệu lực.
A.5.2 Điều khiển tải sử dụng các chuyển tiếp giữa trạng thái x1 và x2
Chuyển tiếp lặp lại giữa trạng thái x1 và x2 có thể làm mòn quá mức các phần tử trong EV. Do đó nó được khuyến cáo để giảm thiểu số lần chuyển tiếp giữa trạng thái x1 và x2.
Điều khiển tải cần ưu tiên thực hiện bằng cách điều chỉnh chu kỳ làm việc trong trạng thái x2.
A.5.3 Thông tin về những sai khác xảy ra với một số EV kiểu cổ được sử dụng lại sau thời gian dài không hoạt động (tham khảo)
Đây là đề xuất được viết ra chỉ để giải quyết một số sai khác xảy ra với các EV kiểu cổ.
EV mới không phải thực hiện hệ thống phụ thuộc vào đề xuất này mà chỉ là “làm việc xung quanh”.
Có một số EV không “đánh thức” bằng cách phát hiện chuyển tiếp B1/B2 như chỉ ra trong trình tự 3.1 hoặc 3.2.
Điều này không được coi là hoạt động bình thường liên quan đến nội dung trong Phụ lục A này, và không có xe điện mới nào gặp phải khó khăn này nếu phù hợp với Phụ lục A.
Các thiết bị cấp điện cho EV có thể khởi động lại trình tự sạc trên các EV kiểu cổ này bằng cách đưa 0 V vào dây điều khiển (do đó cho trạng thái tương đương với trạng thái E) trong nhiều hơn 4 s và do đó khởi động lại trình tự sạc. Việc khởi động lại này chỉ cần thiết nếu các xe điện không phản ứng với việc chuyển tiếp trong 30 s. Tuy nhiên, lưu ý là việc khởi động lại này có thể đưa thêm các vấn đề khác trên các EV khác và có thể không đảm bảo được sự tái lập trình tự sạc tạo ra.
Trong trường hợp thiết bị cấp điện cho EV thay đổi chu kỳ làm việc từ 5 % đến chu kỳ làm việc giữa 10 % và 96 % hoặc ngược lại, sự thay đổi này có thể được tiến hành theo cùng một cách như mô tả trong ISO 15118-3.
Thiết bị cấp điện cho EV cũng có thể thực hiện “làm việc xung quanh” dựa trên, ví dụ, việc sử dụng trạng thái F mà được dành cho việc báo hiệu lỗi, để duy trì giống như trước. Phản ứng tạo ra của hệ thống cấp nguồn EV với trường hợp này có thể không được đảm bảo.
Phụ lục B
(quy định)
Phát hiện tiệm cận và các mạch mã hóa dòng điện cáp đối với giao diện cơ bản
B.1 Sơ đồ mạch điện dùng cho bộ nối xe điện sử dụng cơ cấu đóng cắt phụ trợ kết hợp với tiếp điểm phát hiện tiệm cận gần
Bộ nối của xe điện sử dụng tiếp điểm tiệm cận với cơ cấu đóng cắt phụ trợ và không có mã hóa khả năng mang dòng của cụm cáp phải sử dụng sơ đồ mạch điện như thể hiện trên Hình B.1 và Bảng B.1.
CHÚ THÍCH 1: Chức năng “tiếp điểm phát hiện tiệm cận” được cho trong 3.3.5.

CHÚ DẪN
| a cụm cáp b bộ nối xe điện c phích nối xe điện d ổ nối vào EV e mạch điện trên xe điện | f nguồn AC đến xe điện g đấu nối với khung xe điện h đến mạch điện phát hiện tiệm cận S3 cơ cấu đóng cắt phụ trợ R4, R5, R6, R7 được xác định trong Bảng B.1 |
CHÚ THÍCH 1: Chức năng điều khiển quá trình sạc không được hiển thị trên hình vẽ này.
CHÚ THÍCH 2: Cơ cấu đóng cắt S3 có thể được sử dụng để ngăn ngừa việc ngắt có điện không chủ ý.
CHÚ THÍCH 3: Sơ đồ này được sử dụng cho phích nối xe điện kiểu 1 như xác định trong IEC 62196-2.
Hình B.1 - Sơ đồ mạch điện tương đương đối với chức năng tiệm cận sử dụng cơ cấu đóng cắt phụ trợ và không có mã hóa dòng diện
Bảng B.1 - Giá trị thành phần của mạch điện tiệm cận không có mã hóa dòng điện
|
| Giá trị | Dung sai |
| R4 a | 330 Ω | ± 10% |
| R5 a | 2 700 Ω | ± 10 % |
| R6 | 150 Ω | ± 10 % ≥ 0,5 W |
| R7 | 330 Ω | ± 10 % ≥ 0,5 W |
| + V DC a, c | 5 V | ± 5% |
| a Các giá trị này là giá trị khuyến cáo. | ||
B.2 Mạch điện dùng để phát hiện tiệm cận và mã hóa dòng điện đồng thời
Các phích nối và phích cắm của xe điện sử dụng tiếp điểm tiệm cận để đồng thời phát hiện tiệm cận và mã hóa khả năng mang dòng của cụm cáp phải có điện trở nối điện giữa tiếp điểm tiệm cận và tiếp điểm nối đất (xem Hình B.2) với giá trị như thể hiện trong Bảng B.2.
Điện trở phải được mã hóa đến khả năng mang dòng lớn nhất của cụm cáp.
Thiết bị cấp điện cho EV phải ngắt nguồn cấp dòng nếu khả năng mang dòng của cáp vượt quá khi được phát hiện bởi phép đo Rc, như quy định bởi các giá trị trong dải khuyến cáo trong Bảng B.2.
Thiết bị cấp điện cho EV phải phát hiện mã hóa dòng điện bằng phép đo Rc, như xác định trong Bảng B.2 và sử dụng kết quả để đặt giá trị dòng điện lớn nhất cho phép, nếu cần. theo 6.3.1.6.
Điện trở cũng được sử dụng để phát hiện tiệm cận.

CHÚ DẪN
| a cụm cáp b bộ nối xe điện c phích nối xe điện d ổ nối vào EV e mạch điện trên xe điện f nguồn AC đến xe điện | g đấu nối với khung xe điện h đến mạch điện phát hiện tiệm cận i phích cắm dùng cho EV j ổ cắm dùng cho EV Ra, Rc được xác định trong Bảng B.2 |
CHÚ THÍCH 1: Mạch này không sử dụng cơ cấu đóng cắt phụ trợ.
CHÚ THÍCH 2: Sơ đồ này được sử dụng cho phích nối xe điện kiểu 2 và kiểu 3 như xác định trong IEC 62196-2.
Hình B.2 - Sơ đồ mạch điện tương đương để phát hiện tiệm cận và mã hóa dòng điện đồng thời
Bảng B.2 - Điện trở mã hóa dòng điện dùng cho phích cắm dùng cho EV và phích nối xe điện
| Khả năng mang dòng của cụm cáp | Điện trở danh nghĩa Rc Dung sai ±3 % c | Công suất tiêu thụ tối thiểu của điện trở a, b | Dài điện trở Rc để thể hiện bởi thiết bị cấp điện cho EV e |
| A | Ω | W | Ω |
|
| Điều kiện lỗi d của việc rút phích cắm |
| >4 500 |
| 13 | 1 500 | 0,5 | 1 100 - 2 460 |
| 20 | 680 | 0,5 | 400 - 936 |
| 32 | 220 | 1 | 164 - 308 |
| 63 (3 pha) / 70 (1 pha) | 100 | 1 | 80 - 140 |
|
| Điều kiện lỗi d |
| < 60 |
| a Tiêu thụ công suất của điện trở gây ra do mạch phát hiện không được lớn hơn giá trị cho ở trên. Giá trị của điện trở tăng lên Ra phải được chọn tương ứng. b Điện trở được sử dụng cần ưu tiên không đáp ứng chế độ hỏng do hở mạch. Điện trở màng kim loại thường thể hiện các đặc tính chấp nhận được đối với ứng dụng này. Thông số công suất tiêu thụ được chọn để tránh bị phá hủy trong trường hợp sự cố đến nguồn +12 V. c Dung sai cần duy trì trong toàn bộ tuổi thọ có ích và trong các điều kiện môi trường như quy định bởi nhà chế tạo. d Thiết bị cấp điện cho EV không được cấp điện. e Các giá trị nhỏ nhất và lớn nhất của mỗi dải phải được thử nghiệm. Việc lựa chọn giá trị điện trở tại thời chuyển tiếp giữa các mức dòng điện tùy thuộc vào người thiết kế thiết bị cấp nguồn. | |||
Phụ lục C
(tham khảo)
Ví dụ về các sơ đồ mạch điện đối với các bộ nối cơ bản và bộ nối chung của xe điện
C.1 Quy định chung
Phụ lục này đưa ra các ví dụ về sơ đồ mạch điện đối với phương pháp sạc Chế độ 1, Chế độ 2 và Chế độ 3 sử dụng giao diện cơ bản (xem Hình C.1 đến C.5). Phụ lục này đưa ra tổng quan và bản ghi tiến trình.
Ví dụ về sạc Chế độ 4 được thể hiện với bộ nối chung của xe điện (xem Hình C.6).
C.2 Sơ đồ mạch điện dùng cho Chế độ 1, Chế độ 2 và Chế độ 3, sử dụng bộ nối cơ bản, một pha của xe điện
Hình C.1, C.2, C.3 và C.4 dưới đây thể hiện việc đặt giao diện cơ bản một pha phù hợp với cơ cấu đóng cắt trên mạch tiệm cận.
Tiếp điểm của bộ nối phụ trợ thể hiện trên các hình có thể được sử dụng để tránh việc ngắt có điện không chủ ý sử dụng cơ cấu đóng cắt trên phích nối dùng cho EV. Ví dụ, đối với chức năng này, nút ấn được nối liên kết với thiết bị khóa cơ khí. Ấn cơ cấu đóng cắt S3 sẽ làm mở khóa bộ nối và mở mạch điện. Việc mở S3 làm dừng sạc và góp phần ngăn ngừa việc ngắt có điện không chủ ý.
Chức năng này cũng có thể đạt được bằng cách sử dụng cơ cấu đóng cắt tiệm cận hoặc các tiếp điểm trên nắp che ổ nối vào EV hoặc trên thiết bị khóa.
Hình C.1, C.2, C.3 và C.4 cũng có thể được nhận biết với phích nối không có cơ cấu đóng cắt với điều kiện không yêu cầu cơ cấu đóng cắt S3.
Điều C.3 thể hiện ứng dụng giao diện cơ bản ba pha không lắp với cơ cấu đóng cắt trên mạch tiệm cận, được sử dụng cho nguồn một pha và ba pha.
Các linh kiện và chức năng trong sơ đồ mạch thể hiện trên Hình C.1 và C.5 như sau.
Bộ điều khiển có chức năng điều khiển quá trình sạc được đặt trên phía mạng nguồn xoay chiều.
Mạch điện này nhận biết các chức năng chính được mô tả trong Phụ lục A. Mạch điện này thường được cấp nguồn từ nguồn điện áp cực thấp cách ly với mạng nguồn xoay chiều AC bởi máy biến áp và có chứa máy hiện sóng có điều biến độ rộng xung ± 12 V - 1 000 Hz để chỉ thị công suất sẵn có từ ổ cắm.
Cả sơ đồ Chế độ 2 thể hiện trên Hình C.2 và sơ đồ Chế độ 3 thể hiện trên Hình C.3 và C.4 được vẽ với các chức năng điều khiển quá trình sạc như mô tả trong Phụ lục A. Các chức năng chính được mô tả trong Phụ lục A được thể hiện bằng R1, R2, D và S2 (xem Hình A.1). Nên sử dụng các giá trị thể hiện trong Phụ lục A (xem Bảng A.3).
Các giá trị của linh kiện dùng cho chức năng điều khiển quá trình sạc được cho trong Phụ lục A và các giá trị dùng cho chức năng tiệm cận được cho trong Phụ lục B.

CHÚ DẪN
| a | mạng nguồn | o | khung dẫn điện của EV |
| b | RCD | q | đến mạch điện logic điều khiển tiệm cận |
| c | mạch điện điều khiển cho chức năng dẫn hướng | S3,R4,R5,R6,R7 | Các linh kiện cho chức năng tiệm cận sử dụng cơ cấu đóng cắt phụ trợ và không có mã dòng điện Các giá trị được cho trong Bảng B.1. |
| f,g | phích cắm và ổ cắm tiêu chuẩn | Nhận biết tiếp điểm: | |
| h | cụm cáp | 1,2 | Các tiếp điểm pha và trung tính |
| i | mạch điện trên xe điện | 3 | Tiếp điểm dây nối đất bảo vệ |
| j | bộ nối xe điện | 4 | Tiếp điểm chức năng điều khiển quá trình sạc (không sử dụng) |
| k | phích nối xe điện | 5 | Tiếp điểm tiệm cận |
| l | ổ nối vào EV |
|
|
| m | đến bộ sạc và các tải AC khác |
|
|
Không có chức năng điều khiển quá trình sạc trong Chế độ 4 và không bắt buộc chân 4.
Hình C.1 - Ví dụ về Chế độ 1 trường hợp B sử dụng mạch tiệm cận như trong B.1

CHÚ DẪN
| a | mạng nguồn | q | đến mạch điện logic điều khiển tiệm cận |
| b | RCD | Pw | dây điều khiển quá trình sạc |
| c | mạch điện điều khiển cho chức năng dẫn hướng | D,S2,R1,R2,R3 | Các linh kiện cho chức năng điều khiển quá trình sạc. Các giá trị được cho trong Bảng A.2 và A.3 |
| f,g | phích cắm và ổ cắm tiêu chuẩn | S3,R4,R5,R6,R7 | Các linh kiện cho chức năng tiệm cận sử dụng cơ cấu đóng cắt phụ trợ và không có mã dòng điện Các giá trị được cho trong Bảng B.1. |
| h | cụm cáp | Nhận biết tiếp điểm: |
|
| i | mạch điện trên xe điện | 1,2 | Các tiếp điểm pha và trung tính |
| j | bộ nối xe điện | 3 | Tiếp điểm dây nối đất bảo vệ |
| k | phích nối xe điện | 4 | Tiếp điểm chức năng điều khiển quá trình sạc |
| l | ổ nối vào EV | 5 | Tiếp điểm tiệm cận |
| m | đến bộ sạc và các tải AC khác |
|
|
| o | khung dẫn điện của EV |
|
|
| p | đến mạch logic chức năng dẫn hướng |
|
|
Hình C.2 - Ví dụ về Chế độ 2 trường hợp B sử dụng mạch tiệm cận như trong B.1

CHÚ DẪN
| a | mạng nguồn | Pw | dây điều khiển quá trình sạc |
| b | RCD | D,S2,R1,R2,R3 | Các linh kiện cho chức năng điều khiển quá trình sạc. Các giá trị được cho trong Bảng A.2 và A.3 |
| c | mạch điện điều khiển cho chức năng dẫn hướng | S3,R4,R5,R6,R7 | Các linh kiện cho chức năng tiệm cận sử dụng cơ cấu đóng cắt phụ trợ và không có mã dòng điện Các giá trị được cho trong Bảng B.1. |
| d,e | ổ cắm EV, phích cắm EV | Ra, Rc | Các linh kiện để đồng thời phát hiện tiệm cận và mã hóa dòng điện. Các giá trị được cho trong Bảng B.2. |
| f,g | phích cắm và ổ cắm tiêu chuẩn | Nhận biết tiếp điểm: |
|
| h | cụm cáp | 1,2 | Các tiếp điểm pha và trung tính |
| i | mạch điện trên xe điện | 3 | Tiếp điểm dây nối đất bảo vệ |
| j | bộ nối xe điện | 4 | Tiếp điểm chức năng điều khiển quá trình sạc |
| k | phích nối xe điện | 5 | Tiếp điểm tiệm cận |
| l | ổ nối vào EV |
|
|
| m | đến bộ sạc và các tải AC khác |
|
|
| o | khung dẫn điện của EV |
|
|
| p | đến mạch logic chức năng dẫn hướng |
|
|
| q | đến mạch điện logic điều khiển tiệm cận |
|
|
Hình C.3 - Ví dụ về Chế độ 3 trường hợp B sử dụng mạch tiệm cận như trong B.1

CHÚ DẪN
| a | mạng nguồn | q | đến mạch điện logic điều khiển tiệm cận |
| b | RCD | Pw | dây điều khiển quá trình sạc |
| c | mạch điện điều khiển cho chức năng dẫn hướng | D,S2,R1,R2,R3 | Các linh kiện cho chức năng điều khiển quá trình sạc. Các giá trị được cho trong Bảng A.2 và A.3 |
| h | cụm cáp | S3,R4,R5,R6,R7 | Các linh kiện cho chức năng tiệm cận sử dụng cơ cấu đóng cắt phụ trợ và không có mã dòng điện. Các giá trị được cho trong Bảng B.1. |
| i | mạch điện trên xe điện | Nhận biết tiếp điểm: |
|
| j | bộ nối xe điện | 1,2 | Các tiếp điểm pha và trung tính |
| k | phích nối xe điện | 3 | Tiếp điểm dây nối đất bảo vệ |
| l | ổ nối vào EV | 4 | Tiếp điểm chức năng điều khiển quá trình sạc |
| m | đến bộ sạc và các tải AC khác | 5 | Tiếp điểm tiệm cận |
| o | khung dẫn điện của EV |
|
|
| p | đến mạch logic chức năng dẫn hướng |
|
|
Hình C.4 - Ví dụ về Chế độ 3 trường hợp C sử dụng mạch tiệm cận như trong B.1
C.3 Sơ đồ mạch điện đối với Chế độ 3, sử dụng phụ kiện chính một pha hoặc ba pha không có cơ cấu đóng cắt tiệm cận
Hình C.5 thể hiện phụ kiện giao diện ba pha được sử dụng cho nguồn một pha hoặc nguồn ba pha. Sơ đồ mạch điện tương tự cũng có hiệu lực đối với các phụ kiện một pha. Chức năng mã hóa dòng điện mô tả trong Điều B.2 được thể hiện. Các giá trị của điện trở tăng lên được cho trong Bảng B.2.

CHÚ DẪN
| a | mạng nguồn | p | đến mạch logic chức năng dẫn hướng |
| b | RCD | q | đến mạch điện logic điều khiển tiệm cận |
| c | mạch điện điều khiển cho chức năng dẫn hướng | Pw | dây điều khiển quá trình sạc |
| d,e | ổ cắm EV, phích cắm EV | D,S2,R1,R2,R3 | Các linh kiện cho chức năng điều khiển quá trình sạc. Các giá trị được cho trong Bảng A.2 và A.3 |
| f,g | phích cắm và ổ cắm tiêu chuẩn | Ra, Rc | Các linh kiện để đồng thời phát hiện tiệm cận và mã hóa dòng điện. Các giá trị được cho trong Bảng B.2. |
| h | cụm cáp | Nhận biết tiếp điểm: |
|
| i | mạch điện trên xe điện | 1,2 | Các tiếp điểm pha và trung tính |
| j | bộ nối xe điện | 3 | Tiếp điểm dây nối đất bảo vệ |
| k | phích nối xe điện | 4 | Tiếp điểm chức năng điều khiển quá trình sạc |
| l | ổ nối vào EV | 5 | Tiếp điểm tiệm cận |
| m | đến bộ sạc và các tải AC khác |
|
|
| o | khung dẫn điện của EV |
|
|
CHÚ THÍCH: Thiết bị bảo vệ dòng dư RCD (b) và thiết bị bảo vệ quá dòng có thể là một phần của hệ thống lắp đặt điện cố định.
Hình C.4 - Ví dụ về Chế độ 3 trường hợp B sử dụng phát hiện tiệm cận như trong B.2 (không có cơ cấu đóng cắt S3 nút ấn tiệm cận)
C.4 Ví dụ về sơ đồ mạch điện dùng cho đấu nối Chế độ 4 sử dụng bộ nối chung
CHÚ THÍCH: Điều C.4 này chỉ được cung cấp để tham khảo. Đây không được coi là cho các thiết kế mới. Thông tin gần đây có thể được xem trong TCVN 13078-23 (IEC 61851-23).
Danh mục các bộ phận và đặc tính/chức năng trong sơ đồ mạch điện đối với đấu nối Chế độ 4 được thể hiện trong Bảng C.1 và trên Hình C.6.
Bảng C.1 - Mô tả linh kiện dùng cho Chế độ 4 trường hợp C trên Hình C.6
| Tham chiếu | Danh mục các bộ phận | Chức năng/đặc tính |
| A | Tiếp điểm phụ trợ | - phát hiện phích nối - khởi động thiết bị DC trên xe điện (tùy chọn) - mạch dẫn hướng |
| PB | Nhả khóa của phích nối | - mở mạch dẫn hướng để bỏ cấp điện cho hệ thống trước khi mở các tiếp điểm chính: t ≤ 100 ms |
| C1 | Côngtắctơ chính trên thiết bị cấp nguồn | - đóng trên làm việc danh nghĩa nếu: 0,5 kΩ < Ro < 2 kΩ |
| C2 (tùy chọn) | Côngtắctơ chính trên xe điện | - đóng trên làm việc bình thường. |
| E1 | Nguồn phụ trợ | điện áp một chiều cực thấp cấp điện cho mạch dẫn hướng: phích nối bảo vệ chạm đất + dẫn hướng + khung |
| D1 | Điốt | - không được sử dụng - ngăn ngừa cấp điện của máy tính trên xe điện bởi thiết bị cấp nguồn |
| D2 | Điốt | - ngăn ngừa cấp điện của mạch điện cấp nguồn phụ trợ E1 và M1, bởi xe điện |
| D3 | Điốt | - ngăn ngừa ngắn mạch giữa mạch điện phụ trợ E1 đất, bên trong trạm sạc |
| FC (tùy chọn) | Đóng cửa sập | - khởi động thiết bị một chiều trên xe điện |
| G | Tiếp điểm dẫn hướng (được đóng cuối cùng trong đấu nối) | - đất để phát hiện phích nối - đất cho mạch dẫn hướng - đất dữ liệu sạch |

Hình C.6 - Ví dụ Chế độ 4 trường hợp C sử dụng bộ nối chung của xe điện
Phụ lục D
(tham khảo)
Chức năng điều khiển quá trình sạc cung cấp truyền thông LIN sử dụng mạch điều khiển quá trình sạc
D.1 Tổng quan
D.1.1 Quy định chung
Phụ lục này quy định chức năng điều khiển quá trình sạc cung cấp truyền thông hai chiều giữa các nút LIN trong trạm sạc và trong EV. Có thể có một nút LIN thứ ba trong cụm cáp.
Nếu chức năng điều khiển quá trình sạc, được quy định trong phụ lục này, được sử dụng với sạc Chế độ 2 thì các yêu cầu cho trạm sạc sẽ được áp dụng cho ICCB.
Trong phụ lục này, các thuật ngữ PWM-CP và LIN-CP được sử dụng cho các chức năng dẫn hướng điều khiển quy định trong Phụ lục A và trong phụ lục này một cách tương ứng.
Như quy định trong 6.3.1.1, các trạm sạc sử dụng các phụ kiện theo IEC 62196-2 phải thực hiện PWN-CP theo Phụ lục A. Điều D.9 đưa ra các yêu cầu đối với các trạm sạc thực hiện cả LIN-CP và PWM-CP.
LIN-CP dựa trên mạch điều khiển quá trình sạc tương tự như mạch sử dụng cho PWM-CP. Điều này tạo thuận lợi cho việc thiết kế các trạm sạc tương thích sau này và EV thực hiện cả PWM-CP và LIN-CP.
D.1.2 Đặc trưng LIN-CP
Ví dụ các đặc trưng được cung cấp bởi LIN-CP:
- truyền thông số hai chiều sử dụng giao thức LIN tiêu chuẩn đối với điều khiển nội bộ giữa EV và trạm sạc;
- giới hạn dòng điện một pha và ba pha có thể được điều khiển riêng rẽ để điều khiển việc mang tải không đối xứng;
- EV có thể thể hiện dòng điện yêu cầu để cho phép phối hợp tốt hơn đối với bộ cấp nguồn dùng chung và hệ thống quản lý năng lượng;
- quản lý chế độ ngủ quy định;
- được thiết kế cho chi phí thấp, độ phức tạp thấp, độ tin cậy cao;
- tốc độ truyền thông mặc định là 20 kbit/s danh nghĩa;
- trạm sạc và EV có thể trao đổi thông tin chẩn đoán.
D.1.3 Tài liệu viện dẫn
Các tài liệu viện dẫn dưới đây là cần thiết để áp dụng tiêu chuẩn này. Đối với các tài liệu viện dẫn có ghi năm công bố thì áp dụng các bản được nêu. Đối với các tài liệu viện dẫn không ghi năm công bố thì áp dụng phiên bản mới nhất (kể cả các sửa đổi).
ISO 17987-1, Road vehicles - Local Interconnect Network (LIN) - Part 1: General information and use case definition
ISO 17987-2:2016, Road vehicles - Local Interconnect Network (LIN) - Part 2: Transport protocol and network layer services
ISO 17987-3:2016, Road vehicles - Local Interconnect Network (LIN) - Part 3: Protocol specification
ISO 17987-4, Road vehicles - Local Interconnect Network (LIN) - Part 4: Electrical physical layer (EPL) specification 12 V/24 V
D.1.4 Thuật ngữ, định nghĩa và từ viết tắt
Trong phụ lục này, áp dụng các thuật ngữ và định nghĩa cho trong bộ tiêu chuẩn ISO 17987 và các thuật ngữ và định nghĩa sau.
D.1.4.1
LIN-CP
Chức năng điều khiển quá trình sạc sử dụng truyền thông LIN và báo hiệu mức điện áp trên mạch điều khiển quá trình sạc.
CHÚ THÍCH: LIN-CP được quy định trong phụ lục này.
D.1.4.2
PWM-CP
Chức năng điều khiển quá trình sạc sử dụng báo hiệu PWM và báo hiệu mức điện áp trên mạch điều khiển quá trình sạc.
CHÚ THÍCH: PWM-CP được quy định trong Phụ lục A.
D.1.4.3
Mức ẩn
Mức điện áp trên bus dữ liệu khi không có dữ liệu được gửi.
CHÚ THÍCH: Đối với LIN, mức ẩn là mức cao, thường là +9 V trong điện áp CP mức B và +6 V trong điện áp CP mức C. Đây là mức logic “1” trong truyền thông. Mức này được tạo ra một cách thụ động bởi mạch điều khiển quá trình sạc.
D.1.4.4
Mức trội
Mức điện áp trên bus dữ liệu có quyền ưu tiên cao hơn mức ẩn.
CHÚ THÍCH: Đối với LIN, mức trội là mức thấp, thường là +0 V trong điện áp CP mức B và mức C. Đây là mức logic “0” trong truyền thông. Mức này được tạo ra một cách chủ động bởi bộ thu phát LIN.
D.2 Phạm vi áp dụng
Hình D.1 thể hiện một ví dụ về hệ thống sạc EV có cấu hình điển hình về chức năng, luồng thông tin và luồng năng lượng.
Phạm vi áp dụng của phụ lục này là luồng thông tin trên mạch điều khiển quá trình sạc giữa bộ điều khiển truyền thông trong trạm sạc và trong EV (bên trong vùng nét đứt) và nó liên quan như thế nào với các tín hiệu đến và từ các chức năng khác (bên ngoài vùng nét đứt).

CHÚ DẪN
| 1 | hệ thống quản lý năng lượng | 11 | truyền thông LIN cung cấp thông tin về trạng thái và đặc tính của trạm sạc và EV |
| 2 | bộ điều khiển truyền thông trong trạm sạc | 12 | thông tin về tính sẵn có của năng lượng |
| 3 | bộ điều khiển truyền thông trong EV | 13 | thông tin về năng lượng được yêu cầu |
| 4 | bộ điều khiển sạc trong EV | 14 | các mức điện áp CP cung cấp thông tin về việc EV đã được nối hay chưa và EV đã sẵn sàng nhận năng lượng chưa |
| 5 | mạng nguồn | 15 | các lệnh để mở/đóng cơ cấu đóng cắt |
| 6 | cơ cấu đóng cắt trong trạm sạc | 16 | các lệnh để đóng/cắt bộ sạc trên EV, thông tin liên quan đến dòng điện sạc AC lớn nhất đến xe điện |
| 7 | bộ sạc trên EV | 17 | thông tin về trạng thái của bộ điều khiển sạc và tham số sạc |
| 8 | RESS trên EV | 18 | thông tin về trạng thái của RESS |
| 10 | thông tin về dòng điện cung cấp lớn nhất từ hệ thống điện đến trạm sạc | 20,21,22 | luồng năng lượng |
Hình D.1 - Ví dụ về hệ thống sạc EV có cấu hình điển hình về các chức năng, luồng thông tin và luồng năng lượng
D.3 Tổng quan về các chức năng điều khiển quá trình sạc
Bảng D.1 đưa ra danh mục các chức năng điều khiển quá trình sạc được thực hiện trong cả LIN-CP và PWM-CP và giải thích cách thức thực hiện các chức năng này.
Bảng D.1 - Các chức năng điều khiển quá trình sạc trong LIN-CP và PWM-CP
| Dòng | Mô tả chức năng điều khiển quá trình sạc | Thực hiện LIN-CP | Thực hiện PWM-CP Xem Phụ lục A |
| 1 | Liên tục kiểm tra sự liền mạch của dây bảo vệ Quy định trong 6.3.1.2 | Trạm sạc theo dõi điện áp điều khiển quá trình sạc và mở cơ cấu đóng cắt trong các giới hạn thời gian | Trạm sạc theo dõi điện áp điều khiển quá trình sạc và mở cơ cấu đóng cắt trong các giới hạn thời gian |
| 2 | Kiểm tra xem EV đã được nối đúng đến thiết bị cấp điện cho EV chưa Quy định trong 6.3.1.3 | Trạm sạc theo dõi diện áp điều khiển quá trình sạc dương và phát hiện các tín hiệu LIN hợp lệ từ EV | Trạm sạc theo dõi điện áp điều khiển quá trình sạc dương và âm |
| 3 | Cấp điện cho nguồn cấp đến EV Quy định trong 6.3.1.4 | Trạm sạc đóng cơ cấu đóng cắt chỉ khi EV đóng S2 và các tín hiệu LIN kiểm tra xác nhận EV đã sẵn sàng nhận năng lượng | Trạm sạc đóng cơ cấu đóng cắt chỉ khi EV đóng S2 |
| 4 | Ngắt điện cho nguồn cấp đến EV Quy định trong 6.3.1.5 | Trạm sạc mở cơ cấu đóng cắt chỉ khi EV mở S2 hoặc các tín hiệu LIN chỉ thị rằng EV không sẵn sàng nhận năng lượng nữa | Trạm sạc mở cơ cấu đóng cắt chỉ khi EV mở S2 |
| 5 | Dòng điện lớn nhất cho phép Quy định trong 6.3.1.6 | Trạm sạc đặt các tín hiệu LIN để chỉ thị giữa 0 A và 250 A một cách riêng rẽ trên các pha được nối | Trạm sạc đặt chu kỳ làm việc PWM để chỉ thị giữa 6 A và 80 A trên các pha được nối |
| 6 | Trạm sạc chỉ thị rằng nó đã sẵn sàng nhận năng lượng | Trạm sạc gửi tín hiệu LIN để chỉ thị rằng nó đã sẵn sàng | Trạm sạc thay đổi chu kỳ PWM từ 100 % đến giá trị nằm giữa 10 % và 96 % |
| 7 | Trạm sạc chỉ thị rằng nó chưa sẵn sàng đóng cơ cấu đóng cắt hoặc nó đòi hỏi EV dừng tải của xe điện và mở S2 để cho phép trạm sạc mở cơ cấu đóng cắt khi không có tải | Trạm sạc gửi tín hiệu LIN để chỉ thị rằng nó chưa sẵn sàng và nguyên nhân | Trạm sạc thay đổi chu kỳ PWM từ giá trị nằm giữa 10 % và 96 % đến 100 % |
| 8 | Trạm sạc chỉ thị rằng nó chưa sẵn sàng để sạc (ví dụ cần bảo dưỡng) | Trạm sạc gửi tín hiệu LIN để chỉ thị rằng nó chưa sẵn sàng và nguyên nhân | Trạm sạc đặt điện áp điều khiển quá trình sạc ở -12 V (danh nghĩa) |
| 9 | Điều khiển đóng chốt ổ cắm đối với các trạm sạc trường hợp A hoặc trường hợp B sử dụng ổ cắm IEC 62196-2. | Trạm sạc chốt và mở chốt ổ cắm tùy thuộc vào điện áp điều khiển quá trình sạc được phát hiện | Trạm sạc chốt và mở chốt ổ cắm tùy thuộc vào điện áp điều khiển quá trình sạc được phát hiện |
| CHÚ THÍCH: LIN-CP không thực hiện các chức năng PWM-CP sau: chỉ thị rằng EV cần thông gió, chức năng điều khiển quá trình sạc đơn giản, chọn PLC và truyền thông không dây theo ISO/IEC 15118 và sử dụng công tắc lật B-C-B. | |||
Bảng D.2 đưa ra tổng quan về các chức năng điều khiển quá trình sạc LIN-CP bổ sung, được cung cấp khi sử dụng truyền thông LIN. Xem D.8 để có các quy định kỹ thuật chi tiết trên truyền thông LIN.
Bảng D.2 - Các chức năng điều khiển quá trình sạc LIN-CP bổ sung
| Dòng | Các chức năng truyền thông LIN-CP | Tham chiếu |
| 1 | Tự động chọn LIN-CP hoặc PWM-CP sau khi cắm vào nếu trạm sạc thực hiện cả LIN-CP và PWM-CP | D.9.4 D.8.2.2 |
| 2 | Lựa chọn phương thức truyền thông | D.8.4.3 |
| 3 | Trao đổi các tín hiệu chi tiết về trạng thái | D.8.4.5 |
| 4 | Trạm sạc gửi dòng điện lớn nhất cho phép đối với từng pha và với trung tính. Các giá trị này có thể được điều chỉnh động. | D.8.4.5 |
| 5 | Trạm sạc gửi dòng điện lớn nhất cho phép đối với từng pha và với pha trung tính. Các giá trị này là giá trị tĩnh, nhưng có thể thay đổi giữa các giai đoạn sạc tùy thuộc vào cáp được sử dụng. | D.8.4.4 |
| 6 | EV có thể gửi các điện áp pha-pha và điện áp pha-trung tính nhỏ nhất/lớn nhất | D.8.4.4 |
| 7 | Trạm sạc có thể gửi các điện áp pha-pha và pha-trung tính danh nghĩa của mạng nguồn cấp | D.8.4.4 |
| 8 | EV có thể gửi dòng điện min/yêu cầu/max đối với từng pha và đối với trung tính | D.8.4.4 D.8.4.5 |
| 9 | EV có thể gửi dòng điện đo/ước lượng đối với từng pha và đối với trung tính | D.8.4.5 |
| 10 | Nút LIN tùy chọn trong cụm cáp có thể gửi dòng điện danh định đối với từng pha và đối với trung tính và điện áp danh định. | D.4.6 D.8.4.4 |
| 11 | EV có thể yêu cầu truyền thông LIN đến trạng thái “LIN ngủ”. Trong trạng thái “LIN ngủ” cả trạm sạc và EV có thể đánh thức truyền thông. | D.8.2.6 |
| 12 | EV có thể đến trạng thái “EV ngủ sâu” bằng cách giảm năng lượng của bộ điều khiển truyền thông của nó. Trong trạng thái “EV ngủ sâu”, EV có thể trở về trạng thái truyền thông bất cứ lúc nào. | D.8.2.6 |
| CHÚ THÍCH: Bảng này chỉ thể hiện các chức năng truyền thông LIN quy định trong phụ lục này. Các chức năng bổ sung được quy định trong SEK TS 481 05 16 và SAE J3068. | ||
D.4 Mạch điều khiển quá trình sạc
D.4.1 Quy định chung
Mạch điều khiển quá trình sạc LIN-CP dựa trên mạch điều khiển quá trình sạc PWM-CP, được mô tả trong Phụ lục A. LIN-CP bổ sung các nút LIN trong trạm sạc và trong EV, được thể hiện là các điểm 1 và 2 trên Hình D.2. Một cách tùy chọn, có thể có nút LIN thứ ba (không thể hiện trên Hình D.2), xem D.4.6.
Điều D.4 này đưa ra các yêu cầu đối với LIN-CP. Xem Điều D.9 đối với các yêu cầu bổ sung khi thực hiện cả LIN-CP và PWM-CP.
D.4.2 Mạch điều khiển quá trình sạc
Đối với LIN-CP, các yêu cầu về dải giá trị của linh kiện giống như trong Phụ lục A, Bảng A.2 và Bảng A.3, với các sửa đổi sau:
- Điện trở R2 phải bằng 1 300 Ω (270 Ω không được sử dụng trong LIN-CP) vì yêu cầu thông gió không được hỗ trợ trong LIN-CP.
- Dung lượng Cs của trạm sạc phải nằm trong dải từ 1 000 pF và 1 600 pF (không áp dụng dải từ 300 pF đến 1 600 pF).
- Dung lượng Cv của EV phải nằm trong dải từ 1 500 pF và 2 400 pF (không áp dụng dải từ 0 pF đến 2 400 pF).
- Dung lượng cáp Cc phải nằm trong dải từ 0 pF và 6 000 pF (không áp dụng dải từ 0 pF đến 1 500 pF).
CHÚ THÍCH: Yêu cầu các điện dung Cs và Cv cao hơn để cải thiện EMC. Cho phép điện dung cáp cao hơn để cho phép đi cáp dài hơn giữa các bộ điều khiển truyền thông.
Điện áp Vg có thể được cấp nguồn từ nguồn +12 V hoặc từ máy hiện sóng (như yêu cầu trong Phụ lục A) nếu chu kỳ làm việc của máy hiện sóng được đặt ở 100 %.

CHÚ DẪN
| Linh kiện | Đấu nối và nguồn | ||
| R1 | điện trở R = 1 kΩ | Va | đo điện áp để phát hiện mức điện áp CP |
| Cs | điện dung trạm sạc, C = 1 000 - 1 600 pF | Vb | đo điện áp để phát hiện mạch điều khiển quá trình sạc được nối hoặc chưa được nối |
| Cc | điện dung cáp, C = 0 - 6 000 pF | Vg | nguồn +12,0 V hoặc máy hiện sóng +/- 12,0 V với chu kỳ làm việc 100 % |
| Cv | điện dung EV C = 1 500 - 2 400 pF | RXD | dữ liệu nhận được, phát hiện đánh thức LIN |
| D | điốt | TXD | dữ liệu truyền đi |
| R3 | điện trở R = 2,74 kΩ | CP | dây điều khiển quá trình sạc |
| R2 | điện trở R = 1,3 kΩ | PE | dây bảo vệ |
| S2 | cơ cấu đóng cắt | 1, 2 | bộ thu/phát LIN |
Hình D.2 - Mạch tương đương về điện để nối các nút LIN đến mạch điều khiển quá trình sạc
Nút LIN thường bao gồm chip thu/phát LIN được nối với cổng nối tiếp của bộ vi điều khiển. Bộ vi điều khiển có phần mềm xử lý lớp vật lý LIN và giao thức LIN và tất cả các chức năng khác trong bộ điều khiển, kể cả các cổng truyền thông khác (ví dụ cổng CAN đến bộ điều khiển mức cao trong EV).
D.4.3 Giao diện mạch điều khiển quá trình sạc trạm sạc
Trạm sạc phải phát hiện mức điện áp trên mạch điều khiển quá trình sạc, giữa dây CP và dây PE. Bảng D.3 xác định ý nghĩa của thuật ngữ “điện áp CP mức A”, “điện áp CP mức B”, v.v. được sử dụng như các điều kiện điều khiển trong Phụ lục D.
Trong truyền thông LIN, các điện áp CP mức B hoặc mức C phải được đo trong mức LIN ẩn. Trong điện áp CP mức A, D và E thường không có tín hiệu truyền thông LIN.
Để quyết định rằng mức điện áp CP không thay đổi, bộ lọc phải được sử dụng để đòi hỏi phép đo điện áp điều khiển quá trình sạc trong tối thiểu 10 ms cần chỉ ra được mức mới.
Điện áp CP mức D không được đặt một cách chủ ý bởi EV trong LIN-CP. Như quy định trong Điều D.5, nếu trạm sạc phát hiện điện áp CP mức D thì nó xử lý như thể phát hiện ra điện áp CP mức E.
LIN-CP không sử dụng điện áp âm.
Nếu trạm sạc thực hiện cả LIN-CP và PWM-CP, xem Điều D.9.
Bảng D.3 - Phát và phát hiện các mức điện áp CP
| Dòng | Mức điện áp CP | Trạng thái mạch điều khiển quá trình sạc | Phát ra bởi mạch điều khiển quá trình sạc |
| |||||
| Mạch điều khiển quá trình sạc được nối | Cơ cấu đóng cắt EV S2 đã đóng | Dải phát ra Va (V) | Dải phát hiện nhỏ nhất Va (V) | Ngưỡng phát hiện khuyến cáo Va (V) | |||||
|
|
|
|
| min | Danh nghĩa | max | Tương đối theo Vg | Danh nghĩa |
|
| 1 | A | Không | S2 không nối | 11,4 | 12 | 12,6 | > Vgx11/12 | >11 |
|
| 2 | A hoặc B |
|
|
|
|
|
|
| Vg x 10,5/12 ± trễ |
| 3 | B | Có | Không | 8,37 | 9 | 9,59 | Vgx8/12 - Vqx10/12 | 8 - 10 |
|
| 4 | B hoặc C |
|
|
|
|
|
|
| Vg x 7,5/12 ± trễ |
| 5 | C | Có | Có | 5,47 | 6 | 6,53 | Vgx5/12 - Vqx7/12 | 5 - 7 |
|
| 6 | C hoặc D |
|
|
|
|
|
|
| Vg x 4,5/12 ± trễ |
| 7 | D | Có | Có | 2,59 | 3 | 3,28 | Vgx2/12 - Vqx4/12 | 2 - 4 |
|
| 8 | D hoặc E |
|
|
|
|
|
|
| Vg x 1,5/12 ± trễ |
| 9 | E | Không xác định | Không xác định | < Vgx1/12 | < 1 |
| |||
| CHÚ THÍCH 1: Các dải được phát ra được tính từ các dung sai thành phần quy định trong Phụ lục A Bảng A.2 và Bảng A.3. Các dòng điện rò giữa dây dẫn CP và PE có thể làm cho các giá trị thực nhỏ hơn. CHÚ THÍCH 2: Các dải phát hiện tương đối và ngưỡng phát hiện khuyến cáo phù hợp với các thử nghiệm quy định trong Điều A.4 và D.10. | |||||||||
D.4.4 Giao diện mạch điện dẫn hướng EV
Giao diện mạch điện dẫn hướng EV phải phát hiện có hay không có điện áp giữa dây CP và dây PE để phát hiện xem mạch điều khiển quá trình sạc được nối hay chưa.
Điện áp ngưỡng phát hiện khuyến cáo là Va = +1,5 V với trễ max +/- 0,5 V. Việc phát hiện phải bao gồm chức năng lọc để đảm bảo rằng sẽ không phát hiện được mức quá độ kéo dài ít hơn 10 ms.
D.4.5 Bộ thu/phát truyền thông LIN
Bộ thu/phát LIN phải phù hợp với ISO 17987-4 với các yêu cầu bổ sung sau:
- làm việc với điện áp nguồn xuống còn +6,0 V;
- xung tạo ra trên cả sườn trước và sườn sau của dạng sóng tín hiệu bus LIN;
- làm việc với mức ẩn +5,0 V đến +13,0 V, khi được cấp nguồn có điện áp +6,0 V đến +7,0 V, mà không làm suy giảm xung tạo ra;
- bộ thu/phát có mức đầu ra <1,4 V khi được cấp nguồn có điện áp +6,0 V đến +7,0 V.
CHÚ THÍCH: Hình D.2 không bao gồm các điốt mà ISO 17987-4 yêu cầu nối tiếp với nguồn cấp cho bộ thu/phát LIN và nối tiếp với điện trở tăng của bus LIN. Điốt không cần thiết trong thiết kế sử dụng các nguồn có điều chỉnh trên tất cả các nút.
Bảng D.4 - Phát và phát hiện các mức truyền thông LIN
| Dòng | Tham số | Min | Thông thường | Max | Đơn vị | Lưu ý |
| 1 | Điện áp đầu ra của bộ thu/phát LINk khi gửi mức bus trội | 0 |
| 1,4 | V |
|
| 2 | Điện áp đầu ra của bộ thu/phát LINk khi gửi mức bus ẩn |
|
|
|
| Đầu ra LIN có trở kháng cao so với đất. Mức bus ẩn được quyết định bởi mạch điều khiển quá trình sạc |
| 3 | Mức bus ẩn, được phát ra bởi mạch điều khiển quá trình sạc khi trong điện áp CP mức B | 8,30 | 9 | 9,59 | V | Dựa trên các dung sai lớn nhất đối với Vg, R1, R3 và D |
| 4 | Mức bus ẩn, được phát ra bởi mạch điều khiển quá trình sạc khi trong điện áp CP mức C | 5,47 | 6 | 6,53 | V | Dựa trên các dung sai lớn nhất đối với Vg, R1, R2, R3 và D |
| 5 | Điện áp nguồn cấp cho bộ thu/phát | 6 |
| 7 | V | a |
| a Để cho phép truyền thông LIN trong các điện áp CP mức B và C, điện áp nguồn quy định ở đây thấp hơn yêu cầu trong ISO 17987-4. Điện áp nguồn thấp là cần thiết vì yêu cầu về điện áp ngưỡng đầu vào bộ thu của bộ thu/phát LIN được quy định tương đối so với điện áp nguồn của bộ thu/phát. Có sẵn trên thị trường các bộ thu/phát, với dải điện áp nguồn mở rộng, bao gồm cả dải được quy định ở đây. | ||||||
D.4.6 Nút của cụm cáp tùy chọn
Một cách tùy chọn, nút LIN thứ ba có thể có trong cụm cáp (không thể hiện trên Hình D.2).
Khi thông tin về khả năng mang dòng của cáp chỉ được yêu cầu trong quá trình khởi động hệ thống thì nút trong cụm cáp phải được thiết kế để hoạt động khi có điện áp CP mức B cung cấp điện áp danh nghĩa +9 V. Nút này cũng có thể hoạt động ở các mức điện áp CP khác.
Nút trong cụm cáp có thể được cấp nguồn bằng nguồn thu được trực tiếp từ bus LIN nếu nút này không lấy nhiều hơn dòng điện có giá trị dưới đây từ dây điều khiển quá trình sạc, ngoại trừ khi nó được gửi chủ động điện áp trội trong quá trình truyền thông:
- dòng điện khởi động 12 mA trong 5 ms đầu sau khi cắm cụm cáp vào trạm sạc;
- dòng điện đỉnh 200 μA; và
- dòng điện trung bình 100 μA.
Các yêu cầu bổ sung áp dụng khi các nút LIN thêm nữa được bổ sung vào hệ thống.
D.5 Tương tác của mạch điều khiển quá trình sạc
D.5.1 Quy định chung
Mạch điều khiển quá trình sạc được thiết kế để cho phép trạm sạc và EV tương tác như một hệ thống chung, sử dụng báo hiệu mức điện áp CP và truyền thông LIN.
Khi trạm sạc và EV đang cắm vào và không có sự cố hoặc ngoại lệ, tương tác này là có thể khi sử dụng các trạng thái của mạch điều khiển quá trình sạc và các chuyển tiếp thể hiện trong ô bên phải trong Hình D.3.
Khi trạm sạc và EV được rút ra, hoặc nếu có sự cố hoặc các ngoại lệ, tương tác này là không thể. Trạng thái của EV (đặt tên bắt đầu với Ev) và trạng thái của trạm sạc (đặt tên bắt đầu với St) được phân tách như thể hiện trong ô bên phải của Hình D.3.
D.5.2 Các trạng thái mạch điều khiển quá trình sạc và các chuyển tiếp
Sơ đồ trạng thái trên Hình D.3 đưa ra tổng quan của tất cả các trạng thái và chuyển tiếp được sử dụng trong LIN-CP.
Chữ cái A, B, C và E, được sử dụng trong các tên của trạng thái, chỉ ra mức điện áp CP được phát hiện bởi trạm sạc, xem Bảng D.3. Chữ số “1” trong B1 chỉ ra rằng không có tín hiệu LIN chủ động hoặc tín hiệu PWM trên mạch điều khiển quá trình sạc, như thể hiện trong Phụ lục A. Ev0V chỉ ra rằng EV phát hiện điện áp thấp hơn ngưỡng được sử dụng, xem D.4.4.
Các mũi tên chấm chấm thể hiện cách thức PWM-CP có thể được lựa chọn, nếu trạm sạc thực hiện LIN-CP và PWM-CP. Xem Điều D.9 đối với sơ đồ trạng thái LIN-CP và PWM-CP kết hợp.

Hình D.3 - Sơ đồ trạng thái mạch điều khiển quá trình sạc đối với LIN-CP (danh mục chính trong Bảng D.5)
Bảng D.5 - Danh mục chính dùng cho Hình D.3 và Hình D.9
| Dòng | Hạng mục | Mô tả trạng thái và chuyển tiếp |
| Trạng thái | ||
| 1 | Ev0V | EV không được cắm vào, HOẶC điều khiển quá trình sạc được ngắt ra, HOẶC mạch điều khiển quá trình sạc được nối tắt, HOẶC trạm sạc hết năng lượng điều khiển, HOẶC nếu PWM-CP được sử dụng, trạm sạc đặt điện áp CP mức F. EV không phát hiện điện áp cao hơn ngưỡng được sử dụng, xem D.4.4. |
| 2 | StA | Trạm sạc không được cắm vào HOẶC mạch điều khiển quá trình sạc được ngắt ra. Trạm sạc phát hiện điên áp CP mức A. |
| 3 | StE | Mạch điều khiển quá trình sạc được nối tắt, HOẶC trạm sạc hết năng lượng điều khiển. Trạm sạc phát hiện điện áp CP mức E HOẶC không có điện áp trên mạch điều khiển quá trình sạc. |
| 4 | B1 | Mạch điều khiển quá trình sạc thường được nối. EV phát hiện điện áp trên mức ngưỡng được sử dụng, xem D.4.4. Cơ cấu đóng cắt S2 của EV mở. Trạm sạc phát hiện điện áp CP mức B. |
| 5 | B LIN | Mạch điều khiển quá trình sạc thường được nối. EV phát hiện điện áp trên mức ngưỡng được sử dụng, xem D.4.4. Cơ cấu đóng cắt S2 của EV mở. Trạm sạc phát hiện điện áp CP mức B. Truyền thông LIN chu kỳ, xem Điều D.8. |
| 6 | C LIN | Mạch điều khiển quá trình sạc thường được nối. EV phát hiện điện áp trên mức ngưỡng được sử dụng, xem D.4.4. Cơ cấu đóng cắt S2 của EV đóng. Trạm sạc phát hiện điện áp CP mức C. Truyền thông LIN chu kỳ, xem Điều D.8. |
| 7 | StF Xem Hình D.9 | Trạng thái này chỉ được sử dụng trong PWM-CP, xem D.9.4. Trạm sạc không sẵn sàng để sạc Trạm sạc đặt điện áp CP mức F. |
| Chuyển tiếp | ||
| 8 | (a) | Người sử dụng cắm phích cắm vào EV, nối mạch điều khiển quá trình sạc. |
| 9 | (b) | Trạm sạc bắt đầu gửi mã mở đầu của LIN |
| 10 | (c) | EV đóng cơ cấu đóng cắt S2 |
| 11 | (d) | EV mở cơ cấu đóng cắt S2 |
| 12 | (e) | Người sử dụng rút phích cắm dùng cho EV HOẶC có tình huống ngoại lệ ngăn việc tương tác bình thường trên mạch điều khiển quá trình sạc. |
| 13 | (f) | Trạm sạc thực hiện cả LIN-CP và PWM-CP dừng việc gửi mã mở đầu của LIN nếu EV không đáp ứng trong giới hạn thời gian cho trước. |
| 14 | (g) | Trạm sạc thực hiện cả LIN-CP và PWM-CP bắt đầu gửi các tín hiệu PWM. Xem D.9.4. |
D.6 Yêu cầu về an toàn
D.6.1 Quy định chung
Bảng D.6, Bảng D.7, Bảng D.8 và Bảng D.9 quy định các yêu cầu về đáp ứng hệ thống và yêu cầu về định thời gian hệ thống.
D.6.2 Điều khiển các tín hiệu LIN
Việc gửi các tín hiệu LIN phải được điều khiển như quy định trong Bảng D.6. Xem Điều D.8 đối với quy định kỹ thuật chi tiết của truyền thông LIN.
Bảng D.6 - Điều khiển tín hiệu LIN
| Dòng |
| Giới hạn thời gian |
| Bình thường | ||
| 1 | Sau khi nối mạch điều khiển quá trình sạc và phát hiện điện áp CP mức B, trạm sạc phải bắt đầu gửi các mã mở đầu LIN. Xem D.8.2.2. Đối với đáp ứng hệ thống nếu điện áp CP mức C được phát hiện sau khi nối mạch điều khiển quá trình sạc, xem D.9.4. | Min 10 ms/ max 0,5 s sau khi nối mạch điều khiển quá trình sạc |
| 2 | Sau khi nối mạch điều khiển quá trình sạc, EV cần bắt đầu đáp ứng với mã mở đầu LIN. Xem D.8.2.2. | Max 1,0 s sau mã mở đầu đầu tiên |
| 3 | Sau khi ngắt mạch điều khiển quá trình sạc, trạm sạc phải dừng việc gửi mã mở đầu LIN. Trạm sạc và thông tin đặt lại EV và các tín hiệu trở về mặc định, như quy định trong D.8.2.2. | Max 2,0 s |
| 4 | Sau khi nhận chỉ thị về sự thay đổi trong “dòng điện nguồn lớn nhất”, ví dụ từ hệ thống quản lý năng lượng, trạm sạc phải điều chỉnh các tín hiệu LIN áp dụng được | Max 10 s |
| Ngoại lệ | ||
| 5 | Nếu EV không gửi các đáp ứng LIN hợp lệ, như yêu cầu trong dòng 2, trạm sạc chọn sử dụng PWM-CP, nếu được thực hiện, xem Điều D.9. | Min 1,1 s Max 1,5 s sau mã mở đầu đầu tiên |
D.6.3 Điều khiển cơ cấu đóng cắt S2 và dòng điện tải của xe điện
Cơ cấu đóng cắt S2 trong EV và dòng điện tải của xe điện phải được điều khiển như quy định trong Bảng D.7.
Bảng D.7 - Điều khiển cơ cấu đóng cắt S2 và tải của xe điện
| Dòng |
| Giới hạn thời gian |
| Bình thường | ||
| 1 | EV có thể đóng cơ cấu đóng cắt S2 tại mọi thời điểm nếu áp dụng tất cả các yêu cầu sau: - EV sẵn sàng nhận năng lượng; - các tín hiệu LIN áp dụng được chỉ thị rằng trạm sạc sẵn sàng cấp năng lượng, D.8.2.5; - việc đóng được phép theo dòng 2 trong Bảng D.9, nếu áp dụng được. | - |
| 2 | EV có thể mở cơ cấu đóng cắt S2 tại mọi thời điểm sau lần giảm đầu tiên dòng điện tải của xe điện xuống còn < 1 A. | - |
| 3 | EV phải giảm dòng điện tải của xe điện xuống còn < 1 A và mở cơ cấu đóng cắt S2 nếu điều này được yêu cầu bởi các tín hiệu LIN áp dụng được, xem D.8.2.5. | Max 3 s |
| 4 | EV phải giảm dòng điện tải của xe điện nếu cần thừa nhận các tín hiệu LIN “dòng điện lớn nhất cho phép” nhận được. | Max 5 s |
| Ngoại lệ | ||
| 5 | Nếu EV không phát hiện thấy hoạt động của bus LIN trong khi nhận năng lượng thì EV phải giảm dòng điện tải của xe điện xuống còn < 1 A và mở cơ cấu đóng cắt S2. | Min 2 s, max 3 s sau hoạt động cuối cùng của bus |
D.6.4 Điều khiển cơ cấu đóng cắt trong trạm sạc
Cơ cấu đóng cắt trong trạm sạc phải được điều khiển như quy định trong Bảng D.8.
Bảng D.8 - Điều khiển cơ cấu đóng cắt
| Dòng | Mô tả | Giới hạn thời gian |
| Bình thường | ||
| 1 | Mạch điện phải đóng cơ cấu đóng cắt nếu áp dụng tất cả các yêu cầu sau: - điện áp CP ở mức C; - tất cả các tín hiệu LIN áp dụng được khẳng định việc đóng là được phép (xem D.8.2.5); - việc đóng được phép theo dòng 7 trong Bảng D.9, nếu áp dụng được. | Max 3 s |
| 2 | Trạm sạc phải mở cơ cấu đóng cắt nếu áp dụng tất cả các yêu cầu sau: - mức điện áp CP chuyển từ mức C sang mức B; - các tín hiệu LIN áp dụng được chỉ thị rằng cơ cấu đóng cắt phải được mở ra (xem D.8.2.5). | Max 3 s |
| Ngoại lệ | ||
| 3 | Trạm sạc phải mở cơ cấu đóng cắt sau khi mức điện áp CP chuyển từ B hoặc C sang A. | Max 100 ms |
| 4 | Trạm sạc phải mở cơ cấu đóng cắt sau khi mức điện áp CP chuyển từ mức bất kỳ sang D hoặc E. | Max 3 s |
| 5 | Trạm sạc phải mở cơ cấu đóng cắt (có tải) nếu EV dừng đáp ứng với các tín hiệu LIN | Min 2 s, max 3 s sau lần đáp ứng cuối cùng |
| 6 | Trạm sạc có thể mở cơ cấu đóng cắt (có tải) nếu EV không dừng dòng điện tải của xe điện và không mở S2, mặc dù điều này được yêu cầu bởi trạm sạc sử dụng các tín hiệu LIN | Min 6s sau khi có yêu cầu |
| 7 | Trạm sạc có thể mở cơ cấu đóng cắt (có tải) nếu dòng điện tải của xe điện quá cao và EV không giảm dòng điện mặc dù điều này được yêu cầu bởi trạm sạc sử dụng các tín hiệu LIN | Min 6s sau khi có yêu cầu |
D.6.5 Điều khiển việc chốt và nhà chốt của ổ cắm IEC 62196-2 kiểu 2 và ổ nối vào EV
Việc chốt và mở chốt của các ổ cắm IEC 62196-2 kiểu 2 và ổ nối vào EV phải được điều khiển như quy định trong Bảng D.9.
Bảng D.9 - Điều khiển việc chốt và mở chốt
| Dòng | Mô tả | Giới hạn thời gian |
| Nếu EV thực hiện việc mở chốt | ||
| 1 | EV cần chốt ổ nối vào EV khi phích nối xe điện được cắm vào. | - |
| 2 | EV phải khẳng định ổ nối vào EV được chốt trước khi đóng S2 | - |
| 3 | EV không được mở chốt ổ nối vào EV trong khi S2 vẫn đóng. | - |
| Nếu trạm sạc trường hợp A hoặc trường hợp B thực hiện việc mở chốt | ||
| 4 | Trạm sạc cần chốt ổ cắm của nó khi mức điện áp CP thay đổi từ A đến B. | - |
| 5 | Trạm sạc phải mở chốt ổ cắm của nó khi mức điện áp CP thay đổi từ mức bất kỳ đến A, trừ khi việc mở chốt có thể được thực hiện bằng tương tác thích hợp của người sử dụng. Trong trường hợp B, nếu cấp thuộc về người sở hữu trạm sạc, việc mở chốt được quyết định bởi người sở hữu đó. | Max 5 s |
| 6 | Trạm sạc phải mở chốt ổ cắm của nó khi nguồn điện đến trạm sạc bị ngắt, trừ khi việc mở chốt có thể được thực hiện bằng tương tác thích hợp của người sử dụng. Trong trường hợp B, nếu cáp thuộc về người sở hữu trạm sạc, việc mở chốt được quyết định bởi người sở hữu đó. | Max 30 s |
| 7 | Trạm sạc phải khẳng định rằng ổ cắm được chốt trước khi đóng cơ cấu đóng cắt | - |
| 8 | Trạm sạc không được mở chốt ổ cắm của nó trong khi cơ cấu đóng cắt đang đóng | - |
| 9 | Trong trường hợp A (EV có cáp gắn vào), cơ cấu đóng cắt để ngắt mạch điều khiển quá trình sạc có thể được sử dụng trên phía EV (cáp, phích cắm, xe điện) để mô phỏng việc rút phích cắm của EV và tác động trạm sạc để mở chốt ổ cắm. EV cần đảm bảo rằng dòng điện tải của xe điện nhỏ hơn 1 A. |
|
D.7 Trình tự sạc
D.7.1 Quy định chung
Điều D.7 đưa ra ví dụ về trình tự sạc thông thường.
Xem D.8 để có thông tin về lịch biểu, khung và tín hiệu LIN được sử dụng trong các ví dụ này.
D.7.2 Khởi động trình tự sạc AC

Hình D.4 - Ví dụ về sơ đồ định thời gian để khởi động trình tự sạc AC bình thường
Bảng D.10 - Định thời gian để khởi động trình tự sạc bình thường
| Thời gian | Mô tả | Giới hạn thời gian kết hợp |
| t0 | Bắt đầu trình tự. EV và trạm sạc chưa được nối. | - |
| t1 | Người sử dụng cắm phích nối vào ổ nối vào EV làm đóng mạch điều khiển quá trình sạc và thay đổi mức điện áp CP từ A sang B ở phía trạm sạc và từ 0 V sang điện áp CP mức B ở lối vào xe điện | - |
| t2 | EV phát hiện điện áp điều khiển quá trình sạc không còn bằng 0 V nữa. | - |
| t3 | Trạm sạc bắt đầu tác động các khung LIN theo lịch biểu ver. | t3-t1: xem Bảng D.6 dòng 1 |
| t4 | EV bắt đầu đáp ứng với mã mở đầu LIN | t4-t3: xem Bảng D.6 dòng 2 |
| t5 | Chọn version hoàn tất. EV chọn version truyền thông và trạm sạc thay đổi sang lịch biểu init. | t5-t4: thường < 50 ms |
| t6 | Khởi động thành công. Trạm sạc gửi và nhận tất cả các thông tin khởi động. Trạm sạc thay đổi sang lịch biểu op. Trong ví dụ này, trạm sạc sẵn sàng cấp điện để trạm sạc gửi tín hiệu StStatusOp = ready. Hình vẽ chỉ thể hiện EvRequestedCurrentL1, không thể hiện tín hiệu đối với L2, L3 và N. | t6-t5: thường < 200 ms |
| t7 | EV đóng S2, thay đổi mức điện áp CP từ B sang C. | t7-t6: thường < 100 ms |
| t8 | Trạm sạc đóng cơ cấu đóng cắt. | t8-t7: xem Bảng D.8 dòng 1 |
| t9 | Kết thúc dòng điện khởi động | t9-t8 (dòng điện khởi động): xem TCVN 12772 (ISO 17409) |
| t10 | EV tăng từ từ dòng điện tải, thừa nhận các tín hiệu StAllowableCurrent. Hình vẽ chỉ thể hiện StAllowableCurrentL1, không thể hiện tín hiệu đối với L2, L3 và N. | t10-t9 (tăng từ từ): cụ thể cho xe điện |
D.7.3 Dừng sạc bình thường tác động bởi EV

Hình D.5 - Sơ đồ định thời gian dùng cho dừng sạc bình thường được tác động bởi EV
Bảng D.11 - Định thời gian để dừng sạc bình thường tác động bởi EV
| Thời gian | Mô tả | Giới hạn thời gian kết hợp |
| t20 | EV và trạm sạc được nối. Truyền thông LIN được thiết lập sử dụng lịch biểu op, S2 và cơ cấu đóng cắt được đóng và EV lấy dòng điện tải, thừa nhận tín hiệu StAllowableCurrent. | - |
| t20 ... t21 | Khi pin/acquy sạc gần đầy, EV (trong ví dụ này) giảm dòng điện tải của xe điện và đồng thời giảm tín hiệu EvRequestedCurrent tương ứng. | - |
| t21 | EV dừng lấy dòng điện và gửi EvRequestedCurrentL1 = 0 và EvAwake = 0. | t21-t20: cụ thể cho xe điện |
| t22 | EV mở S2, thay đổi mức điện áp CP từ C sang B. | t22-t21: cụ thể cho xe điện |
| t23 | Trạm sạc mở cơ cấu đóng cắt. | t23-t22: xem Bảng D.8 dòng 2 |
| t24 | EV gửi EvAwake = 0. | t24-t22: cụ thể cho xe điện |
| t25 | Trạm sạc gửi tín hiệu StStatusOp = not_ready. | t25-t24: thường < 100 ms |
| t26 | Trạm sạc gửi lệnh “go to sleep”. | t24-t23: thường < 100 ms |
| t27 | EV nút LIN go to sleep. | t27-t26: cụ thể cho xe điện |
| t28 | Người sử dụng rút phích cắm dùng cho EV, mở mạch điều khiển quá trình sạc, tạo ra chuyển tiếp sang điện áp CP mức A ở trạm sạc. | - |
| t29 | Trạm sạc tắt master LIN của nó và đặt lại tất cả các giá trị khởi động và trạng thái về mặc định. | t29-t28: xem Bảng D.6 dòng 3 |
| t30 | EV đặt tất cả các giá trị khởi động và trạng thái về mặc định. | t30-t28: cụ thể cho xe điện |
D.7.4 Dừng sạc bình thường tác động bởi trạm sạc

Hình D.6 - Sơ đồ định thời gian dùng cho dừng sạc bình thường được tác động bởi trạm sạc
Bảng D.12 - Định thời gian để dừng sạc bình thường tác động bởi trạm sạc
| Thời gian | Mô tả | Giới hạn thời gian kết hợp |
| t40 | EV và trạm sạc được nối. Truyền thông LIN được thiết lập sử dụng lịch biểu op, S2 và cơ cấu đóng cắt được đóng và EV lấy dòng điện tải, thừa nhận tín hiệu StAllowableCurrent. | - |
| t41 | EV dừng lấy dòng điện và gửi EvRequestedCurrentL1 = 0 và EvAwake = 0. | - |
| t42 | EV mở S2, thay đổi mức điện áp CP từ C sang B. | t42-t41: xem Bảng D.7 dòng 3 |
| t43 | Trạm sạc mở cơ cấu đóng cắt. | t43-t42: xem Bảng D.8 dòng 2 |
| t44 | EV gửi EvAwake = 0. | t45-t44: cụ thể cho xe điện |
| t45 | Trạm sạc gửi tín hiệu StStatusOp = not_ready. | t45-t44: thường < 100 ms |
| t46 | EV đặt tất cả các giá trị khởi động và trạng thái về mặc định. | t46-t45: cụ thể cho xe điện |
D.8 Truyền thông LIN
D.8.1 Quy định chung
Trạm sạc và EV phải thực hiện giao thức LIN theo ISO 17987-3.
Trạm sạc phải đóng vai trò như master LIN, khi mức điện áp CP là B hoặc C, và truyền thông LIN điều khiển sử dụng các lịch biểu, khung và tín hiệu xác định dưới đây.
Trạm sạc phải truyền thông ở tốc độ dữ liệu danh nghĩa là 20 kbit/s hoặc nếu áp dụng các hạn chế EMC cụ thể thì ở tốc độ dữ liệu giảm còn 10 kbit/s danh nghĩa. EV phải tự động phát hiện tốc độ dữ liệu.
D.8.2 Lịch biểu
D.8.2.1 Quy định chung
Trạm sạc phải thực hiện các lịch biểu LIN như mô tả trên Hình D.7, Bảng D.13 và Bảng D.14. Ngoài ra, trạm sạc có thể tác động các khung không được yêu cầu.

Hình D.7 - Sơ đồ trạng thái của nút LIN trong trạm sạc
Bảng D.13 - Trạng thái nút LIN trong trạm sạc và mô tả lịch biểu của khung
| Trạng thái | Tín hiệu trạng thái | Cơ cấu đóng cắt | Khung yêu cầu | Mô tả | ||
| StStatus Ver | StStatus Init | StStatus Op | ||||
| off | n/a | n/a | n/a | mở | không | Truyền thông LIN mất hiệu lực |
| ver | chưa hoàn thành hoặc lỗi | bất kỳ | bất kỳ | mở | StVersionList EvVersionList | Trạm sạc sử dụng lịch biểu ver để thiết lập truyền thông và trao đổi thông tin về các version truyền thông được hỗ trợ. EV lựa chon version truyền thông. |
| init | hoàn thành | chưa hoàn thành | bất kỳ | mở | StStatus, EvStatus, StVoltages, StMaxCurrents, EvMaxVoltages, EvMinVoltages, EvMaxCurrents, CaProperties | Trạm sạc sử dụng lịch biểu init để khởi động hệ thống sạc. Thông tin được trao đổi về nguồn và về tải xe điện để kiểm tra tính tương thích |
| op | hoàn thành | hoàn thành | sẵn sàng hoặc chưa sẵn sàng | mở hoặc đóng | StStatus, EvStatus, StNotReadyList, EvS2openList EvPresentCurrents | Trạm sạc sử dụng lịch biểu op khi khởi động được hoàn tất và không xảy ra lỗi |
| err | hoàn thành | hoàn thành | lỗi | mở | StStatus, EvStatus, StNotReadyList, EvS2openUst, EvPresentCurrents, StErrorList, EvErrorList | Trạm sạc sử dụng lịch biểu err để xử lý lỗi |
|
| hoàn thành | lỗi | bất kỳ | |||
| sleep | n/a | n/a | n/a | mở | không | Đến LIN ngủ, trạm sạc gửi lệnh go-to-sleep và đặt bộ thu/phát đến chế độ ngủ. Trong khi LIN ngủ, không có hoạt động của bus |
Bảng D.14 - Chuyển tiếp của nút LIN trong trạm sạc
| Chuyển tiếp | (Các) sự kiện | (Các) hành động |
| 1 | Khởi động hoặc đặt lại trạm sạc | Chuyển tiếp mặc định |
| 2 | Trạm sạc phát hiện chuyển tiếp của điện áp CP từ mức A sang B hoặc như xác định trong D.9.5 bước 4. | Trạm sạc bắt đầu gửi mã mở đầu LIN |
| 3 | Trạm sạc phát hiện rằng EV đã chọn EvSupportedVersion được hỗ trợ bởi trạm sạc. | - |
| 4 | Trạm sạc phát hiện rằng hệ thống đã hoàn tất khởi động (StStatusInit = complete). | - |
| 5 | Trạm sạc phát hiện lỗi (StStatusInit = error) | - |
| 6 | Trạm sạc phát hiện lỗi hoặc nhận được tín hiệu lỗi từ EV (StStatusOp = error) | - |
| 7 | Đặt lại hệ thống, ví dụ trạm sạc phát hiện việc đặt lại của EV (tức là EV đã gửi các khung với EVSelectedVersion = FF16) | - |
| 8 | Tất cả các lỗi đã được giải trừ AND StStatusInit = complete. | - |
| 9, 10 | Trạm sạc đã nhận EvAwake = 0 AND cơ cấu đóng cắt mở ra | Trạm sạc gửi lệnh go-to-sleep và đặt nút LIN của nó đến chế độ ngủ |
| 11 | StStatusOp ≠ error AND StStatusInit = complete AND xảy ra một trong các trường hợp sau: - 10 min trôi qua HOẶC - trạm sạc phát hiện tín hiệu wakeup từ EV HOẶC - trạm sạc phát hiện rằng tín hiệu chứa trong các khung của lịch biểu “op” đã thay đổi giá trị của nó (điều này bao gồm tín hiệu StStatusOp) | Trạm sạc đánh thức và bắt đầu gửi mã mở đầu LIN |
| 12 | StStatusOp ≠ error OR StStatusInit = complete AND xảy ra một trong các trường hợp sau: - 10 min trôi qua HOẶC - trạm sạc phát hiện tín hiệu wakeup từ EV HOẶC - trạm sạc phát hiện rằng tín hiệu chứa trong các khung của lịch biểu err đã thay đổi giá trị của nó (điều này bao gồm tín hiệu StStatusOp) | Trạm sạc đánh thức và bắt đầu gửi mã mở đầu LIN |
| 13 | EV được ngắt ra, mở mạch điều khiển quá trình sạc. Trạm sạc phát hiện điện áp CP mức A. | Trạm sạc dừng truyền thông LIN |
D.8.2.2 Bắt đầu và kết thúc truyền thông LIN
Khi mạch điều khiển quá trình sạc được nối và trạm sạc bắt đầu gửi mã mở đầu LIN (xem Bảng D.6 dòng 1), phải sử dụng lịch biểu ver.
EV cần đáp ứng với mã mở đầu LIN (xem Bảng D.6 dòng 2).
Khi mạch điều khiển quá trình sạc được ngắt ra và trạm sạc dừng gửi các mã mở đầu LIN (xem Bảng D.6 dòng 3), phải đặt lại thông tin mà nó nhận được từ EV đến các giá trị mặc định và đặt lại tất cả các tín hiệu trong StStatus về các giá trị mặc định.
Khi mạch điều khiển quá trình sạc được ngắt ra, EV phải đặt lại tất cả các thông tin mà nó nhận được từ trạm sạc về các giá trị mặc định và đặt lại tất cả các tín hiệu trong EvStatus về các giá trị mặc định.
D.8.2.3 Chọn version
Trình tự dưới đây phải được sử dụng để chọn version trong lịch biểu ver.
1) Khi bắt đầu giai đoạn sạc, trạm sạc đặt StPageNumber = 0, StStatusVer = incomplete, và StSelectedVersion = FF16 (chưa có sẵn).
2) Khi bắt đầu giai đoạn sạc, EV đặt EvPageNumber = 0, EvStatusVer = incomplete và StSelectedVersion = FF16 (chưa có sẵn).
3) Khung StVersionList được kích hoạt.
4) Nếu StPageNumber = 0 và EvStatusVer = error thì EV đặt EvStatusVer = incomplete.
5) Nếu EV chọn giá trị nhận được trong StSupportedVersion bất kỳ, EV phải đặt tín hiệu EvSelectedVersion đến giá trị đó. EV có thể đặt tín hiệu EvStatusVer = complete, hoặc EV có thể đợi cho đến khi nhận được tất cả các StVersionList không trống, với mục đích pháp lý. Nếu EvStatusVer = error thì EV đặt EvStatusVer = incomplete. Sau đó đến bước 7).
6) Nếu StPageNumber đầu tiên nhận được bởi EV không bằng không thì đặt EvStatusVer = error.
Nếu StPageNumber tiếp theo nhận được bởi EV không theo tuần tự thì đặt EvStatusVer = error.
Nếu EvVersionPage cuối cùng nhận được bởi EV trước khi StPageNumber quay trở về không không chứa lối vào trống (StSupportedVersion = FF16) thì đặt EvStatusVer = error.
7) Trạm sạc kích hoạt khung EvVersionList.
8) EvStatusVer = error, trạm sạc phải đặt StPageNumber = 0 và đến bước 3), đối với một số lượng hạn chế lối vào.
9) Nếu tín hiệu EvStatusVer = complete và tín hiệu EvSelectedVersion bằng một trong các tín hiệu StSupportedVersion từ trạm sạc thì trạm sạc đặt các tín hiệu StSelectedVersion = EvSelectedVersion, StStatusVer = complete. Việc đàm phán version hoàn tất. Trạm sạc có thể thoát ra lịch biểu init, hoặc trạm sạc có thể tiếp tục tác động EvVersionList nếu muốn thu thập dữ liệu pháp lý, sau đó thoát ra lịch biểu init khi tất cả các việc truyền EvVersionList đã nhận được thành công.
10) Nếu tín hiệu EvStatusVer = complete và EvSelectedVersion không bằng một trong các tín hiệu StSupportedVersion từ trạm sạc thì trạm sạc đặt tín hiệu StStatusVer = error, StPageNumber = 0 và đến bước 3) đối với một lượng lối vào giới hạn.
11) Nếu tín hiệu EvStatusVer = incomplete, trạm sạc tăng StPageNumber. Nếu các điểm StPageNumber tiếp theo này đến trang trống (tất cả các lối vào StSupportedVersion = FF16) thì đặt StPageNumber = 0 đối với một số lượng giới hạn các quay vòng. Sau đó đến bước 3.
D.8.2.4 Khởi động hệ thống
Trình tự dưới đây phải được sử dụng để khởi động hệ thống trong lịch biểu init:
1) Sau khi chọn version hoàn tất (xem D.8.2.3), trạm sạc bắt đầu khởi động hệ thống. Khi khởi động hệ thống, các tín hiệu StStatusInit và EvStatusInit được đặt về incomplete.
2) Trong khi khởi động hệ thống, trạm sạc kích hoạt các khung StStatus và EvStatus trong khoảng thời gian lớn nhất quy định trong Bảng D.15. Giữa các khung StStatus và EvStatus, trạm sạc kích hoạt các khung khác là thành viên của lịch biểu init (xem Bảng D.13) như sau:
a) đầu tiên các khung EvMaxVoltages, EvMinVoltages, EvMaxMinCurrents,
b) sau đó là khung CaPropertises và
c) tiếp theo là các StVoltages, StMaxCurrents (có thể sửa đổi dựa trên thông tin từ CaProperties) và
d) tiếp theo nó lặp lại việc kích hoạt các khung này, bắt đầu lại từ EvMaxVoltages.
3) Nếu EV xác định rằng thông tin khởi động đã được trao đổi hoàn tất và các tham số của trạm sạc và EV tương thích thì nó đặt tín hiệu EvStatusInit = complete.
4) Nếu trạm sạc nhận được tín hiệu EvStatusInit = complete và trạm sạc xác định rằng các tham số của trạm sạc và EV là tương thích thì trạm sạc đặt StStatusInit = complete, việc khởi động đã hoàn tất và nó thoát ra lịch biểu op.
5) Nếu trạm sạc nhận tín hiệu EvSupportedVersion = FF16 thì nó đặt lối vào trống đầu tiên trong các trạng StErrorList thành 0116, đặt tín hiệu StStatusInit = error và thoát ra lịch biểu err.
6) Nếu EV xác định rằng các tham số của trạm sạc và EV là không tương thích thì EV đặt tín hiệu EvStatusInit = error.
7) Nếu EV xác định rằng việc khởi động diễn ra lâu hơn 5 s thì EV đặt tín hiệu EvStatusInit = error.
8) Nếu trạm sạc nhận tín hiệu EvStatusInit = error thì trạm sạc đặt lối vào trống đầu tiên ở các trang StErrorList thành 0416, đặt tín hiệu EvStatusInit = error và thoát ra lịch biểu err.
9) Nếu trạm sạc xác định rằng các tham số của trạm sạc và EV là tương thích thì trạm sạc đặt lối vào trống đầu tiên trong các trang StErrorList thành 0516, đặt tín hiệu StStatusInit = error và thoát ra lịch biểu err.
10) Nếu việc khởi động diễn ra lâu hơn 5 s thì trạm sạc đặt lối vào trống đầu tiên trong các trang StErrorList thành 0516, đặt tín hiệu StStatusInit = error và thoát ra lịch biểu err.
D.8.2.5 Hoạt động
Trong trình tự op, trạm sạc điều khiển truyền thông LIN và cơ cấu đóng cắt như sau:
1) Nếu trạm sạc phát hiện điện áp CP mức B thì nó mở cơ cấu đóng cắt (xem Bảng D.8 dòng 2).
2) Nếu trạm sạc phát hiện lỗi thì nó đặt lối vào trống đầu tiên trong các trang StErrorList thành 0016 (hoặc mã lỗi cụ thể hơn, nếu áp dụng) đặt tín hiệu StStatusop = error và thoát ra lịch biểu err.
3) Nếu trạm sạc nhận khung EvSelectedVersion = FF16 thì nó đặt lối vào trống đầu tiên trong các trạng StErrorList thành 0116, đặt tín hiệu StStatusOp = error và thoát ra lịch biểu err.
4) Nếu trạm sạc nhận tín hiệu EvStatusOp = error thì trạm sạc đặt lối vào trống đầu tiên ở các trang StErrorList thành 0216, đặt tín hiệu StStatusOp = error và thoát ra lịch biểu err.
5) Nếu năng lượng không có sẵn thì trạm sạc đặt tín hiệu StStatusOp = not_ready. Trạm sạc đưa ra lý do cho việc không có sẵn năng lượng bằng cách giữ các lối vào trong các trang StNotReadyList được cập nhật.
6) Nếu trạm sạc không phát hiện điện áp CP mức B trong vòng 3 giây (xem Bảng D.7 dòng 3) sau khi đặt StStatusOp = not_ready thì nó đặt lối vào trống đầu tiên trong các trang StErrorList thành 0316, đặt tín hiệu StStatusOp = error và thoát ra lịch biểu err.
7) Nếu có sẵn năng lượng thì trạm sạc đặt tín hiệu StStatusOp = ready và giải trừ tất cả các lối vào trong các trang StNotReadyList.
8) Nếu StStatusOp = ready và trạm sạc phát hiện điện áp CP mức C thì trạm sạc đóng cơ cấu đóng cắt (xem Bảng D.8 dòng 1).
9) Trạm sạc kích hoạt các khung StStatus và EVStatus trong thời gian lớn nhất quy định trong Bảng D.15. Giữa các khung StStatus và EVStatus, trạm sạc kích hoạt các khung khác là thành viên của lịch biểu op (xem Bảng D.13).
Nếu EV nhận tín hiệu StStatusOp = not_ready, nó dừng việc lấy dòng điện và mở S2 trong vòng 3 giây (xem Bảng D.7 dòng 3).
EV giảm dòng điện tải của xe điện trong vòng 5 giây, nếu cần thừa nhận các tín hiệu StAllowableCurrent (xem Bảng D.7 dòng 4).
D.8.2.6 Các chế độ ngủ trong truyền thông
D.8.2.6.1 LIN ngủ
Trạm sạc và EV phải thực hiện LIN ngủ như quy định trong ISO 17987-2, Điều 5, Quản lý mạng.
Để tiết kiệm năng lượng, EV có thể đặt tín hiệu EvAwake = 0 trong khi S2 mở.
Nếu trạm sạc nhận tín hiệu EvAwake = 0 trong khi cơ cấu đóng cắt mở và nó đang trong lịch biểu op hoặc err thì trạm sạc gửi hệ thống đến chế độ ngủ. Để gửi hệ thống đến chế độ ngủ, trạm sạc:
- đặt StStatusOp = not_ready và đặt một lối vào trong các trang StNotReadyList thành 0116 (EV yêu cầu đến chế độ ngủ);
- kích hoạt khung StStatus (để truyền tín hiệu StStatusOp), kích hoạt tất cả các trang StNotReadyList, sau đó kích hoạt khung EvStatus (để kiểm tra tín hiệu response_error). Nếu xảy ra response_error, trạm sạc lặp lại bước này.
- Sau đó gửi lệnh go-to-sleep và dừng tất cả các hoạt động bus.
Trạm sạc đánh thức hệ thống như quy định đối với các chuyển tiếp 11 và 12 trong Bảng D.14.
CHÚ THÍCH: Thông tin thêm về đánh thức sẽ được cung cấp trong ISO 17987-2.
D.8.2.6.2 EV ngủ sâu
EV có thể tắt bộ thu/phát LIN tại thời điểm bất kỳ và trở nên không đáp ứng với truyền thông LIN.
Khi EV trở nên không đáp ứng thì trạm sạc phải tiếp tục kích hoạt các khung (trong lịch biểu err sau khi pháp hiện lỗi truyền thông).
D.8.2.7 Xử lý lỗi
Trong lịch biểu err, trạm sạc điều khiển truyền thông LIN và cơ cấu đóng cắt như sau:
1) Nếu trạm sạc phát hiện điện áp CP mức B thì nó mở cơ cấu đóng cắt (xem Bảng D.8 dòng 2).
2) Nếu trạm sạc không phát hiện điện áp CP mức B trong vòng 6 giây (xem Bảng D.7 dòng 3) sau khi đặt lối vào trong các trang StNotReadyList thì nó có thể mở cơ cấu đóng cắt (xem Bảng D.8 dòng 6).
3) Nếu trạm sạc không phát hiện điện áp CP mức B trong vòng 6 giây sau khi đặt lối vào trong các trang StErrorList thì nó có thể mở cơ cấu đóng cắt (xem Bảng D.8 dòng 6).
4) Nếu trạm sạc nhận khung EvSelectedVersion = FF16 thì nó đặt lối vào trống đầu tiên trong các trang StErrorList thành 0116, trừ khi một lối vào trên trang StErrorList đã được đặt thành 0116.
5) Nếu trạm sạc nhận khung EvStatusOp = error thì nó đặt lối vào trống đầu tiên trong các trang StErrorList thành 0216, trừ khi một lối vào trên trang StErrorList đã được đặt thành 0216.
6) Nếu trạm sạc không phát hiện điện áp CP mức B trong vòng 3 giây (xem Bảng D.7 dòng 3) sau khi đi vào lịch biểu err, thì nó đặt lối vào trống đầu tiên trong các trang StErrorList thành 0316, trừ khi một lối vào trên trang StErrorList đã được đặt thành 0316.
7) Nếu trạm sạc phát hiện lỗi bổ sung thì nó đặt lối vào trống đầu tiên trong các trang StErrorList thành 0016 (hoặc mã lỗi chi tiết hơn), trừ khi một lối vào trên trang StErrorList đã được đặt thành 0016 (hoặc mã lỗi chi tiết hơn).
8) Khi năng lượng trở nên không có sẵn hoặc có sẵn thì trạm sạc giữ các lối vào trong các trang StNotReadyList được cập nhật.
9) Trạm sạc kích hoạt các khung StStatus và EVStatus trong thời gian theo Bảng D.15. Giữa các khung StStatus và EVStatus, trạm sạc kích hoạt các khung khác là thành viên của lịch biểu op (xem Bảng D.13). Trạm sạc kích hoạt tất cả các trang StErrorList và tất cả các trang EvErrorList tối thiểu một lần trước khi nó có thể thoát khỏi lịch biểu err như sau:
a) nếu trạm sạc nhận tín hiệu EvStatusOp = no_error thì nó giải trừ lối vào, nếu có, trong các trang StErrorList và được đặt thành 0216.
b) nếu lỗi bổ sung được giải quyết, trạm sạc giải trừ lối vào tương ứng trong các trang StErrorList.
c) nếu các trạng StErrorList trống và các trang StNotReadyList trống thì trạm sạc đặt tín hiệu StStatusOp = ready và thoát ra lịch biểu op.
d) nếu các trang StErrorList chứa lối vào được đặt thành 0116 thì trạm sạc đặt lại tất cả các giá trị khởi động mà nó nhận được từ EV thành các giá trị mặc định, đặt lại các trang StErrorList và các trang StNotReadyList t về giá trị mặc định, đặt lại tất cả các tín hiệu trong StStatus về giá trị mặc định và sau đó thoát ra lịch biểu ver.
Nếu EV nhận tín hiệu StStatusOp = error thì nó dừng việc lấy dòng điện và mở S2 trong vòng 3 giây (xem Bảng D.7 dòng 3).
D.8.3 Khung
Bảng D.15 thể hiện các khung LIN xác định. Tất cả các nhiệm vụ của slave cung cấp các khung được ấn định cho nút của chúng, cung cấp tối thiểu các giá trị mặc định đối với tất cả các tín hiệu chứa trong nó.
Kiểu khung của tất cả các khung là “khung không điều kiện”.
Các khung có đánh dấu sao (*) phải được truyền trong lịch biểu áp dụng được. Việc định thời gian được xác định bởi nhà chế tạo trạm sạc.
Tiếp đầu ngữ của tên khung biểu thị nơi tạo ra khung:
- St: trạm sạc
- Ca: cụm cáp
- Ev: EV
Các khung StVersionList, EvVersionList, StNotReadyList, EvS2openList, StErrorList và EvErrorList có thể được sử dụng để truyền thông tin được tổ chức thành một số trang như sau:
- Các lối vào trong các trang StVersionList được phân loại sao cho các giá trị StSupportedVersion của version được ưu tiên nhất bởi trạm sạc được cung cấp trước tiên.
- Các lối vào của các trang EvVersionList được phân loại sao cho các giá trị EvSupportedVersion của version được ưu tiên nhất bởi EV được cung cấp trước tiên.
- Các lối vào của các trang StNotReadyList có thể chứa các giá trị StReasonCode. Các lối vào trong các trang EvS2openList có thể chứa các giá trị EvReasonCode. Các giá trị này được đặt theo D.8.2.5, D.8.2.6 và D.8.2.7.
- Các lối vào trong các trang StErrorList có thể chứa các giá trị StErrorCode. Các lối vào trong các trang EvErrorList có thể chứa các giá trị EvErrorCode. Các giá trị này được đặt theo D.8.2.7.
- Đối với tất cả các tín hiệu, các lối vào còn lại của trang cuối cùng của chúng được điền mã FF16 sao cho trang cuối cùng chứa tối thiểu một lối vào với mã này.
- Lần đầu tiên khi mỗi khung được kích hoạt, nơi tạo ra khung sẽ đáp ứng với PageNumber = 0 và cung cấp trang tương ứng. Mỗi lần khung được kích hoạt lại, PageNumber được tăng lên một đơn vị và trang tương ứng được cung cấp. Sau trang cuối cùng, PageNumber được đặt lại về 0.
Bảng D.15 - Các khung dùng cho sạc xoay chiều
| Ký hiệu khung | Tên khung | Các tín hiệu chứa trong khung | Thời gian lớn nhất ms |
| 0 | StVersionList | Byte 0: StSelectedVersion Byte 1: Bit 0: reserved (typ 1) Bits 1-2: StStatusVer Bits 3-4: StStatusInit Bits 5-6: StStatusOp Bit 7: reserved (typ1) Byte 2: StPageNumber (typ0016) Byte 3: StSupportedVersion (most preferred, typ 0116) Byte 4: StSupportedVersion (next preference, typ FF16) Byte 5: StSupportedVersion (next preference, typ FF16) Byte 6: StSupportedVersion (next preference, typ FF16) Byte 7: StSupportedVersion (least preferred, typ FF16) | 100 |
| 1 | EvVersionList | Byte 0: EvSelectedVersion (typ 0116) Byte 1: Bit 0: response_error Bits 1-2: EvStatusVer Bits 3-4: EvStatusInit Bits 5-6: EvStatusOp Bit 7: EvAwake Byte 2: EvPageNumber (typ0016) Byte 3: EvSupportedVersion (most preferred, typ 0116) Byte 4: EvSupportedVersion (next preference, typ FF16) Byte 5: EvSupportedVersion (next preference, typ FF16) Byte 6: EvSupportedVersion (next preference, typ FF16) Byte 7: EvSupportedVersion (least preferred, typFF16) | 100 |
| 2 | StStatus | Byte 0: StSelectedVersion (typ 0116) Byte 1: Bit 0: reserved (1) Bits 1-2: StStatusVer Bits 3-4: StStatusInit Bits 5-6: StStatusOp Bit 7: reserved (1) Byte 2: StAllowableCurrentL1 Byte 3: StAllowableCurrentL2 Byte 4: StAllowableCurrentL3 Byte B5: StAllowableCurrentN Bytes 6-7: reserved (FF16) | 100 |
| 3 | EvStatus | Byte 0: EvSelectedVersion (typ 0116) Byte 1: Bit 0: response_error Bits 1-2: EvStatusVer Bits 3-4: EvStatusInit Bits 5-6: EvStatusOp Bit 7: EvAwake Byte 2: EvRequestedCurrentL1 Byte 3: EvRequestedCurrentL2 Byte 4: EvRequestedCurrentL3 Byte 5: EvRequestedCurrentN Bytes 6-7: reserved (FF16) | 100 |
| 4 | EvPresentCurrents | Byte 0: EvSelactedVersion (typ 0116) Byte 1: EvPresentCurrentL1 Byte 2: EvPresentCurrentL2 Byte 3: EvPresentCurrentL3 Byte 4: EvPresentCurrentN Bytes 5-7: reserved (FF16) | * |
| 5 | StVoltages | Byte 0: StSelectedVerslon (typ 0116) Bytes 1-2: StVoltageL1N Bytes 3-4: StVoltageLL Byte 5: StFrequency Bytes 6-7: reserved (FF16) | 1 000 |
| 6 | StMaxCurrents | Byte 0: StSelectedVersion (typ 0116) Byte 1: StMaxCurrentL1 Byte 2: StMaxCurrentL2 Byte 3: StMaxCurrentL3 Byte 4: StMaxCurrentN Bytes 5-7: reserved (FF16) | 1 000 |
| 7 | EvMaxVoltages | Byte 0: EvSelectedVersion (typ 0116) Bytes 1-2: EvMaxVoltageL1N Bytes 3-4: EvMaxVottageLL Byte 5: EvFrequencies Bytes 6-7: reserved (FF16) | * |
| 8 | EvMinVoltages | Byte 0: EvSelectedVersion (typ 0116) Bytes 1-2: EvMinVoltageL1N Bytes 3-4: EvMinVoltageLL Bytes 5-7:reserved (FF16) | * |
| 9 | EvMaxMinCurrernts | Byte 0: EvSlectedVersion (typ 0116) Byte 1: EvMaxCurrentL1 Byte 2: EvMaxCurrentL2 Byte 3: EvMaxCurrentL3 Byte 4: EvMaxCurrentN Byte 5: EvMinCurrentL1 Byte 6: EvMinCurrentL2 Byte 7: EvMinCurrentL3 | * |
| 10 | CaProperties | Byte 0: CaVersion (typ 0116) Byte 1 Bit 0: response_error Bits 1-7: reserved (1) Byte 2-3: CaMaxVoltage Byte 4: CaMaxCurrentL1 Byte 5: CaMaxCurrentL2 Byte 6: CaMaxCurrentL1 Byte 7: CaMaxCurrentN | * |
| 11 | StNotReadyList | Byte 0: StSelectedVersion (typ 0116) Byte 1: StPageNumber Byte 2: First StReasonCode Byte 3: Next StReasonCode Byte 4: Next StReasonCode Byte 5: Next StReasonCode Byte 6: Next StReasonCode Byte 7: Last StReasonCode | 1 000 |
| 12 | EvS2openList | Byte 0: EvSelectedVersion Byte 1: EvPageNumber Byte 2: First EvReasonCode Byte 3: Next EvReasonCode Byte 4: Next ExReasonCode Byte 5: Next EvReasonCode Byte 6: Next EvReasonCode Byte 7: Last EvReasonCode | * |
| 13 | StErrorList | Byte 0: StSelectedVersion Byte 1: StPageNumber Byte 2: First StErrorCode Byte 3: Next StErrorCode Byte 4: Next StErrorCode Byte 5: Next StErrorCode Byte 6: Next StErrorCode Byte 7: Last StErrorCode | 1 000 |
| 14 | EvErrorList | Byte 0: EvSelectedVersion Byte 1: EvPageNumber Byte 2: First EvErrorCode Byte 3: Next EvErrorCade Byte 4: Next EvErrorCode Byte 5: Next EvErrorCode Byte 6: Next EvErrorCode Byte 7: Last EvErrorCode | * |
| 15 to 49 | Dự phòng, xem SEK TS 481 05 16. | ||
| 50 to 59 | Dành sẵn cho các khung của ứng dụng cụ thể. | ||
| 60 to 63 | Xem ISO 17987 và SEKTS 481 05 16. | ||
D.8.4 Các tín hiệu
D.8.4.1 Quy định chung
Tiếp đầu ngữ của tín hiệu thể hiện nơi tạo ra chúng như sau:
- Ev: EV
- St: trạm sạc
- Ca: cụm cáp
D.8.4.2 Các tín hiệu chung
response_error
Tín hiệu response_error phải được đặt bất cứ khi nào khung (ngoại trừ đáp ứng khung được kích hoạt bởi sự kiện) được truyền hoặc nhận bởi nút slave chứa lỗi trong đáp ứng của khung.
Tín hiệu response_error phải được giải trừ khi khung có điều kiện chứa tín hiệu response_error được truyền thành công.
CHÚ THÍCH: Xem 5.5.4 trong ISO 17987-3 đối với quy định kỹ thuật LIN của response_error.
StPageNumber, EvPageNumber
Các tín hiệu này là các bộ đánh số các khung có thể cung cấp một vài trang tín hiệu. Thông thường, StPageNumber hoặc EvPageNumber được tăng lên một đơn vị sau mỗi lần một khung được gửi đi. Sau khung với trang cuối cùng được gửi đi, PageNumber quay trở lại và khung tiếp theo sẽ chứa trang đầu tiên. Xem D.8.3.
D.8.4.3 Các tín hiệu dùng cho đàm phán version
EvSelectedVersion, StSelectedVersion, CaVersion
Các tín hiệu này được sử dụng bởi EV, cụm cáp và trạm sạc để nhận diện duy nhất định dạng khung và quy định kỹ thuật của tín hiệu mà chúng đang sử dụng. Các version sau này của Phụ lục D hoặc SEK TS 481 05 16 có thể mô tả định dạng mới của khung và quy định kỹ thuật mới của tín hiệu và khi đó các tín hiệu này sẽ nhận diện chính xác định dạng nào đang được sử dụng.
EvStatusVer
Tín hiệu này được sử dụng bởi EV để thể hiện trạng thái đàm phán version, xem D.8.2.3.
StStatusVer
Tín hiệu này được sử dụng bởi trạm sạc để thể hiện trạng thái đàm phán version, xem D.8.2.3.
EvSupportedVersion, StSSupporVersion
Các tín hiệu này được sử dụng bởi EV và trạm sạc để thể hiện version được hỗ trợ. SupportedVersion = 1 mô tả phiên bản này của Phụ lục D. SupportedVersion = 0 mô tả PWM, và chỉ thường được sử dụng trong trường hợp lỗi chưa được giải quyết. SupportedVersion = FF16 thể hiện lối vào trống.
D.8.4.4 Các tín hiệu dùng cho khởi động hệ thống
EvStatusInit
Tín hiệu này được sử dụng bởi EV để thể hiện trạng thái khởi động hệ thống, xem D.8.2.4.
StStatusInit
Tín hiệu này được sử dụng bởi trạm sạc để thể hiện trạng thái khởi động hệ thống, xem D.8.2.4.
EvMaxCurrentL1, EvMaxCurrentL2, EvMaxCurrentL3, EvMaxCurrentN
Các tín hiệu này được sử dụng bởi EV để thể hiện dòng điện danh định tại từng tiếp điểm tương ứng của ổ nối vào EV (hoặc phích cắm, trong trường hợp A). Ví dụ, đối với EvMaxCurrentL1, tín hiệu này là của tiếp điểm có đánh dấu L1.
Nếu xe điện được thiết kế chỉ để lấy dòng điện một pha giữa L1 và N, EV phải đặt cả EvMaxCurrentL1 và EvMaxCurrentN đến cùng một giá trị.
EvMinCurrentL1, EvMinCurrentL2, EvMinCurrentL3
Các tín hiệu này được sử dụng bởi EV để thể hiện dòng điện nhỏ nhất mà vẫn có thể hoạt động đầy đủ. Thông tin này được cho đối với từng từng tiếp điểm liên quan của ổ nối vào EV (hoặc phích cắm, trong trường hợp A). Ví dụ, đối với EvMinCurrentL1, tín hiệu này là của tiếp điểm có đánh dấu L1.
Ngay cả khi EvMinCurrent cao hơn tín hiệu StAllowableCurrent tương ứng, EV có thể quyết định đóng S2 và lấy dòng điện (với điều kiện trạm sạc đang chỉ thị StStatusOp = ready). Trong trường hợp này, EV sẽ chỉ hoạt động một phần, ví dụ nó có thể chỉ lất năng lượng cho bộ điều khiển truyền thông và không sạc RESS.
CHÚ THÍCH: Không cần tín hiệu EvMinCurrentN và không tồn tại tín hiệu này.
EvMaxVoltageL1N
Tín hiệu này được sử dụng bởi EV để thể hiện điện áp danh định của nó giữa các tiếp điểm có đánh dấu L1 và N của ổ nối vào EV (hoặc phích cắm, trong trường hợp A). Nếu EV có một vài điện áp danh định hoặc dải điện áp danh định thì tín hiệu này được sử dụng để thể hiện giá trị lớn nhất của các điện áp này. Thông thường, EV sẽ chấp nhận điện áp đầu vào tối thiểu đến 10 % cao hơn giá trị này, xem TCVN 12772 (ISO 17409).
EvMaxVoltageLL
Tín hiệu này được sử dụng bởi EV để thể hiện điện áp danh định của nó giữa hai tiếp điểm bất kỳ có đánh dấu L1, L2 và L3 của ổ nối vào EV (hoặc phích cắm, trong trường hợp A). Nếu EV có một vài điện áp danh định hoặc dải điện áp danh định thì tín hiệu này được sử dụng để thể hiện giá trị lớn nhất của các điện áp này. Thông thường, EV sẽ chấp nhận điện áp đầu vào tối thiểu đến 10 % cao hơn giá trị này, xem TCVN 12772 (ISO 17409).
Nếu giá trị này không áp dụng được, như trong trường hợp EV khi các tiếp điểm L2 và L3 không được đi dây, thì EV phải được đặt tín hiệu này đến FFFF16 (chưa biết).
EvMinVoltageL1N
Tín hiệu này được sử dụng bởi EV để thể hiện điện áp danh định của nó giữa các tiếp điểm có đánh dấu L1 và N của ổ nối vào EV (hoặc phích cắm, trong trường hợp A). Nếu EV có một vài điện áp danh định hoặc dải điện áp danh định thì tín hiệu này được sử dụng để thể hiện giá trị nhỏ nhất của các điện áp này. Thông thường, EV sẽ chấp nhận điện áp đầu vào tối thiểu đến 10 % cao hơn giá trị này, xem TCVN 12772 (ISO 17409).
Nếu giá trị này không có sẵn, EV phải đặt tín hiệu này là 0.
EvFrequencies
Tín hiệu này được sử dụng bởi EV để thể hiện các tần số danh định của nó. EV có thể có một hoặc nhiều tần số.
StFrequency
Tín hiệu này được sử dụng bởi trạm sạc để thể hiện các tần số danh nghĩa của mạng nguồn.
EvMinVoltageLL
Tín hiệu này được sử dụng bởi EV để thể hiện điện áp danh định của nó giữa hai tiếp điểm bất kỳ có đánh dấu L1, L2 và L3 của ổ nối vào EV (hoặc phích cắm, trong trường hợp A). Nếu EV có một vài điện áp danh định hoặc dải điện áp danh định thì tín hiệu này được sử dụng để thể hiện giá trị lớn nhất của các điện áp này. Thông thường, EV sẽ chấp nhận điện áp đầu vào tối thiểu đến 15 % thấp hơn giá trị này, xem TCVN 12772 (ISO 17409).
Nếu giá trị này không áp dụng được, như trong trường hợp EV khi các tiếp điểm L2 và L3 không được đi dây hoặc không có sẵn, thì EV phải được đặt tín hiệu này là 0.
StMaxCurrentL1, StMaxCurrentL2, StMaxCurrentL3, StMaxCurrentN
Các tín hiệu này được sử dụng bởi trạm sạc để thể hiện dòng điện lớn nhất tại từng tiếp điểm tương ứng của phích nối xe điện (trong trường hợp C) hoặc ổ cắm. Ví dụ, đối với StMaxCurrentL1, tín hiệu này là của tiếp điểm có đánh dấu L1. Giá trị này là giá trị nhỏ nhất của dòng điện danh định của cụm cáp (như thể hiện bởi điện trở mã hóa trong trường hợp A hoặc B hoặc các tín hiệu CaMaxCurrent), dòng điện danh định của trạm sạc và dòng điện nguồn danh định.
StVoltageL1N
Tín hiệu này được sử dụng bởi trạm sạc để thể hiện điện áp danh nghĩa giữa các tiếp điểm có đánh dấu L1 và N của phích nối xe điện (trong trường hợp C) hoặc ổ cắm của trạm sạc. Đây không phải điện áp danh định của trạm sạc mà là điện áp danh nghĩa được cung cấp bởi mạng nguồn. Điện áp thực thường biến động trong phạm vi +10 % và -15 % giá trị này.
Các giá trị điển hình là 120 V, 230 V và 240 V.
StVoltageLL
Tín hiệu này được sử dụng bởi trạm sạc để thể hiện điện áp danh nghĩa giữa hai tiếp điểm bất kỳ có đánh dấu L1, L2 và L3 của phích nối xe điện (trong trường hợp C) hoặc ổ cắm của trạm sạc. Đây không phải điện áp danh định của trạm sạc mà là điện áp danh nghĩa được cung cấp bởi mạng nguồn. Điện áp thực thường biến động trong phạm vi +10 % và -15 % giá trị này.
Các giá trị điển hình là 208 V, 400 V và 480 V.
CaMaxCurrentL1, CaMaxCurrentL2, CaMaxCurrentL3, CaMaxCurrentN
Các tín hiệu này được sử dụng bởi cụm cáp để thể hiện điện áp danh định của dây dẫn được đi dây đến tiếp điểm tương ứng.
CHÚ THÍCH: Các giá trị này là tĩnh và không thay đổi theo các giai đoạn sạc.
CaMaxVoltage
Tín hiệu này được sử dụng bởi cụm cáp để thể hiện điện áp danh định của nó.
D.8.4.5 Các tín hiệu dùng cho thông tin trạng thái
EvStatusOp
Tín hiệu này được sử dụng bởi EV để thể hiện trạng thái khi hệ thống đang hoạt động, xem D.8.2.5.
StStatusOp
Tín hiệu này được sử dụng bởi trạm sạc để thể hiện trạng thái khi hệ thống đang hoạt động, xem D.8.2.5.
EvAwake
EV giải trừ tín hiệu này khi nó muốn tiết kiệm năng lượng, xem D.8.2.
EvRequestedCurrentL1, EvRequestedCurrentL2, EvRequestedCurrentL3, EvRequestedCurrentN
EV sử dụng các tín hiệu này để thể hiện dòng điện mà nó muốn lấy tại tiếp điểm tương ứng của ổ nối vào EV (hoặc phích cắm, trường hợp A). Ví dụ, đối với EvRequestedCurrentL1, tiếp điểm tương ứng được đánh dấu L1.
Để thể hiện rằng EV có thể sử dụng nhiều dòng điện, các giá trị của tín hiệu EvRequestedCurrent có thể cao hơn các giới hạn chỉ thị bởi các tín hiệu EvAllowableCurrent tương ứng. Các tín hiệu này cần nhỏ hơn thông số đặc trưng của cáp. EV cần điều chỉnh các giá trị này khi cần để đáp ứng dòng điện thực cần thiết bởi các tải của xe điện. Tín hiệu này có thể được sử dụng bởi trạm sạc để điều chỉnh động các tín hiệu StAllowableCurrent tương ứng.
EvPresentCurrentL1, EvPresentCurrentL2, EvPresentCurrentL3, EvPresentCurrentN
EV sử dụng các tín hiệu này để cung cấp thông tin về dòng điện tải đo được hoặc ước lượng được được lấy bởi EV tại tiếp điểm tương ứng của ổ nối vào EV (hoặc phích cắm, trường hợp A). Ví dụ, đối với EvPresentCurrentL1, tiếp điểm tương ứng được đánh dấu L1.
EV phải điều chỉnh động các giá trị này theo dòng điện mà nó lấy.
Tín hiệu EvPresentCurrentN được sử dụng để thể hiện dòng điện không đối xứng được lấy bởi xe điện. Nếu giá trị này được đặt bằng 0 thì xe điện đang hoạt động như một tải ba pha cân bằng. Khi chỉ lấy năng lượng một pha giữa L1 và trung tính thì EV phải đặt cả EvPresentCurrentL1 và EvPresentCurrentN đến cùng một giá trị.
Nếu EV không đo hoặc ước lượng dòng điện tải của nó thì nó phải đặt tín hiệu đối với từng tiếp điểm được nối ở FF16 (chưa biết) và tín hiệu đối với từng tiếp điểm không được nối ở “0”. Ví dụ, EV có bộ sạc một pha gắn trên xe điện không đo hoặc ước lượng dòng điện tải của nó thì sẽ đặt EvPresentCurrentL1 và EvPresentCurrentN đến giá trị “chưa biết” và đặt EvPresentCurrentL2 và EvPresentCurrentL3 đến “0”.
StAllowableCurrentL1, StAllowableCurrentL2, StAllowableCurrentL3, StAllowableCurrentN
CHÚ THÍCH: Các tín hiệu này thực hiện các yêu cầu của “dòng điện lớn nhất cho phép” như mô tả trong 6.3.1.6.
Trạm sạc sử dụng các tín hiệu này để cung cấp thông tin về dòng điện có sẵn ở trạm sạc như xác định bởi các giới hạn vật lý của nó và quản lý năng lượng (xem Bảng D.6 dòng 4), ở tiếp điểm tương ứng của phích cắm xe điện (hoặc phích cắm trong trường hợp A). Ví dụ, đối với StAllowableCurrentL1, tiếp điểm tương ứng được đánh dấu L1.
Trạm sạc cần điều chỉnh động các giá trị này theo dòng điện yêu cầu bởi EV thông qua EvRequestedCurrent, nếu có thể.
Tín hiệu StAllowableCurrentN được sử dụng để thể hiện dòng điện không đối xứng được lấy bởi xe điện. Nếu giá trị này được đặt bằng 0 thì xe điện đang hoạt động như một tải ba pha cân bằng. Khi chỉ lấy năng lượng một pha giữa L1 và trung tính thì EV phải đặt cả StAllowableCurrentL1 và StAllowableCurrentN đến cùng một giá trị.
Để thể hiện các gián đoạn ngắn của khả năng có sẵn điện năng (lớn nhất là 15 min), trạm sạc có thể đặt tất cả bốn tín hiệu StAllowableCurrent bằng 0 trong khi đồng thời thể hiện StStatusOp = ready. Trong trường hợp này, EV phải dừng lấy dòng điện nhưng cơ cấu đóng cắt trong trạm sạc và côngtắctơ của pin/acquy trên EV không được mở. Nếu gián đoạn quá lâu thì EV có nhiều khả năng sẽ mở S2, cơ cấu đóng cắt phải được mở và EV sẽ đến chế độ ngủ cho đến khi trạm sạc đặt các tín hiệu StAllowableCurrent đến các giá trị cho phép sạc.
StReasonCode
Tín hiệu này được sử dụng bởi trạm sạc để phân bố các lối vào StNotReadyList khi thích hợp, xem Bảng D.21.
EvReasonCode
Tín hiệu này được sử dụng bởi EV để phân bố các lối vào EvS2openList khi thích hợp, xem Bảng D.22.
StErrorCode
Tín hiệu này được sử dụng bởi trạm sạc để phân bố các lối vào StErrorList khi thích hợp, xem Bảng D.23.
EvErrorCode
Tín hiệu này được sử dụng bởi EV để phân bố các lối vào EvErrorList khi thích hợp, xem Bảng D.24.
D.8.4.6 Các bảng tín hiệu
Tất cả các giá trị của tín hiệu không được mô tả trong Bảng D.16 đến Bảng D.24 đều được dự phòng.
Bảng D.16 - Các tín hiệu chung
| Tín hiệu | Kiểu dữ liệu | Các giá trị | Mô tả, xem D.8.4.2 |
| response_error | BOOL | 0 (mặc định) | tín hiệu được giải trừ |
| 1 | tín hiệu được đặt | ||
| StPageNumber, EvPageNumber | UINT8 | 0 đến max_page_number | page number Page number lớn nhất được tính từ x, số lối vào UINT8 trên mỗi trang, như sau: max_page number = giá trị lớn nhất (25610/x)-1 Ví dụ: đối với x = 610, page number hợp lệ là 0 đến 4210, đối với x = 510, page number hợp lệ là 0 đến 5110. |
Bảng D.17 - Các tín hiệu dùng cho đàm phán version
| Tín hiệu | Kiểu dữ liệu | Các giá trị | Mô tả, xem D.8.4.3 |
| EvStatusVer | BOOL[2] | 002 | incomplete: Việc chọn version chưa hoàn tất (mặc định ở EV) |
| 012 | complete: Việc chọn version đã hoàn tất | ||
| 102 | error: Lỗi trong khi chọn version | ||
| 112 | not_available: Tín hiệu không có sẵn. (mặc định ở trạm sạc) | ||
| StStatusVer | BOOL[2] | 002 | incomplete: Việc chọn version chưa hoàn tất (mặc định ở trạm sạc) |
| 012 | complete: Việc chọn version đã hoàn tất | ||
| 102 | error, lỗi trong khi chọn version | ||
| 112 | not_available: Tín hiệu không có sẵn. (mặc định ở EV) | ||
| EvSupportedVersion, StSupportedVersion | UINT8 | 0116 | EV hoặc trạm sạc hỗ trợ định dạng khung và quy định kỹ thuật của tín hiệu được mô tả trong Phụ lục D này. |
| FF16 | Lối vào trống (mặc định) | ||
| EvSelectedVersion, StSelectedVersionCaVersion | UINT8 | 0116 | EV hoặc trạm sạc hoặc cụm cáp đang sử dụng định dạng khung và quy định kỹ thuật của tín hiệu được mô tả trong Phụ lục D này. |
| FF16 | chưa biết, chưa chọn (mặc định) |
Bảng D.18 - Các tín hiệu dùng cho khởi động hệ thống
| Tín hiệu | Kiểu dữ liệu | Các giá trị | Mô tả, xem D.8.4.4 |
| EvStatusInit | BOOL[2] | 002 | incomplete: Việc chon version chưa hoàn tất (mặc định ở EV) |
| 012 | complete: Việc chọn version đã hoàn tất | ||
| 102 | error: Lỗi trong khi chọn version | ||
| 112 | not_available: Tín hiệu không có sẵn. (mặc định ở trạm sạc) | ||
| StStatusInit | BOOL[2] | 002 | incomplete: Việc chọn version chưa hoàn tất (mặc định ở trạm sạc) |
| 012 | complete: Việc chọn version đã hoàn tất | ||
| 102 | error: lỗi trong khi chọn version | ||
| 112 | not_available: Tín hiệu không có sẵn. (mặc định ở EV) | ||
| EvMaxCurrentL1, EvMaxCurrentL2, EvMaxCurrentL3, EvMaxCurrentN | UINT8 | 0 đến 25010 | Dòng điện lớn nhất, tính bằng A |
| FF16 | chưa biết (mặc định) | ||
| EvMinCurrentL1, EvMinCurrentL2, EvMinCurrentL3, | UINT8 | 0 đến 25010 | Dòng điện nhỏ nhất, tính bằng A (mặc định ở EV = 0) |
| FF16 | (mặc định ở trạm sạc) | ||
| EvMaxVoltageL1N, EvMaxVoltageLL | UINT16 | 0 đến 10 00010 | Dòng điện danh định lớn nhất, tính bằng 0,1 V |
| FFFF16 | chưa biết (mặc định) | ||
| EvMinVoltageL1N, EvMinVoltageLL | UINT16 | 0 đến 10 00010 | Dòng điện danh định lớn nhất, tính bằng 0,1 V |
| FFFF16 | chưa biết (mặc định tại trạm sạc) | ||
| EvFrequencies | UINT8 | 0116 | EV có thể hoạt động ở tần số nguồn 50 Hz. |
| 0216 | EV có thể hoạt động ở tần số nguồn 60 Hz. | ||
| 0316 | EV có thể hoạt động ở cả tần số nguồn 50 Hz và 60 Hz. | ||
| FF16 | chưa biết (mặc định) | ||
| StMaxCurrentL1, StMaxCurrentL2, StMaxCurrentL3, StMaxCurrentN | UINT8 | 0 đến 25010 | Dòng điện lớn nhất, tính bằng A |
| FF16 | chưa biết (mặc định) | ||
| StVoltageL1N, StVoltageLL | UINT16 | 0 đến 10 00010 | Điện áp danh nghĩa, tính bằng 0,1 V |
| FFFF16 | chưa biết (mặc định) | ||
| StFrequency | UINT8 | 0116 | Trạm sạc cung cấp tần số nguồn 50 Hz. |
| 0216 | Trạm sạc cung cấp tần số nguồn 60 Hz. | ||
| FF16 | chưa biết (mặc định) | ||
| CaMaxCurrentL1, CaMaxCurrentL2, CaMaxCurrentL3, CaMaxCurrentN | UINT8 | 0 đến 25010 | Dòng điện danh định, tính bằng A |
| FF16 | chưa biết (mặc định) | ||
| CaMaxVoltage | UINT16 | 0 đến 10 00010 | Điện áp danh định, tính bằng 0,1 V |
| FFFF16 | chưa biết (mặc định) |
Bảng D.19 - Các tín hiệu dùng cho thông tin trạng thái EV
| Tín hiệu | Kiểu dữ liệu | Các giá trị | Mô tả, xem D.8.4.5 |
| EvStatusOp | BOOL[2] | 002 | no_error: Không có lỗi trong EV - không phải các lỗi ghi lại bởi EvStatusVer và EvStatusInit (mặc định ở EV) |
| 012 | (dự phòng) | ||
| 102 | error: Lỗi trong EV (không phải các lỗi được ghi lại bởi EvStatusVer và EvStatusInit) | ||
| 112 | not_available: Tín hiệu không có sẵn. (mặc định ở trạm sạc) | ||
| EvAwake | BOOL | 02 | EV yêu cầu go to sleep |
| 12 | EV không yêu cầu go to sleep (mặc định) | ||
| EvRequestedCurrentL1, EvRequestedCurrentL2, EvRequestedCurrentL3, EvRequestedCurrentN EvPresentCurrentL1, EvPresentCurrentL2, EvPresentCurrentL3, EvPresentCurrentN | UINT8 | 0 đến 25010 | Dòng điện yêu cầu, tính bằng A (mặc định ở trạm sạc: 0) |
| FF16 | chưa biết (mặc định tại trạm sạc) | ||
| EvReasonCode | UINT8 | Xem Bảng D.22 | |
| EvErrorCode | UINT8 | Xem Bảng D.24 | |
Bảng D.20 - Các tín hiệu dùng cho thông tin trạng thái trạm sạc
| Tín hiệu | Kiểu dữ liệu | Các giá trị | Mô tả, xem D.8.4.5 |
| StStatusOp | BOOL[2] | 002 | not_ready: Trạm sạc chưa sẵn sàng cấp năng lượng, (mặc định ở trạm sạc) |
| 012 | ready: Trạm sạc đã sẵn sàng cấp năng lượng. | ||
| 102 | error: Lỗi trong trạm sạc (không phải các lỗi được ghi lại bởi StStatusVer và StStatusInit) | ||
| 112 | not_available: Tín hiệu không có sẵn. (mặc định tại EV) | ||
| StAllowableCurrentL1, StAllowableCurrentL2, StAllowableCurrentL3, StAllowableCurrentN | UINT8 | 0 đến 25010 | Dòng điện lớn nhất cho phép, tính bằng A (mặc định: 0) |
| StReasonCode | UINT8 | Xem Bảng D.21 | |
| StErrorCode | UINT8 | Xem Bảng D.23 | |
Bảng D.21 - Các mã hóa dùng cho khung StNotReadyList
| StReasonCode | Mô tả, xem D.8.4.5 |
| 0016 | Lý do chưa quy định hoặc lý do khác |
| 0116 | EV đang yêu cầu go to sleep (EvAwake = 0) |
| 0216 | Lý do quản lý năng lượng. Đồng thời, tất cả các tín hiệu StAllowableCurrent sẽ được đặt bằng 0. Trạm sạc sẽ tự động trở thành có sẵn sau một lúc. |
| 0316 | Người sử dụng dừng sạc, ví dụ ấn nút dừng trên trạm sạc. |
| FF16 | Trống (mặc định) |
| CHÚ THÍCH: Mã hóa bổ sung dùng cho lý do được xác định trong SEK TS 481 05 16. | |
Bảng D.22 - Các mã hóa dùng cho khung EvS2openList
| EvReasonCode | Mô tả, xem D.8.4.5 |
| 0016 | Lý do chưa quy định hoặc lý do khác |
| 0116 | Trạm sạc đang báo hiệu StStatusOp = not_ready. Xem thông tin thêm khi tín hiệu StReasonCode được đặt. |
| 0216 | Lý do quản lý năng lượng, ví dụ pin/acquy đầy hoặc việc sạc được bắt đầu ở thời điểm thời gian sau đó. Đồng thời, EvRequestedCurrent sẽ được đặt bằng 0. |
| 0316 | Người sử dụng dừng sạc, ví dụ ấn nút S3 hoặc nút không khóa. |
| 0416 | Dòng điện lớn nhất cho phép quá thấp. |
| FF16 | Trống (mặc định) |
| CHÚ THÍCH: Mã hóa bổ sung dùng cho lý do được xác định trong SEK TS 481 05 16. | |
Bảng D.23 - Các mã hóa dùng cho khung StErrorList
| StErrorCode | Mô tả, xem D.8.4.5 |
| 0016 | Sai số chưa quy định |
| 0116 | Phát hiện EV đặt lại. |
| 0216 | EV báo cáo lỗi, xem chi tiết trong EvErrorList. |
| 0316 | EV không mở S2 khi trạm sạc chưa sẵn sàng cấp năng lượng. |
| 0416 | EV báo cáo lỗi khởi động, xem chi tiết trong EvErrorList. |
| 0516 | Trạm sạc đã phát hiện các tham số không tương thích. |
| 0616 | Hết thời qian khởi động ở trạm sạc |
| FF16 | Trống (mặc định) |
| CHÚ THÍCH: Mã hóa bổ sung dùng cho lý do được xác định trong SEK TS 481 05 16. | |
Bảng D.24 - Các mã hóa dùng cho khung EvErrorList
| EvErrorCode | Mô tả, xem D.8.4.5 |
| 0016 | Sai số chưa quy định |
| FF16 | Trống (mặc định) |
| CHÚ THÍCH: Mã hóa bổ sung dùng cho lý do được xác định trong SEK TS 481 05 16. | |
D.9 Yêu cầu đối với trạm sạc và EV thực hiện cả LIN-CP và PWM-CP
D.9.1 Quy định chung
Điều D.9 quy định việc thực hiện PWM-CP cùng với LIN-CP.
Như quy định trong 6.3.1.1, các trạm sạc sử dụng phụ kiện theo IEC 62196-2 thực hiện PWM-CP theo Phụ lục A. Điều D.9 này đưa ra các yêu cầu đối với các trạm sạc thực hiện cả LIN-CP và PWM-CP.
D.9.2 Khả năng tương tác giữa trạm sạc và EV
Hình D.8 thể hiện các trường hợp sạc có thể có với các trạm sạc và EV sử dụng các kết hợp khác nhau giữa LIN-CP và PWM-CP. Các mũi tên thể hiện việc truyền năng lượng có thể có từ trạm sạc bên trái đến EV bên phải.
Các trạm sạc và EV thực hiện cả LIN-CP và PWM-CP là tương thích trong mọi trường hợp.

Hình D.8 - Truyền năng lượng giữa các trạm sạc và EV khác nhau có trang bị phụ kiện theo IEC 62196-2
D.9.3 Phần cứng của mạch điều khiển quá trình sạc
- Như mô tả trong Điều D.4, LIN-CP được thiết kế để tạo thuận lợi cho việc thiết kế hệ thống xử lý đáp ứng các yêu cầu trong cả Phụ lục A và Phụ lục D, Điều này được thực hiện bằng cách sử dụng mạch điều khiển quá trình sạc chung.
- Khi thực hiện cả LIN-CP và PWM-CP, áp dụng tất cả các yêu cầu trong Phụ lục A và trong Phụ lục D, với các sửa đổi sau:
• Điện dung Cc phải tuân thủ quy định trong Phụ lục A, mà không phải quy định trong D.4.2.
• Các điện dung Cc và Cv phải tuân thủ quy định trong D.4.2 mà không phải quy định trong Phụ lục A.
• Phải sử dụng giá trị điện trở R2 quy định trong D.4.2.
• EV phải có khả năng phát hiện nếu các tín hiệu PWM hoặc tín hiệu LIN được nhận sau khi cắm.
• Khi trạm sạc gửi các tín hiệu PWM, phần âm của tín hiệu PWM không được nằm ngoài dung sai, quy định trong Phụ lục A đối với điện áp CP mức F, bởi dòng điện nguồn quá mức, ví dụ từ bộ thu/phát LIN.
D.9.4 Chức năng của mạch điều khiển quá trình sạc
Hình D.9 thể hiện sơ đồ trạng thái đối với thiết kế chung của LIN-CP và PWM-CP. Xem D.5.1 về giới thiệu sơ đồ này.
Đối với LIN-CP, sử dụng các trạng thái Ev0V, StA, StE, B1, B LIN và C LIN Các trạng thái và chuyển tiếp giữa các trạng thái này được mô tả trong D.5.2.
Đối với PWM-CP, sử dụng các trạng thái EvE, StA, StE, StF, B1, B2, C1 và C2. Các trạng thái và chuyển tiếp giữa các trạng thái này được mô tả trong D.5.2 và Phụ lục A.

Hình D.9 - Sơ đồ trạng thái mạch điều khiển quá trình sạc đối với LIN-CP và PWM-CP
(Xem danh mục chính trong Bảng D.5)
D.9.5 Trình tự chọn LIN-CP hoặc PWM-CP sau khi cắm
Nếu trạm sạc phát hiện điện áp CP mức C sau khi cắm (không thể hiện trên Hình D.9), điều này cho thấy rằng EV có chức năng điều khiển quá trình sạc đơn giản. Nếu điều này được hỗ trợ bởi trạm sạc, nó phải chọn sử dụng PWM-CP. Nếu điều này không được hỗ trợ, trạm sạc không được cấp năng lượng.
Nếu trạm sạc phát hiện điện áp CP mức B sau khi cắm, trạm sạc phải chuyển sang trạng thái B LIN và bắt đầu gửi mã mở đầu LIN. Xem Bảng D.6 dòng 1 và D.8.2.2.
Trong trạng thái B LIN, nếu EV phản ứng với mã mở đầu LIN bằng cách gửi các đáp ứng LIN (xem Bảng D.6 dòng 2 và D.8.2.2), trạm sạc phải tiếp tục sử dụng truyền thông LIN, như mô tả trong Điều D.8.
Trong trạng thái B LIN, nếu EV không phản ứng với mã mở đầu LIN (xem Bảng D.6 dòng 5), trạm sạc phải lặp lại các bước dưới đây cho đến khi EV đóng S2 (trong bước 3b dưới đây) hoặc gửi các đáp ứng LIN (xem bước 5 dưới đây):
1) dừng gửi mã mở đầu LIN để chuyển sang trạng thái B1;
2) đợi trong trạng thái B1 trong tối thiểu 100 ms và tối đa 500 ms;
3) nếu năng lượng là có sẵn, thì
a) bắt đầu gửi các tín hiệu PWM để chuyển sang trạng thái B2,
b) ở lại trạng thái B2 trong tối thiểu 30 s và tối đa 60 s,
c) dừng gửi các tín hiệu PWM để chuyển sang trạng thái B1,
d) đợi trong trạng thái B1 trong tối thiểu 4 s và tối đa 10 s.
4) bắt đầu gửi các mã mở đầu LIN để chuyển sang trạng thái B LIN;
5) ở lại trạng thái B LIN trong tối thiểu 5 s và tối đa 10 s;
6) dừng gửi các mã mở đầu LIN để chuyển sang trạng thái B1;
7) đợi trong trạng thái B1 trong tối thiểu 4 s và tối đa 10 s;
8) lặp lại từ bước 3).
D.10 Quy trình thử nghiệm của trạm sạc
D.10.1 Quy định chung
Thử nghiệm dưới đây kiểm tra xác nhận đáp ứng yêu cầu và định thời gian của hệ thống theo Bảng D.6, Bảng D.7 và Bảng D.8.
Phải sử dụng thiết bị thử nghiệm có thể mô phỏng đáp ứng của EV trong LIN-CP và đồng thời cũng phù hợp với các yêu cầu áp dụng được trong A.4.2 “Yêu cầu về kết cấu của bộ mô phỏng EV” cho các thử nghiệm. Ví dụ về mạch điện dùng cho bộ mô phỏng EV được thể hiện trong A.4.10.
D.10.2 Thử nghiệm sử dụng bình thường
Thử nghiệm này liên quan đến Bảng D.6 dòng 1, 2 và 4, Bảng D.7 dòng 3 và 4, Bảng D.8 dòng 1 và 2. Các bước chu kỳ:
1) Cắm → Trạm sạc bắt đầu LIN (Bảng D.6 dòng 1) → EV gửi đáp ứng LIN (D.6 dòng 2) →
2) Khởi động → StStatusOp = ready và S2 đóng (Bảng D.7 dòng 1) → Cơ cấu đóng cắt đóng (Bảng D.8 dòng 1) → S2 mở (Bảng D.7 dòng 2) → Cơ cấu đóng cắt mở (Bảng D.8 dòng 2) → S2 đóng (Bảng D.7 dòng 1) → Cơ cấu đóng cắt đóng (Bảng D.8 dòng 1) →
3) Trạm sạc giảm các tín hiệu “dòng điện lớn nhất cho phép” (Bảng D.6 dòng 4), EV giảm dòng điện tải của xe điện (Bảng D.7 dòng 4) → StStatusOp = not_ready: S2 mở (Bảng D.7 dòng 3) → Cơ cấu đóng cắt mở (Bảng D.8 dòng 2) →
4) Rút phích cắm
Phải thực hiện ba chu kỳ hoàn chỉnh này bao gồm tất cả các bước từ 1 đến 4 sử dụng các giá trị điện trở R3 và R2 được chỉ ra đối với các thử nghiệm 1, 2 và 3 trong Bảng D.25. R_leak phải là điện trở (11 ± 1 %) kΩ được nối giữa dây điều khiển quá trình sạc và dây bảo vệ theo cách sao cho vẫn nối với trạm sạc khi EV được rút phích cắm. Trạm sạc phải được coi là không đáp ứng thử nghiệm nếu chu kỳ chưa hoàn thành.
Bảng D.25 - Thử nghiệm chu kỳ sạc bình thường
|
| R3_test (Ω) | R2_test (Ω) | R_leak (Ω) |
| Thử nghiệm 1 | 4 610 | 1 723 | không nối |
| Thử nghiệm 2 | 1 870 | 909 | Không nối |
| Thử nghiệm 3 | 2 740 | 1 300 | 1 100 |
| Dung sai điện trở tối thiểu là ±0,2 %. | |||
D.10.3 Thử nghiệm ngắt có tải
Thử nghiệm này liên quan đến Bảng D.8 dòng 3.
Bộ mô phỏng EV được sử dụng với giá trị đặt theo thử nghiệm 3 trong Bảng D.25. R_leak vẫn phải được nối với trạm sạc khi dây điều khiển quá trình sạc hoặc dây bảo vệ được ngắt ra.
Các bước 1 và 2 của trình tự xác định trong D.10.2 được thực hiện hai lần, sau đó:
1) Ngắt dây điều khiển quá trình sạc, hoặc
2) Ngắt dây bảo vệ.
D.10.4 Thử nghiệm quá dòng
Thử nghiệm này liên quan đến Bảng D.9 dòng 6 và 7.
Sử dụng bộ mô phỏng EV. Thực hiện các bước 1 và 2 của trình tự xác định trong D.10.2.
Thử nghiệm các điều kiện sau:
1) (Bảng D.8 dòng 7) Dòng điện tải của xe điện vượt quá dòng điện được chỉ thị ít hơn 10 %; trạm sạc không được cắt nguồn.
2) (Bảng D.8 dòng 7, tùy chọn) Dòng điện tải của xe điện vượt quá dòng điện được chỉ thị nhiều hơn 10 %; trạm sạc phải cắt nguồn.
3) (Bảng D.8 dòng 6) EV không đáp ứng với tín hiệu StStatusOp = not_ready; EV phải cắt nguồn.
Thử nghiệm 2 chỉ được thực hiện nếu trạm sạc được thiết kế để phát hiện quá dòng.
D.10.5 Thử nghiệm ngắt truyền thông LIN
Thử nghiệm này liên quan đến Bảng D.7 dòng 5 và Bảng D.8 dòng 5.
Sử dụng bộ mô phỏng trạm sạc và bộ mô phỏng EV. Thực hiện các bước 1 và 2 của trình tự được xác định trong D.10.2.
Thử nghiệm các điều kiện sau:
1) Trạm sạc dừng gửi mã mở đầu LIN;
2) EV dừng gửi các đáp ứng LIN.
D.10.6 Thử nghiệm ngắn mạch giữa dây điều khiển quá trình sạc và dây bảo vệ
Thử nghiệm này liên quan đến D.8 dòng 4.
Sử dụng bộ mô phỏng EV. Thực hiện các bước 1 và 2 trong trình tự xác định trong D.10.2.
Điện trở bổ sung 120 Ω được chuyển mạch để nối dây điều khiển quá trình sạc và dây bảo vệ.
D.10.7 Thử nghiệm các tùy chọn
Bộ điều khiển kết hợp thực hiện cả LIN-CP và PWM-CP cũng phải được thử nghiệm theo Điều A.4.
Phụ lục E
(tham khảo)
Trạm sạc được thiết kế với ổ cắm tiêu chuẩn - Khe hở nhỏ nhất để đấu nối cụm cáp Chế độ 1 và 2
E.1 Tổng quan
Đấu nối dễ dàng của cụm cáp Chế độ 1 và Chế độ 2 có trang bị phích cắm tiêu chuẩn bất kỳ của thị trường không thể được đảm bảo trên trạm sạc EV, do không có tờ dữ liệu tiêu chuẩn cho phép thiết kế các kích thước vỏ ngoài xung quang điểm nối của Chế độ 1 hoặc Chế độ 2 đối với tất cả các phích cắm và ổ cắm tiêu chuẩn.
Do đó, phụ lục này nhằm mục đích cung cấp không gian nhỏ nhất khuyến cáo xung quanh ổ cắm của vỏ ngoài trạm sạc EV để cho phép nhà chế tạo cụm cáp Chế độ 1 và Chế độ 2 thiết kế sản phẩm của họ.
Đây là phụ lục tham khảo nhưng cần được sử dụng như một cơ sở cho khả năng tương tác, vì nó đã được xác định trong IEC 62196-2 đối với bộ nối Chế độ 3, với “các không gian bao ngoài”.
Hình E.2 chỉ thị cấu hình bao ngoài khác nhau cho phép sử dụng phần lớn của các sản phẩm phổ biến đối với phích cắm và ổ cắm tiêu chuẩn. Không đảm bảo đã đề cập đến tất cả các phích cắm và ổ cắm tiêu chuẩn có thể có.

CHÚ THÍCH: Đối với kiểu E/F và G, xem IEC website: http://www.iec.ch/worldplugs.
Hình E.1 - Ví dụ về các phích cắm tiêu chuẩn được xem xét trong phụ lục này
E.2 Quy định chung
Các kích thước và thể tích được xác định để cho phép cắm các phích cắm thẳng cũng như phích cắm có góc 90°. Tùy thuộc vào tiêu chuẩn quốc gia có hiệu lực, phải xem xét cả hai trường hợp hoặc chỉ một trường hợp.
Một không gian tự do áp dụng cho từng điểm đấu nối của Chế độ 1 hoặc Chế độ 2 của trạm sạc và khi thiết kế được cung cấp như sau:
- có chỗ thụt vào,
- có chỗ thụt vào với hệ thống che chắn,
- không có chỗ thụt vào.
Chiều sâu được xác định là giá trị nhỏ nhất nếu có hệ thống che chắn (ví dụ nắp). Nếu không có hệ thống che chắn thì chiều sâu chỉ được cho để tham khảo và không có vai trò quyết định.
Khi vỏ ngoài của trạm sạc được trang bị hệ thống che chắn (ví dụ nắp) thì tuyến cáp phải được cung cấp và thiết kế sao cho vị trí của nó, khi đóng hệ thống che chắn, không gây sức căng quá mức lên các tiếp điểm của giao diện, không phụ thuộc vào kiểu phích cắm sử dụng.
Đường đi cáp phải cho phép các cáp có đường kính đến 20 mm.
Đối với cụm cáp Chế độ 2, chiều dài cáp giữa ICCB và phích cắm phải tối thiểu là 250 mm.
Phải có “vùng trống” để cung cấp đủ không gian để ICCB lắp vào khi không có chướng ngại vật, độc lập với không gian tự do
Nếu mặt phẳng tham chiếu không phải thẳng đứng theo thiết kế thì toàn bộ bản vẽ phải được quay đi một góc tương ứng.
E.3 Khe hở nhỏ nhất để đấu nối các cáp Chế độ 2 với hệ thống phích cắm E/F và ổ cắm
Kích thước của không gian tự do được quy định trong Hình E.2 như sau:
- chiều cao: tối thiểu 50 mm từ trực dọc chính của phích cắm đến chướng ngại vật bất kỳ bên trên và tối thiểu 60 mm từ trục dọc chính của phích cắm đến chướng ngại vật bất kỳ bên dưới;
- chiều sâu: tối thiểu 35 mm từ mặt gài khớp của phích cắm và mặt bên trong của hệ thống che chắn khi đóng lại, nếu không có hệ thống đóng thì chiều sâu có thể nhỏ hơn 35 mm;
- chiều rộng: tối thiểu 60 mm từ trục dọc chính của phích cắm đến chướng ngại vật bất kỳ trên các mặt bên.
E.5 Khe hở nhỏ nhất để đấu nối các cáp Chế độ 2 với hệ thống phích cắm thẳng theo IEC 60309-2 và ổ cắm
Các kích thước của không gian tự do được quy định trên Hình E.2 như sau:
- chi phích cắm thẳng theo IEC 60309-2 có thông số đến 16/20 A được xem xét;
- chiều cao: tối thiểu 50 mm từ trục dọc chính của phích cắm đến chướng ngại vật bất kỳ bên trên và tối thiểu 60 mm từ trục dọc chính của phích cắm đến chướng ngại vật bất kỳ bên dưới;
- chiều sâu: tối thiểu 120 mm từ mặt gài khớp của phích cắm và mặt bên trong của hệ thống che chắn khi đóng lại, nếu không có hệ thống đóng thì chiều sâu có thể nhỏ hơn 35 mm;
- chiều rộng: tối thiểu 60 mm từ trục dọc chính của phích cắm đến chướng ngại vật bất kỳ trên các mặt bên.

| Kích thước chính | Kiểu E/F | Kiểu G | Kiểu IEC 60309-2 16A, 20 A (thẳng) |
| A | Tối thiểu 50 mm | Tối thiểu 50 mm | Tối thiểu 50 mm |
| B | Tối thiểu 60 mm | Tối thiểu 60 mm | Tối thiểu 60 mm |
| C | Tối thiểu 80 mm | Tối thiểu 35 mm | Tối thiểu 120 mm |
| D | Tối thiểu 120 mm | Tối thiểu 120 mm | Tối thiểu 120 mm |
| E | Tối đa 100 mm | Tối đa 100 mm | Tối đa 100 mm |
| F | Tối thiểu 20 mm | Tối thiểu 20 mm | Tối thiểu 20 mm |
| G | Tối thiểu 20° | Tối thiểu 20° | Tối thiểu 20° |
| H | Tối thiểu R200 mm | Tối thiểu R200 mm | Tối thiểu R200 mm |
Hình E.2 - Cấu hình bao ngoài cho phép sử dụng phần lớn của các sản phẩm thông dụng đối với phích cắm và ổ cắm tiêu chuẩn
Hình E.2 chỉ thị đấu nối cáp nằm ngang chỉ là một ví dụ. Cấu hình này có thể tạo ra sức căng quá mức lên cáp và các tiếp điểm. Cho phép xem xét các cấu hình khác (ví dụ đặt ổ cắm vào một góc nào đó).
Thư mục tài liệu tham khảo
Các tiêu chuẩn trực tiếp áp dụng cho tiêu chuẩn này
[1] TCVN 7589-21:2007 (IEC 62053-21:2003), Thiết bị đo điện (xoay chiều) - Yêu cầu cụ thể - Phần 21: Công tơ điện kiểu tĩnh đo điện năng tác dụng (cấp chính xác 1 và 2)
[2] TCVN 12005-3:2017 (ISO 4628-3:2016), Sơn và vec ni - Đánh giá sự suy biến của lớp phủ - Ký hiệu số lượng, kích cỡ của khuyết tật và mức biến đổi đồng nhất về ngoại quan - Phần 3: Đánh giá độ gỉ
[3] EN 50065-1:2001, Signalling on low-voltage electrical installations in the frequency range 3 kHz to 148,5 kHz - Part 1: General requirements, frequency bands and electromagnetic disturbances
[4] EN 50470-1:2006, Electricity metering equipment (AC) - Part 1: General requirements, tests and test conditions - Metering equipment (class indexes A, B and C)
[5] EN 50470-3:2006, Electricity metering equipment (AC) - Part 3: Particular requirements - Static meters for active energy (class indexes A, B and C)
[6] EN 50557:2011, Requirements for automatic reclosing devices (ARDs) for circuit breakersRCBOs-RCCBs for household and similar uses
Các tiêu chuẩn có thể áp dụng làm tài liệu tham khảo
[1] IEC 60050-151:2001 with AMD1:2013 and AMD2:2014, International Electrotechnical Vocabulary - Part 151: Electrical and magnetic devices
[2] IEC 60050-195:1998 with AMD1:2001, International Electrotechnical Vocabulary - Part 195: Earthing and protection against electric shock
[3] IEC 60050-441:1984 with AMD1:2000, International Electrotechnical Vocabulary - Part 441: Switchgear, controlgear and fuses
[4] IEC 60050-442:1998 with AMD1:2015 and AMD2:2015, International Electrotechnical Vocabulary - Part 442: Electrical accessories
[5] IEC 60050-826:2004, International Electrotechnical Vocabulary - Part 826: Electrical installations
[6] TCVN 12215:2018 (IEC 60063:2015), Dãy số ưu tiên dùng cho điện trở và tụ điện
TCVN 7699-2-2 (IEC 60068-2-2), Thử nghiệm môi trường - Phần 2-2: Các thử nghiệm - Thử nghiệm B: Nóng khô
[7] IEC 60068-2-5:2010, Environmental testing - Part 2-5: Tests - Test Sa: Simulated solar radiation at ground level and guidance for solar radiation testing
[8] TCVN 7699-2-6: 2009 (IEC 60068-2-6:2007), Thử nghiệm môi trường - Phần 2-6: Các thử nghiệm - Thử nghiệm Fc: Rung (hình sin)
[9] IEC 60068-2-14:2009, Environmental testing - Part 2-14: Tests - Test N: Change of temperature
[10] IEC 60068-2-27:2008, Environmental testing - Part 2-27: Tests - Test Ea and guidance: Shock
[11] TCVN 7699-2-30 (IEC 60068-2-30), Thử nghiệm môi trường - Phần 2-30: Các thử nghiệm - Thử nghiệm Db: Nóng ẩm, chu kỳ (chu kỳ 12 h + 12 h)
[12] TCVN 7699-2-52:2007 (IEC 60068-2-52:1996), Thử nghiệm môi trường - Phần 2-52: Các thử nghiệm - Thử nghiệm Kb: Sương muối, chu kỳ (dung dịch natri clorua)
[13] IEC 60068-2-53:2010, Environmental testing - Part 2-53: Tests and guidance - Combined climatic (temperature/humidity) and dynamic (vibration/shock) tests
[14] TCVN 7699-2-75 (I EC 60068-2-75), Thử nghiệm môi trường - Phần 2-75: Các thử nghiệm - Thử nghiệm Eh: Thử nghiệm búa
[15] IEC TR 60083, Plugs and socket-outlets for domestic and similar general use standardized in member countries of IEC
[16] TCVN 9615-1 (IEC 60245-1), Cáp cách điện bằng cao su có điện áp danh định đến và bằng 450/750 V - Phần 1: Yêu cầu chung
[17] TCVN 9615-2 (IEC 60245-2), Cáp cách điện bằng cao su có điện áp danh định đến và bằng 450/750 V - Phần 2: Phương pháp thử nghiệm
[18] TCVN 9615-3 (IEC 60245-3), Cáp cách điện bằng cao su có điện áp danh định đến và bằng 450/750 V - Phần 3: Cáp cách điện bằng silicon chịu nhiệt
[19] TCVN 9615-4 (IEC 60245-4), Cáp cách điện bằng cao su có điện áp danh định đến và bằng 450/750 V - Phần 4: Dây và cáp mềm
[20] TCVN 9615-6:2013 (IEC 60245-6:1994 with AMD1:1997 and AMD2:2003), Cáp cách điện bằng cao su có điện áp danh định đến và bằng 450/750 V - Phần 6: Cáp hàn hồ quang
[21] IEC 60364-5-53:2001 with AMD1:2002 and AMD2:2015, Electrical installations of buildings - Pad 5-53: Selection and erection of electrical equipment - Isolation, switching and control
[22] IEC 60364-6:2016, Low-voltage electrical installations - Part 6 Verification
[23] TCVN 9621-1:2013 (IEC TS 60479-1:2005), Ảnh hưởng của dòng điện lên người và gia súc - Phần 1: Khía cạnh chung
[24] IEC/TR 60755:2008, General requirements for residual current operated protective devices
[25] TCVN 6188-2-5 (IEC 60884-2-5), Phích cắm và ổ cắm dùng trong gia đình và các mục đích tương tự - Phần 2-5: Yêu cầu cụ thể đối với bộ chuyển đổi
[26] IEC 60947-1:2007 with AMD1:2010 and AMD2:2014, Low-voltage switchgear and controlgear - Part 1: General rules
[27] IEC 60947-6-1:2005, Low-voltage switchgear and controlgear - Part 6-1: Multiple function equipment - Transfer switching equipment
[28] IEC 61140, Protection against electric shock - Common aspects for installations and equipment
[29] IEC 61439-1:2011, Low-voltage switchgear and controlgear assemblies - Part 1: General rules
[30] IEC 61540, Electrical accessories - Portable residual current devices without integral overcurrent protection for household and similar use (PRCDs)
[31] IEC 61558-1:2005 with AMD1:2009, Safety of power transformers, power supplies, reactors and similar products - Part 1: General requirements and tests
[32] TCVN 12237-2-4:2018 (IEC 61558-2-4:2009), An toàn đối với mảy biến áp, cuộn cảm, khối cấp nguồn và các sản phẩm tương tự có điện áp nguồn đến 1 100 V - Phần 2-4: Yêu cầu cụ thể và các thử nghiệm đối với máy biến áp cách ly và khối cấp nguồn có chứa máy biến áp cách ly
[33] IEC 61558-2-12:2011, Safety of transformers, reactors, power supply units and combination thereof - Part 2-12: Particular requirements and tests for constant voltage transformers and power supply units for constant voltage
[34] IEC 61558-2-16:2009 with AMD1:2013, Safety of transformers, reactors, power supply units and similar products for supply voltages up to 1 100 V - Part 2-16: Particular requirements and tests for switch mode power supply units and transformers for switch mode power supply units
[35] IEC 61851-3 (all parts), Electric vehicles conductive power supply system
[36] TCVN 13078-21-2 (IEC 61851-21-2), Hệ thống sạc điện cho xe điện - Phần 21-2: Yêu cầu về xe điện kết nối có dây với nguồn cấp điện AC/DC - Yêu cầu tương thích điện từ của bộ sạc không lắp trên xe điện
[37] TCVN 12671-1 (IEC 62893), Cáp sạc dùng cho xe điện có điện áp danh định đến và bằng 0,6/1 kV - Phần 1: Yêu cầu chung
[38] IEC 61980-1, Electric vehicle wireless power transfer (WPT) systems - Part 1: General requirements
[39] IEC 62262:2002, Degrees of protection provided by enclosures for electrical equipment against external mechanical impacts (IK code)
[40] IEC 62335, Circuit breakers - Switched protective earth portable residual current devices for class I and battery powered vehicle applications
[41] ISO/IEC 15118 (all parts), Road Vehicles - Vehicle to grid communication interface
[42] ISO 6469-2:2009, Electrically propelled road vehicles - Safety specifications - Part 2: Vehicle operational safety means and protection against failures
[43] TCVN 7384-1:2010 (ISO 13849-1:2015), An toàn máy - Các bộ phận liên quan đến an toàn của hệ thống điều khiển - Phần 1: Nguyên tắc chung về thiết kế
[44] ISO 15118-3, Road vehicles - Vehicle to grid communication interface - Part 3: Physical and data link layer requirements
[45] ISO 16750-3:2012, Road vehicles - Environmental conditions and testing for electrical and electronic equipment - Part 3: Mechanical loads
[46] ISO 16750-4:2010, Road vehicles - Environmental conditions and testing for electrical and electronic equipment - Part 4: Climatic loads
[47] ISO 17987-5, Road vehicles - Local interconnect network (LIN) - Part 5: Application Programmers Interface (API)
[48] ISO 17987-6, Road vehicles - Local interconnect network (LIN) - Part 6: Protocol conformance test specification
[49] ISO 17987-7 17, Road vehicles - Local interconnect network (LIN) - Part 7: Electrical Physical Layer (EPL) conformance test specification
[50] SAE J1772:2016, SAE Electric Vehicle and Plug-In Hybrid Electric Vehicle Conductive Charge Coupler
[51] LIN Specification2.2A: 2010. LIN consortium (http://www.lin-subbus.org/)
NOTE LIN Specification 2.2.A (2010) from the LIN consortium (http://www.lin-subbus.org/) will be transcribed to the future ISO 17987-1.
[52] SEK TS 481 05 16, Control pilot function that provides LIN communication using the control pilot circuit, with additional annexes (under development)
[53] SAE J3068, Electric Vehicle Power Transfer System Using a Three-phase Capable Coupler (under development)
MỤC LỤC
Lời nói đầu
1 Phạm vi áp dụng
2 Tài liệu viện dẫn
3 Thuật ngữ và định nghĩa
4 Yêu cầu chung
5 Phân loại
6 Chế độ sạc và chức năng
7 Truyền thông
8 Bảo vệ chống điện giật
9 Yêu cầu đối với giao diện dẫn
10 Yêu cầu đối với bộ tiếp hợp
11 Yêu cầu đối với cụm cáp
12 Yêu cầu và thử nghiệm kết cấu đối với thiết bị cấp điện cho EV
13 Bảo vệ quá tải và bảo vệ ngắn mạch
14 Tự động đóng lại thiết bị bảo vệ
15 Đóng cắt hoặc ngắt khẩn cấp (tùy chọn)
16 Ghi nhãn và hướng dẫn
Phụ lục A (quy định) - Chức năng điều khiển quá trình sạc thông qua mạch điều khiển quá trình sạc sử dụng tín hiệu PWM và dây dẫn điều khiển quá trình sạc
Phụ lục B (quy định) - Phát hiện tiệm cận và các mạch mã hóa dòng điện cáp đối với giao diện cơ bản
Phụ lục C (tham khảo) - Ví dụ về các sơ đồ mạch điện đối với các bộ nối cơ bản và bộ nối chung của xe điện
Phụ lục D (tham khảo) - Chức năng điều khiển quá trình sạc cung cấp truyền thông LIN sử dụng mạch điều khiển quá trình sạc
Phụ lục E (tham khảo) - Trạm sạc được thiết kế với ổ cắm tiêu chuẩn - Khe hở nhỏ nhất để đấu nối cụm cáp Chế độ 1 và 2
Thư mục tài liệu tham khảo
1 Hệ thống tiêu chuẩn quốc gia đã có TCVN 7326-1:2003 hoàn toàn tương đương với IEC 60950-1:2001.
Bạn chưa Đăng nhập thành viên.
Đây là tiện ích dành cho tài khoản thành viên. Vui lòng Đăng nhập để xem chi tiết. Nếu chưa có tài khoản, vui lòng Đăng ký tại đây!


















