- Tổng quan
- Nội dung
- Tiêu chuẩn liên quan
- Lược đồ
- Tải về
Tiêu chuẩn Quốc gia TCVN 5972:1995 ISO 8186:1989 Không khí xung quanh - Xác định nồng độ khối lượng của cacbon monoxit (CO) - Phương pháp sắc ký khí
| Số hiệu: | TCVN 5972:1995 | Loại văn bản: | Tiêu chuẩn Việt Nam |
| Cơ quan ban hành: | Bộ Khoa học, Công nghệ và Môi trường | Lĩnh vực: | Tài nguyên-Môi trường |
|
Ngày ban hành:
Ngày ban hành là ngày, tháng, năm văn bản được thông qua hoặc ký ban hành.
|
1995 |
Hiệu lực:
|
Đã biết
|
| Người ký: | Đang cập nhật |
Tình trạng hiệu lực:
Cho biết trạng thái hiệu lực của văn bản đang tra cứu: Chưa áp dụng, Còn hiệu lực, Hết hiệu lực, Hết hiệu lực 1 phần; Đã sửa đổi, Đính chính hay Không còn phù hợp,...
|
Đã biết
|
TÓM TẮT TIÊU CHUẨN VIỆT NAM TCVN 5972:1995
Nội dung tóm tắt đang được cập nhật, Quý khách vui lòng quay lại sau!
Tải tiêu chuẩn Việt Nam TCVN 5972:1995
TIÊU CHUẨN VIỆT NAM
TCVN 5972 : 1995
ISO 8186 : 1989
KHÔNG KHÍ XUNG QUANH - XÁC ĐỊNH NỒNG ĐỘ KHỐI LƯỢNG RA CACBON MONOXIT (Co) - PHƯƠNG PHÁP SẮC KÍ KHÍ
Ambient air- Determination of the mass concentration of carbon monoxide - Gas chromatographic method
1. Phạm vi áp dụng
Tiêu chuẩn này quy định phương pháp sắc kí khí để xác định nồng độ khối lượng của cacbon monoxit trong không khí xung quanh từ các nguồn khác nhau. Phương pháp này không bị cản trở vì đã sử dụng những điều kiện sắc kí khí thích hợp để tách CO từ mọi thành phần khác trong mẫu không khí trước khi đo nồng độ CO. Phương pháp này được dùng để đo những nồng độ CO nhỏ hơn 25ml/m3, nhưng cũng có thể dùng để đo những nồng độ CO lớn đến 1000mg/m3 ở nhiệt độ 250C và áp suất 101.3kPa. ở nhiệt độ và áp suất này cần phải dùng các hệ số chuyển như sau:
lmg/m3 ≥ 0,88 ppm (v/v)
lppm (v/v) ≥ 1,14 mg/m3
Phương pháp này cũng có thể đo được những nồng độ CO nhỏ hơn lmg/m3 nhưng phải thao tác thật cẩn thận. Kĩ thuật tự động là liên tục chỉ khi số mẫu gián đoạn được hút và được phân tích từng giờ.
Chú thích 1: Mặc dù tiêu chuẩn này được soạn cho hai khoảng nồng độ, từ 0 đến 1mg/m3 và từ 0 đến 25mg/m3 nhưng nên dùng khoảng nồng độ từ 0 đến 10mg/m3 thì có lợi hơn nếu như mọi nồng độ đều nằm trong khoảng đó và nếu như mong muốn có độ chính xác cao hơn. Điều này phụ thuộc vào sai số khi đọc sắc kí độ.
2. Tiêu chuẩn trích dẫn
Các tiêu chuẩn sau đây được áp dụng cùng với tiêu chuẩn này:
ISO 6143: 1981. Phân tích khí - Xác định thành phần của các hỗn hợp khí chuẩn – Các phương pháp so sánh;
ISO 6144: 1981, Phân tích khí - Chuẩn bị các hỗn hợp khí chuẩn - Các phương pháp thể tích tĩnh.
3. Nguyên tắc
Cho một thể tích xác định mẫu không khí đi qua cột sắc kí để tách CO ra khỏi các thành phần khí khác. Khử CO vừa tách được thành mê tan bằng dòng khí hydro trên xúc tác niken nóng (có thể dùng các chất xúc tác và chất hỗ trợ khác). Tín hiệu sắc kí nhận được tỉ lệ với lượng CO có trong mẫu.
4. Nguyên vật liệu:
4.1. Các khí
Xem ISO 6143 và ISO 6144. Các khí được sử dụng cho hoạt động của máy sắc kí khí phải không có chứa các tạp khí ở mức tạo ra một tín hiệu bằng hoặc lớn hơn nồng độ tối thiểu có thể phát hiện được của cacbon monoxit.
Lượng ẩm tối đa phải nhỏ hơn 10mg/m3 nồng độ hyrocácbon toàn phần tích theo mêtan phải nhỏ hơn 0,1mg/m3 và CO phải nhỏ hơn 0,1mg/m3.
Chú thích: Khi sử dụng khí nén phải tuân theo những chỉ dẫn của nơi cung cấp để đảm bảo toàn.
Phải đặc biệt cẩn thận khi dùng khí mêtan và hydro vì chúng có thể gây cháy trong một số điều kiện nhất định.
4.1.1. Hydro
Hydro được sử dụng làm khí mang trong tách sắc kí khí, làm chất khử CO thành mêtan và cũng cần cho hoạt động của detector ngọn lửa ion hóa.
4.1.2. Khôngkhí
Không khí cần cho hoạt động của detector ngọn lửa ion hóa.
4.1.3. Nitơ
4.1.4. Hêli
Đối với một số đầu đốt, khí nitơ hoặc hêli hoặc hỗn hợp của hai khí này được thêm vào khí đốt để cho độ nhậy và độ ổn định đạt mức tối đa.
4.2. Các hỗn hợp khí chuẩn
4.2.1. Mêtan trong không khí
Một hỗn hợp tiêu chuẩn khí mêtan trong không khí cần cho việc đo hiệu suất chuyển hoá. Nồng độ của hỗn hợp khí mêtan phải được biết chính xác đến l% và phải gắn với nồng độ cao nhất của Mn hợp khi tiêu chuẩn CO được dùng để chuẩn hoá.
Tìm hiệu suất chuyển hóa bằng cách so sánh diện tích của các pic thu được từ hỗn hợp khí mêtan đã biết với hỗn hợp khí cacbon monoxit đã biết. Diện tích của các pic này có tỉ lệ giống như tỉ lệ của các nồng độ của mêtan và CO nếu như toàn bộ CO được chuẩn thành mê tan.
4.2.2. Cacbon monovit trong không khí
Những hỗn hợp tiêu chuẩn của CO trong không khí hoặc trong khí nitơ (chính xác đến r 1%) được dùng làm các khí chuẩn. Cần sử dụng ít nhất 4 nồng độ khác nhau trong dải nồng độ cần đo, nghĩa là những nồng độ bằng 0,20%, 50% và 80% của toàn bộ thang đo.
4.3. Nguyên vật liệu cho chuyển hoá và sắc kí khí.
Niken hydrat và hexahydrat được sử dụng cho nhồi cột chuyển hoá phải tinh khiết ở mức thuốc thử. Nguyên liệu nhồi cột chuyển hoá là diatomit có cỡ hạt 0,125mm đến 0,15mm: (từ 100 đến 120 mesh ASTM). [các diatomit cũng được gọi là chomosorb p, diatomit - bột gạch chịu lửa]:
Nguyên liệu nhồi cột tách sắc kí cỡ hạt từ 0,18mm đến 0,25mm (từ 60 đến 80 mesh ASTM).
Nếu các cỡ hạt khác được sử dụng, phải nói rõ tính tương đương của chúng.
5. Thiết bị
Dùng một máy sắc kí khí với detector ngọn lửa ion hỏa (FID), nếu có một hệ tự động lấy mẫu và phun mẫu thì có thể lấy và cùng phân tích hàng loạt mẫu gián đoạn. Khoảng đo của thiết bị được sử dụng phải phù hợp với khoảng nồng độ của khí cần đo.
5.1. Cột
Dùng cột sắc kí khí để tách CO ra khỏi các thành phần khác có trong mẫu. Điều quan trọng là các nguyên liệu nhồi cột không thường xuyên giữ nước vì cột sẽ được rửa ngược giữa các lần phun mẫu. Cột sắc kí được đề nghị trong tiêu chuẩn này không phải là loại cột Stripper nhưng nó hoạt động rất tốt trong những điểu kiện đã nêu. Cacbon monoxit được tách và đưa đến lò chuyển hóa, còn cột được rửa ngược để chuẩn bị cho mẫu tiếp theo.
Chú thích:
1) Một số hệ thống sử dụng cột stripper để tách những thành phần được rữa giải nhanh (như mêtan và CO) ra khỏi những thành phần bị rữa giải chậm (như CO2 nước và hydro cacbon). Sau khi đã rữa giải mêtan và CO cột stripper sẽ được chuyển và phun rữa để đuổi các chất bị rữa giải chậm hơn.
2) Để tách các thành phần mong muốn, có thể sử dụng những nguyên liệu nhồi hhác nhau và các cột có kích thước khác nhau (các cột cũng được bán sẵn ở thị trường). Dùng một ống thép không rỉ có đường kính ngoài là 3.2mm (không dùng ống đồng) được nhồi bằng rây phần tử 5A có kích thước 0,18mm đến 0,25mm (60 đến 80 mắt lưới ASTM) và hoạt động ở nhiệt độ > 450C (giới hạn cho phép trong những nhiệt độ đẳng nhiệt của tiêu chuẩn này là 50C). Chiều dài của cột được xác định bởi tốc độ của dòng khi mang áp dụng cho máy sắc kí khí đang dùng. Ví dụ: nếu tốc độ của dòng khí mang là 20cm3/min thì cần một cột dài 2m hoạt động ở 450C sẽ tách được các khí một cách hoàn hảo.
5.2. Lò chuyển hóa
Cacbon monoxit phản ứng với hydro và có xúc tác của niken nóng sẽ chuyển thành mêtan theo phản ứng sau:
CO + 3H2 = CH4 + H2O
Chú thích: có thể cho thêm các chất hỗ trợ như thori oxyt hoặc rutheni để làm tăng thời gian tác dụng của chất xúc tác niken đặc biệt là khi dùng những nhiệt độ lò chuyển hoá cao hơn và khí CO2 cũng được chuyển thành mêtan. Kinh nghiệm thu được khi thực hiện với quy trình được giới thiệu trong tiêu chuẩn này cho thấy rằng hiệu suất chuyển hoá của CO thành mêtan và tuổi thọ của chất xúc tác niken không phải là vấn đề đang quan tâm và những lượng nhỏ CO đã được chuyển thành mêtan với sự có mặt của hydro tinh khiết ở nhiệt độ tương đối thấp nghĩa là 2600C.
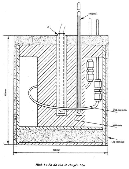
5.3. Tổ hợp lò chuyển hóa
Có nhiều kiểu thiết kế lò; cũng có thể lắp ráp lò ở các xưởng máy. Với sự sắp xếp hợp lí có thể biến một khối nhôm thành lò (hình 1). Dùng lò ống 100W có vỏ bọc bằng thép không rỉ và được điều chỉnh bằng một biến trở, có thể cung cấp đủ nhiệt và đảm bảo tính ổn định của hệ thống.
ống chuyển hóa và tổ hợp được bọc bằng chất cách nhiệt thích hợp. Đưa một nhiệt kế vào lò và điều chỉnh biến trở để đạt được nhiệt độ mong muốn.
Nhiệt độ 2600C là nhiệt độ thuận lợi cho việc chuyển CO thành mêtan và tránh được những vấn đề kéo dài phản ứng và sự cản trở của ôxi.
5.4. Hệ thống nạp mẫu
Đưa mẫu khí vào hệ thống sắc kí khí bằng một vòng mẫu có dung tích thích hợp và một van phun mẫu.


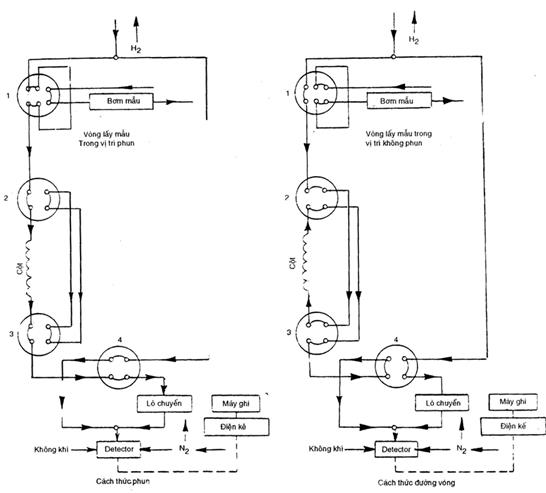
Hình 2: Sơ đồ dòng khí
Một bơm nhỏ để lấy mẫu có khả năng hút khoảng 100Cm3/min không khí qua vòng mẫu.
Chú thích: Vòng mẫu của van phun có thể được chế tạo dễ dàng từ một ống thép không rỉ có đường kính ngoài 3.2 mm và có dung tích khoảng 4cm3 Để thành sự ngưng tụ ở vòng mẫu phải giữ cho nó luôn ở nhiệt dộ không đổi và hơi cao hơn nhiệt độ của mẫu.
Nếu sắp xếp những van lấy mẫu cho hợp lí (hình 2), có thể thực hiện được một loạt chức năng kế tiếp như sau:
a) Cấu hình không phun: dòng khí mang được chia thành hai luồng bằng nhau nhờ những van kim. Một luồng đi qua van 4 và lò chuẩn hóa, rồi đến detector; luồng kia chẩy qua van 1, 2 và 3 ngược lên cọt, rồi qua van 4 đến detector. Trong khi đó, bơm lấy mẫu hoạt động và làm đầy vòng mẫu.
b) Cấu hình phun: trong cách này dòng khí mang cũng chia làm hai luồng, một luồng không đi qua lô chuyển hóa mà rẽ trực tiếp vào detector bằng van 4. Luồng kia cho đi qua vòng lấy mẫu bằng cách xoay van l rồi đi trực tiếp qua cột bằng cách xoay van 2 và 3. Sau đó van 4 cho phép dòng khí mang đi qua lô chuyển hoá để đến detector. Ngay sau khi mêtan đã đi qua detector, hệ thống quay lại cách thức không phun cho luồng khỉ mang đi ngược qua cột và lại làm đáy vòng lấy mẫu.
Dùng những thiết bị đo thời gian và thiết bị điều khiển van tự động để kiểm soát chuỗi hoạt động trên và cho phép phân tích một loại mẫu gián đoạn. Thiết bị ghi cũng được hẹn giờ để chỉ hoạt động trong lúc rữa giải cacbon monoxit đã chuyển.
Thời gian của một chu kì phụ thuộc vào thời gian rửa ngược để rửa sạch cột trước khi phun mầu sau. Với hệ thống mô tả ở trên, có thể đo được 10 mẫu trong một giờ.
Chú thích: Sự nhiễm bẩn của cột sắc kí khí do hơi nước sẽ làm thay đổi thời gian lưu của cacbon monoxit, và có thể đòi hỏi phải điều chỉnh lại thời gian cho từng cách trong hai cách liên tiếp nêu trên. Phải làm sao cho đường nối giữa lò chuyển hóa và detector càng ngắn càng tốt và giữ ở nhiệt độ > 1000C để ngăn cản sự ngưng tụ hơi nước.
6. Quy trình
Trong khi đo cacbon monoxit cần phải lưu ý những đặc trưng sau:
- Khoảng những nồng độ dự kiến; .
- Tín hiệu đo sắc kí và nồng độ tối thiểu có thể phát hiện so với tín hiệu nhiễu;
- Số mẫu gián đoạn được đo trong một đơn vị thời gian;
- Độ trôi điểm "không" và thời gian trôi;
- Độ lặp lại của các phép đo;
- Hiệu suất chuyển hóa;
- Khoảng nhiệt độ ở đó các mẫu sẽ được lấy;
Những lưu ý như vậy giúp chọn được những thông số vận hành tốt và cho phép xác định nồng độ cacbon monoxit đang nghiên cứu.
6.1. Chuẩn bị chất xúc tác
Điều chế chất xúc tác theo quy trình sau, hoặc có thể theo một phương pháp khác miễn là thu được sản phẩm tương đương.
Cho niken nitrat hexahydrat [Ni (NO3)2.H2O] dư vào 25ml nước cất ở nhiệt độ phòng (200C ± 20), lọc bỏ phần không hòa tan. Ngâm 10g diatomit có cỡ hạt 0,125mm đến 0,15mm (100 đến 120 mesh ASTM) trong dung dịch niken nitrat bão hòa. Lọc chân không và làm khô qua đêm ở nhiệt độ l100C. Cuối cùng nung trong không khí trong 5 giờ ở nhiệt độ 5000C.
6.2. Chuẩn bị ống chuyển hóa
Nhồi diatomit đã xử lí với niken nitrat (6.l) vào một ống thép không rỉ.
Chú thích: ống thích hợp dài 120mm có đường kính ngoài 3,2mm và đường kính trong 1,6mm. Lắp ống chuyển hóa vào trong bộ đốt nóng hoặc vào những lò nhỏ có thể điều chỉnh và duy trì được nhiệt độ ổn định ở 2000C (xem mục 5.3).
Có thể mua những ống chuyển hoá bán sẵn ở thị trường.
6.3. Luyên lò chuyển hoá
Lắp ráp hệ thống lấy mẫu, ống chuyển hoá và máy sắc kí khí như giới thiệu ở hình 2.
Điều chỉnh hệ thống sao cho nó có thể hoạt động liên tục theo cách thức đường vòng.Trong giai đoạn này nút điều khiển tự động và bộ ghi đều không cho hoạt động. Bật máy sắc kí khí và điều chỉnh theo các chỉ dẫn của hãng sản xuất.
Điều chỉnh nhiệt độ lò chuyển hóa đến 3500C và vận hành hệ thống trong 10 giờ để khử các niken thành dạng kim loại.
6.4. Thiết lập đường nền và thời gian lưu
Lắp ráp hệ thống lấy mẫu, lò chuyển hóa và máy sắc kí khí được giới thiệu ở hình 2.
Điều chỉnh hệ thống ở cách thức không phun. Nút địều khiển tự động được để ở vị trí không hoạt động trong giai đoạn này.
Bật máy sắc kí khí và điều chỉnh như hướng dẫn của hãng sản xuất. Bật lò chuyển hoá và điều chỉnh nhiệt độ đến 2600C.
Vận hành hệ thống trong một thời gian đủ để thu được một đường nền ổn định.
Bật bơm lấy mẫu và nối một hỗn hợp khí chuẩn có nồng độ nằm trong khoảng muốn đo với lỗ lấy mẫu vào.
Dùng tay chuyển hệ thống từ cách không phun sang cách phun (xem hình 2). Ghi lại khoảng thời gian từ lúc phun mẫu đến lúc ra hết vết cacbon monoxit.
Cho hệ thống điều khiển tự động hoạt động và điều chỉnh hệ thống lấy mẫu sao cho thiết bị hoạt động theo cách phun (xem hình 2) trong khoảng thời gian đã ghi ở trên, thiết bị cần hoạt động theo cách không phun lâu hơn theo cách phun để rửa sạch cột sắc kí.
6.5. Lập đường chuẩn
Chọn phạm vi nồng độ của cacbon monoxit: từ 0 đến lmg/m3 hoặc từ 0 đến 25mg/m3 và thiết lập đường nền của khí mang như sau:
Nối lỗ lấy mẫu vào nguồn cấp không khí "không". Hâm nóng trong một thời gian đủ để đạt được một đường nền ổn định. Nối hỗn hợp khí chuẩn có nồng độ nằm gần mức trên của khoảng nồng độ cần đo. Với lỗ lấy mẫu vào. Làm lại thao tác này và các bước trước đó cho đến khi không cần điều chỉnh gì thêm.
Dùng ít nhất 4 hỗn hợp khí chuẩn (4.2), bao gồm cả không khí “không” có nồng độ phủ kín khoảng nồng độ cần đo để xác định đường chuẩn.
Nối lần lượt từng bình đựng khí chuẩn với lỗ vào của vòng mẫu. Cho mỗi dòng khí đi vào cho đến khi vòng lấy mẫu được rửa sạch khỏi mẫu đo trước và chứa đầy khí muốn đo. Để cho khí lên tới bằng áp suất xung quanh và phun. Vận hành hệ thống phân tích sao cho lượng cachon monoxit của mẫu ở trong vòng lấy mẫu đi qua cột sắc kí khí và ống chuyển hóa đến detector. Với mỗi hỗn hợp khí chuẩn phải phân tích ít nhất 8 lần để đảm bảo độ chính xác và độ tin cậy.
Chú thích: Các diện tích píc thu được từ các hỗn hợp khí chuẩn được dùng để vẽ đường chuẩn, thường là đường thẳng. Đo chiều cao píc thường có thể được dùng trong các xét nghiệm hàng ngày và vẫn đảm bảo chính xác (xem phụ lục B).
6.6. Hiệu suất chuyển hóa
Dùng mêtan trong không khí (4.2.l) để đo hiệu suất chuyển hoá. Nồng độ mêtan nằm ở đoạn cao của khoảng nồng độ cacbon monoxit cần đo.
Hỗn hợp mêtan này được đọ và diện tích píc của nó được so sánh với diện tích píc của hỗn hợp khí chuẩn cacbon monoxit có cùng nồng độ. Tỉ lệ của các diện tích píc đo được phải giống với tỉ lệ nồng độ của mêtan và cacbon monoxit. Đó là hiệu suất chuyển hóa và hiệu suất này phải > 95% . Nếu hiệu suất chuyển hoá là hằng định và biết chính xác thì một giá trị < 95% cũng có thể được chấp nhận và được dùng để tính toán. Để làm tăng hiệu suất chuyển hóa, có thể điều chỉnh nhiệt độ chuyển hoá. Nếu sự điều chỉnh này không cải thiện được hiệu suất chuyển hoá thì có thể phải thay chất xúc tác (xem 5.2).
Nếu píc của mêtan trong không khí xuất hiện vào thời điểm khác với píc của mêtan từ cacbon monoxit chuyển thành thì hệ thống nút vặn phải được thay đổi phù hợp trong thí nghiệm xác định hiệu suất chuyển hóa.
6.7. Xác định
Dùng bơm lấy mẫu hút liên tục khí qua vòng mẫu và đường vòng của nó. Lưu lượng của dòng khí mẫu (vào khoảng 100cm3/min) đủ để làm sạch và làm đầy vòng mẫu. Vào những thời điểm thích hợp trong chương trình lấy mẫu, khí chứa trong vòng mẫu sẽ được phun tự động vào hệ thống sắc kí khí để đo hàm lượng cacbon monoxit.
7. Trình bày kết quả
Xác định nồng độ cacbon monoxit bằng cách so sánh các diện tích píc (xem phụ lục B) thu được từ các hỗn hợp khí chuẩn và mẫu.
Chú thích: Nồng độ của cacbon monoxit có thể được tính chuyển từ mg/cm3 thành ppm (v/v) (phần triệu) như sau:
- ở nhiệt độ 250C và áp suất 101,3kPa.
lppm (v/v) ≥ 1,14mg/m3
- ở các nhiệt độ khác và áp suất 101,3kPa .
trong đó t là nhiệt độ tính bằng độ bách phân (0C) .
8. Độ lặp lại và độ chính xác
8.1. Độ lập lại
Độ lập lại 0,05mg/m3 ở nồng độ cacbon monoxit lmg/m3 là có thể đạt được và phụ thuộc chủ yếu vào hàm số cửa tốc độ dòng của hydro, nitơ và không khí được sử dụng.
8.2. Độ chính xác
Độ chính xác của phương pháp được ước tính là tốt hơn ±5% của toàn thang, có nghĩa là ± 0,05mg/m3 trong khoảng nòng độ khí CO từ 0 đến lmg/m3 và là ±1,25mg/m3 trong khoảng nòng độ của cacbon monoxit từ 0 đến 25mg/m3.
Chú thích: Độ chính xác của giá trị CO đo được phụ thuộc vào độ chính xác của dụng cụ và độ chính xác của nồng độ cacbon monoxit trong hỗn hợp khí chuẩn.
9. Báo cáo kết quả
Báo cáo kết quả phải gồm những thông tin sau:
a) Sự phân biệt đầy đủ của mẫu kh;
b) Theo tiêu chuẩn này;
c) Kết quả;
d) Những điều kiện bất thường ghi nhận được trong khi xác định
Phụ lục
Những đặc tính tiêu biểu của thiết bị.
Những giá trị nêu dưới đây là những đặc tính tiêu biểu chung và không phải để giải thích minh hoạ cho bất kì thiết bị cụ thể nào khác đang được sử dụng.
- Phạm vi đo từ 0 đến 1mg/m3 và từ 0 đến 25mg/m3 (cũng có thể dùng các phạm vi khác);
- Giới hạn phát hiện được: 0,05 mg/m3;
- Độ lập lại: 5% của toàn thang;
- Thời kì hoạt động không cần theo dõi: khoảng 3 ngày
Phụ lục B
Cách tính nồng độ
Thông thường nông độ được xác định từ các diện tích píc vì trong phạm vi nống độ đủ nhỏ (từ 0 đến lmg/m3), quan hệ giữa chúng là tuyến tính. Tuy nhiên nồng độ cũng có thể xác định được bằng cách đo chiều cao píc với điều kiện là các píc phải trải dài. Vì đo chiều cao píc đơn giản hơn đo diện tích nên phương pháp đo chiều cao được giới thiệu để dùng trong các phép đo thường ngày.
Tiêu chuẩn này có thể tham khảo là ISO 6148.
Bạn chưa Đăng nhập thành viên.
Đây là tiện ích dành cho tài khoản thành viên. Vui lòng Đăng nhập để xem chi tiết. Nếu chưa có tài khoản, vui lòng Đăng ký tại đây!