- Tổng quan
- Nội dung
- Tiêu chuẩn liên quan
- Lược đồ
- Tải về
Tiêu chuẩn TCVN 11965-2:2017 Thiết bị làm sạch không khí pha khí (GPACD)
| Số hiệu: | TCVN 11965-2:2017 | Loại văn bản: | Tiêu chuẩn Việt Nam |
| Cơ quan ban hành: | Bộ Khoa học và Công nghệ | Lĩnh vực: | Công nghiệp |
|
Ngày ban hành:
Ngày ban hành là ngày, tháng, năm văn bản được thông qua hoặc ký ban hành.
|
2017 |
Hiệu lực:
|
Đã biết
|
| Người ký: | Đang cập nhật |
Tình trạng hiệu lực:
Cho biết trạng thái hiệu lực của văn bản đang tra cứu: Chưa áp dụng, Còn hiệu lực, Hết hiệu lực, Hết hiệu lực 1 phần; Đã sửa đổi, Đính chính hay Không còn phù hợp,...
|
Đã biết
|
TÓM TẮT TIÊU CHUẨN VIỆT NAM TCVN 11965-2:2017
Nội dung tóm tắt đang được cập nhật, Quý khách vui lòng quay lại sau!
Tải tiêu chuẩn Việt Nam TCVN 11965-2:2017
TIÊU CHUẨN QUỐC GIA
TCVN 11965-2:2017
ISO 10121-2:2013
PHƯƠNG PHÁP THỬ ĐỂ ĐÁNH GIÁ TÍNH NĂNG CỦA PHƯƠNG TIỆN VÀ THIẾT BỊ LÀM SẠCH KHÔNG KHÍ PHA KHÍ CHO HỆ THỐNG THÔNG GIÓ CHUNG - PHẦN 2: THIẾT BỊ LÀM SẠCH KHÔNG KHÍ PHA KHÍ (GPACD)
Test methods for assessing the performance of gas-phase air cleaning media and devices for general ventilation - Part 2: Gas-phase air cleaning devices (GPACD)
Lời nói đầu
TCVN 11965-2:2017 hoàn toàn tương đương với ISO 10121-2:2013;
TCVN 11965-2:2017 do Ban kỹ thuật tiêu chuẩn quốc gia TCVN/TC142 Thiết bị làm sạch không khí và các khí khác biên soạn, Tổng cục Tiêu chuẩn Đo lường Chất lượng đề nghị, Bộ Khoa học và Công nghệ công bố.
Bộ TCVN 11965 (ISO 10121) Phương pháp thử để đánh giá tính năng của phương tiện và thiết bị làm sạch không khí pha khí cho hệ thống thông gió chung gồm có các phần sau:
- TCVN 11965-1:2017 (ISO 10121-1:2014), Phần 1: Phương tiện làm sạch không khí pha khí.
- TCVN 11965-2:2017 (ISO 10121-2:2013), Phần 2: Thiết bị làm sạch không khí pha khí.
Lời giới thiệu
Nhu cầu và việc sử dụng phin lọc pha khí trong các ứng dụng lọc chung đang tăng lên do các vấn đề ô nhiễm trên thế giới tăng lên. Bên cạnh đó việc nâng cao sự hiểu biết về giải pháp cho các phần có sẵn trong định dạng của các thiết bị lọc hoặc trong các cụm từ kỹ thuật: thiết bị làm sạch pha khí (GPACD). Tính năng của thiết bị là sự hấp phụ để loại bỏ khí nhờ vào việc mở rộng phạm vi tính năng của phương tiện làm sạch không khí pha khí thể rắn (GPACM) đã tích hợp trong thiết bị. Người sử dụng và nhà cung cấp chưa hiểu hết tính năng của các ứng dụng trong thiết bị và phương tiện. Các phép thử phương tiện cũng có thể phù hợp để đưa ra số liệu cho các ứng dụng thực nếu sử dụng các nồng độ thực thấp (< 100 ppb) và thời gian tiếp xúc lâu hơn (> tuần), miễn là cấu hình hình học, mật độ nhồi và các điều kiện dòng của mẫu vật thử cỡ nhỏ bằng với cấu hình hình học, mật độ nhồi và các điều kiện dòng đã sử dụng trong các ứng dụng thực. Tuy nhiên, các phép thử như vậy không thuộc phạm vi áp dụng của tiêu chuẩn này. Tiêu chuẩn này bổ sung sự hiểu biết và giao tiếp bằng việc cung cấp một giao diện chuẩn hóa hơn giữa nhà cung cấp phương tiện, nhà cung cấp thiết bị và người sử dụng cuối cùng. Hiện nay, chỉ có các tiêu chuẩn về hệ thống thông gió chung ở Nhật Bản[1] của JIS, về các phin lọc ô tô của ISO, về các thiết bị làm sạch không khí pha khí phương tiện hấp thu trong ống dẫn của ASHRAE[2] và vật liệu hấp phụ của ASHAE[3] và ASTM[5]. Không có tiêu chuẩn về hệ thống lọc chung.
Tiêu chuẩn này quy định các phương pháp, thiết bị thử, diễn giải số liệu và báo cáo cho ba loại phương tiện làm sạch không khí pha khí (GPACM) khác nhau được chỉ định để sử dụng trong các thiết bị làm sạch không khí pha khí (GPACD) đối với các ứng dụng thông gió chung.
Thông tin bổ sung được nêu trong các Phụ lục:
- Phụ lục A mô tả chi tiết quy trình xác nhận tính hợp lệ chuẩn trong các biểu mẫu dạng bằng.
- Phụ lục B đưa ra danh sách các khí thử, các nguồn phát sinh và các thiết bị phân tích phù hợp cho các khí thử nghiệm phổ biến.
- Phụ lục C mô tả thiết kế của bệ thử nghiệm ngoại trừ thiết bị chứa mẫu chuẩn.
- Phụ lục D mô tả thiết lập phép thử chuẩn và phần chuẩn của bệ thử nghiệm cho ba cấu hình phương tiện khác nhau.
Giới thiệu chung về lọc phân tử và thử nghiệm lọc phân tử có thể được tìm thấy trong tài liệu khoa học.
Bộ TCVN 11965 (ISO 10121) nhằm cung cấp các phương pháp phòng thử nghiệm cho phương tiện và thiết bị mà được sử dụng để loại bỏ các chất ô nhiễm pha khí từ không khí nhờ hệ thống thông gió chung. Bộ tiêu chuẩn này bao gồm hai phần:
- Phần 1: Gồm ba cấu hình phương tiện khác nhau và nhằm đưa ra giao diện chuẩn hóa giữa nhà cung cấp phương tiện và nhà sản xuất thiết bị làm sạch không khí. Nó có thể cũng được sử dụng giữa nhà cung cấp phương tiện và khách hàng cuối cùng với các đặc tính phương tiện nhồi không chặt.
- Phần 2: Đưa ra giao diện chuẩn hóa giữa nhà cung cấp thiết bị làm sạch không khí và khách hàng cuối cùng để tìm kiếm tính năng tốt nhất và giải pháp kinh tế nhất cho việc sử dụng phin lọc pha khí.
PHƯƠNG PHÁP THỬ ĐỂ ĐÁNH GIÁ TÍNH NĂNG CỦA PHƯƠNG TIỆN VÀ THIẾT BỊ LÀM SẠCH KHÔNG KHÍ PHA KHÍ CHO HỆ THỐNG THÔNG GIÓ CHUNG - PHẦN 2: THIẾT BỊ LÀM SẠCH KHÔNG KHÍ PHA KHÍ (GPACD)
Test methods for assessing the performance of gas-phase air cleaning media and devices for general ventilation - Part 2: Gas-phase air cleaning devices (GPACD)
1 Phạm vi áp dụng
Tiêu chuẩn này nhằm cung cấp phương pháp thử nghiệm để ước tính tính năng của mọi thiết bị lọc khí kích thước hoàn chỉnh (GPACD) cho hệ thống lọc chung mà không quan tâm đến phương tiện hoặc kỹ thuật được sử dụng trong thiết bị. Thực tế, mục tiêu của tiêu chuẩn này là để tránh sự liên quan về số liệu thử nghiệm với toàn bộ các thông số bên trong. Lợi ích của phương pháp tiếp cận này là khách hàng của GPACDs những người có thể sẽ quan tâm đến giá cả/tính năng và các nhà cung cấp sẽ phải tiếp cận tiêu chuẩn thử nghiệm chuẩn và khách quan mà không cần công khai thông tin về sở hữu hoặc kỹ thuật trái chiều của sản phẩm.
Để đảm bảo tính khách quan cho nhà cung cấp thiết bị thử nghiệm, không quy định thiết kế cụ thể của thiết bị thử nghiệm. Thay vì quy định các yêu cầu của các phép thử xác nhận tính hợp lệ và các đặc tính thiết bị. Tuy nhiên, các ví dụ thiết kế khác nhau đang sử dụng hiện nay là không chính thức. Tiêu chuẩn này cũng có thể được sử dụng với các công nghệ như thiết bị rửa khí, thiết bị hấp thu, thiết bị không chất hấp thụ hoặc các cột nhồi miễn là chúng phù hợp với các thiết bị thử nghiệm, có thể được đánh giá đầy đủ ý nghĩa bằng phương pháp thử nghiệm và được ấn định cho các ứng dụng thông gió chung, cho cả vùng dân cư và vùng không có dân cư. Đặc biệt loại trừ các ứng dụng quân sự và hạt nhân.
2 Tài liệu viện dẫn
Các tài liệu viện dẫn sau rất cần thiết cho việc áp dụng tiêu chuẩn này. Đối với các tài liệu viện dẫn ghi năm công bố thì áp dụng phiên bản được nêu. Đối với các tài liệu viện dẫn không ghi năm công bố thì áp dụng phiên bản mới nhất, bao gồm cả các sửa đổi, bổ sung (nếu có).
ISO 29464, Cleaning equipment for air and other gases - Terminology (Thiết bị làm sạch không khí và các khí khác - Thuật ngữ).
EN 15805:2009, Particulate air filters for general ventilation - Standardised dimensions (Phin lọc không khí cụ thể đối với thông khí chúng - Kích thước tiêu chuẩn).
3 Thuật ngữ và định nghĩa
Tiêu chuẩn này sử dụng các thuật ngữ và định nghĩa đã nêu trong ISO 29464 và các thuật ngữ và định nghĩa sau.
3.1
Sự hấp thụ (absorption)
Sự vận chuyển và hòa tan của chất bị hấp thụ vào trong chất hấp thụ.
3.2
Chất bị hấp phụ (của phương tiện) (adsorbate)
Hợp chất phân tử ở pha khí hoặc hơi bị giữ lại bởi vật liệu hấp phụ của phương tiện.
3.3
Chất hấp phụ (adsorbent)
Vật liệu thu thập các chất bị hấp phụ lên bề mặt của nó thông qua các quá trình hóa học hoặc lý học.
3.4
Sự hấp phụ (adsorption)
Quá trình các phân tử khí bám vào bề mặt tiếp xúc của chất rắn, cả mặt bên ngoài và mặt trong lỗ rỗng do các quá trình lý học hoặc hóa học, nhờ vậy mà chúng tiếp xúc.
3.5
Lượng xuyên thấu (breakthough)
Lượng chất ô nhiễm thể khí trong dòng hạt của GPACD.
CHÚ THÍCH: Xem “sự thấu qua”.
3.6
Đường cong lượng thấu qua theo thời gian (breakthough vs. time curve)
Đồ thị thấu qua của chất ô nhiễm theo thời gian đối với lưu lượng không khí và nồng độ kiểm chứng đặc trưng. [Nguồn: ISO 29464:2011; 3.2.67].
3.7
Dòng khí tránh (bypass)
Một phần của dòng không khí kiểm chứng đi qua GPACD mà không tiếp xúc với phương tiện lọc.
[Nguồn: ISO 29464:2011; 3.2.64],
3.8
Dung lượng (capacity)
ms
Lượng (khối lượng hoặc mol) của chất bị hấp thụ đã chọn có thể chứa trong phương tiện GPACD ở điều kiện thử nghiệm đã cho và điểm cuối cụ thể.
3.9
Nồng độ kiểm chứng (challenge concentration)
Nồng độ của chất ô nhiễm thử nghiệm được quan tâm trong dòng không khí trước khi lọc dòng không khí kiểm chứng.
3.10
Hợp chất kiểm chứng (challenge compound)
Hợp chất hóa học đang được sử dụng như chất ô nhiễm quan tâm đối với mọi phép thử đã cho.
3.11
Dòng không khí kiểm chứng (challenge air stream)
(Các) chất ô nhiễm thử nghiệm quan tâm đã pha loãng đến (các) nồng độ quy định của phép thử trước khi lọc.
[Nguồn: ISO 29464:2011; 3.2.16].
3.12
Tạo kênh (channeling)
Lưu lượng không khí không đồng đều hoặc không cân đối đi qua đường dẫn có trở lực thấp hơn do tính không nhất quán trong thiết kế hoặc trong sản xuất của GPACD, đặc biệt trong các tầng hạt nhồi chặt.
[Nguồn: ISO 29464:2011; 3.2.17].
3.13
Hấp phụ hóa học (chemisorption) (Chemical adsorption)
Bẫy các chất ô nhiễm thể hơi hoặc thể khí lên chất hấp phụ bao gồm cả phản ứng hóa học trên bề mặt chất hấp phụ.
[Nguồn: ISO 29464:2011; 3.2.19].
3.14
Nồng độ (concentration)
Cn
Lượng của một chất đã phân tán trong một lượng xác định của một chất khác.
CHÚ THÍCH 1: Chỉ thị địa điểm ký hiệu “n”.
[Nguồn: ISO 29464:2011; 3.2.21].
3.15
Chất ô nhiễm (contaminant)
Chất (rắn, lỏng hoặc khí) có ảnh hưởng tiêu cực đến mục đích sử dụng của lưu chất.
[Nguồn: ISO 29464:2011; 3.2.23].
3.16
Thời gian suy giảm (decay time)
tDn
Thời gian cần để thiết bị quan trắc chất ô nhiễm khí ghi lại sự suy giảm từ nồng độ kiểm chứng lớn hơn 95 % tới nồng độ kiểm chứng nhỏ hơn 5 % (tEND - tVC) tại điểm lấy mẫu sau phin lọc cho một phép thử cụ thể (n), khí kiểm chứng và lưu lượng khí sau khi ngừng phun chất ô nhiễm không có GPACD.
3.17
Sự giải hấp (desorption)
Quá trình mà các phân tử bị hấp phụ rời khỏi bề mặt của chất hấp phụ và quay trở lại dòng không khí.
CHÚ THÍCH: Sự giải hấp là ngược lại với sự hấp phụ.
3.18
Sau phin lọc (downstream)
Khu vực sau phin lọc theo hướng của dòng lưu chất.
3.19
Đường cong hiệu suất theo thời gian (efficiency vs, time curve)
Đồ thị hiệu suất lọc của phương tiện hoặc thiết bị GPAC theo thời gian trong toàn bộ khoảng thời gian của phép thử kiểm chứng đối với nồng độ và lưu lượng không khí kiểm chứng đặc trưng.
[Nguồn: ISO 29464:2011; 3.2.31].
3.20
Đường cong hiệu suất theo dung lượng (efficiency vs. capacity curve)
Đồ thị hiệu suất lọc của GPACD theo dung lượng đã tích hợp trong toàn bộ khoảng thời gian của phép thử kiểm chứng đối với nồng độ kiểm chứng và lưu lượng không khí đặc trưng.
[Nguồn: ISO 29464:2011; 3.2.28].
3.21
Vận tốc bề mặt (face velocity)
Lưu lượng không khí chia cho tiết diện của GPACD.
3.22
Khí (gas)
Chất mà áp suất hơi lớn hơn áp suất không khí xung quanh ở nhiệt độ môi trường xung quanh.
[Nguồn: ISO 29464:2011; 3.2.44].
3.23
Thiết bị làm sạch không khí pha khí (gas-phase air cleaning device)
GPACD
Một bộ thiết bị có kích thước cố định cho phép loại bỏ các chất ô nhiễm pha hơi hoặc pha khí đặc trưng.
CHÚ THÍCH: Bộ thiết bị này thường là hình hộp hoặc khít với các kích cỡ của hộp trong khoảng từ 300 x 300 x 300 mm cho đến 610 mm x 610 mm x 610 mm hoặc 2 feet x 2 feet x 2 feet.
[Nguồn: ISO 29464:2011; 3.2.45, sửa đổi - CHÚ THÍCH].
3.24
Diện tích bề mặt GPACD (GPACD face area)
Tiết diện của thiết bị hoặc phương tiện GPAC cũng bao gồm cả khung phía trên hoặc các kết cấu hỗ trợ khác nếu được trang bị khi nhìn theo hướng của dòng không khí sử dụng các kích thước chính xác.
3.25
Phương tiện làm sạch không khí pha khí (gas-phase air cleaning media)
GPACM
Cấu hình phương tiện hoặc phương tiện thể rắn được sử dụng để lọc chất ô nhiễm.
VÍ DỤ: Một màng rỗ hoặc một lớp sợi; chất hấp phụ (hoặc hấp phụ hóa học) dạng viên hoặc dạng hạt, chuỗi hạt; giá đỡ cấu tạo bởi vải sợi, dạng bọt xốp hoặc đá nén nguyên khối có chứa chất hấp phụ dạng hạt kích thước nhỏ, dạng tròn, dạng cầu hoặc dạng bột; vải dệt thoi hoặc vải không dệt được làm hoàn toàn từ vật liệu hấp phụ.
3.26
Hiệu suất ban đầu (initial efficiency)
Hiệu suất của phin lọc không tiếp xúc hoặc GPACD tốt nhất là được ngay sau khi bắt đầu phép thử.
CHÚ THÍCH: Đối với pha khí, hiệu suất này nên được tính ngay khi thu được phép đọc ổn định.
3.27
Sự ô nhiễm phân tử (molecular contamination)
Sự ô nhiễm có trong pha khí hoặc pha hơi của dòng không khí và loại trừ các hợp chất trong pha hạt (rắn) bỏ qua bản chất hóa học của chúng.
3.28
ppb(v)
Đơn vị đo nồng độ phần tỷ theo thể tích
Thường được sử dụng để ghi lại các mức ô nhiễm của không khí ngoài nhà.
CHÚ THÍCH: Đơn vị là mm3/m3.
3.29
ppm(v)
Đơn vị đo nồng độ phần triệu theo thể tích
Thường được sử dụng để ghi lại các mức ô nhiễm bên trong, ví dụ an toàn nơi làm việc.
CHÚ THÍCH: Đơn vị là cm3/m3 và ml/m3.
3.30
Sự thấu qua (penetration)
P
Tỷ lệ của nồng độ chất ô nhiễm sau phin lọc so với nồng độ trước phin lọc, đôi khi tính bằng đơn vị phần trăm.
CHÚ THÍCH: Liên quan đến hiệu suất (E) tính bằng: E = (1 - P) x 100 %
[Nguồn: ISO 29464:2011; 3.2.61].
3.31
Hấp phụ vật lý (physisorption) (physical adsorption)
Sức hút hấp phụ vật lý lên bề mặt, cả bề mặt bên ngoài và bề mặt lỗ rỗng bên trong, của chất hấp phụ bởi các lực vật lý (lực Van Der Waals).
[Nguồn: ISO 29464:2011; 3.2.52].
3.32
Lỗ rỗng (pore)
Các lỗ nhỏ thông qua đó lưu chất có thể đi qua hoặc tiếp xúc với dòng lưu chất ở bề mặt bên trong của phương tiện hấp phụ.
[Nguồn: ISO 29464:2011; 3.2.55].
3.33
Độ giảm áp (pressure drop)
Δp
Chênh lệch áp suất giữa hai điểm trong một hệ thống dòng không khí ở điều kiện quy định, đặc biệt khi được đo qua GPACD.
3.34
Hiệu suất lọc (removal efficiency)
E
Tỷ số hoặc phần trăm của chất ô nhiễm kiểm chứng bị giữ lại bởi GPACD trong thời gian đã cho.
3.35
Lượng duy trì (retentivity)
mr
Đo khả năng của chất hấp phụ hoặc khả năng GPACD chống lại sự giải hấp phụ của chất bị hấp phụ.
CHÚ THÍCH: Được tính như dung lượng còn lại (phần còn lại) sau khi tháo rửa chất hấp phụ chỉ bằng không khí sạch đã ổn định, theo lượng xuyên thấu kiểm chứng.
[Nguồn: ISO 29464:2011; 3.2.61, Sửa đổi - Bổ sung thêm CHÚ THÍCH].
3.36
Thời gian lưu (residence time)
tr
Thời gian tương đối mà sự gia tăng của lưu chất (hoặc chất ô nhiễm) bên trong ranh giới của thể tích phương tiện (ví dụ, lớp hạt hoặc tấm vải không dệt).
CHÚ THÍCH: Trong sử dụng đặc thù và trong tiêu chuẩn này, giá trị này bỏ qua thực tế rằng môi trường và cấu trúc giá đỡ có thể chiếm giữ phần thể tích đáng kể của lớp [tR = V (thể tích lớp tổng số/Q (lưu lượng không khí)]. [Nguồn: ISO 29464:2011; 3.2.71].
3.37
Thời gian tăng (rise time)
tRn
Thời gian giữa lần phun chất ô nhiễm ban đầu và khi đạt tới nồng độ kiểm chứng 95 % đối với ống dẫn rỗng (t0 – tv0) đo ở vị trí lấy mẫu sau phin lọc cho phép thử (n), lưu lượng khí và khí kiểm chứng cụ thể.
3.38
Chất bị hấp phụ (của thiết bị) (sorbate)
Các hợp chất mà phân tử bị giữ lại trên chất hấp phụ của thiết bị.
CHÚ THÍCH: Chất bị hấp phụ phải đề cập đến cả hai hợp chất đã định như khí kiểm chứng đã chọn trong phép thử hoặc sự ô nhiễm trong hoạt động thực nhưng cũng đề cập tới mọi hợp chất khác có trong dòng không khí ví dụ khí và hơi.
3.39
Hấp thu (sorption)
Quá trình trong đó các phân tử của lưu chất (khí hoặc lỏng) bị loại bỏ bởi phương tiện GPACD do sự hấp thụ hoặc hấp phụ.
3.40
Hơi (vapour)
Chất mà áp suất hơi thấp hơn áp suất xung quanh ở nhiệt độ xung quanh, nhưng có trong pha khí thông qua sự bay hơi hoặc sự thăng hoa.
[Nguồn: ISO 29464:2011; 3.2.74].
4 Ký hiệu và thuật ngữ viết tắt
4.1 Ký hiệu
| CU | Nồng độ trước phin lọc [ppb, ppm) được đo tại vị trí X mm trước thiết bị. |
| CD | Nồng độ sau phin lọc [ppb, ppm] được đo tại vị trí Y mm sau thiết bị. |
| Δp | Độ giảm áp suất được đo qua thiết bị thử [Pa]. |
| El | Hiệu suất lọc ban đầu [%] đối với thiết bị được đo tại nồng độ kiểm chứng thấp (< 1 ppm) trong quá trình thử hiệu suất ban đầu, trong 6.3. |
| EC | Hiệu suất lọc [%] đối với thiết bị được đo ở nồng độ kiểm chứng đã chọn trong quá trình thử dung lượng trong 6.4. |
| EEND | Hiệu suất ghi được tại thời điểm dừng phép thử hoặc giá trị được đồng thuận giữa người sử dụng và nhà cung cấp [%]. |
| mr | Dung lượng [g], [mol]; lượng được giữ lại bởi thiết bị sau khi thông gió bằng không khí sạch với cùng một lưu lượng đã chọn trong phép thử dung lượng cho đến khi CD đạt tới giá trị xác định gần với “zero”. |
| msEl | Lượng tích hợp tính bằng gam hoặc mol của hợp chất kiểm chứng được tích lũy trong quá trình thử hiệu suất ban đầu tính theo Công thức (2). |
| msU | Lượng tích hợp tính bằng gam hoặc mol của hợp chất kiểm chứng được tích lũy trong quá trình đo tại vị trí trước phin lọc theo Công thức (3). |
| msD | Lượng tích hợp tính bằng gam hoặc mol của hợp chất kiểm chứng được tích lũy trong quá trình đo tại vị trí sau phin lọc theo Công thức (3). |
| ms | Lượng tích hợp tổng [g], [mol] của hợp chất kiểm chứng được tích lũy trong toàn bộ phép thử kiểm chứng. |
| pU | Áp suất trước phin lọc [Pa] được đo tại vị trí X mm trước thiết bị. |
| pD | Áp suất sau phin lọc [Pa] đo được tại vị trí Y mm sau thiết bị. |
| Q | Lưu lượng được sử dụng trong phép thử (thường là dòng định mức đối với thiết bị định mức) [m3/h] đo được tại vị trí Z mm sau thiết bị. |
| RHU | Độ ẩm tương đối trước phin lọc [%] đo được tại vị trí X mm trước thiết bị. |
| RHD | Độ ẩm tương đối sau phin lọc [%] đo được tại vị trí Y mm sau thiết bị. |
| t0 | Thời gian bắt đầu. Thời gian khi CU (nồng độ chất ô nhiễm trước phin lọc) bằng với nồng độ kiểm chứng đã chọn đối với ống dẫn rỗng. |
| tEND | Thời gian khi phép thử bị dừng lại. Thời gian khi nồng độ mong đợi hoặc tiêu chí kết thúc khác đã được thỏa thuận trong mọi quy trình thử đã quy định trước (sự đồng ý giữa người sử dụng và nhà cung cấp). |
| tDC | Thời gian suy giảm của nồng độ kiểm chứng. |
| tDE | Thời gian suy giảm của nồng độ hiệu suất ban đầu. |
| tRC | Thời gian tăng của nồng độ kiểm chứng. |
| tRE | Thời gian tăng của nồng độ hiệu suất ban đầu. |
| tVC | Thời gian ghi được tại thời điểm đóng van khí kiểm chứng. |
| tV0 | Thời gian ghi được tại thời điểm mở van khí kiểm chứng. |
| TU | Nhiệt độ trước phin lọc [°C] đo được tại vị trí X mm trước thiết bị. |
| TD | Nhiệt độ sau phin lọc [°C] đo được tại vị trí Y mm sau thiết bị. |
| vf | Vận tốc bề mặt [m/s] được tính từ lưu lượng và tiết diện mặt cắt ngang của thiết bị. |
| X | Vị trí X được định vị đủ xa đầu thiết bị để cho phép đo không bị nhiễu loạn, được xác định bằng sự xác nhận tính hợp lệ, Phụ lục A. Tại vị trí X, nồng độ của hợp chất kiểm chứng được trộn đủ và đồng nhất cho toàn bộ tiết diện của ống dẫn trong khi không quá gần với thiết bị làm cho thiết bị tự che khuất dòng khí, sự giảm áp suất hoặc nồng độ. |
| Y | Vị trí Y được định vị đủ xa ở sau của thiết bị để cho phép đo không bị nhiễu loạn, được đo bằng sự xác nhận tính hợp lệ, Phụ lục A. Tại vị trí Y, nồng độ của hợp chất kiểm chứng thấu qua được trộn đủ và đồng nhất để đại diện cho giá trị trung bình của thiết bị và không quá gần với thiết bị làm cho thiết bị tự che khuất dòng khí, sự giảm áp suất hoặc nồng độ. |
| Z | Vị trí Z được định vị đủ xa sau khi thiết bị cho phép đo lưu lượng tin cậy sử dụng thiết bị có lỗ tiết lưu, được xác định bằng sự xác nhận tính hợp lệ, Phụ lục A. |
4.2 Thuật ngữ viết tắt
| ASHRE | Hội điều hòa không khí làm lạnh và sưởi ấm của Hoa Kỳ |
| ASTM | Tiêu chuẩn quốc tế ASTM, trước đây được biết đến như Hiệp hội về thử nghiệm và Vật liệu (ASTM) Hoa Kỳ |
| HEPA | Thiết bị lọc bụi không khí hiệu suất cao (phin lọc). |
| JIS | Tiêu chuẩn công nghiệp Nhật Bản. |
| JSA | Hiệp hội tiêu chuẩn Nhật Bản. |
| MSDS | Bảng dữ liệu an toàn vật liệu. |
| MMP | m metyl -2-pyrolidon. |
| TLV | Giá trị giới hạn ngưỡng. Lượng chất hóa học ở mức được tin rằng một người làm việc có thể tiếp xúc nhiều ngày trong khoảng thời gian sống làm việc mà không ảnh hưởng bất lợi đến sức khỏe. |
| VOC | Hợp chất hữu cơ bay hơi. |
5 Thử nghiệm GPACDs
5.1 Yêu cầu chung
Tiêu chuẩn này chỉ ra cách đo bốn thông số quan trọng có ảnh hưởng đến tính năng của GPACD. Bốn thông số đó là:
- Độ giảm áp suất, Δp
- Dung lượng, ms
- Hiệu suất lọc, E
- Lượng duy trì, mr
Các thông số này được:
- Kết nối với từng thông số khác;
- Chênh lệch với các khí khác nhau (loại trừ: Δp không bị ảnh hưởng);
- Chênh lệch với các nồng độ của cùng một loại khí khác nhau (loại trừ: Δp không bị ảnh hưởng);
- Bị ảnh hưởng bởi sự có mặt của các khí khác như: nhiệt độ, độ ẩm và lưu lượng khí.
Trong trường hợp lý tưởng, nên thử nghiệm ở nồng độ và các giá trị thông số chính xác có trong ứng dụng đã định, nhưng sau đó thời gian thử nghiệm sẽ bằng với thời gian sử dụng thực, ví dụ mỗi năm. Một cách để thúc đẩy phép thử là tăng nồng độ. Trong tiêu chuẩn này, việc tăng nồng độ phải được đồng thuận giữa người sử dụng và nhà cung cấp. Cách khác, sử dụng ba nồng độ cho mục đích chuẩn đối chứng chung, chỉ tăng nhẹ một nồng độ để xác định hiệu suất lọc và tăng mạnh hai nồng độ để xác định dung lượng. Bên cạnh các thông số tính năng quan trọng thì các yếu tố khác cũng phải được xem xét. Đối với các GPACD sử dụng hạt nhồi không chặt và các chất hấp phụ dạng viên hoặc sợi hấp phụ cũng như có thể dùng cho các loại vật liệu khác thì hạt có thể bị phát thải vào dòng khí sau phin lọc, ít nhất là trong suốt quá trình khởi động ban đầu. Điều này cho thấy ứng dụng cụ thể phụ thuộc vào độ nhạy và hệ thống lọc hạt có sẵn ở sau GPACD. Các yếu tố khác có thể được xem xét như sự phát thải khí, chống mòn, trọng lượng và các yêu cầu về độ sâu.
Điều này mô tả phần chuẩn của bệ thử nghiệm và các thông số chuẩn cho việc tạo ra dòng không khí kiểm chứng và các khí thử nghiệm đề xuất cho các mục đích chuẩn đối chứng và đối với trường hợp khi chưa xác định được sự ô nhiễm trong ứng dụng thực. Điều 6 mô tả chi tiết trình tự thử nghiệm để ổn định và để xác định độ giảm áp, hiệu suất lọc ban dầu, dung lượng và lượng duy trì theo thứ tự.
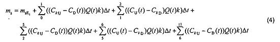
5.2 Thiết lập phép thử và các phần chuẩn của bệ thử nghiệm
Thiết bị thử nghiệm có thể được thiết kế theo các cách khác nhau và thiết kế này không bắt buộc theo một kỹ thuật phân tích hoặc một giải pháp kỹ thuật cụ thể theo mục đích của tiêu chuẩn này. Các kỹ thuật phân tích và thiết kế được mô tả trong các phụ lục tham khảo. Người sử dụng tiêu chuẩn này phải chọn lựa giải pháp phù hợp nhất có xem xét đến thiết bị có sẵn và các kỹ thuật liên quan khác. Một số thông số quan trọng không thể thực hiện thử nghiệm chuẩn đối chứng hoặc BỊ LỆCH SỐ LIỆU NGHIÊM TRỌNG trừ khi chúng được kiểm soát trong các giới hạn đã quy định. Các thông số này được mô tả trong phần thử nghiệm chuẩn trong Hình 1 và Bảng 1. Phải chứng minh sự liên kết với các mức này bằng các phép thử đã quy định trong phần xác nhận tính hợp lệ.
GPACD phải được lắp đặt mà không có sự rò rỉ hoặc dòng khí tránh. Dòng không khí cần được trộn đồng nhất và bằng với vận tốc và nồng độ sau phin lọc trên toàn tiết diện. Các thông số được ghi là nồng độ, C, áp suất p, nhiệt độ T và độ ẩm tương đối RH ở hai vị trí. Lưu lượng không khí được ghi lại tại vị trí thứ ba.
Kích cỡ bên trong (ID) của ống dẫn, chiều rộng và chiều cao như đã chỉ định trong Hình 1, nên là 610 mm x 610 mm dọc theo toàn bộ phần GPACD. Thiết bị có kích thước (hoàn chỉnh) thực phải luôn được thử nghiệm. Các tấm khớp nối phẳng được sử dụng cho GPACD có kích thước < 610 mm x 610 mm. Hơn nữa, ống dẫn có kích cỡ bên trong (ID) 300 mm x 300 mm được cấp phép để thử nghiệm với GPACD hoàn chỉnh kích thước 300 mm x 300 mm. Các kích thước GPACM có thể chấp nhận để thử nghiệm là từ 300 mm x 300 mm đến 610 x 610 mm. Chiều dài của phần GPACD phải lớn hơn chiều dài của kích cỡ ống dẫn bên trong (ID), lý tưởng là 1-3 x D. Mọi sự thay đổi trong đường kính ống dẫn trước và sau phần GPACD cần được thiết kế sao cho lưu lượng là đồng nhất trên toàn bộ tiết diện GPACD.

CHÚ DẪN
1 Bộ phân tán và thiết bị Δp
2 Các điểm lấy mẫu - nên là kiểu “nĩa” hoặc tương tự với nhiều điểm lối vào để làm mẫu được hòa trộn trên toàn bộ tiết diện.
3 GPACD trong điều kiện thử nghiệm
4 Phần GPACD của ống dẫn thử nghiệm
5 Điểm lấy mẫu trước phin lọc cho TU, RHU pU và CU tại X mm trước GPACD
6 Điểm lấy mẫu sau phin lọc cho TD, RHD pD và CD tại Y mm sau GPACD
7 Q điểm lấy mẫu lưu lượng không khí tại Z mm sau GPACD
W Chiều rộng bên trong của ống dẫn thử nghiệm dọc theo phần GPACD, 3+4
h Chiều cao bên trong của ống dẫn thử nghiệm dọc theo phần GPACD, 3+4
Hình 1 - Phần chuẩn của bệ thử nghiệm mô tả hệ đường ống, các thông số đo và các điểm lấy mẫu
5.3 Số liệu thô, độ chính xác lấy mẫu và các thông số tạo khí chuẩn
Một cách lý tưởng là tất cả các thông số đo trong Hình 1 phải được đo liên tục với hệ thống ghi bằng máy tính. Tần suất lấy mẫu phải đủ nhanh để tạo ra số liệu ít thay đổi và không bỏ qua mọi biến cố. Ngoài độ chính xác quy định, các thông số tạo khí chuẩn được nêu trong Bảng 1 dưới đây:
Bảng 1 - Các thông số tạo khí chuẩn, tần suất đo và nhu cầu về độ chính xác trong quá trình thử nghiệm
| Thông số | Các thông số tạo khí chuẩn | Đơn vị | Khoảng đo | Độ chính xác tuyệt đối | Dao động cho phép trong quá trình thử nghiệm | Tần suất đo |
| CU | đã chọn theo 5.4 hoặc 5.5 | ppb (v) | 100-100000 | ± 1,5% | ±3% | 5 min, 1 h, 12 ha |
| CD | N.A. | ppb (v) | CU 1 - 2 % - 100 000 | ± 1,5 % | ± 3% | 1 minb (hoặc lâu hơn nếu có thể tạo ra ít nhất 100 pts với hiệu suất xuống đến 50 %) |
| TU | đã chọn theo 5.4 hoặc 5.5 | °C | N.A. | ± 0,5 °C | ± 0,5 °C | giống như CD |
| TD | N.A. | N.A. | ||||
| RHU | đã chọn theo 5.4 hoặc 5.5 | % | N.A. | ± 1 % RH | ± 3 % RH | giống như CD |
| RHD | N.A. | N.A. | ||||
| pU, pD | - | Pa | - | ± 5 | ± 5 | giống như CD |
| Δp (pU-pD) | đặc trưng thiết bị | Pa | - | ± 2 | ± 2 | giống như CD |
| Q lưu lượng không khí | lưu lượng không khí (5.4) hoặc vận tốc bề mặt 2,5 m/s (5.5) | m3/h | N.A. | ±5% | ±3% | giống như CD |
| vf vận tốc bề mặt | m/s | N.A. |
| |||
| a Nồng độ trước phin lọc cần, ở mức tối thiểu, để đo trước khi và sau theo trình tự thử nghiệm riêng lẻ. b Có thể cần khoảng thời gian đo lâu hơn để nồng độ tới mức phát hiện thấp cho phép sử dụng thiết bị hiện trường, ví dụ ống Tenax, dẫn đến các phép đo thường xuyên thấp hơn mỗi lần đo 5 min. | ||||||
Nhiệt độ và độ ẩm tương không được quy định chuẩn cho các phép thử chuẩn đối chứng (xem 5.5) nhưng cũng có thể bị thay đổi để phù hợp với GPACD cụ thể hoặc ứng dụng (xem 5.4).
5.4 Lựa chọn các thông số thử nghiệm giữa người sử dụng và nhà cung cấp
5.4.1 Yêu cầu chung
Thiết lập chuẩn quy định tất cả các biến số ngoại trừ dòng không khí định mức, khí kiểm chứng, nồng độ kiểm chứng, nhiệt độ, độ ẩm tương đối và khoảng thời gian thử nghiệm. Các thông số này phụ thuộc vào yêu cầu kỹ thuật và mục đích của thiết bị trong điều kiện thử nghiệm và cần được đồng thuận giữa nhà cung cấp và người sử dụng.
5.4.2 Vận tốc bề mặt và lưu lượng không khí
Lưu lượng không khí định mức cho GPACD là một thông số cấu trúc và thiết bị sẽ không được thực hiện như mong muốn nếu dòng không khí là khác nhau. Đặc thù thiết bị biểu hiện tính năng cải thiện ở dòng không khí định mức thấp hơn và tính năng suy giảm ở dòng không khí định mức cao hơn.
5.4.3 Khí kiểm chứng
Lựa chọn khí kiểm chứng cần tuân theo chức năng đã định của GPACD, ví dụ nó phải được thiết lập nếu thiết bị được thiết kế để loại bỏ khí kiểm chứng đã chọn. Nếu có thể, lựa chọn tốt nhất là sử dụng cùng loại khí như trong ứng dụng thực tế đã định. Một số khí ô nhiễm đã biết được đề xuất trong Phụ lục B.
5.4.4 Nồng độ kiểm chứng
Nồng độ kiểm chứng luôn luôn là một thỏa thuận và đặt trong rủi ro đối với sự ước tính dưới hoặc trên tính năng tuổi thọ thực của GPACD. Đối với GPACD được thiết kế để loại bỏ hợp chất hữu cơ bằng sự hấp thu vật lý, tính năng đo được là một hàm trực tiếp của nồng độ kiểm chứng đã chọn như đã mô tả trong đường hấp phụ đẳng nhiệt theo nồng độ. Thêm vào đó, trong hệ thống lắp đặt thực tế thì thiết bị tuân thủ tốt nhất cho phép thử nồng độ cao có thể không tốt nhất cho phép thử nồng độ thấp. Do đó, cần sử dụng nồng độ kiểm chứng có khả năng thực hành thấp nhất cho cả phép thử hiệu suất ban đầu và phép thử với các phần tỷ lệ dung lượng. Đối với GPACD được thiết kế để loại bỏ các hợp chất axít và bazơ bằng hấp thu hóa học, sự phụ thuộc của hiệu suất vào nồng độ thường không thường tìm thấy nồng độ kiểm chứng trong khoảng chuẩn nếu chỉ có sẵn máy hấp thu hóa học. Tuy nhiên, các axít hữu cơ và bazơ cũng có thể được loại bỏ bằng sự hấp thu vật lý và phản ứng xúc tác như đã biết, cả hai hiện tượng thêm vào dung lượng đã cho chỉ bởi sự hấp thu hóa học. Cần đánh giá các ảnh hưởng của nồng độ kiểm chứng đã chọn trong từng trường hợp riêng.
5.4.5 Nhiệt độ và độ ẩm tương đối
Nhiệt độ không khí có thể ảnh hưởng đến tốc độ của các phản ứng hóa học trong sự hấp thu hóa học và giảm nhẹ hấp phụ lý học của VOCs. Độ ẩm tương đối cần lớn hơn giá trị nhỏ nhất nào đó để xảy ra các phản ứng hóa học liên quan đến nước. Trong trường hợp sử dụng chất hấp phụ để loại bỏ VOC thông qua sự hấp phụ vật lý, độ ẩm tương đối có thể có ảnh hưởng khá lớn do sự cạnh tranh về chỗ hấp phụ giữa nước trong không khí và các chất ô nhiễm. Đối với ứng dụng mà nhiệt độ và/hoặc độ ẩm dự kiến tương đối cách xa so với các giá trị chuẩn đã nêu trong 5.5, cần sử dụng các thông số ứng dụng thực cho phép thử.
5.4.6 Khoảng thời gian thử nghiệm
Khoảng thời gian thử nghiệm là hàm của khí, nồng độ khí, chất hấp phụ và điểm cuối đã chọn của phép thử. Có thể thực hiện các phép thử xác định với khoảng thời gian từ một giờ đến vài tháng.
Sự lựa chọn bốn thông số ở trên phải được đồng thuận theo từng trường hợp cụ thể. Tuy nhiên, đối với việc sàng lọc ban đầu của thiết bị phù hợp cho hệ thống lọc chung đề xuất việc thiết lập phép thử chuẩn đối chứng đơn giản hóa dưới đây.
5.5 Thiết lập chuẩn đối chứng đơn giản hóa
5.5.1 Yêu cầu chung
Đối với các mục đích chuẩn đối chứng, đặt vận tốc bề mặt, nhiệt độ và độ ẩm tương đối, cùng với ba mức nồng độ và ba khí đã đề xuất như một sự dung hòa tốt nhất giữa sai số đo, độ phân giải của kỹ thuật đo có sẵn và số lần thử nghiệm chấp nhận được. Điều này được nêu trong Bảng 2 dưới đây. Mục đích của thiết lập này là để hỗ trợ việc sàng lọc ban đầu của các GPACD khác nhau và để thiết lập đường nền tính năng. Thiết lập phải khẳng định rằng phép thử này có thể không đủ để xác định thiết bị tốt nhất trong một ứng dụng cụ thể.
5.5.2 Phép thử hiệu suất lọc ban đầu
Phải sử dụng nồng độ thấp trong việc xác định hiệu suất ban đầu. Lý tưởng nhất, phép thử nên sử dụng nồng độ ứng dụng thực, nhưng có nhiều khả năng phép thử cần tăng nồng độ do giới hạn kinh tế hoặc kỹ thuật có mức phân tích và tạo khí thấp. Đưa ra sự suy giảm hiệu suất cho phép lớn nhất để đảm bảo rằng phép thử không làm bão hòa phin lọc. Phép thử này sẽ thực hiện từ 1 h đến 3 h.
5.5.3 Nồng độ thử nghiệm kiểm chứng
Có thể thực hiện phép thử thực hiện trong khoảng thời gian thử từ 1 h đến 12 h để đảm bảo cho ra hai nồng độ cao, 9 ppm (v) và 90 ppm (v). Có thể cần nồng độ cao hơn để đảm bảo rằng thiết bị được kiểm chứng đủ để chỉ ra hiệu suất suy giảm > 10 %. Hiệu suất lọc cho phép nhỏ nhất cũng được nêu để đảm bảo rằng phép thử đang kiểm chứng phin lọc đủ để tạo ra số liệu hữu ích. Có thể sử dụng số liệu thu được để so sánh các GPACDs khác nhau sao cho so sánh được số liệu cho cả hai nồng độ đã được đo tại hoặc 9 ppm (v) hoặc 90 ppm (v) với cùng một khí và cùng vận tốc bề mặt.
5.5.4 Phin lọc để thử nghiệm VOC với toluen
Chọn nồng độ toluen thấp hơn bất cứ khi nào có thể vì số liệu được tạo ra từ nồng độ này gần với ứng dụng thực hơn. Tại các đường hấp phụ đẳng nhiệt theo nồng độ cao hơn từ các chất hấp phụ khác nhau có thể thay đổi thứ hạng do thể tích lỗ rỗng và cho thấy “độ rỗng” và dung lượng dễ giải hấp không có sẵn trong ứng dụng thực. Các nồng độ cao hơn sẽ cần cho các thiết bị rất nặng với chất hấp phụ lớn hơn 50 kg (100 lbs). Thiết bị sử dụng nồng độ thấp hơn và dừng phép thử ở hiệu suất cuối cao hơn cho số liệu hữu ích hơn thiết bị sử dụng nồng độ cao hơn và chạy toàn bộ đường cong xuống tới hiệu suất cuối “zero”
5.5.5 Phin lọc để thử nghiệm axit với SO2 và bazơ với NH3
Đối với các bazơ và axít vô cơ không có sự chênh lệch theo nồng độ được dự kiến tại 9 ppm (v) hoặc 90 ppm (v) do vậy để thuận tiện có thể sử dụng nồng độ cao hơn. Tuy nhiên, cẩn trọng khi sử dụng chất hấp phụ và tra cứu số liệu có sẵn, điều này có thể không đúng cho tất cả các hệ thống hấp phụ tương lai và hiện tại.
Bảng 2 - Nồng độ và khí kiểm chứng cho phép thử chuẩn đối chứng đơn giản hóa
| Nồng độ và khí kiểm chứng cho sự xác định hiệu suất ban đầu (6.3) | ||||||||
| Thông số | Khí đã chọn | Mức kiểm chứng | Đơn vị | Kỹ thuật phân tích đối chứng | Vận tốc bề mặt [m/s] | TU [°C] | RHU [%] | Suy giảm hiệu suất cho phép lớn nhất trong quá trình thử nghiệmb |
| Axít | SO2a | 450 | ppb(v) | Huỳnh quang UVd | 2,5 | 23 | 50 | 5% |
| Bazơ | NH3 | 450 | ppb(v) | Huỳnh quang hóa họcd | 2,5 | 23 | 50 | 5% |
| VOC | Toluen | 2 | ppm(v) | PIDd hoặc FIDd | 2,5 | 23 | 50 | 5% |
| Nồng độ và khí kiểm chứng cho sự xác định dung lượng (6.4) | ||||||||
| Thông số | Khí đã chọn | Mức kiểm chứng | Đơn vị | Kỹ thuật phân tích đối chứng | Vận tốc bề mặt [m/s] | TU [oC] | RHU [%] | Suy giảm hiệu suất cho phép lớn nhất trong quá trình thử nghiệm sau 12 hc |
| Axit | SO2a | 9/90c | ppm(v) | Huỳnh quang UVd | 2,5 | 23 | 50 | >10% |
| Bazơ | NH3 | 9/90c | ppm(v) | Huỳnh quang hóa họcd | 2,5 | 23 | 50 | >10% |
| VOC | Toluen | 9/(90)c | ppm(v) | PIDd hoặc FIDd | 2,5 | 23 | 50 | >10 % |
| a SO2 có thể không đại diện cho các khí axít khác. Trong việc ứng dụng cho H2S, NO, NO2, v.v… có thể tốt hơn là thử nghiệm với khí trong truy vấn. b Phép thử cho hiệu suất ban đầu phải không bị suy giảm trong quá trình thử nghiệm nhưng điều này có thể bị suy giảm trong trường hợp nếu nồng độ thấp đã chọn bị vượt ra ngoài dung lượng kiểm chứng của phin lọc. Do đó, cho suy giảm hiệu suất cho phép lớn nhất trong quá trình thử nghiệm hiệu suất ban đầu. GPACD không đáp ứng đủ nhu cầu này có thể vẫn phải thử nghiệm theo 5.4. c Tùy thuộc vào kiểu/cân nặng/mục đích/bằng số liệu của phin để chọn ra nồng độ thấp hơn hoặc cao hơn. Nồng độ thấp hơn được ưa dùng cho toluen trong khi nồng độ cao hơn có thể cần thiết cho tất cả các khi để đạt tới suy giảm hiệu suất cho phép nhỏ nhất sau 12 h. d Kỹ thuật đối chứng là kỹ thuật ưa dùng hơn trong tiêu chuẩn này. Tuy nhiên, các kỹ thuật khác có thể được sử dụng nếu nhà cung cấp phép thử có thể chỉ ra sự tương quan được lập thành tài liệu so với kỹ thuật đối chứng. | ||||||||
5.5.6 Phép thử lượng duy trì
Đối với các thiết bị được thử với toluen cần xác định lượng duy trì, xem 6.5. Phép thử này được thực hiện trực tiếp sau khi đơn giản hóa phép thử kiểm chứng bằng cách giữ cùng một dòng không khí nhưng ngắt khí kiểm chứng. Sau đó, ghi lại sự suy giảm nồng độ sau phin lọc cho đến khi nồng độ < 5 % nồng độ kiểm chứng ban đầu hoặc với thời gian thử nghiệm lớn nhất là 6 h.
6 Trình tự thử nghiệm
6.1 Yêu cầu chung
Cần sử dụng trình tự thử nghiệm này để thử nghiệm với cả khí ứng dụng cụ thể và với cả thiết lập chuẩn đối chứng đơn giản hóa. Một phép thử hoàn chỉnh gồm bốn phần liên tiếp, mỗi phần để xác định bốn thông số quan trọng. Bên cạnh xác định Δp, phần thứ nhất liên quan sự ổn định của thiết bị được thử nghiệm. Điều này cần thực hiện trước mọi phép thử tiếp theo và phải luôn luôn được thực hiện. Tùy thuộc vào các nhu cầu của người sử dụng và của GPACD cụ thể được thử nghiệm, có thể không cần xác định tất cả các thông số quan trọng. Tùy chọn để thực hiện cả ba phần còn lại hoặc các phần phụ của ba phần này nhưng ít nhất phải thực hiện “xác định dung lượng” theo 6.4. Tuy nhiên, bất kể và tất cả các phần đã thực hiện phải tuân theo phần chuẩn của tiêu chuẩn này.
Phải thực hiện việc xác nhận tính hợp lệ của bệ thử nghiệm, thiết bị tạo khí và các máy phân tích trước khi bắt đầu thử nghiệm (xem Điều 7 và Phụ lục A). Đặc biệt, nếu chỉ sử dụng một máy phân tích, thời gian trễ, tR và tD, giữa các phép đo trước và sau phin lọc phải được xác định trước cho lưu lượng và nồng độ đã sử dụng trong 6.3 và 6.4.
6.2 Xác định sự ổn định và độ giảm áp
Trước khi thực hiện bất cứ phép đo tính năng nào, cần ổn định thiết bị bằng không khí sạch mà không có khí kiểm chứng ở nhiệt độ, độ ẩm không khí và lưu lượng không khí thử nghiệm đúng cho đến khi đạt tới gradien độ ẩm và nhiệt độ tối thiểu trên toàn thiết bị. Phải đo và ghi lại độ giảm áp ở lưu lượng không khí định mức. Ngoài ra, mối tương quan giữa độ giảm áp và lưu lượng phải được xác định và được ghi lại trong khoảng lưu lượng không khí định mức là 50 %, 75 %, 100 % và 125 %, cần lưu ý là ống dẫn thử nghiệm ảnh hưởng đến các giá trị Δp và sử dụng thêm mọi tấm khớp nối để không gây ra các hạn chế lưu lượng do thiết bị thử nghiệm, cần sử dụng ống dẫn có các hạn chế lưu lượng nhỏ nhất và nên ghi độ giảm áp suất qua ống dẫn mà không qua phin lọc vào tài liệu để có thể hiệu chỉnh độ giảm áp đo được qua phin lọc. Các độ lệch có khả năng xảy ra cần được dẫn giải vào trong báo cáo.
6.2.1 Quy trình
- 1. Chọn lưu lượng không khí (tức là lưu lượng không khí định mức của thiết bị hoặc lưu lượng không khí cho ứng dụng cụ thể), nhiệt độ, độ ẩm tương đối, hợp chất kiểm chứng và nồng độ kiểm chứng mong muốn CU cho thiết bị được thử nghiệm theo 5.4 hoặc 5.5.
- 2. Hiệu chuẩn thiết bị phân tích theo Phụ lục A hoặc theo các khuyến nghị của nhà sản xuất.
- 3. Chuẩn bị bệ thử nghiệm và làm kín bệ thử nghiệm mà không gắn vào GPACO. Chuẩn bị nguồn khí kiểm chứng và kiểm tra các nồng độ khí kiểm chứng đã chọn đã đạt tới độ chính xác chuẩn tại lưu lượng không khí mong muốn. Xác định thời gian suy giảm và thời gian tăng theo Điều 7 trừ khi đã biết trước các điều kiện đồng nhất.
- 4. Tắt nguồn (để xả khí) và để nồng độ đạt tới “zero”.
- 5. Ghi lại độ giảm áp của ống dẫn rỗng tại từng lưu lượng mà tại đó GPACD sẽ được thử nghiệm. Bật tới lưu lượng không khí mong muốn.
- 6. Gắn GPACM vào bệ thử nghiệm.
- 7. Tăng lưu lượng không khí tới giá trị mong muốn, tức là lưu lượng không khí định mức của thiết bị hoặc lưu lượng không khí của ứng dụng cụ thể.
- 8. Để lưu lượng ổn định và ghi lại độ giảm áp Δp.
- 9. Thay đổi lưu lượng không khí tới lượng gia tăng phần trăm tiếp theo của lưu lượng không khí định mức/thiết kế.
- 10. Lặp lại các bước 8 và 9 để lưu lượng không khí là 50 %, 75 % và 125 %.
- 11. Bật tới lưu lượng không khí 100 %.
- 12. Theo dõi T và RH sau mỗi 1 min. Đạt tới thời gian cân bằng khi chênh lệch tương đối giữa các số đọc từ cùng một đầu đo được ổn định trong khoảng 1 % đối với RHU và RHD và trong khoảng 0,2 % đối với TU và TD với khoảng thời gian ít nhất là 15 min cho tất cả bốn thông số. Khi đạt tới mức này thì thiết bị đã sẵn sàng cho phép thử tiếp theo.
6.2.2 Tính toán
Không tính toán ngoài các thông số trong bước 12 ở trên.
6.2.3 Báo cáo và đồ thị
Vẽ đồ thị biểu diễn độ giảm áp suất so với năng suất lưu lượng. Có thể sử dụng độ dốc của đồ thị này để so sánh các sản phẩm trong thuật ngữ về sức cản lưu lượng.
- Vẽ đồ thị độ giảm áp suất Δp đối với GPACD so với lưu lượng không khí trong báo cáo thử nghiệm Điều 8.

CHÚ DẪN
GPACD
Q lưu lượng không khí [m3/h]
Δp Độ giảm áp suất [Pa]
Hình 2 - Ví dụ về đồ thị độ giảm áp theo đồ thị lưu lượng không khí
6.3 Hiệu suất lọc ban đầu
Nhiều GPACD được thiết kế cho hệ thống thông gió chung cần được tối ưu hóa đối với độ giảm áp nhỏ nhất, các GPACD có thể có sẵn hiệu suất thấp hơn 100 % từ lúc khởi động. Do đó, phần thứ hai của trình tự thử nghiệm ước tính hiệu suất ban đầu của GPACD tại các điều kiện gần bằng với ứng dụng thực hành. Phần thứ hai của phép thử nên được thực hiện tại nồng độ đủ thấp để có sự tương đồng với ứng dụng thực. Đối với phép thử hiệu suất lọc ban đầu, chọn khí ứng dụng cụ thể theo mức nồng độ hiện thực và tính chất của khí như ngưỡng mùi, hoặc sử dụng phép thử chuẩn đối chứng đơn giản hóa (xem 5.5, Bảng 2). Mục tiêu của phép thử này là để xác định hiệu suất lọc tại các nồng độ hiện thực. Tuy nhiên, nếu các giá trị hiệu suất đã xác định trong các lặp lại của phép thử này cho thấy rõ xu hướng của sự suy giảm, thì các điều kiện nồng độ và lưu lượng đã chọn là không đại diện cho phép đo hiệu suất ban đầu mà đúng hơn là phép thử dung lượng. Phải sử dụng giá trị CU thấp hơn và lặp lại phép thử với mẫu GPACD mới vì GPACD thứ nhất đã bị bão hòa. Suy giảm hiệu suất cho phép lớn nhất đã được nêu trong 5.5, Bảng 2. Phép thử này thường sẽ tiếp tục tiến hành trong khoảng 3 h.
6.3.1 Quy trình (tiếp tục từ 6.2.1)
- 13. Từ quy trình trong 6.2.1 GPACM cần được lắp trong bệ thử nghiệm tại lưu lượng không khí mong muốn và trong sự cân bằng. Đặt lại để đạt tới CU sau thời gian tăng tRC phải được xác định trước trong 7.2.
- 14. Theo dõi TU, TD, RHU, RHD, Δp và Q sau mỗi 5 min hoặc lâu hơn theo tần suất.
- 15. Bật nguồn khí kiểm chứng và đợi tRE. Ghi thời gian khởi động phép thử t0.
- 16. Bật tới CD và bắt đầu đo. Vì gắn GPACD vào nguồn đã ngắt, nên nồng độ sau phin lọc là giá trị hợp lệ trực tiếp và nó không cần đợi đến thời gian suy giảm tDE.
- 17. Đo CD cho đến khi các số đọc đã được ổn định hoặc đo ít nhất đo 10 min.
- 18. Bật tới CU và bắt đầu đo. Ghi lại sự tăng nồng độ nhưng loại bỏ các số đọc trong suốt thời gian tRE.
- 19. Đo CU cho đến khi đạt mức đủ ổn định hoặc đo ít nhất khoảng 10 min.
- 20. Bật tới CD và bắt đầu đo. Ghi lại sự tăng nồng độ nhưng loại bỏ các số đọc trong suốt thời gian tDE.
- 21. Đo CD cho đến khi các số đọc đã ổn định hoặc đo ít nhất 10 min.
- 22. Lặp lại các bước từ 18 đến 21 cho hai chu kỳ nữa tạo ra tổng số 4 nhóm giá trị CD ba nhóm giá trị CU.
- 23. Ghi thời gian tEND.
- 24. Tắt nguồn khí kiểm chứng.
6.3.2 Tính toán
Không thể miêu tả hiệu suất lọc ban đầu (EI) trừ khi đưa ra sự chọn lựa khí kiểm chứng, nồng độ của khí kiểm chứng và lưu lượng và các giá trị này cần được báo cáo cùng với giá trị trên trang đầu của báo cáo thử nghiệm:
(1)
Sử dụng các giá trị đã tạo ra trong các bước từ 17 đến 22, loại bỏ tất cả các giá trị không hợp lệ và tạo ra 7 giá trị trung bình. Nếu 4 giá trị CD và 3 giá trị CU là nhất quán thì giảm chúng tới giá trị trung bình đối với CU và đối với CD và tính EI.
VÍ DỤ: Nồng độ kiểm chứng của toluen đã đặt ở 500 ppb tại lưu lượng 1250 m3/h. Khởi động phép thử tại t0. Các giá trị trung bình đối với CU là 495 ppb và CD là 25 ppb.
Vì vậy, EI = (495 - 25) / 495 x 100 = 94,9%.
Việc xác định EI sẽ làm giảm dung lượng của một số GPACD. Dung lượng này phải được xác định. Do khoảng thời gian thử ngắn và mức kiểm chứng thấp, nên có thể sử dụng các nồng độ trung bình mà không có sự tích hợp.
(2)
Trong đó:
QA là giá trị trung bình tính được của các phép đo lưu lượng không khí;
k là hằng số phụ thuộc của khí vào nhiệt độ, áp suất tuyệt đối để chuyển ppm thành mg/m3. Hằng số này tương đương với mật độ của khí kiểm chứng tại nhiệt độ và áp suất tuyệt đối ở nơi mà phép thử được thực hiện.
6.3.3 Báo cáo và đồ thị
- Ghi giá trị EI, lên trang đầu của báo cáo thử nghiệm.
- Vẽ đồ thị số liệu với nồng độ trước và sau phin lọc trong báo cáo thử nghiệm, Điều 8.
6.4 Xác định dung lượng
Phải thực hiện phép thử xác định dung lượng tại nồng độ cao hơn, đặc biệt xung quanh giá trị 10 ppm nhưng nhất định phải thấp hơn 100 ppm, hoặc theo phép thử chuẩn đối chứng đơn giản hóa đã nêu trong 5.5, Bảng 2. Mục tiêu của phép thử này là độ xác định dung lượng của thiết bị. Trong phép thử này cần đo liên tục nồng độ sau phin lọc liên tục và chỉ thực hiện các phép đo định kỳ trước phin lọc để kiểm tra độ ổn định, ví dụ đo 1 h sau mỗi phép thử 5 h. Tất nhiên, khoảng thời gian thích hợp nhất phụ thuộc vào thời gian thử nghiệm tổng dự kiến, điểm cuối đã chọn, chênh lệch nồng độ trên GPACD, tRC và tDC. Hiệu suất cuối hoặc điểm cuối phải được chọn bởi nhà cung cấp và người sử dụng. Các sự lựa chọn đặc thù là tại hiệu suất lọc cuối 90 %, 50 % hoặc 30 %.
6.4.1 Quy trình (tiếp tục từ 6.2.1 hoặc 6.3.1)
- 25. Phép thử dung lượng có thể được bắt đầu ngay sau khi thực hiện hoặc 6.2.1 hoặc 6.3.1. Đặt lại để đạt tới CU sau thời gian tăng tRC phải được xác định trước như trong 7.2. GPACD cần được lắp sẵn trong bệ thử nghiệm tại lưu lượng không khí mong muốn và trong sự cân bằng.
- 26. Chuẩn bị và khởi động nguồn khí kiểm chứng bằng đặt CU.
- 27. Theo dõi TU, TD, RHU, RHD, Δp và Q sau mỗi 5 min hoặc thường xuyên hơn.
- 28. Bật nguồn và đợi tRC. Ghi thời gian bắt đầu t0.
- 29. Đo CD cho đến khi số đọc ổn định hoặc đo ít nhất khoảng 20 min.
- 30. Bật tới CU và bắt đầu đo. Ghi lại sự tăng nồng độ nhưng loại bỏ các số đọc trong suốt thời gian tRC.
- 31. Đo CU cho đến khi đủ ổn định hoặc đo ít nhất khoảng 30 min hoặc 1 h.
- 32. Bật tới CD và bắt đầu đo. Ghi lại sự tăng nồng độ nhưng loại bỏ các số đọc trong suốt thời gian tDC.
- 33. Đo CD trong khoảng thời gian dài hơn, ví dụ 3,5 h, 5 h hoặc 11 h phụ thuộc vào thời gian thử nghiệm tổng dự kiến.
- 34. Lặp lại các bước từ 30 đến 33 đối với phần còn lại của phép thử cho đến khi đạt tới điểm cuối mong muốn và được ổn định ít nhất 10 min.
- 35. Ghi thời gian thử nghiệm dung lượng tEND và hiệu suất lọc EEND.
- 36. Nếu lập kế hoạch cho phép thử lượng duy trì thì phép thử lượng duy trì phải tiếp tục thực hiện ngay sau phép thử này.
- 37a. Tiếp tục quy trình cho độ giải hấp trong 6.5.1 mà không kết thúc phép thử này, hoặc
- 37b. Tắt nguồn và kết thúc phép thử.
6.4.2 Tính toán
Từ hệ thống thu thập số liệu, cần tạo ra bảng số liệu thô có ngày, thời gian, thời gian thử nghiệm, CU, CD, TU , TD, RHU, RHD, Δp và Q. Đối với mục đích xác định tính hợp lệ (Điều 7), việc theo dõi thiết bị tạo khí cũng hữu ích, ví dụ tín hiệu từ van lưu lượng khối lượng. Đó cũng là ưu điểm để có thông tin ở trên, hoặc ít nhất nồng độ theo thời gian t, có sẵn như là biểu đồ của phép đo trên máy tính.
Tính toán hiệu suất:
Từ số bảng số liệu thô, tính hiệu suất lọc, EC, theo Công thức (1) và vẽ đồ thị theo thời gian, xem Hình 3.

CHÚ DẪN
X Thời gian, t
Y Hiệu suất, E [%]
t0 Thời gian bắt đầu
tE Thời gian kết thúc
Hình 3 - Ví dụ đồ thị hiệu suất theo thời gian
Tính toán dung lượng:
Dung lượng (ms) là khối lượng của chất ô nhiễm hấp thu được bởi GPACD. Lượng tổng ms được tính theo lượng tăng lên vì quy trình trong 6.4.1 chỉ sử dụng một máy phân tích nên việc tính toán cần sử dụng trung bình nội suy đối với nồng độ không đo được. Lưu ý rằng nếu sử dụng hai máy phân tích để nội suy là không cần thiết. Các giá trị nội suy cũng nên được sử dụng tại nơi mà các giá trị được thải bỏ trong suốt khoảng thời gian tRC và tDC. Điều này cũng được giả sử rằng một trong các nồng độ (CU hoặc CD) và lưu lượng được đo liên tục, ví dụ sau mỗi 3 min. Trong các Công thức dưới đây thời gian được cho theo giờ và ví dụ được nêu đối với phép đo trước phin lọc 1 h sau một giờ và sau đó sau vào mỗi giờ thứ sáu và như đã minh họa trong Hình 4.

CHÚ DẪN
t Thời gian [h]
C Nồng độ [ppb]
C (nồng độ sau phin lọc được nội suy)
CD và CU (đo được bằng một máy phân tích)
Hình 4 - Ví dụ đồ thị nồng độ khi sử dụng một máy phân tích đối với CD và CU
(3)
CU được nội suy tuyến tính khi đo CD như đã chỉ thị bằng CkU và CD được nội suy tuyến tính khi đo CU như đã chỉ thị bằng CkD.

Tính dung lượng tổng theo cách này. Để đạt được nội suy tuyến tính đúng, phép tính này cần được thực hiện giữa ba giá trị trung bình điểm chạy của hai bộ số liệu. Mặc dù các các công thức có thể phức tạp nhưng công việc thực hành trên máy tính chỉ là để sao chép và dán các giá trị trung bình vào ô trống của từng cột nồng độ. Nếu có sẵn hai máy phân tích thì chỉ cần tích hợp một máy.
6.4.3 Báo cáo và đồ thị
Các phép đo dung lượng được trình bày như:
- Giá trị ban đầu của EC [%] được tính như giao điểm của trục hiệu suất thẳng đứng bằng ngoại suy đường hiệu suất phù hợp tuyến tính theo thời gian từ các giá trị giữa 2 min đến 12 min của đồ thị EC theo thời gian đã tạo ra trong 6.4.2 và được ghi trong trang đầu của báo cáo thử nghiệm.
- Các giá trị cụ thể cho ms tương ứng với hiệu suất tại 95 %, 90 %, 70 %, 50 % và 30 % theo như có sẵn đã được ghi trong trang đầu của báo cáo thử nghiệm.
- EC theo ms [g] trong báo cáo thử nghiệm, Điều 8.
- EC theo thời gian (h), trong báo cáo thử nghiệm, Điều 8.
Ngoài ra, để xác nhận giá trị của phép thử đúng theo các đồ thị đã được thực hiện trong báo cáo thử nghiệm, Điều 8:
- CU và CD theo thời gian (h);
- TU và TD theo thời gian (h) trong khoảng từ 21 °C đến 25 °C với vạch chia nhiệt độ 0,5 °C hoặc hẹp hơn.
- RHU và RHD theo thời gian (h) trong khoảng từ 45 % đến 55 % với vạch chia nhiệt độ 0,5 % hoặc hẹp hơn.
- Lưu lượng không khí (Q) và đặt van lưu lượng khối lượng cho hợp chất kiểm chứng theo thời gian (h) trong độ phân giải thích hợp.
- Δp theo thời gian (h) trong độ phân giải thích hợp.
6.5 Xác định lượng duy trì
Phần cuối của phép thử được thực hiện ngay sau phép thử dung lượng và được tiến hành tại nồng độ “zero” của hợp chất kiểm chứng (tức là nguồn tắt). Mục đích của phép thử này là để xác định khả năng giải hấp. Sự giải hấp là biểu hiện đặc trưng của GPACM được thiết kế để loại bỏ VOCs. Trong thiết lập chuẩn đối chứng đơn giản hóa, phép thử cần được tiếp tục cho đến khi nồng độ sau phin lọc < 5 % nồng độ kiểm chứng ban đầu hoặc lớn nhất là 6 h, tùy điều kiện nào xảy ra trước. Khi các thông số thử nghiệm đã được chọn cụ thể, thậm chí giới hạn thấp hơn hoặc thời gian dài hơi có thể được thỏa thuận giữa nhà cung cấp và người sử dụng.
Cần chú ý rằng phép thử là hoàn toàn có thể và cần chú ý tới các tính chất giải hấp tại điểm cuối hoặc điểm có lượng xuyên thấu sớm hơn sự xả khí tổng. Khoảng thời gian thử nghiệm và điểm cuối đã chọn (EEND hoặc tEND) được thỏa thuận giữa nhà sản xuất và người sử dụng.
6.5.1 Quy trình (tiếp tục từ 6.4.1)
- 38. Tắt nguồn, ghi thời gian tV0 và tiếp tục đo CD trong khi tiến hành phép thử độ giải hấp. Ghi lại sự giảm nồng độ nhưng thải bỏ số đọc trong suốt thời gian tDC vì chúng bị ảnh hưởng đáng kể bởi sự hấp phụ của thành bình v.v... nếu hiệu suất lọc dưới 90 %.
- 39. Đo CD cho đến khi đạt tới điểm cuối mong muốn.
- 40. Ghi lại thời gian thử nghiệm độ giải hấp tEND và nồng độ cuối CD.
- 41. Tắt phép thử hoàn toàn.
6.5.2 Tính toán
Từ phép xác định dung lượng, dung lượng tổng hấp thu tại nồng độ kiểm chứng mong muốn. Lượng duy trì được xác định theo:
(5)
6.5.3 Báo cáo và đồ thị
- Ghi giá trị mr lên trang đầu của báo cáo thử nghiệm.
- Chỉ ra đồ thị CD theo thời gian trong báo cáo thử nghiệm, Điều 8.
KẾT THÚC TRÌNH TỰ THỬ NGHIỆM.
7 Xác nhận tính hợp lệ của thiết lập phép thử
7.1 Yêu cầu chung
Nhiều hợp phần cần được ghi chú với sự quan tâm đặc biệt liên quan đến sự sản xuất, sự hiệu chuẩn và sự điều chỉnh của chúng, để đảm bảo rằng việc thiết lập phép thử phù hợp với các yêu cầu của tiêu chuẩn này. Vì tiêu chuẩn này được dựa trên tính năng hơn là xác định thiết bị cụ thể, nên nghĩa vụ của người xây dựng và người sử dụng thiết bị thử nghiệm này là chứng thực tính năng đã yêu cầu.
Phụ lục A (quy định) mô tả các bảng liệt kê những danh mục kiểm tra bao gồm việc thực hiện các kiểm soát quan trọng nhất. Phụ lục này bao gồm cả sự xác định độ chính xác của cảm biến và sự xác nhận tính hợp lệ và đối với sự vận hành thường ngày. Đặc biệt xác định các thời gian trễ quan trọng mà nồng độ và khí cụ thể được mô tả chi tiết dưới đây.
7.2 Xác định thời gian tăng và thời gian suy giảm
Nếu chỉ sử dụng một máy phân tích thì phải xác định thời gian trễ đối với sự thay đổi nồng độ trong hệ thống. Việc xác định thời gian trễ được thực hiện mà không có thiết bị được thử nghiệm nhưng tiến hành đối với từng khí, tại từng nồng độ và lưu lượng không khí.
Kết quả của các phép thử trong Điều 6 phụ thuộc vào các phép đo nồng độ đúng. Phải luôn luôn có thời gian trễ nhất định sau khi thay đổi nồng độ cho đến khi mức mong muốn mới nằm trong khoảng ± 5 % giá trị mục tiêu. Điều này phụ thuộc vào khí kiểm chứng, nồng độ và phản ứng của nó và diện tích bề mặt thành bên trong của bệ thử. Quy trình sau đây đảm bảo rằng có thể thải bỏ số liệu nồng độ từ pha chuyển tiếp.
7.2.1 Quy trình
- 1. Chọn lưu lượng không khí mong muốn (tức là lưu lượng không khí định mức của thiết bị hoặc lưu lượng không khí cho ứng dụng cụ thể), hợp chất kiểm chứng và nồng độ kiểm chứng CU cho thiết bị được thử nghiệm theo 5.4 hoặc 5.5.
- 2. Chuẩn bị bệ thử và làm kín bệ thử nghiệm mà không gắn với GPACD.
- 3. Chuẩn bị và cung cấp nguồn khí kiểm chứng và ổn định nguồn khí kiểm chứng tới nồng độ trước phin lọc mong muốn.
- 4. Tắt nguồn (để xả khí) và để nồng độ đạt tới “zero”.
- 5. Bật nguồn và ghi lại thời gian (tV0). (VO = van mở).
- 6. Để cho nồng độ kiểm chứng đạt tới CU tại điểm lấy mẫu sau phin lọc và ghi lại thời gian (t0).
- 7. Khi CU có sự ổn định đáng kể, tắt nguồn và ghi lại tVC. (VC = van đóng).
- 8. Để cho nồng độ tại CD đạt tới “zero” trong khoảng ít nhất < 5 % của CU và ghi lại tEND.
- 9. Lặp lại các bước từ 1-8 để nồng độ CU đã chọn thấp hơn cho phép đo hiệu suất ban đầu.
7.2.2 Tính toán
Các giá trị được sử dụng trong phép thử xác định hiệu suất ban đầu:
- Tính thời gian tăng tRE = (t0 - tV0)
- Tính thời gian suy giảm tDE (tEND - tVC).
Các giá trị được sử dụng trong phép thử xác định dung lượng:
- Tính thời gian tăng tRE = (t0 - tV0)
- Tính thời gian suy giảm tDE (tEND - tVC).
Số liệu trên là đặc trưng cho khí kiểm chứng đã chọn, nồng độ của chúng và lưu lượng không khí được sử dụng, số liệu này có thể được sử dụng lại ở phép thử sau miễn là không có thay đổi trong thiết lập.
- tRC là thời gian cho đến khi GPACM chịu nồng độ đúng trước phin lọc và khởi động thời gian kiểm chứng thực, tức là t0.
- tRC cũng có thể được sử dụng cho thời gian suy giảm khi đang bật giữa số liệu CD và số liệu CU tại hiệu suất lọc cao trong đó các giá trị trong thời gian tRC cần được thải bỏ trong phần mềm ghi số liệu.
- tDC cho thời gian cho đến khi bệ thử hoàn toàn không có khí kiểm chứng, việc này là quan trọng đối với các phép đo “zero” và đối với an toàn khi gắn thiết bị chứa mẫu GPACM vào bệ thử nghiệm.
- tDC cho thời gian cho đến khi các giá trị nồng độ sau phin lọc CD của GPACM gần với sự thấu qua thực qua thiết bị và không duy trì sự hấp phụ từ các thành bình và ống thử nghiệm, ví dụ sau phép đo sau phin lọc hoặc sau tắt nguồn khí kiểm chứng tại thời điểm bắt đầu phép thử lượng duy trì. Các giá trị ghi được cần thải bỏ trong suốt thời gian tDC trong phần mềm ghi số liệu.
- tDC đối với các khí nhất định tại các nồng độ thấp, ví dụ amoniac tại 100 ppm có thể mất vài giờ.
7.3.3 Báo cáo và đồ thị
- Báo cáo thử nghiệm cần bao gồm cả đồ thị nồng độ theo thời gian, Điều 8.

CHÚ DẪN
t Thời gian
C Nồng độ
tV0 Thời gian ghi tại thời điểm mở van khí kiểm chứng
t0 Thời gian bắt đầu - thời gian khi CU (nồng độ chất ô nhiễm trước phin lọc) bằng với nồng độ kiểm chứng đã chọn đối với ống dẫn rỗng.
tVC Thời gian ghi được tại thời điểm đóng van khí kiểm chứng
tEND Thời gian khi dừng phép thử
tRC, tRE Thời gian tăng đối với nồng độ kiểm chứng (RC) hoặc đối với nồng độ hiệu suất ban đầu (RE)
tDC, tDE Thời gian suy giảm đối với nồng độ kiểm chứng (DC) hoặc đối với nồng độ hiệu suất ban đầu (DE)
Hình 4 - Ví dụ về đồ thị thực nghiệm để xác định thời gian tăng và thời gian suy giảm
8 Đánh giá và báo cáo
8.1 Giới thiệu về báo cáo thử nghiệm
Trình tự phép thử được mô tả trong Điều 6. Đối với từng phần của phép thử mục mô tả “đồ thị và báo cáo” mô tả thông tin cần được bao gồm cả trong báo cáo thử đã nêu ở bên dưới. Báo cáo chứa thông tin và các đồ thị ví dụ làm mẫu. Phần chữ thay đổi được thể hiện bằng chữ in nghiêng. Các đồ thị chỉ ra số liệu thực của phép thử tương tự và có thể được sử dụng như một hướng dẫn về cách trình bày số liệu. Nên loại trừ phần của báo cáo đề cập đến phép thử lượng duy trì tùy chọn nếu phần này không được thực hiện.
8.2 Ví dụ báo cáo thử nghiệm
| BÁO CÁO THỬ NGHIỆM TCVN 11965-2 (ISO 10121-2) | ||||||||||||||
| Số báo cáo | Chèn thông tin áp dụng | Ngày nhận | Chèn thông tin áp dụng | |||||||||||
| Ngày thử nghiệm | Chèn thông tin áp dụng | Ngày báo cáo | Chèn thông tin áp dụng | |||||||||||
| NHÀ CUNG CẤP PHÉP THỬ | ||||||||||||||
| Tổ chức thử nghiệm | Tên của tổ chức thử nghiệm | Địa chỉ | Chèn thông tin áp dụng | |||||||||||
| Điện thoại | Chèn thông tin áp dụng | Trang web | Chèn thông tin áp dụng | |||||||||||
| Người vận hành | Chèn thông tin áp dụng | Người giám sát | Chèn thông tin áp dụng | |||||||||||
| KHÁCH HÀNG THỬ NGHIỆM | ||||||||||||||
| Tên của khách hàng | Địa chỉ | Chèn thông tin áp dụng | ||||||||||||
| Điện thoại | Chèn thông tin áp dụng | Trang web | Chèn thông tin áp dụng | |||||||||||
| THIẾT BỊ THỬ NGHIỆM | ||||||||||||||
| Nhà sản xuất | Tên của nhà sản xuất | Địa chỉ | Chèn thông tin áp dụng | |||||||||||
| Điện thoại | Chèn thông tin áp dụng | Trang web | Chèn thông tin áp dụng | |||||||||||
| Model | GPACD | Số seri | Chèn thông tin áp dụng | |||||||||||
| Loại khí | VOC | Loại | Loại ngăn 4vee | |||||||||||
| Lưu lượng định mức [m3/h] | 2600 | Kích thước [mm] | 610 x 610 x 292 | |||||||||||
| Độ giảm áp [Pa] | 100 | GPACD [g] | 5200 | |||||||||||
| Chất hấp phụ | Các bon hoạt tính | Các nhận dạng khác | Đen | |||||||||||
| ĐIỀU KIỆN THỬ NGHIỆM | ||||||||||||||
| Lưu lượng khí [m3/h] | 2000 | Nồng độ hiệu suất ban đầu | 460 | |||||||||||
| Vận tốc bề mặt [m/s] | 1,5 | Nồng độ kiểm chứng | 9200 | |||||||||||
| Khí thử nghiệm | Toluen | Nhiệt độ [oC] | 23 | RH[%] | 50 | |||||||||
| Người phân tích | Tên nhà cung cấp | Model | Loại PID x 9 | |||||||||||
| tRE | 20 | tDE [S] | 20 | tRE [S] | 40 | tDC[S] | 30 | |||||||
| TÓM TẮT KẾT QUẢ THỬ NGHIỆM | ||||||||||||||
| E1[%] | 84,5 | Hiệu suất EC ban đầu | 88 | |||||||||||
| Dung lượng, ms[g]@ | Hiệu suất 95% | - | Hiệu suất 90 % | - | Hiệu suất 70 % | 303 | ||||||||
| Hiệu suất 50% | 435 | Hiệu suất 30 % | 558 | Tổng số | 635 | |||||||||
| Lượng duy trì mr[g] | 391 | Δp[Pa] | 112 | |||||||||||
| ĐỒ THỊ ĐỘ GIẢM ÁP SUẤT | ||||||||||||||
| Ví dụ đường giảm áp Δp theo Q, xem 6.2 | ||||||||||||||
|
| ||||||||||||||
| ĐỒ THỊ PHÉP THỬ HIỆU SUẤT LỌC BAN ĐẦU | ||||||||||||||
| Ví dụ phép thử hiệu suất ban đầu C theo t, xem 6.3 | ||||||||||||||
|
| ||||||||||||||
| ĐỒ THỊ XÁC ĐỊNH DUNG LƯỢNG | ||||||||||||||
| Ví dụ phép thử dung lượng, E theo ms, xem 6.4 | ||||||||||||||
|
| ||||||||||||||
| ĐỒ THỊ XÁC ĐỊNH DUNG LƯỢNG | ||||||||||||||
| Ví dụ phép thử dung lượng, E theo t, xem 6.4 | ||||||||||||||
|
| ||||||||||||||
| ĐỒ THỊ XÁC ĐỊNH LƯỢNG DUY TRÌ: | ||||||||||||||
| Ví dụ phép thử lượng duy trì, C theo t, xem 6.5 | ||||||||||||||
|
| ||||||||||||||
| ĐỒ THỊ XÁC NHẬN GIÁ TRỊ SỬ DỤNG CỦA PHÉP THỬ: | ||||||||||||||
| Ví dụ xác nhận giá trị sử dụng của nồng độ đo | ||||||||||||||
|
| ||||||||||||||
| Ví dụ xác nhận độ chính xác và dao động của nhiệt độ | ||||||||||||||
|
| ||||||||||||||
| Ví dụ xác nhận độ chính xác và dao động của độ ẩm tương đối | ||||||||||||||
|
| ||||||||||||||
| Ví dụ xác nhận giá trị sử dụng của lưu lượng không khí và đặt mfv | ||||||||||||||
|
| ||||||||||||||
| Ví dụ đồ thị để xác định thời gian tăng và thời gian suy giảm đối với phép thử hiệu suất ban đầu | ||||||||||||||
|
| ||||||||||||||
| ĐỒ THỊ XÁC NHẬN GIÁ TRỊ SỬ DỤNG CỦA PHÉP THỬ: | ||||||||||||||
|
| ||||||||||||||
9 Các khía cạnh an toàn
Tất cả các hóa chất nguy hại đang sử dụng trong công việc tại các nồng độ được tăng cao gây ra rủi ro nghiêm trọng tới nhân viên và môi trường. Đây là yêu cầu tuyệt đối mà nhà cung cấp phép thử xem xét và hành động để cung cấp vùng làm việc an toàn bao gồm cả nhưng không được giới hạn như sau:
- Phải đảm bảo đào tạo nhân viên phù hợp.
- Cần xử lý tất cả các hóa chất theo quy định nội bộ về an toàn trong bảo quản và vận chuyển.
- Phải có sẵn các bảng số liệu kỹ thuật và tài liệu MSDS đối với hóa chất được sử dụng tại điểm sử dụng.
- Cần kiểm tra độc tính, nguy cơ cháy và nổ của tất cả các hóa chất được sử dụng trong các bảng số liệu kỹ thuật và tài liệu MSDS.
- Cần xử lý và bảo quản tất cả các bình áp suất bằng quy trình đúng.
- Các thiết bị chứa có một lượng hợp chất kiểm chứng đáng kể, ví dụ các bình áp suất hoặc bình VOC thóp cổ, nên được bảo quản và được sử dụng theo các quy định an toàn nội bộ và phổ biến nhất trong các khoang kín thông gió sao cho lượng chất của bình vỡ không được phép cho vào khu vực làm việc.
- Bệ thử nghiệm hoàn chỉnh và tất cả các ống dẫn và ống làm việc phải được thử nghiệm về rò rỉ.
- Cần lắp đặt máy theo dõi (cảm biến) vào các vị trí làm việc nơi mà hợp chất kiểm chứng có thể đi vào khu vực làm việc.
- Trước khi thực hiện phép thử kiểm chứng với các hợp chất có độc tính nghiêm trọng như hydro sunfua, asen, phostphin, PCBs và đioxin, giá trị của số liệu thử nghiệm phải được cân so với các rủi ro. Mặt khác, việc sử dụng các hợp chất khác với đặc tính hấp phụ tương tự cho sự xác định dung lượng và có thể giới hạn việc sử dụng các hợp chất độc hại cho các phép đo hiệu suất nồng độ thấp.
- Tất cả các khí kiểm chứng thấu qua GPACO là có trong khí xả. Tùy thuộc vào độc tính của hợp chất, nồng độ của hợp chất và các quy định nội bộ mà thực hiện các hành động phù hợp.
Danh mục ở trên nhằm đặt trọng tâm lên các vấn đề có thể xuất hiện trong quá trình thử nghiệm. Tuy nhiên, tiêu chuẩn này không đề cập tới mọi vấn đề an toàn liên quan đến người sử dụng. Trách nhiệm của người sử dụng tiêu chuẩn này là phải đảm bảo các hoạt động an toàn về sức khỏe và xác định khả năng áp dụng của các giới hạn điều chỉnh trước khi sử dụng.
Phụ lục A
(Quy định)
Các yêu cầu thiết bị thử nghiệm, sự xác nhận tính hợp lệ của thiết bị và sự vận hành thường ngày
Các bảng sau chứa các hợp phần mà cần được ghi chú với sự quan tâm đặc biệt về việc sản xuất, sự hiệu chuẩn và sự điều chỉnh của chúng, để đảm bảo rằng việc thiết lập phép thử nghiệm phù hợp với các yêu cầu của tiêu chuẩn này. Tiêu chuẩn này được dựa trên các tính năng hơn là thiết bị cụ thể đã định, nên nhiệm vụ của người sản xuất và người sử dụng thiết bị thử nghiệm này là xác nhận tính năng yêu cầu.
Bảng A.1 Độ không đảm bảo đo của các cảm biến, có chứa thông tin về độ chính xác được yêu cầu của hệ thống thiết bị được sử dụng để xác định các thông số quá trình chung. Các tiêu chí thường được đáp ứng bởi sự hiệu chuẩn lượng vết và được kiểm soát.
Bảng A.2, Xác nhận tính hợp lệ, có chứa các tính chất hệ thống chủ yếu được ấn định bởi thiết kế của bản thử nghiệm. Các tính chất này phải được kiểm tra một lần để chỉ ra rằng khái niệm, thiết kế và cấu trúc là vừa đủ để phù hợp với các yêu cầu tính năng cơ bản. Những tiêu chí này thường được xác nhận bằng việc xác định các đặc tính tính năng phù hợp.
Bảng A.3, Sự vận hành thường ngày, bảng liệt kê các phép thử, sự điều chỉnh và sự hiệu chuẩn, mà phải được tiến hành thường xuyên và được kiểm soát để bảo đảm và duy trì khả năng lâu dài của thiết bị thử nghiệm cho việc thực hiện các phép đo tái lập và đáng tin cậy.
Các chữ số trong cột đầu tiên viện dẫn tới điều có liên quan trong tiêu chuẩn này.
Bảng A.1 - Độ không đảm bảo đo của các cảm biến
| Điều | Thiết bị | Yêu cầu | Đề xuất |
| 6.7 | Độ không đảm bảo đo lưu lượng không khí | ±2% | Liên quan đến số đọc thực |
| 6.7 | Độ không đảm bảo đo sự giảm áp | ±2% | Liên quan đến số đọc thực |
| 6.7 | Độ không đảm bảo đo nhiệt độ | ± 0,5 % | Liên quan đến số đọc thực |
|
| Độ không đảm bảo đo trong cảm biến khí/máy phân tích được sử dụng | ±1,5% | Liên quan đến số đọc thực |
| 6.7 | Độ không đảm bảo đo của độ ẩm tương đối | ±1 % | Liên quan đến số đọc thực |
| 6.7 | Độ không đảm bảo đo của áp suất xung quanh | ± 3 mbar | Liên quan đến số đọc thực |
Thứ tự trong đó các phép thử trong bảng sau được thực hiện là thích hợp. Trình tự thử nghiệm như đã chỉ ra trong danh sách kiểm tra có thể được sử dụng như một hướng dẫn.
Bảng A.2 - Xác nhận tính hợp lệ
| Điều | Thông số hoặc thuật ngữ thử nghiệm | Yêu cầu | Đề xuất |
| 5 | Bàn thử nghiệm có tính dẫn điện và tiếp đất |
| Kiểm tra điện thế |
| 5.7 | Kiểm soát nhiệt độ | 23 °C ± 0,5 °C | Kiểm tra bằng nhiệt độ đã hiệu chuẩn |
| 5.7 | Kiểm soát độ ẩm (tương đối) | 50 % ± 3 % HR | Kiểm tra bằng cảm biến độ ẩm đã hiệu chuẩn |
| 7 | Rò rỉ khoang thử và ống dẫn | < 100 l/min tại 500 Pa | Kiểm tra theo trạng thái được chấp nhận của các phương pháp mỹ thuật |
| 7 | Độ sạch cả không khí thử nghiệm, sự ô nhiễm nền | nồng đô kiểm chứng < 2,5 % | Kiểm tra ống dẫn rỗng mà không có khí kiểm chứng |
| 7 | Độ sạch của không khí thử nghiệm, hạt | Độ sạch hạt > F7 + H12 | Kiểm tra ống dẫn rỗng mà không có khí kiểm chứng |
| 5.7 | Cảm biến lưu lượng khí, đạt được ở bàn thử nghiệm | độ không đảm bảo đo ± 2 % | độ lặp lại ± 2 % |
| 5.7 | Kiểm soát lưu lượng không khí | Khoảng đặc thù: 1000 m3/h - 4000 m3/h | Bàn thử phải được xác nhận tính hợp lệ tại nhỏ nhất là 1000 m3/h. Lưu lượng không khí này phải được giữ trong khoảng dung sai 3 % trong khoảng ít nhất là 3 h |
| 6 | Khoảng giảm áp, lớn nhất 1000-4000 Pa | Khoảng ít nhất 10 % > Δp lớn nhất | Khuyến nghị: sử dụng nhiều hơn một cảm biến để bao gồm toàn bộ khoảng |
| 6 | Cảm biến độ giảm áp - độ không đảm bảo | + 2% | của toàn bộ giá trị khoảng |
| 6 | Cảm biến độ giảm áp - độ lặp lại | ± 2% |
|
| 5 | Hỗn hợp mẫu: cho phép mẫu được làm kín không có rò rỉ |
|
|
|
| Lấy mẫu khí trước phin lọc: lấy ở trung tâm của diện tích bề mặt mẫu, gần với mẫu | Xác định vị trí X | Được xác định theo... |
|
| Lấy mẫu khí sau phin lọc: lấy ở trung tâm của diện tích bề mặt mẫu, để khoảng cách đủ tới mẫu | Xác định vị trí Y | Được xác định theo... |
|
| Ống lấy mẫu: vật liệu và các tính chất |
| Không có khí thoát ra, vật liệu có độ bền hóa học |
|
| Phun khí kiểm chứng - nồng độ | ± 5 % của tập hợp điểm, ổn định khoảng 1 h | Kiểm tra sử dụng axit 90 ppm (v), chất nền và khí VOC |
|
| Phun khí kiểm chứng - phân bố đồng nhất | ± 5 % toàn bộ phần tiết diện khoảng thử nghiệm đầy đủ tại nồng độ 90 ppm (v) của butan | Quét tại các chín địa điểm lấy mẫu (chia phần tiết diện thành chín hình vuông bằng nhau định vị đầu đo ở tâm của mỗi hình vuông) theo ISO/TS 21220 hoặc TCVN 8527-1:2010, 4.2.1 |
|
| Khí kiểm chứng ổn định phải được kiểm tra đối với từng máy kiểm soát lưu lượng khối lượng được sử dụng cho việc xác định liều lượng khí | Xem ở trên |
|
|
| Các detector khí - Hiệu chuẩn | Khí hiệu chuẩn với độ tinh khiết ≥ 99,5 % |
|
|
| Các detector khí - lưu lượng lấy mẫu | ± 5 % giá trị đặt | Sử dụng máy đo lưu lượng có độ chụm cao |
|
| Các detector khí - độ nhạy chéo | Kiểm tra độ nhạy chéo tiềm tàng | Sổ tay vận hành (yêu cầu chăm sóc đặc biệt tới FID và máy đo phổ hồng ngoại) |
|
| Khí hiệu chuẩn, độ chính xác, tuổi thọ và sự pha loãng | Phù hợp với xác nhận | Kiểm tra chứng nhận và các khuyến nghị của nhà cung cấp |
| 6 | Xác định thời gian phản ứng/chậm của thiết bị (chênh lệch cho các thuốc thử, cách thiết lập phép thử nghiệm và các detector khác nhau) | N/A | Thời gian giữa việc phun khí và tín hiệu detector đầy đủ, xem 6.2 về sự mô tả chi tiết |
| 5 | Lập thành tài liệu của hồ sơ đặc tính |
| Tất cả các kết quả thu được trong quá trình xác nhận tính hợp lệ phải được lập thành tài liệu |
Bảng A.3 - Vận hành thường ngày
| Điều | Mục | Yêu cầu | Tần suất | Bình luận |
| 6 | So sánh và lấy mẫu sau phin lọc | Tỷ lệ CD/CU giữa 0,95 và 1,05 | Thường ngày | Không lắp GPACC trong ống dẫn |
| 5 | Độ giảm áp của ống dẫn rỗng |
| từng phép thử |
|
| 7 | Nồng độ nền | Nồng độ tích lũy của thuốc thử kiểm chứng < 1 % | Thường ngày | Sử dụng từng máy phân tích |
| 5 | Sự hiệu chuẩn của các detector và các máy phân tích |
| Từng thử nghiệm |
|
| 6 | Đồng nhất không gian về nồng độ của các thuốc thử | ± 5% | Sau từng sự sửa đổi của bàn thử nghiệm |
|
| 6 | Ổn định của nồng độ thuốc thử | ± 5% | Sau thay đổi, bảo dưỡng hoặc sửa chữa của các máy kiểm soát lưu lượng khối lượng |
|
| 5 | Theo dõi CU, CD, TU, TD, RHU, RHD, Δp và Q sau mỗi phút trong 5 điểm số liệu ghi được đối với bệ thử nghiệm rỗng | Độ chính xác phù hợp với 5.3 Bảng 1 | Trước từng phép thử |
|
| 6 | Phép thử rò rỉ của đường ống dẫn | <100 l/min tại 500 Pa | Thường niên |
|
| 6 | Hiệu chuẩn phép đo lưu lượng không khí | ± 3% | Thường quý |
|
| 6 | Hiệu chuẩn cảm biến giảm áp | ± 2% | Thường quý |
|
| 6 | Hiệu chuẩn cảm biến độ ẩm và nhiệt độ | ± 1 % | Thường quý |
|
| 6 | Độ lặp lại | ± 5% | Thường niên |
|
| 6 | Làm sạch bàn thử nghiệm và các hợp phần |
| Theo nhu cầu |
|
Phụ lục B
(Tham khảo)
Khí kiểm chứng, các nguồn tạo khí và các kỹ thuật phân tích
B.1 Khí kiểm chứng và các nguồn tạo khí
Việc phun các chất ô nhiễm phải được tiến hành an toàn. Bơm các lượng có thể điều chỉnh phù hợp với các yêu cầu cụ thể, liệt kê các nồng độ thúc đẩy thử nghiệm thích hợp.
B.1.1 Các loại khí
Việc phun pha khí có thể đạt được bằng phun trực tiếp từ xilanh, nhưng phải tiến hành cẩn trọng để đảm bảo các mẫu có nồng độ rất cao không tăng lên ngoài ý muốn. Nếu có sẵn, cần sử dụng xylanh đã pha loãng sơ bộ đến cuối phép thử này, ở nơi có điều kiện. Tuy nhiên, các phin lọc có kích thước hoàn chỉnh được thử nghiệm tại các lưu lượng không khí định mức, có thể cần các xylanh không pha loãng để đạt tới thời gian tiếp xúc có thể chấp nhận được và cũng vì lý do kinh tế. Đặc biệt đối với các khí không được pha loãng, cần sử dụng các khoang kín thông gió tách rời đối với các xylanh khí. Thêm vào đó, các detector khí và các van ngắt phải được sử dụng thích hợp để vận hành an toàn thiết bị.
Cần xử lý các khí thải từ thiết bị để giảm chất ô nhiễm tới mức an toàn trước khi xả vào khí quyển theo quy định nội bộ. Phải thực hiện việc xem xét thích hợp về việc hủy bỏ và dọn dẹp thiết bị giữa các phép thử. Phải nhận thấy rằng cũng có thể tạo ra tất cả các bề mặt tiếp xúc với các loại khí thử hấp phụ chất ô nhiễm và các sản phẩm phản ứng nguy hại.
B.1.2 Các loại chất lỏng
Các loại chất lỏng phải được làm bay hơi trước khi bơm vào thiết bị thử nghiệm. Các phương pháp thích hợp sẽ thay đổi theo các loại phép thử, nhưng phải cung cấp lưu lượng ổn định để có được nồng độ sau phin lọc không đổi với các giới hạn được nêu trong bảng. Các kỹ thuật đặc thù bao gồm các vòi phun và/hoặc các bề mặt được gia nhiệt.
B.1.3 Các khí kiểm chứng theo bảng
Bảng B.1 - Các khí axít
| Hợp chất | Nồng độ kiểm chứng được đề xuất, ppm(v) |
| sunphua đioxit | 0,9 ± 5 %, 9 ± 5 % hoặc 90 ± 5 % |
| Nitơ đioxit | 0,9 ± 5 %, 9 ± 5 % hoặc 90 ± 5 % |
| Nitơ oxit | 0,9 ± 5 %, 9 ± 5 % hoặc 90 ± 5 % |
| Hydro sunphua | 0,9 ± 5 %, 9 ± 5 % hoặc 90 ± 5 % |
| Axit axetic | 0,9 ± 5 %, 9 ± 5 % hoặc 90 ± 5 % |
Bảng B.2 - Các khí (bazơ) kiềm
| Hợp chất | Nồng độ kiểm chứng được đề xuất, ppm(v) |
| Amoni | 0,9 ± 5 %, 9 ± 5 % hoặc 90 ± 5 % |
| NMP | 0,9 ± 5 %, 9 ± 5 % hoặc 90 ± 5 % |
Bảng B.3 - Các khí VOC
| Hợp chất | Nồng độ kiểm chứng được đề xuất, ppm(v) |
| Toluen | 0,9 ± 5 %, 9 ± 5 % hoặc 90 ± 5 % |
| Isopropanon | 0,9 ± 5 %, 9 ± 5 % hoặc 90 ± 5 % |
| Isobutanon | 0,9 ± 5 %, 9 ± 5 % hoặc 90 ± 5 % |
| Hexan | 0,9 ± 5 %, 9 ± 5 % hoặc 90 ± 5 % |
| Tetracloroetylen | 0,9 ± 5 %, 9 ± 5 % hoặc 90 ± 5 % |
| Focmandehyt | 0,9 ± 5 %, 9 ± 5 % hoặc 90 ± 5 % |
| Mercaptan | 0,9 ± 5 %, 9 ± 5 % hoặc 90 ± 5 % |
| Etanon | 0,9 ± 5 %, 9 ± 5 % hoặc 90 ± 5 % |
| Butana | 0,9 ± 5 %, 9 ± 5 % hoặc 90 ± 5 % |
| a Bao gồm cả butan vì nó được sử dụng trước trong các tiêu chuẩn DIN mặc dù không là chất ô nhiễm phổ biến. | |
Bảng B.4 - Các khí khác
| Hợp chất | Nồng độ kiểm chứng được đề xuất, ppm(v) |
| Ozon | 0,9 ± 5 % |
| Clo | 0,9 ± 5 %, 9 ± 5 % hoặc 90 ± 5 % |
| Cacbon monoxit | 0,9 ± 5 %, 9 ± 5 % hoặc 90 ± 5 % |
| Cacbon đioxit | 900 ± 5 % hoặc 9000 ± 5 % |
B.2 Thiết bị phát hiện khí
Không một thiết bị đơn lẻ nào có thể phát hiện tất cả các loại khí bao gồm cả trong tiêu chuẩn này và thiết bị phải được chọn cẩn thận theo các đặc tính tính năng của chất ô nhiễm. Tương tự tốc độ mẫu và độ chính xác của các detector và thiết bị đo có thể khác nhau rất nhiều.
Các phương pháp được khuyến nghị cho phép thử đơn giản hóa bao gồm cả FID đối với các chất hữu cơ, các detector phát quang hóa học cho NOx và amoni và detector huỳnh quang UV cho SO2. Có thể sử dụng FTIRs cho khoảng thuốc thử lớn.
FID trực tuyến có thể không đạt tới nồng độ đủ thấp để hữu ích trong trường hợp cụ thể. Nếu một FID trực tuyến có độ nhạy quá thấp ở lưu lượng sau phin lọc, có thể sử dụng thiết bị tại chỗ, ví dụ các ống Tenax (GC-MS/FID) hoặc các ống hấp thụ khí (sắc ký ion).
B.2.1 Các phương pháp (trực tuyến) máy phân tích điển hình
| CPR | Máy phân tích kiểu tang quay phát hiện đo màu trên giấy tẩm hóa chất |
| IMS | Quang phổ linh động ion |
| MGD | Detector tăng khối lượng (tính chất hữu cơ ngưng tụ) sử dụng các bộ cộng hưởng áp điện kiểu khác nhau |
| P-GC | Thiết bị sắc ký khí xách tay |
| ECS | Cảm biến kiểu tế bào điện hóa |
| ICS | Hệ thống quan trắc sắc ký ion |
| LCS | Hệ thống quan trắc hóa phát quang |
| CP | Điện phân thế kiểm soát |
| PAS | Sự phát xạ âm quang |
| NDIR | Hấp thụ hồng ngoại không phân tán |
| UV | Hấp thụ tia cực tím |
| PID | Detector quang ion hóa |
| FID | Detector ion hóa ngọn lửa |
| FTIR | Quang phổ hồng ngoại biến đổi Furie |
B.2.2 Các máy phân tích được đề xuất cho các khí kiểm chứng theo bảng
Bảng B.5 - Các khí axít
| Hợp chất | Kỹ thuật đề xuất |
| Sun phua đioxit | UVL, (CPR) |
| Nitơ oxít | Nên giám sát CLS (NO, NO2 và NOx cùng với nhau để phát hiện khả năng chuyển đổi của từng chất một), (CPR) |
| Nitơ đioxít | |
| Hydro sunphit | UVL, (CPR) |
| Axít axetic | PAS (FID) |
Bảng B.6 - Các khí (cơ bản) kiềm
| Hợp chất | Kỹ thuật đề xuất |
| Amoni | CLS, PAS, CPR |
| NMP |
|
Bảng B.7 - Các khí VOC
| Hợp chất | Kỹ thuật đề xuất |
| Toluen | PAS, PID, FID, UV |
| Isopropan | PAS, PID, FID |
| Isobutanon | PAS, PID, FID |
| hexan | PAS, FID |
| Tetracloroetylen | PAS, PID, (FID) |
| Focmandehyt | PAS, CPE |
| Mercaptan | PAS, (UVL) |
| Etanol | PAS, FID |
| Butan | PAS, FID |
Bảng B.8 - Các khí khác
| Hợp chất | Kỹ thuật đề xuất |
| Ozon | UV, (CPR) |
| Clo | CPR, UV |
| Cacbon monoxit | CPR, PAS, NDIR |
| Cacbon dioxit | CPR, PAS, NDIR |
B.2.3 Các kỹ thuật tại chỗ
Bên cạnh các kỹ thuật phân tích đã liệt kê, có nhiều kỹ thuật phân tích tại chỗ mà có thể được sử dụng để phân tích nhiều chất cụ thể. Những kỹ thuật này thường có trong các ứng dụng công nghiệp nhưng có thể cũng được quan tâm trong việc thử nghiệm phin lọc chung. Thông tin dưới đây là tổng hợp ban đầu về việc phát hiện chất ô nhiễm phân tử trong không khí (AMC) trong phòng sạch của TCVN 8644-8 (ISO 14644-8). Để tiến hành các phân tích này cần thực hiện bằng kỹ thuật lấy mẫu phù hợp để chiết mẫu từ ống dẫn và kỹ thuật phân tích tại chỗ là lựa chọn và với giới hạn phát hiện có thể chấp nhận.
B.2.3.1 Các phương pháp lấy mẫu điển hình cho phân tích tại chỗ
Phương pháp này có thể bao gồm cả, nhưng không bị giới hạn bởi:
| DIFF | Máy lấy mẫu khuếch tán thụ động |
| FC | Máy thu thập phin lọc |
| IMP | Bộ va chạm trong loạt chứa đầy bằng dung môi phù hợp |
| SB | Túi lấy mẫu để thu gom trực tiếp ống dẫn không khí |
| SOR | Ống hấp thụ |
| WW | Tấm hoặc bản đối chứng hoặc đĩa sử dụng như bộ thu thập mẫu |
| VPD | Sự phân hủy pha hơi |
| DSE | Chiết quét nhỏ giọt |
| DT | Ống khuếch tán |
B.2.3.2 Các phương pháp phân tích tại chỗ điển hình
Phương pháp này có thể bao gồm cả, nhưng không bị giới hạn bởi:
| AA | Phổ hấp thụ nguyên tử |
| AA-F | Phổ hấp thụ nguyên tử - ngọn lửa |
| AA-GF | Phổ hấp thụ nguyên tử - lò grafit |
| AES | Phổ phát xạ nguyên tử |
| CL | Hóa phát quang |
| CZE | Vùng mao mạch điện di |
| GC-MS | Sắc ký khí - quang phổ khối lượng |
| IC | Sắc ký ion |
| ICP-MS | Cặp plasma cảm ứng - quang phổ khối lượng |
| MS | Phổ khối lượng |
| UVS | Phổ tia cực tím |
| FTIR | Phổ hồng ngoại biến đổi Furie |
| VPD | Sự phân hủy pha hơi |
| TXRF | Quang phổ huỳnh quang tia X phản xạ toàn phần |
| VPD-TXRF | Phân hủy pha hơi - huỳnh quang tia X phản xạ toàn phần |
| DSE-TXRF | Huỳnh quan phản xạ tia X toàn phần - chiết quét nhỏ giọt |
| TOF-SIMS | Thời gian bay - quang phổ khối lượng ion thứ cấp |
| API-MS | lon hóa áp suất khí quyển - quang phổ khối lượng |
B.2.3.3 Các kỹ thuật phân tích tại chỗ và lấy mẫu đề xuất tại các khoảng nồng độ khác nhau
Bảng B.9 - Các kỹ thuật phân tích và lấy mẫu tại các khoảng nồng độ khác nhau
| Hợp chất | AMC ISO cơ số (10-n g/m3) | |||||||
| 0 | 1 | 2 | 3 | 4 | 5 | |||
| AXÍT | IMP, IC | IMP, IC, CPR | ||||||
| CƠ SỞ | ||||||||
| CHẤT HỮU CƠ | SOR, SB; GC-MS | |||||||
| CHẤT VÔ CƠ | IMP; AA, AA-F, AA-CF, UV spec, ICP-MS | |||||||
| Hợp chất | Các loại nồng độ, g/m3 | |||||||
| 6 | 7 | 8 | 9 | 10 | 11 | 12 | ||
| AXÍT | IMP, IC, CPR, DIFF | IMP, IC, DIF | IMP, IC DIFF, CZE | IMP, CZE |
| |||
| CƠ SỞ | IMP, IC, DIFF, IMS | IMP, IC, CZE | ||||||
| CHẤT HỮU CƠ | SOR; GC-MS |
|
|
| ||||
| CHẤT VÔ CƠ | IMP; AA-F, AA-CF, UV spec, ICP-MSS | IMP, UV spec, ICP-MS | ICP-MS |
|
| |||
Phụ lục C
(Tham khảo)
Thiết kế thiết bị thử nghiệm
C.1 Sơ đồ thiết kế bệ thử nghiệm
Bằng cách lấy ví dụ Hình C.1 chỉ ra ống dẫn được yêu cầu cho bệ thử nghiệm đặc thù được sử dụng trong tiêu chuẩn này. Không khí ở lối vào được lọc và làm tinh khiết sử dụng thiết bị HEPA chuẩn và thiết bị cacbon hoạt tính. Sau đó không khí này bị làm ô nhiễm bởi khí thử nghiệm do việc bơm trực tiếp các loại hóa chất đã bay hơi vào trong khoang trộn. Chú ý rằng lớp lót của khoang và các phụ kiện và đường ống sau phin lọc sau đây phải được bảo vệ khỏi ảnh hưởng ăn mòn của chất ô nhiễm. Các bề mặt này cũng phải đóng vai trò như bồn xả và nguồn ô nhiễm tiềm ẩn thứ cấp, sự ô nhiễm không mong muốn của khí thử nghiệm, đặc biệt nếu dụng cụ thử nghiệm được sử dụng cho nhiều loại hóa chất, và vì thế dụng cụ thử nghiệm phải nhẵn, trở về mặt hóa học và dễ dàng làm sạch. Phép thử được định hướng để thử nghiệm GPACD và mọi bố trí kín, cho dù không làm kín bằng hóa chất ổn định trừ khi để ghi lại mọi sự suy giảm trong suốt chu kỳ thử nghiệm. Do các hóa chất thử nghiệm có thể độc hại hoặc ăn mòn, giải pháp tốt nhất là tối thiểu sự rò rỉ vào trong phòng thử nghiệm hoặc môi trường bằng việc vận hành ống đến thử nghiệm trong áp suất âm tương đối tới các cơ sở xung quanh. Nếu hệ thống tạo áp được sử dụng, hệ thống này phải được cấu tạo cẩn thận và được duy trì để tránh rò rỉ.

CHÚ DẪN
| 1 Phin lọc HEPA | 7 GPACD trong điều kiện thử nghiệm |
| 2 GPACD để làm sạch khí cung cấp | 8 Phần GPACD |
| 3 Điểm bơm kiểm chứng | 9 Điểm lấy mẫu sau phin lọc |
| 4 Buồng trộn | 10 Ống dẫn sau phin lọc |
| 5 Đĩa đục lỗ (bộ khuếch tán và thiết bị Δp) | 11 Ống dẫn trước phin lọc |
| 6 Điểm lấy mẫu trước phin lọc |
|
Hình C.1 - Ví dụ thiết kế thiết bị thử nghiệm đặc trưng
C.2 Ví dụ bệ thử nghiệm trong sử dụng
Đã có sẵn các bệ thử nghiệm trong hoạt động sử dụng tương tự như sơ đồ thiết kế ở trên tới mức độ nhỏ hơn hoặc lớn hơn. Hai thiết kế khác nhau được tích hợp và được trình bày dưới đây. Xem Hình C.2 và Hình C.3 từ JIS[1] và ISO[4], tương ứng.

CHÚ DẪN
1 Máy làm sạch không khí
2 Máy điều chỉnh không khí thử nghiệm (loại bỏ tạp chất và điều chỉnh độ ẩm và nhiệt độ)
3 Vòng kiểm soát sự phát hiện độ ẩm và nhiệt độ
4 Ống dẫn xả khí quả mức
5 Bộ phận phát hiện độ ẩm và nhiệt độ
6 Máy tạo khí thử nghiệm
7 Máy điều chỉnh áp suất khí
8 Van kiểm soát lưu lượng khí
9 Van kiểm soát lưu lượng khí tránh
10 Ống khí tránh
11 Lưu lượng kế khí thử nghiệm nồng độ cao
12 Ống phân tán khí
13 Ống dẫn vuông
14 Mẫu vật
15 Lỗ lấy mẫu khí thử nghiệm
16 Áp kế
17 Lưu lượng kế lỗ tiết lưu
18 Quạt gió
19 Máy làm sạch không khí xử lý khí xả
20 Thiết bị van cỡ
21 Van gió
22 Không khí
23 Khí xả
Hình C.2 - Thiết kế bệ thử nghiệm từ JIS B 9901:1997 (E)
Thiết kế JIS B 9901:1997 chỉ ra hệ thống hoàn chỉnh với bốn phần chính. Một hệ thống để ổn định khí sạch bằng kiểm soát nhiệt độ và độ ẩm đã minh họa bằng các thuật ngữ từ 1 đến 5. Điều này được theo dõi bằng một hệ thống chuẩn bị khí kiểm chứng bởi các thuật ngữ từ 6 đến 12. Ống dẫn thử nghiệm thực có quạt (thổi) đã nêu ra bởi các thuật ngữ từ 13 đến 18 và cuối cùng hệ thống làm sạch khí xả gồm có các thuật ngữ từ 19 đến 23.

CHÚ DẪN
| 1 Khí ổn định | 7 Thiết bị đo độ ẩm và nhiệt độ |
| 2 Phin lọc làm sạch khí | 8 Phin lọc thử nghiệm |
| 3 Phin lọc làm sạch bụi | 9 Đo áp suất vi sai |
| 4 Phun chất nhiễm bẩn | 10 Thiết bị đo khí |
| 5 Máy trộn/phân tán | 11 Thiết bị đo lưu lượng |
| 6 Phần thử nghiệm | 12 Khí xả |
Hình C.3 - Thiết kế bệ thử nghiệm từ ISO 11155-2:2009 cho các phin lọc khí ở cabin ô tô
Cấu hình bệ thử nghiệm chuẩn của ISO 11155-2:2009 để thử nghiệm các phin lọc khí ở cabin ô tô bao gồm các bước theo sơ đồ làm sạch dòng khí đã ổn định sẵn, cho chất ô nhiễm và thử nghiệm trong ống dẫn thử nghiệm. Phần ống dẫn thử nghiệm là tương tự với các phần đã nêu trong Hình C.1 và Hình C.2.
Các hướng dẫn đã thảo luận trong sơ đồ thiết kế và có hai ví dụ nên cấu tạo một nền tảng tốt cho một thiết kế bệ thử nghiệm thành công. Tuy nhiên, mọi thiết kế và tất cả các thiết kế được sử dụng phải đầy đủ các yêu cầu đã nêu trong Điều 5.
Thư mục tài liệu tham khảo
[1] JIS B 9901:1997 (E), Gas removal - Method of test for performance of gas-removal filters
[2] TCVN 11965-1 (ISO 10121-1), Phương pháp thử để đánh giá tính năng của phương tiện và thiết bị làm sạch không khí pha khí cho hệ thống thông gió chung – Phần 1: Phương tiện làm sạch không khí pha khí
[3] TCVN 8527-1:2010 (ISO 11155-1:2001), Phương tiện giao thông đường bộ - Bộ lọc không khí dùng cho khoang hành khách - Phần 1: Phép thử lọc bụi
[4] ISO 11155-2:2009, Road vehicles - Air filters for passenger compartments - Part 2: Test for gaseous filtration
[5] TCVN 8644-8 (ISO 14644-8), Phòng sạch và môi trường kiểm soát liên quan - Phần 8: Phân loại ô nhiễm phân tử trong không khí.
[6] ISO/TS 21220, Particulate air filters for general ventilation - Determination of filtration performance
[7] ANSI/ASHRAE Standard 145.2:2011, Laboratory Test Method for Assessing the Peformance of Gas-Phase Air-Cleaning Systems: Air-Cleaning Devices
[8] ANSI/ASHRAE Standard 145.1:2008, Laboratory Test Method for Assessing the Performance of Gas-Phase Air-Cleaning Systems: Loose Granular Media
[9] ASTM D 5160-95, Standard Guide for Gas-Phase Adsorption Testing of Activated Carbon
Bạn chưa Đăng nhập thành viên.
Đây là tiện ích dành cho tài khoản thành viên. Vui lòng Đăng nhập để xem chi tiết. Nếu chưa có tài khoản, vui lòng Đăng ký tại đây!










